TOP
|
特許
|
意匠
|
商標
特許ウォッチ
Twitter
他の特許を見る
公開番号
2025149007
公報種別
公開特許公報(A)
公開日
2025-10-08
出願番号
2024049422
出願日
2024-03-26
発明の名称
コンクリート製品の製造システム及び製造方法
出願人
三井住友建設株式会社
代理人
個人
,
個人
主分類
C04B
40/02 20060101AFI20251001BHJP(セメント;コンクリート;人造石;セラミックス;耐火物)
要約
【課題】コンクリート製品の製造システムにおいて、二酸化炭素ガス排出量を低減し、且つ設備コストの増加を抑制する。
【解決手段】コンクリート製品の製造システム1は、コンクリートPの蒸気養生と炭酸化養生とを行うための第1の養生エリア7と、化石燃料を燃料として用い、水蒸気と二酸化炭素ガスとを発生させるボイラ3と、ボイラ3で発生した水蒸気を第1の養生エリア7に供給する水蒸気供給設備4と、第1の養生エリア7に接続され、ボイラ3で発生した二酸化炭素ガスを第1の養生エリア7に供給する二酸化炭素ガス供給設備5と、を有する。
【選択図】図1
特許請求の範囲
【請求項1】
コンクリートの蒸気養生と炭酸化養生とを行うための第1の養生エリアと、
化石燃料を燃料として用い、水蒸気と二酸化炭素ガスとを発生させるボイラと、
前記ボイラで発生した水蒸気を前記第1の養生エリアに供給する水蒸気供給設備と、
前記第1の養生エリアに接続され、前記ボイラで発生した二酸化炭素ガスを前記第1の養生エリアに供給する二酸化炭素ガス供給設備と、
を有する、コンクリート製品の製造システム。
続きを表示(約 1,200 文字)
【請求項2】
前記二酸化炭素ガス供給設備は、前記ボイラで発生した前記二酸化炭素ガスを前記第1の養生エリアに供給するまで気体の状態に維持する、請求項1に記載のコンクリート製品の製造システム。
【請求項3】
前記二酸化炭素ガス供給設備は液化二酸化炭素を貯蔵する容器を備えていない、請求項1に記載の製造システム。
【請求項4】
前記第1の養生エリアで蒸気養生と炭酸化養生とが行われた前記コンクリートにさらに炭酸化養生を行うための第2の養生エリアを有し、
前記二酸化炭素ガス供給設備は前記第2の養生エリアに接続され、前記ボイラで発生した二酸化炭素ガスを前記第2の養生エリアに供給する、請求項1から3のいずれか1項に記載の製造システム。
【請求項5】
水酸化カルシウムを含む排水を処理するための排水処理エリアを有し、
前記二酸化炭素ガス供給設備は前記排水処理エリアに接続され、前記ボイラで発生した二酸化炭素ガスを前記排水処理エリアに供給する、請求項1から3のいずれか1項に記載の製造システム。
【請求項6】
前記コンクリートの練り混ぜを行うミキサを有し、
前記二酸化炭素ガス供給設備は前記ミキサに接続され、前記ボイラで発生した二酸化炭素ガスを前記ミキサに供給する、請求項1から3のいずれか1項に記載の製造システム。
【請求項7】
前記第1の養生エリアで蒸気養生と炭酸化養生とが行われた前記コンクリートにさらに炭酸化養生を行うための第2の養生エリアと、
水酸化カルシウムを含む排水を処理するための排水処理エリアと、
前記コンクリートの練り混ぜを行うミキサと、を有し、
前記二酸化炭素ガス供給設備は、前記第2の養生エリアと前記ミキサと前記排水処理エリアとに接続され、前記ボイラで発生した二酸化炭素ガスを、前記第1の養生エリアと前記第2の養生エリアと前記排水処理エリアと前記ミキサのうちの2つ以上に同時に供給する、請求項1から3のいずれか1項に記載の製造システム。
【請求項8】
前記コンクリートの補強材として非金属材料のみを用いるプレキャストコンクリート製品を製造する、請求項1から3のいずれか1項に記載の製造システム。
【請求項9】
コンクリートの蒸気養生と炭酸化養生とを第1の養生エリアで行うことと、
化石燃料を燃料として用いるボイラによって、水蒸気と二酸化炭素ガスとを発生させることと、
水蒸気供給設備によって、前記ボイラで発生した水蒸気を前記第1の養生エリアに供給することと、
前記第1の養生エリアに接続された二酸化炭素ガス供給設備によって、前記ボイラで発生した二酸化炭素ガスを前記第1の養生エリアに供給することと、
を有する、コンクリート製品の製造方法。
発明の詳細な説明
【技術分野】
【0001】
本発明はコンクリート製品の製造システム及び製造方法に関する。
続きを表示(約 1,500 文字)
【背景技術】
【0002】
コンクリートを炭酸化養生する技術が知られている。特許文献1には、コンクリートを炭酸化養生することでコンクリート構造物の表層が緻密化し、長期耐久性を高められること、ひび割れや鉄筋の腐食が生じやすくなることが記載されている。
【先行技術文献】
【特許文献】
【0003】
特開2015-54806号公報
【発明の概要】
【発明が解決しようとする課題】
【0004】
特許文献1に記載されているように、コンクリートの炭酸化養生は一長一短があり、その適用はコンクリート構造物の構成、用途などに応じて判断されている。一方、近年二酸化炭素ガス排出量の削減が社会的な要求となっており、この観点からはコンクリートの炭酸化養生は有望な手法である。しかし、二酸化炭素の運搬や貯蔵は一般に液化した状態で行われるため、コンクリートの炭酸化養生を行う際は、コンクリート製品の工場に液化二酸化炭素の貯留タンク等を設けることが一般的である。従って、従来の方法では設備コストが増加する。
【0005】
本発明は、二酸化炭素ガス排出量を低減可能で且つ設備コストの増加を抑制することのできるコンクリート製品の製造システムを提供することを目的とする。
【課題を解決するための手段】
【0006】
本発明のコンクリート製品の製造システムは、コンクリートの蒸気養生と炭酸化養生とを行うための第1の養生エリアと、化石燃料を燃料として用い、水蒸気と二酸化炭素ガスとを発生させるボイラと、ボイラで発生した水蒸気を第1の養生エリアに供給する水蒸気供給設備と、第1の養生エリアに接続され、ボイラで発生した二酸化炭素ガスを第1の養生エリアに供給する二酸化炭素ガス供給設備と、を有する。
【発明の効果】
【0007】
本発明によれば、二酸化炭素ガス排出量を低減可能で且つ設備コストの増加を抑制することのできるコンクリート製品の製造システムを提供することができる。
【図面の簡単な説明】
【0008】
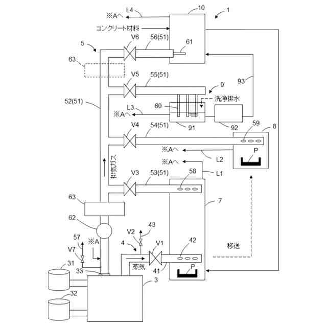
コンクリート製品の製造システムの主要部の概略構成図である。
【発明を実施するための形態】
【0009】
近年、コンクリートの製造時に膨大な量の二酸化炭素が排出されることが社会的な課題となっている。プレキャスト製コンクリート製品は場所打ちコンクリートと比較して製造サイクルを短くするため、ボイラで発生した蒸気を用いた蒸気養生を併用することが一般的である。このため、プレキャスト製コンクリート製品は製造時の二酸化炭素排出量がさらに多く、対策が求められている。ボイラで発生した二酸化炭素は、火力発電所から排出される二酸化炭素と比較して小量であるため、これまでは特に対策されることなく空気中に排出されていた。本実施形態はこのような課題に対処することができる。
【0010】
図面を参照して本発明のコンクリート製品の製造システム(以下、製造システム1という)の一実施形態について説明する。図1はコンクリート製品の製造システム1の主要部の概略構成図を示している。製造システム1は、ボイラ3、水蒸気供給設備4、二酸化炭素ガス供給設備5、第1の養生エリア7、第2の養生エリア8、排水処理エリア9、及びミキサ10を有している。製造システム1はプレキャスト製コンクリート製品を製造するコンクリート2次製品工場である。製造する製品はプレキャスト製コンクリート製品である限り限定されないが、本実施形態の製造システム1は主に橋梁のプレキャスト製床版を製造する。
(【0011】以降は省略されています)
この特許をJ-PlatPat(特許庁公式サイト)で参照する
関連特許
三井住友建設株式会社
床版拡幅工法
5日前
三井住友建設株式会社
培養装置、および培養システム
11日前
三井住友建設株式会社
測量システム、測量方法、及びプログラム
17日前
三井住友建設株式会社
コンクリート製品の製造システム及び製造方法
5日前
個人
構築素材又は原材
5か月前
株式会社トクヤマ
水硬性組成物
18日前
株式会社トクヤマ
水硬性組成物
3か月前
株式会社トクヤマ
水硬性組成物
5か月前
東ソー株式会社
焼結体の製造方法
4か月前
東ソー株式会社
焼結体の製造方法
4か月前
株式会社トクヤマ
窒化ケイ素基板
11日前
株式会社トクヤマ
窒化ケイ素基板
4か月前
株式会社トクヤマ
窒化ケイ素基板
1か月前
太平洋マテリアル株式会社
膨張材
10日前
株式会社トクヤマ
窒化ケイ素基板
1か月前
花王株式会社
吹付工法
4か月前
太平洋マテリアル株式会社
裏込め材
5日前
有限会社林製作所
無機質成形体
2か月前
株式会社田中建設
製造プラント
5か月前
花王株式会社
空洞充填材
4か月前
太平洋マテリアル株式会社
樹脂モルタル
24日前
太平洋マテリアル株式会社
吹付モルタル
3日前
花王株式会社
水硬性組成物
5か月前
太平洋マテリアル株式会社
樹脂モルタル
24日前
花王株式会社
水硬性組成物
5か月前
東ソー株式会社
焼結体のリサイクル方法
6か月前
ノリタケ株式会社
焼成用治具
4日前
太平洋マテリアル株式会社
セメント組成物
4日前
ノリタケ株式会社
焼成用治具
4日前
ノリタケ株式会社
焼成用治具
4日前
日本電気硝子株式会社
光学部材の製造方法
10日前
株式会社トクヤマ
窒化ケイ素基板の製造方法
3か月前
愛媛県
釉薬組成物
2か月前
デンカ株式会社
コンクリート用組成物
6か月前
デンカ株式会社
コンクリート用組成物
6か月前
花王株式会社
吹付用水硬性組成物
4か月前
続きを見る
他の特許を見る