TOP
|
特許
|
意匠
|
商標
特許ウォッチ
Twitter
他の特許を見る
10個以上の画像は省略されています。
公開番号
2025145626
公報種別
公開特許公報(A)
公開日
2025-10-03
出願番号
2024045912
出願日
2024-03-22
発明の名称
回路装置及び電子機器
出願人
セイコーエプソン株式会社
代理人
個人
,
個人
,
個人
,
個人
主分類
H02J
7/04 20060101AFI20250926BHJP(電力の発電,変換,配電)
要約
【課題】充電回路の切り替えにおいてバッテリーへの充電電流の落ち込みを低減できる回路装置等を提供すること。
【解決手段】回路装置100は、電流源回路140と、第1充電電流ICH1を充電ノードNBATに供給する第1充電回路110と、第2充電電流ICH2を充電ノードNBATに供給する第2充電回路120と、電流設定値DIN[10:0]に基づいて第1充電電流ICH1及び第2充電電流ICH2の電流値を設定する制御回路160とを含む。電流設定値DIN[10:0]が第1範囲であるとき、第1充電回路110が第1充電電流ICH1を供給する。電流設定値DIN[10:0]が高電流側の第2範囲であるとき、第2充電回路120が第2充電電流ICH2を供給する。第1範囲と第2範囲の切り替わりにおいて、第1充電回路110が第1充電電流ICH1を供給すると共に、第2充電回路120が第2充電電流ICH2を供給する。
【選択図】図1
特許請求の範囲
【請求項1】
電流源回路と、
前記電流源回路からの電流に基づいて、定電流の第1充電電流を充電電流として充電ノードに供給する第1充電回路と、
前記電流源回路からの電流に基づいて、定電流の第2充電電流を前記充電電流として前記充電ノードに供給する第2充電回路と、
前記充電電流の電流値を設定する電流設定値に基づいて、前記第1充電電流の電流値及び前記第2充電電流の電流値を設定する制御回路と、
を含み、
前記電流設定値が第1範囲であるとき、前記第1充電回路が、前記第1充電電流を前記充電ノードに供給し、
前記電流設定値が前記第1範囲より高電流側の第2範囲であるとき、前記第2充電回路が、前記第2充電電流を前記充電ノードに供給し、
前記電流設定値の前記第1範囲と前記第2範囲の切り替わりにおいて、前記第1充電回路が、前記第1充電電流を前記充電ノードに供給すると共に、前記第2充電回路が、前記第2充電電流を前記充電ノードに供給することを特徴とする回路装置。
続きを表示(約 1,300 文字)
【請求項2】
請求項1に記載された回路装置において、
前記切り替わりにおいて、前記第1充電回路が、前記電流設定値が示す電流値より小さい前記第1充電電流を前記充電ノードに供給すると共に、前記第2充電回路が、前記電流設定値が示す電流値より小さい前記第2充電電流を前記充電ノードに供給することを特徴とする回路装置。
【請求項3】
請求項2に記載された回路装置において、
前記切り替わりにおいて、前記第1充電電流と前記第2充電電流の和は、前記電流設定値が示す電流値であることを特徴とする回路装置。
【請求項4】
請求項1に記載された回路装置において、
前記電流設定値の前記第1範囲から前記第2範囲への前記切り替わりにおいて、前記第1充電回路が、前記第1充電電流を段階的に減少させると共に、前記第2充電回路が、前記第2充電電流を段階的に増加させることを特徴とする回路装置。
【請求項5】
請求項1に記載された回路装置において、
前記電流設定値の前記第2範囲から前記第1範囲への前記切り替わりにおいて、前記第1充電回路が、前記第1充電電流を段階的に増加させると共に、前記第2充電回路が、前記第2充電電流を段階的に減少させることを特徴とする回路装置。
【請求項6】
請求項4に記載された回路装置において、
前記電流設定値の前記第1範囲から前記第2範囲への前記切り替わりにおいて、前記第2充電回路が前記第2充電電流を段階的に増加させるとき、1段階目の増加幅よりも2段階目以降の増加幅の方が小さいことを特徴とする回路装置。
【請求項7】
請求項4に記載された回路装置において、
前記制御回路は、
前記第1範囲において、前記第1充電回路をイネーブルに設定すると共に、前記第2充電回路をディセーブルに設定し、
前記第2範囲において、前記第1充電回路をディセーブルに設定すると共に、前記第2充電回路をイネーブルに設定し、
前記切り替わりにおいて、前記第1充電回路及び前記第2充電回路をイネーブルに設定することを特徴とする回路装置。
【請求項8】
請求項1に記載された回路装置において、
前記第1充電回路は、前記第2範囲において、前記切り替わりにおける前記第1充電電流と同じ電流値の一定の前記第1充電電流を前記充電ノードに供給することを特徴とする回路装置。
【請求項9】
請求項8に記載された回路装置において、
前記第2範囲において、前記第1充電電流と前記第2充電電流の和は、前記電流設定値が示す電流値であることを特徴とする回路装置。
【請求項10】
請求項8に記載された回路装置において、
前記制御回路は、
前記第1範囲において、前記第1充電回路をイネーブルに設定すると共に、前記第2充電回路をディセーブルに設定し、
前記第2範囲及び前記切り替わりにおいて、前記第1充電回路及び前記第2充電回路をイネーブルに設定することを特徴とする回路装置。
(【請求項11】以降は省略されています)
発明の詳細な説明
【技術分野】
【0001】
本発明は、回路装置及び電子機器等に関する。
続きを表示(約 2,300 文字)
【背景技術】
【0002】
特許文献1には、電圧の異なる2つの充電用の電源から二次電池を充電する充電装置が開示されている。一方の電源の電圧は、二次電池を充電するときの基準電圧よりも僅かに低く、他方の電源の電圧は、これより高い。充電装置は、バッテリー電圧を検出し、バッテリー電圧が2つの電源の電圧より低いとき、2つの電源によりバッテリーを充電する。充電装置は、二次電池がある程度充電され、バッテリー電圧が、電圧が低い方の電源の電圧を超えたとき、電圧が高い方の電源のみにより二次電池を充電する。この特許文献1では、二次電池が充電されるに従って充電電流が低下していき、その充電電流を検出することで充電を終了させている。そして、二次電池がある程度充電されたとき、バッテリー電圧に基づいて充電用の電源を2つから1つに切り替えることで、充電電流の検出精度を向上させている。
【先行技術文献】
【特許文献】
【0003】
特開平10-028338号公報
【発明の概要】
【発明が解決しようとする課題】
【0004】
2つの充電回路を有し、一方の充電回路で2次電池を充電する状態から、他方の充電回路で2次電池を充電する状態に切り替えたとする。この切り替えにおいて、充電電圧又は充電電流が瞬間的に落ち込み、充電に不具合が生じるおそれがある。例えば、2次電池に供給される充電電流を制御するトランジスターのオン抵抗は小さい方が望ましいが、オン抵抗を小さくするためにトランジスターのゲート幅を大きくすると、ゲート容量が大きくなり、トランジスターがオフからオンに切り替わるのに時間がかかり、2つの充電回路のいずれからも充電されていない状態が生じ、充電電圧又は充電電流が瞬間的に落ち込むおそれがある。充電電圧又は充電電流が瞬間的に落ち込むと、例えば、2次電池の電池保護回路が、充電電流の落ち込みを、充電が停止されたと判断してしまい、充電を停止してしまう恐れがある。
【課題を解決するための手段】
【0005】
本開示の一態様は、電流源回路と、前記電流源回路からの電流に基づいて、定電流の第1充電電流を充電電流として充電ノードに供給する第1充電回路と、前記電流源回路からの電流に基づいて、定電流の第2充電電流を前記充電電流として前記充電ノードに供給する第2充電回路と、前記充電電流の電流値を設定する電流設定値に基づいて、前記第1充電電流の電流値及び前記第2充電電流の電流値を設定する制御回路と、を含み、前記電流設定値が第1範囲であるとき、前記第1充電回路が、前記第1充電電流を前記充電ノードに供給し、前記電流設定値が前記第1範囲より高電流側の第2範囲であるとき、前記第2充電回路が、前記第2充電電流を前記充電ノードに供給し、前記電流設定値の前記第1範囲と前記第2範囲の切り替わりにおいて、前記第1充電回路が、前記第1充電電流を前記充電ノードに供給すると共に、前記第2充電回路が、前記第2充電電流を前記充電ノードに供給する回路装置に関係する。
【0006】
また、本開示の他の態様は、上記の回路装置と、前記充電ノードに接続されるバッテリーと、を含む電子機器に関係する。
【図面の簡単な説明】
【0007】
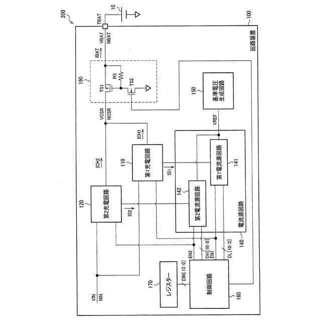
本実施形態の回路装置と、その回路装置を含む電子機器の構成例。
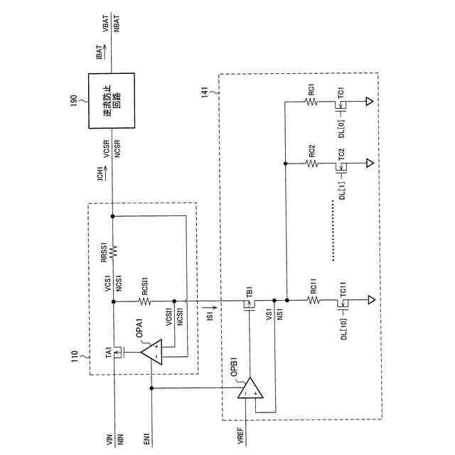
第1充電回路と第1電流源回路の詳細構成例。
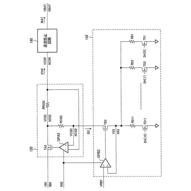
第2充電回路と第2電流源回路の詳細構成例。
電流源回路、第1充電回路及び第2充電回路のパラメーター例。
本実施形態の手法を用いずに第1充電回路及び第2充電回路を単純に切り替えて充電する場合の問題点について、説明する図。
本実施形態の手法を用いずに第1充電回路及び第2充電回路を単純に切り替えて充電する場合の問題点について、説明する図。
本実施形態における充電切り替え制御の第1例。
本実施形態における充電切り替え制御の第2例。
本実施形態における充電切り替え制御の第3例。
本実施形態における充電切り替え制御の第4例。
本実施形態における充電切り替え制御の第5例。
本実施形態における充電切り替え制御の第6例。
【発明を実施するための形態】
【0008】
以下、本開示の好適な実施形態について詳細に説明する。なお、以下に説明する本実施形態は特許請求の範囲に記載された内容を不当に限定するものではなく、本実施形態で説明される構成の全てが必須構成要件であるとは限らない。
【0009】
1.回路装置、及び電子機器
図1は、本実施形態の回路装置と、その回路装置を含む電子機器の構成例である。
【0010】
電子機器200は、回路装置100とバッテリー10を含む。バッテリー10は、二次電池であり、例えばリチウムイオン二次電池、ニッケル水素蓄電池、又はニッケルカドミウム蓄電池等である。電子機器200は、バッテリー10を内蔵する又は取り付け可能な機器であればよい。一例としては、電子機器200は、スマートフォン、タブレット型端末、無線イヤフォン、無線補聴器、スマートウォッチ、デジタルカメラ、又はモバイルバッテリー等である。電子機器200がスマートフォン等である場合には、電子機器200は処理装置、記憶装置、無線通信装置、表示装置、又は操作入力装置等を含んでもよい。
(【0011】以降は省略されています)
この特許をJ-PlatPat(特許庁公式サイト)で参照する
関連特許
セイコーエプソン株式会社
印刷装置
4日前
セイコーエプソン株式会社
印刷装置
3日前
セイコーエプソン株式会社
印刷装置
5日前
セイコーエプソン株式会社
印刷装置
5日前
セイコーエプソン株式会社
印刷装置
7日前
セイコーエプソン株式会社
印刷装置
7日前
セイコーエプソン株式会社
印刷装置
7日前
セイコーエプソン株式会社
印刷装置
7日前
セイコーエプソン株式会社
印刷装置
4日前
セイコーエプソン株式会社
印刷装置
3日前
セイコーエプソン株式会社
ロボット
3日前
セイコーエプソン株式会社
印刷装置
3日前
セイコーエプソン株式会社
印刷装置
3日前
セイコーエプソン株式会社
微細化装置
4日前
セイコーエプソン株式会社
液体収容容器
3日前
セイコーエプソン株式会社
画像読取装置
7日前
セイコーエプソン株式会社
権限管理装置
3日前
セイコーエプソン株式会社
プロジェクター
3日前
セイコーエプソン株式会社
プロジェクター
3日前
セイコーエプソン株式会社
プロジェクター
3日前
セイコーエプソン株式会社
液体吐出ヘッド
7日前
セイコーエプソン株式会社
プロジェクター
3日前
セイコーエプソン株式会社
電子制御式機械時計
5日前
セイコーエプソン株式会社
垂直多関節ロボット
3日前
セイコーエプソン株式会社
回路装置及び電子機器
3日前
セイコーエプソン株式会社
スクリーンの製造方法
7日前
セイコーエプソン株式会社
栽培用培地の製造方法
4日前
セイコーエプソン株式会社
インクジェットインク組成物
7日前
セイコーエプソン株式会社
電気光学装置および電子機器
4日前
セイコーエプソン株式会社
液体回収装置及び液体回収容器
4日前
セイコーエプソン株式会社
虚像表示装置及び光学ユニット
7日前
セイコーエプソン株式会社
虚像表示装置及び光学ユニット
7日前
セイコーエプソン株式会社
虚像表示装置及び光学ユニット
7日前
セイコーエプソン株式会社
管理サーバ、及び管理システム
7日前
セイコーエプソン株式会社
レーザー干渉計および分光装置
4日前
セイコーエプソン株式会社
偏心揺動装置及び射出成形装置
3日前
続きを見る
他の特許を見る