TOP
|
特許
|
意匠
|
商標
特許ウォッチ
Twitter
他の特許を見る
公開番号
2025124889
公報種別
公開特許公報(A)
公開日
2025-08-26
出願番号
2025095660,2020180511
出願日
2025-06-09,2020-10-28
発明の名称
インターホンシステム
出願人
アイホン株式会社
代理人
弁理士法人信栄事務所
主分類
H04M
9/00 20060101AFI20250819BHJP(電気通信技術)
要約
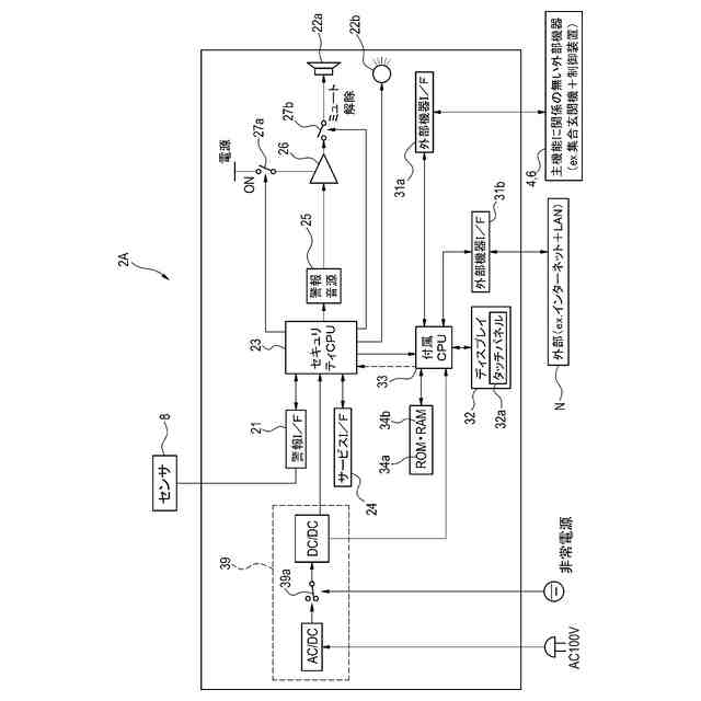
【課題】火災・ガス漏れ警報という主機能に影響を与えずに付属機能のソフトウェア更新が可能な報知装置を提供する。
【解決手段】報知装置2Aは、センサ8からの検出信号を受信する警報I/F21と、警報情報を出力するスピーカ22a,ランプ22bと、スピーカ22a,ランプ22bを制御する第一ソフトウェアが組み込まれたセキュリティCPU23と、外部機器からの信号を受信する外部機器I/F31と、セキュリティCPU23と通信可能且つ独立して設けられ、スピーカ22aとランプ22bとディスプレイ32を制御する第二ソフトウェアが組み込まれた付属CPU33とを備えている。外部機器とのインターフェースを介して第二ソフトウェアの更新が可能であり、第二ソフトウェアの更新がセキュリティCPU23の第一ソフトウェアで発揮される機能に影響を与えないようにセキュリティCPU23及び付属CPU33が構成されている。
【選択図】図2
特許請求の範囲
【請求項1】
火災及びガス漏れの少なくとも一方を検出するセンサと、
前記センサに通信可能に接続された親機と、
前記親機と通信可能に接続された子機と、
を備えたインターホンシステムであって、
前記親機は、
前記センサから送信された検出信号を受信する第一受信部と、
火災又はガス漏れが発生したことを示す警報情報を出力する出力部と、
前記検出信号に基づいて前記出力部を制御するための第一ソフトウェアが組み込まれた第一制御部と、
前記センサ以外の外部機器から送信された信号を受信する第二受信部と、
前記第一制御部と通信可能且つ独立して設けられた制御部であって、前記第二受信部で受信した前記信号に基づいて前記出力部または前記出力部以外の機器を制御するための第二ソフトウェアが組み込まれた第二制御部と、を備え、
前記外部機器とのインターフェースを介して前記第二制御部の前記第二ソフトウェアの更新が可能であるとともに、前記第二ソフトウェアの更新が前記第一制御部の前記第一ソフトウェアで発揮される機能に影響を与えないように前記第一制御部及び前記第二制御部が構成されている、インターホンシステム。
続きを表示(約 1,300 文字)
【請求項2】
前記第一制御部と前記第二制御部との間の通信のための所定の通信コマンドである第一通信コマンドが規定され、
前記第二ソフトウェアの更新は、前記第二制御部に前記外部機器を接続し、前記第二制御部と前記外部機器との間で前記第一通信コマンド以外の通信コマンドである第二通信コマンドを用いることで実行され、
前記第一制御部は、前記第二通信コマンドが前記第二制御部から送信された場合には、当該第二通信コマンドを破棄する、または当該第二通信コマンドによる処理を実行しないように構成されている、請求項1に記載のインターホンシステム。
【請求項3】
前記第二制御部は、前記外部機器から前記出力部に関する信号を受信すると、当該信号を前記第一通信コマンドに変換する、請求項2に記載のインターホンシステム。
【請求項4】
前記第二制御部は、前記出力部に関する信号を前記外部機器から受信した場合には、前記出力部を制御するために前記第一通信コマンドを前記第一制御部へと送信するように構成され、
前記第一制御部は、前記第二制御部から前記第一通信コマンドを受信した場合でも、前記第一ソフトウェアによる前記出力部の制御を優先するように構成されている、請求項2または3に記載のインターホンシステム。
【請求項5】
前記第一制御部は、第一条件を満たす場合には、前記第一通信コマンドに基づいて前記出力部を制御するように構成されている、請求項4に記載のインターホンシステム。
【請求項6】
前記第一制御部は、前記第一ソフトウェアにより前記出力部を制御している途中で前記第二制御部から前記第一通信コマンドを受信したとき、または前記第一通信コマンドに基づいて前記出力部を制御している途中で前記第一ソフトウェアによる前記出力部の制御が開始されたときには、前記第一条件を満たしていないと判断する、請求項5に記載のインターホンシステム。
【請求項7】
前記第一制御部は、第二条件を満たす場合には、前記第二制御部から前記出力部へ向けて送信される制御信号を遮断するように構成されている、請求項1から3のいずれか一項に記載のインターホンシステム。
【請求項8】
前記第一制御部は、前記第一ソフトウェアにより前記出力部を制御している途中で前記制御信号が前記出力部に送信されたとき、または前記制御信号に基づいて前記出力部を制御している途中で前記第一ソフトウェアによる前記出力部の制御が開始されたときに、前記第二条件を満たしていると判断する、請求項7に記載のインターホンシステム。
【請求項9】
前記インターフェースは、前記インターホンシステムが設置される各住居のインターネット回線である、請求項1から8のいずれか一項に記載のインターホンシステム。
【請求項10】
前記第一制御部及び前記第二制御部へと電源を供給するための単一の電源回路をさらに備えている、請求項1から9のいずれか一項に記載のインターホンシステム。
(【請求項11】以降は省略されています)
発明の詳細な説明
【技術分野】
【0001】
本発明は、インターホンシステムに関する。
続きを表示(約 1,900 文字)
【背景技術】
【0002】
特許文献1には、感知器及び感知器の発報に連動して制御される被制御機器が接続される火災受信機が開示されている。特許文献1の火災受信機は、感知器と通信するインターフェースと、感知器及び被制御機器に関するデータを記憶する記憶部と、感知器の発報に関する情報及び被制御機器の動作に関する情報を表示する表示部と、これらを制御する制御部と、を備えている。
【先行技術文献】
【特許文献】
【0003】
特開2020-107229号公報
【発明の概要】
【発明が解決しようとする課題】
【0004】
特許文献1のような火災受信機には、主機能である火災報知以外の付属機能として、呼出通話機能や防犯機能等が搭載される場合がある。これらの付属機能の仕様変更に伴い、制御部で実行されるソフトウェアのバージョンアップが必要となるが、主機能に影響を与える可能性があるため、制御部のソフトウェアの更新は困難であり、従来は、火災受信機の機器交換で対応する必要があった。しかしながら、機器交換は高額な上、共同住宅においてはすべての住戸に入室し交換する作業が必要であるため、現実的ではなかった。
【0005】
そこで、本発明は、火災警報やガス漏れ警報という主機能に影響を与えることなく付属機能のソフトウェア更新が可能なインターホンシステムを提供することを目的とする。
【課題を解決するための手段】
【0006】
上記目的を達成するために、本発明のインターホンシステムは、
火災及びガス漏れの少なくとも一方を検出するセンサと、 前記センサに通信可能に接続された親機と、
前記親機と通信可能に接続された子機と、
を備えたインターホンシステムであって、
前記親機は、
前記センサから送信された検出信号を受信する第一受信部と、
火災又はガス漏れが発生したことを示す警報情報を出力する出力部と、
前記検出信号に基づいて前記出力部を制御するための第一ソフトウェアが組み込まれた第一制御部と、
前記センサ以外の外部機器から送信された信号を受信する第二受信部と、
前記第一制御部と通信可能且つ独立して設けられた制御部であって、前記第二受信部で受信した前記信号に基づいて前記出力部または前記出力部以外の機器を制御するための第二ソフトウェアが組み込まれた第二制御部と、を備え、
前記外部機器とのインターフェースを介して前記第二制御部の前記第二ソフトウェアの更新が可能であるとともに、前記第二ソフトウェアの更新が前記第一制御部の前記第一ソフトウェアで発揮される機能に影響を与えないように前記第一制御部及び前記第二制御部が構成されている。
【0007】
上記構成によれば、第一制御部の第一ソフトウェアで発揮される火災警報やガス漏れ警報といった主機能に影響を与えることなく、第二制御部の第二ソフトウェアで発揮される付属機能(呼出通話機能や防犯機能)のバージョンアップが可能となる。これにより、報知装置自体を交換することなく、付属機能の仕様変更等に対応することができる。
【0008】
また、本発明のインターホンシステムにおいて、
前記第一制御部と前記第二制御部との間の通信のための所定の通信コマンドが規定され、
前記第一制御部は、前記所定の通信コマンド以外の通信コマンドが前記第二制御部から送信された場合には、当該通信コマンドを破棄する、または当該通信コマンドによる処理を行わないように構成されていてもよい。
【0009】
上記構成によれば、第二制御部から新規なコマンド(例えば、悪意のあるコマンド)が送信された場合に当該コマンドを破棄することで第一制御部により実施される報知装置の主機能への影響を確実に防ぐことができる。
【0010】
また、本発明のインターホンシステムにおいて、
前記第二制御部は、前記出力部に関する信号を前記外部機器から受信した場合には、前記出力部を制御するためのコマンドを前記第一制御部へと送信するように構成され、
前記第一制御部は、前記第二制御部から前記コマンドを受信した場合でも、前記第一ソフトウェアによる前記出力部の制御を優先するように構成されていてもよい。
(【0011】以降は省略されています)
この特許をJ-PlatPat(特許庁公式サイト)で参照する
関連特許
アイホン株式会社
電気機器
1か月前
アイホン株式会社
通信システム
1か月前
アイホン株式会社
カメラシステム
1か月前
アイホン株式会社
カメラ装置の保持構造
1か月前
アイホン株式会社
インターホンシステム
1か月前
アイホン株式会社
インターホンシステム
1か月前
アイホン株式会社
インターホンシステム
1か月前
アイホン株式会社
インターホンシステム
1か月前
アイホン株式会社
仕様情報管理システム
1か月前
アイホン株式会社
鍵貸出システム、鍵貸出システムを備えた集合玄関機
1か月前
アイホン株式会社
インターホンシステムおよびインターホンシステムにおける制御方法
4日前
ヤマハ株式会社
解錠管理方法および解錠管理システム
1か月前
個人
イヤーピース
3日前
個人
イヤーマフ
17日前
個人
監視カメラシステム
26日前
キーコム株式会社
光伝送線路
27日前
個人
スイッチシステム
11日前
WHISMR合同会社
収音装置
2か月前
サクサ株式会社
中継装置
1か月前
個人
スキャン式車載用撮像装置
26日前
サクサ株式会社
中継装置
1か月前
アイホン株式会社
電気機器
1か月前
キヤノン株式会社
撮像装置
2か月前
サクサ株式会社
無線システム
1か月前
サクサ株式会社
無線通信装置
1か月前
株式会社リコー
画像形成装置
2か月前
キヤノン電子株式会社
画像読取装置
25日前
株式会社リコー
画像形成装置
2か月前
サクサ株式会社
無線通信装置
1か月前
キヤノン電子株式会社
画像読取装置
11日前
個人
映像表示装置、及びARグラス
12日前
ヤマハ株式会社
放音制御装置
11日前
株式会社リコー
画像形成装置
19日前
キヤノン電子株式会社
画像読取装置
2か月前
キヤノン電子株式会社
画像読取装置
3日前
個人
ワイヤレスイヤホン対応耳掛け
1か月前
続きを見る
他の特許を見る