TOP
|
特許
|
意匠
|
商標
特許ウォッチ
Twitter
他の特許を見る
10個以上の画像は省略されています。
公開番号
2025093819
公報種別
公開特許公報(A)
公開日
2025-06-24
出願番号
2023209715
出願日
2023-12-12
発明の名称
環境試験装置
出願人
国立大学法人東京海洋大学
,
国立研究開発法人産業技術総合研究所
代理人
個人
,
個人
主分類
G01N
17/00 20060101AFI20250617BHJP(測定;試験)
要約
【課題】海底環境を模擬した低温高圧環境において試験サンプルをメタン溶存水に長期間にわたって暴露する経年劣化試験を行うことができる環境試験装置を提供する。
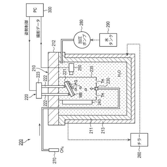
【解決手段】実施形態の環境試験装置100は、メタンハイドレートが賦存する海底環境を模擬した環境において試験サンプルをメタン溶存水に暴露する経年劣化試験を行うための環境試験装置であって、内部に試験サンプルが収納され、前記海底環境に合わせた温度および圧力のメタン溶存水が前記試験サンプルを通って流れる耐圧容器110と、耐圧容器110を前記温度に冷却し維持する冷却部120と、耐圧容器110の流出口110bから流出したメタン溶存水を加圧し、耐圧容器110の流入口110aに向けて送出する加圧循環部130とを備える。
【選択図】図1
特許請求の範囲
【請求項1】
メタンハイドレートが賦存する海底環境を模擬した環境において試験サンプルをメタン溶存水に暴露する経年劣化試験を行うための環境試験装置であって、
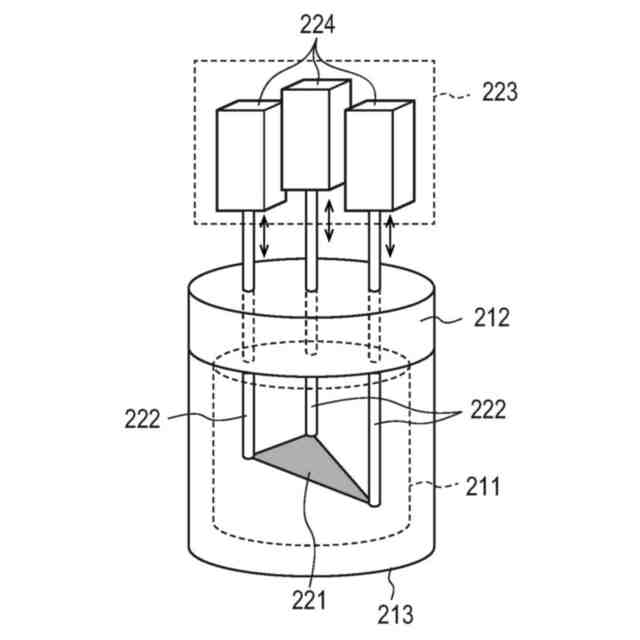
内部に試験サンプルが収納され、前記海底環境に合わせた温度および圧力のメタン溶存水が前記試験サンプルを通って流れる耐圧容器と、
前記耐圧容器を前記温度に冷却し維持する冷却部と、
前記耐圧容器の流出口から流出したメタン溶存水を加圧し、前記耐圧容器の流入口に向けて送出する加圧循環部と、
を備える環境試験装置。
続きを表示(約 770 文字)
【請求項2】
前記耐圧容器は、筒状の耐圧容器であり、前記筒状の耐圧容器の一端に前記流入口が設けられ、前記筒状の耐圧容器の他端に前記流出口が設けられている、請求項1に記載の環境試験装置。
【請求項3】
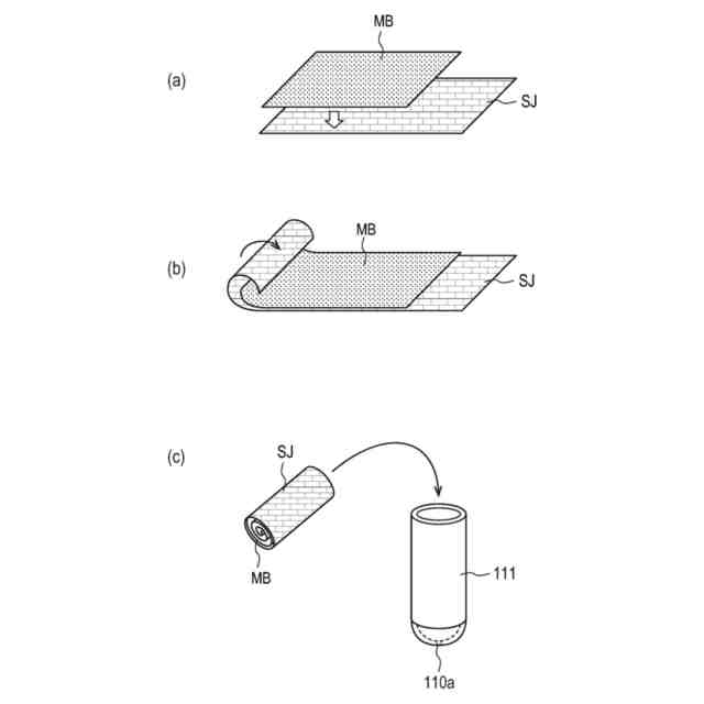
前記試験サンプルは、捕集膜および/または汚濁防止膜に使用される膜材であり、前記膜材は支持治具を用いて隙間が空くように巻かれた状態で前記耐圧容器に収納される、請求項2に記載の環境試験装置。
【請求項4】
前記冷却部は、冷媒が貯留され、前記冷媒中に前記耐圧容器が配置される冷却槽と、前記冷却槽の開口を閉塞する蓋と、前記冷却槽に接続され、前記冷媒を前記温度に制御し循環させるチラーとを備える、請求項1に記載の環境試験装置。
【請求項5】
前記加圧循環部は、水タンクから水を汲み上げ所定の圧力に加圧し、前記耐圧容器に送出する加圧ポンプと、前記加圧ポンプと前記耐圧容器を接続する配管とを備える、請求項1に記載の環境試験装置。
【請求項6】
前記加圧循環部の配管に接続され、前記配管内にメタンガスを供給するメタンガス供給部をさらに備える、請求項1に記載の環境試験装置。
【請求項7】
前記メタンガス供給部は、メタンガスが充填されたカートリッジと、水とメタンガスを混合状態に貯留し、メタンガスを純水に溶解させる耐圧容器とを含む、請求項6に記載の環境試験装置。
【請求項8】
前記耐圧容器が複数設けられている、請求項1に記載の環境試験装置。
【請求項9】
前記試験サンプルは、捕集膜および/または汚濁防止膜に使用される膜材、または、前記膜材の表面を被覆する金属もしくは膜構造物の骨格を構成する金属の金属片である、請求項1に記載の環境試験装置。
発明の詳細な説明
【技術分野】
【0001】
本発明は、環境試験装置、より詳しくは、メタンハイドレートが賦存する海底環境を模擬した環境において、メタンガス等の捕集に用いられる捕集膜および/または掘削時等の汚濁拡散を防ぐ汚濁防止膜等を構成する試験サンプルをメタン溶存水に暴露する経年劣化試験を行うための環境試験装置に関する。
続きを表示(約 1,300 文字)
【背景技術】
【0002】
海域に存在するメタンハイドレートは、海底面下の砂質堆積層内に存在する砂層型メタンハイドレートと、海底面および浅部の泥層内に存在する表層型メタンハイドレートに大きく分類される。
【0003】
環境負荷が少ない、表層型メタンハイドレートの回収技術が求められている。たとえば、環境負荷を少なくしつつ、メタンハイドレートやメタンガスを回収するために、捕集膜・汚濁防止膜を含む膜構造物を利用する技術の開発が進められている。
【0004】
上記技術を確立するためには、捕集膜および/または汚濁防止膜を構成する膜材等の耐久性を予め模擬的に検証しておくことが必要である。具体的には、メタンハイドレートが賦存する低温高圧環境において捕集膜や汚濁防止膜が長期間暴露された場合における捕集膜や汚濁防止膜の経年劣化を評価する必要がある。なお、陸上の大気環境においては、経年劣化の主要因が紫外線によるのに対して、深海環境においては紫外線の影響はほとんど皆無である。また、膜材に対する海水の影響については、浅海域で用いられる膜材の知見を用いることが可能である。
【0005】
なお、特許文献1には、ガスハイドレートの物性試験等を行う加圧試験装置が記載され、特許文献2には、メタンハイドレートを含む海底地盤を模擬するためのメタンハイドレート混合模擬地盤が記載されている。
【先行技術文献】
【特許文献】
【0006】
特開2006-10400号公報
特開2020-90842号公報
【発明の概要】
【発明が解決しようとする課題】
【0007】
メタンハイドレートが賦存する海底領域においてはメタン溶存水が存在するが、このメタン溶存水の膜材に対する影響については知見が乏しい。
【0008】
したがって、膜材がメタン溶存水に長期間暴露された場合における膜材の経年劣化を試験により検証することが求められる。
【0009】
本発明は、上記認識に基づいてなされたものであり、海底環境を模擬した低温高圧環境において試験サンプルをメタン溶存水に長期間にわたって暴露する経年劣化試験を行うことができる環境試験装置を提供することを目的とする。
【課題を解決するための手段】
【0010】
本発明の一態様に係る環境試験装置は、
メタンハイドレートが賦存する海底環境を模擬した環境において試験サンプルをメタン溶存水に暴露する経年劣化試験を行うための環境試験装置であって、
内部に試験サンプルが収納され、前記海底環境に合わせた温度および圧力のメタン溶存水が前記試験サンプルを通って流れる耐圧容器と、
前記耐圧容器を前記温度に冷却し維持する冷却部と、
前記耐圧容器の流出口から流出したメタン溶存水を加圧し、前記耐圧容器の流入口に向けて送出する加圧循環部と、を備える。
(【0011】以降は省略されています)
この特許をJ-PlatPat(特許庁公式サイト)で参照する
関連特許
国立大学法人東京海洋大学
可視化装置
3か月前
国立大学法人東京海洋大学
魚類の冷凍方法
3日前
ソフトバンク株式会社
通信システム、水中光通信体、及び制御方法
4日前
国立大学法人東京海洋大学
ゲルルアー、ゲルルアーの製造方法、ゲル状コマセ、及びゲル状コマセの製造方法
2か月前
国立大学法人東京海洋大学
マイクロプラスチック含有水濃縮装置およびマイクロプラスチック含有水濃縮方法、マイクロプラスチック濃度測定装置およびマイクロプラスチック濃度測定方法
27日前
個人
計量スプーン
27日前
個人
微小振動検出装置
1か月前
株式会社イシダ
X線検査装置
1か月前
日本精機株式会社
位置検出装置
5日前
日本精機株式会社
位置検出装置
5日前
日本精機株式会社
位置検出装置
5日前
大和製衡株式会社
組合せ秤
10日前
大和製衡株式会社
組合せ秤
10日前
アズビル株式会社
圧力センサ
4日前
ダイハツ工業株式会社
測定用具
1か月前
トヨタ自動車株式会社
表示装置
19日前
株式会社東芝
センサ
1か月前
アンリツ株式会社
分光器
1か月前
アンリツ株式会社
分光器
1か月前
株式会社東芝
センサ
10日前
株式会社ユーシン
操作検出装置
7日前
株式会社東芝
センサ
10日前
エイブリック株式会社
磁気センサ回路
4日前
トヨタ自動車株式会社
検査装置
7日前
株式会社ナリス化粧品
角層細胞採取用具
17日前
TDK株式会社
磁気センサ
1か月前
TDK株式会社
磁気センサ
27日前
東レエンジニアリング株式会社
計量装置
7日前
TDK株式会社
ガスセンサ
3日前
TDK株式会社
ガスセンサ
4日前
個人
粘塑性を用いた有限要素法の定式化
19日前
株式会社東芝
重量測定装置
3日前
株式会社ヨコオ
コンタクタ
1か月前
大同特殊鋼株式会社
超音波探傷方法
27日前
富士電機株式会社
半導体パッケージ
27日前
国立大学法人京都大学
バイオセンサ
1か月前
続きを見る
他の特許を見る