TOP
|
特許
|
意匠
|
商標
特許ウォッチ
Twitter
他の特許を見る
10個以上の画像は省略されています。
公開番号
2025063993
公報種別
公開特許公報(A)
公開日
2025-04-17
出願番号
2023173330
出願日
2023-10-05
発明の名称
溶解装置
出願人
東亜ディーケーケー株式会社
代理人
個人
,
個人
,
個人
主分類
B01F
21/00 20220101AFI20250410BHJP(物理的または化学的方法または装置一般)
要約
【課題】溶液の調製及び調製した溶液の供給を繰り返し行う際に、供給後の洗浄を行わずとも、得られる溶液の濃度変動を抑制できる定量混合方式の溶解装置を提供する。
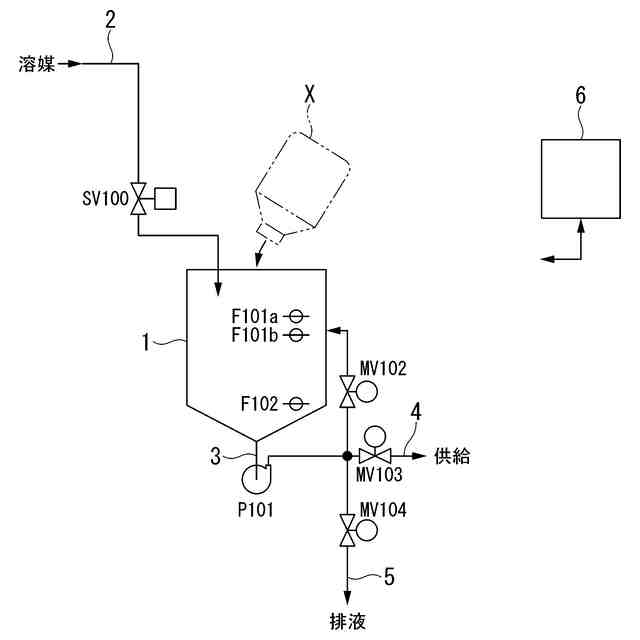
【解決手段】溶解槽1と、溶媒供給手段と、溶媒計量手段と、循環管路3と、送液手段P101と、溶液供給手段と、制御部6とを備え、制御部6の制御のもと、溶媒を溶解槽1に供給し、循環させながら薬剤と混合し、得られた溶液を、溶解槽1から下流側に供給する溶液調製ステップを実行し、制御部6は、薬剤を所定濃度に溶解するために定められた溶媒の量をQ[mL]、溶液を下流側に供給した後に送液手段P101を含めた循環管路3内に残留する溶液の量をy[mL]としたときに、第1回目の溶液調製ステップでの溶媒供給量をQ-y[mL]、第2回目以降の溶液調製ステップでの溶媒供給量をQ[mL]とする制御を行う。
【選択図】図1
特許請求の範囲
【請求項1】
薬剤を溶媒で溶解して溶液を調製するための溶解装置であって、
溶解槽と、
前記溶解槽に前記溶媒を供給する溶媒供給手段と、
前記溶媒の供給量を計量し、供給量信号を出力する溶媒計量手段と、
前記溶解槽から前記溶媒又は前記溶液を流出させ、再び前記溶解槽に戻す循環管路と、
前記循環管路に設置された送液手段と、
前記溶解槽内の前記溶液を下流側に供給する溶液供給手段と、
前記溶媒計量手段から前記供給量信号が入力され、前記溶媒供給手段、前記送液手段、及び前記溶液供給手段の制御を行う制御部と、
を備え、前記溶解槽又は前記循環管路に薬剤供給部が設けられており、
前記溶解装置は、前記制御部の制御のもと、前記溶媒を前記溶解槽に供給し、前記送液手段により循環させながら、前記溶解槽又は前記循環管路に供給された前記薬剤と混合し、得られた溶液を、前記溶解槽から下流側に供給するステップを実行し、
前記制御部は、前記薬剤を所定濃度に溶解するために定められた前記溶媒の量をQ[mL]、前記溶液供給手段により前記溶液を供給した後に前記送液手段を含めた前記循環管路内に残留する前記溶液の量をy[mL]としたときに、第1回目の前記ステップでの溶媒供給量をQ-y[mL]、第2回目以降の前記ステップでの溶媒供給量をQ[mL]とする制御を行うことを特徴とする溶解装置。
続きを表示(約 330 文字)
【請求項2】
前記溶媒計量手段が流量計又は/及び水位計である請求項1に記載の溶解装置。
【請求項3】
前記溶媒計量手段が流量計であり、
前記Qの値の設定手段又は/及び記憶手段を有する請求項1又は2に記載の溶解装置。
【請求項4】
前記溶媒計量手段が流量計であり、
前記yの値の設定手段又は/及び記憶手段を有する請求項1又は2に記載の溶解装置。
【請求項5】
前記循環管路又は前記溶解槽に、溶液濃度の良否判定を行うための判定手段を備える請求項1又は2に記載の溶解装置。
【請求項6】
前記循環管路から分岐し、前記溶液の排液を行うための排液手段を備える請求項1又は2に記載の溶解装置。
発明の詳細な説明
【技術分野】
【0001】
本発明は、薬剤を溶媒で溶解して溶液を調製するための溶解装置に関する。
続きを表示(約 2,800 文字)
【背景技術】
【0002】
透析治療で用いられる透析液は、A原液とB原液という異なる2種類の濃縮薬液と、高度に清浄化された清浄水(RO水)とを、製薬メーカーの指定した比率で混合させて調製される。
人工透析を行う病院などの透析施設では、これらA原液とB原液を調製して、多人数用透析液供給装置又は/及び個人用透析装置などの下流側の供給対象に供給する溶解装置が用いられている。多人数用透析液供給装置に供給された透析用原液は、当該装置にて、他の透析用原液や水と混合されて(一般的には、A原液:B原液:RO水の混合比率は、1:1.26:32.74)透析液とされた後に、透析室のベッドサイドに設置される透析装置に供給される。透析室のベッドサイドに設置される個人用透析装置に供給された透析用原液は、当該装置にて、他の透析用原液や水と混合されて透析液とされる。
【0003】
溶解装置としては、溶解槽及び循環管路とを有するものが知られている。かかる溶解装置においては、溶媒であるRO水を溶解槽に供給し、循環管路を循環させるとともに、溶質である透析用粉末薬剤を溶解槽又は循環管路に供給し、RO水に溶解させる。得られた透析用原液は、必要に応じて一旦貯留槽に貯留された後、供給対象に供給される。
溶解装置では、透析治療が行われている間、溶解槽で調製された透析用原液を全て下流側に送り、溶解槽で新たに透析用原液を調製することが繰り返し行われる。
透析用原液は、時間が経つと雑菌が繁殖する可能性がある。そのため、1日の透析治療が終了した時点で、溶解装置の溶解槽、循環管路などをRO水で洗浄することが行われる。また、翌日の透析治療の開始前にも、溶解装置の溶解槽、循環管路などをRO水で洗浄することが行われる。
【0004】
透析液は、治療上の必要性から、その濃度が適正な値であることが求められる。透析用原液も同様である。
目的の濃度の透析用原液を得るための濃度制御方式の1つに、定量混合方式がある。定量混合方式では、容器に収容された所定量の透析用粉末薬剤と、この透析用粉末薬剤を所定濃度に溶解するために定められた量のRO水を混合する(特許文献1~2)。
【先行技術文献】
【特許文献】
【0005】
特開2007-21245号公報
特開2019-77627号公報
【発明の概要】
【発明が解決しようとする課題】
【0006】
しかし、上記溶解装置では、溶解槽で調製された透析用原液を全て下流側に供給した後、透析用原液の一部が循環管路内に不可避的に残留する。また、洗浄した後には、洗浄水(RO水)の一部が循環管路内に不可避的に残留する。そのため、第1回目の透析用原液調製は、循環管路内にRO水が残留した状態で行われ、第2回目以降の透析用原液調製は、循環管路内に前回の透析用原液が残留した状態で行われる。
したがって、定量混合方式の場合、第2回目以降の透析用原液の濃度は、第1回目の透析用原液よりも高値となる。透析用原液の濃度の変動は好ましくない。
第1回目以降の供給工程後に、溶解槽及び循環管路内の洗浄を行うことで、第1回目の透析用原液の濃度と、第2回目以降の透析用原液の濃度を同じにすることができるが、RO水の使用量が多大となる。
【0007】
本発明は、上記事情に鑑みて、溶液の調製及び調製した溶液の供給を繰り返し行う際に、供給後の洗浄を行わずとも、得られる溶液の濃度変動を抑制できる定量混合方式の溶解装置を提供することを課題とする。
【課題を解決するための手段】
【0008】
上記の課題を達成するために、本発明は以下の構成を採用した。
[1]薬剤を溶媒で溶解して溶液を調製するための溶解装置であって、
溶解槽と、
前記溶解槽に前記溶媒を供給する溶媒供給手段と、
前記溶媒の供給量を計量し、供給量信号を出力する溶媒計量手段と、
前記溶解槽から前記溶媒又は前記溶液を流出させ、再び前記溶解槽に戻す循環管路と、
前記循環管路に設置された送液手段と、
前記溶解槽内の前記溶液を下流側に供給する溶液供給手段と、
前記溶媒計量手段から前記供給量信号が入力され、前記溶媒供給手段、前記送液手段、及び前記溶液供給手段の制御を行う制御部と、
を備え、前記溶解槽又は前記循環管路に薬剤供給部が設けられており、
前記溶解装置は、前記制御部の制御のもと、前記溶媒を前記溶解槽に供給し、前記送液手段により循環させながら、前記溶解槽又は前記循環管路に供給された前記薬剤と混合し、得られた溶液を、前記溶解槽から下流側に供給するステップを実行し、
前記制御部は、前記薬剤を所定濃度に溶解するために定められた前記溶媒の量をQ[mL]、前記溶液供給手段により前記溶液を供給した後に前記送液手段を含めた前記循環管路内に残留する前記溶液の量をy[mL]としたときに、第1回目の前記ステップでの溶媒供給量をQ-y[mL]、第2回目以降の前記ステップでの溶媒供給量をQ[mL]とする制御を行うことを特徴とする溶解装置。
[2]前記溶媒計量手段が流量計又は/及び水位計である[1]に記載の溶解装置。
[3]前記溶媒計量手段が流量計であり、
前記Qの値の設定手段又は/及び記憶手段を有する[1]又は[2]に記載の溶解装置。
[4]前記溶媒計量手段が流量計であり、
前記yの値の設定手段又は/及び記憶手段を有する[1]~[3]のいずれか一項に記載の溶解装置。
[5]前記循環管路又は前記溶解槽に、溶液濃度の良否判定を行うための判定手段を備える[1]~[4]のいずれか一項に記載の溶解装置。
[6]前記循環管路から分岐し、前記溶液の排液を行うための排液手段を備える[1]~[5]のいずれか一項に記載の溶解装置。
【発明の効果】
【0009】
本発明によれば、溶液の調製及び調製した溶液の供給を繰り返し行う際に、供給後の洗浄を行わずとも、得られる溶液の濃度変動を抑制できる定量混合方式の溶解装置を提供できる。
【図面の簡単な説明】
【0010】
本発明の第一実施形態に係る溶解装置の概略構成図である。
本発明の第二実施形態に係る溶解装置の概略構成図である。
本発明の第三実施形態に係る溶解装置の概略構成図である。
本発明の第四実施形態に係る溶解装置の概略構成図である。
本発明の第五実施形態に係る溶解装置の概略構成図である。
【発明を実施するための形態】
(【0011】以降は省略されています)
この特許をJ-PlatPat(特許庁公式サイト)で参照する
関連特許
株式会社西部技研
除湿装置
11日前
株式会社日本触媒
ドロー溶質
5日前
ユニチカ株式会社
複合中空糸膜
25日前
東レ株式会社
中空糸膜モジュール
24日前
サンノプコ株式会社
消泡剤
3日前
株式会社ニクニ
液体処理装置
1か月前
株式会社MRT
微細バブル発生装置
28日前
個人
攪拌装置
28日前
東京理化器械株式会社
クリップ
1か月前
株式会社笹山工業所
濁水処理システム
28日前
個人
気液混合装置
3日前
ヤマシンフィルタ株式会社
フィルタ装置
26日前
大和ハウス工業株式会社
反応装置
18日前
松岡紙業 株式会社
油吸着体の製造方法
5日前
本田技研工業株式会社
ガス回収装置
20日前
富士電機株式会社
ガス処理システム
今日
大陽日酸株式会社
CO2の回収方法
20日前
株式会社フクハラ
圧縮空気圧回路ユニット
3日前
杉山重工株式会社
回転円筒型反応装置
28日前
株式会社明電舎
成膜装置
今日
本田技研工業株式会社
二酸化炭素回収装置
18日前
株式会社インパクト
消臭剤又は消臭紙の製造方法
1か月前
本田技研工業株式会社
分離システム
28日前
本田技研工業株式会社
二酸化炭素回収装置
20日前
本田技研工業株式会社
二酸化炭素回収装置
13日前
ノリタケ株式会社
触媒材料およびその利用
18日前
ノリタケ株式会社
触媒材料およびその利用
18日前
本田技研工業株式会社
二酸化炭素回収装置
18日前
本田技研工業株式会社
二酸化炭素回収装置
18日前
本田技研工業株式会社
二酸化炭素回収装置
26日前
本田技研工業株式会社
二酸化炭素回収装置
26日前
ノリタケ株式会社
触媒材料およびその利用
18日前
本田技研工業株式会社
二酸化炭素回収装置
26日前
本田技研工業株式会社
二酸化炭素回収装置
24日前
本田技研工業株式会社
二酸化炭素回収装置
18日前
東京応化工業株式会社
ろ過処理方法、及び多孔質膜
18日前
続きを見る
他の特許を見る