TOP
|
特許
|
意匠
|
商標
特許ウォッチ
Twitter
他の特許を見る
公開番号
2025174274
公報種別
公開特許公報(A)
公開日
2025-11-28
出願番号
2024080442
出願日
2024-05-16
発明の名称
車両用熱管理装置
出願人
サンデン株式会社
代理人
個人
主分類
B60L
3/00 20190101AFI20251120BHJP(車両一般)
要約
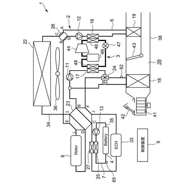
【課題】コストの高騰を抑制しながら、バッテリを適切に冷却して劣化の進行を抑制し、結露の発生も回避することができる車両用熱管理装置を提供する。
【解決手段】車両用熱管理装置1は、冷媒回路3と、冷媒回路3を流れる冷媒により冷却され、バッテリ4以外の温調対象と熱交換する熱媒体が循環される第1の熱媒体回路6と、第1の熱媒体回路6を流れる熱媒体により冷却され、バッテリ4と熱交換する熱媒体が循環される第2の熱媒体回路7を備え、バッテリ4内の温度差が所定値以上、又は、バッテリ4の温度が所定の閾値以上にならないように、第2の熱媒体回路7に熱媒体が循環される。
【選択図】図1
特許請求の範囲
【請求項1】
冷媒回路と、該冷媒回路を流れる冷媒により冷却され、バッテリ以外の温調対象と熱交換する熱媒体が循環される第1の熱媒体回路と、該第1の熱媒体回路を流れる熱媒体により冷却され、前記バッテリと熱交換する熱媒体が循環される第2の熱媒体回路を備え、
前記バッテリ内の温度差が所定値以上、又は、前記バッテリの温度が所定の閾値以上にならないように、前記第2の熱媒体回路に熱媒体が循環されることを特徴とする車両用熱管理装置。
続きを表示(約 960 文字)
【請求項2】
前記冷媒回路は、冷媒を圧縮する圧縮機と、該圧縮機から吐出された高温の冷媒を放熱させる放熱器と、該放熱器で放熱した冷媒を減圧する減圧装置と、該減圧装置で減圧された冷媒を吸熱させる吸熱器を有すると共に、
前記第1の熱媒体回路は、前記吸熱器と熱交換する冷媒-熱媒体熱交換器と、前記温調対象用の熱交換器と、熱媒体-熱媒体熱交換器を有し、
前記第2の熱媒体回路は、前記熱媒体-熱媒体熱交換器と熱交換する放熱部を有することを特徴とする請求項1に記載の車両用熱管理装置。
【請求項3】
前記第1の熱媒体回路に設けられた前記温調対象用の熱交換器は、車室内空調用の室内熱交換器であり、前記冷媒-熱媒体熱交換器にて冷媒により冷却された熱媒体を用いて、車室内を空調することを特徴とする請求項2に記載の車両用熱管理装置。
【請求項4】
前記第1の熱媒体回路は、当該第1の熱媒体回路内に熱媒体を循環させる第1のポンプと、前記冷媒-熱媒体熱交換器を経た熱媒体を前記温調対象用の熱交換器と前記熱媒体-熱媒体熱交換器に分配する弁装置を有すると共に、
前記第2の熱媒体回路は、当該第2の熱媒体回路内に熱媒体を循環させる第2のポンプを有し、
前記各ポンプ及び前記弁装置により前記各熱媒体回路における熱媒体の循環をそれぞれ制御する制御装置を備えたことを特徴とする請求項2又は請求項3に記載の車両用熱管理装置。
【請求項5】
前記各熱媒体回路における熱媒体の循環をそれぞれ制御する制御装置を備え、
該制御装置は、
前記バッテリの冷却開始時における前記第2の熱媒体回路の熱媒体循環量を、定常時よりも増加させる立上時制御部を有することを特徴とする請求項1に記載の車両用熱管理装置。
【請求項6】
前記制御装置は、
所定の目標バッテリ温度に基づいて前記各熱媒体回路における熱媒体の循環を制御するバッテリ冷却制御部と、
前記目標バッテリ温度が、外気の露点温度以下となる場合、当該露点温度より高くなるよう前記目標バッテリ温度を補正する目標バッテリ温度補正部と、
を有することを特徴とする請求項5に記載の車両用熱管理装置。
発明の詳細な説明
【技術分野】
【0001】
本発明は、冷媒回路と熱媒体回路を用いてバッテリの冷却等を行う車両用熱管理装置に関するものである。
続きを表示(約 1,600 文字)
【背景技術】
【0002】
従来より、例えば電動車両(電気自動車、ハイブリッド自動車等)に搭載されるバッテリは発熱を生じる。そのため、車室内空調用の冷媒回路の冷媒により水等の熱媒体を冷却し、この熱媒体によってバッテリの冷却も行うシステムが開発されている(例えば、特許文献1参照)。ここで、バッテリは温度が低くても高くても効率的に動作させることができず、+10℃~+30℃程の温度領域が適温範囲となる。
【0003】
また、冷媒回路の冷媒により熱媒体を冷却し、この熱媒体によって車室内の空調とバッテリの冷却を行うシステムも開発されている。その場合、従来では冷媒回路の吸熱器と熱交換する冷媒-熱媒体熱交換器で冷却された熱媒体を、冷房用の室内熱交換器とバッテリに循環するものであったが、熱媒体は室内熱交換器の目標温度に応じて冷却されるため、熱媒体の温度が外気の露点温度よりも低くなる場合があり、係る熱媒体をバッテリ冷却のために当該バッテリと熱交換させると、バッテリパック内で結露が発生し、ショート等の不具合が発生する虞がある。
【0004】
そこで、車室内空調とバッテリ冷却のためにそれぞれ冷媒回路の吸熱器を設けたものや、冷媒回路と熱媒体回路を車室内空調用とバッテリ冷却用に別個に設けるものも開発されていた(例えば、特許文献2参照)。
【先行技術文献】
【特許文献】
【0005】
特許第7388385号公報
特開2023-168209号公報
【発明の概要】
【発明が解決しようとする課題】
【0006】
しかしながら、係る従来のシステムでは各熱交換器の他、膨張弁等の部品の数が増加すると共に、冷媒回路や熱媒体回路の体積も増加するため、特にバッテリの安全性を考慮して絶縁性の高い熱媒体(フッ素系不活性液体等)を使用する場合には、コストの高騰が問題となる。
【0007】
本発明は、係る従来の技術的課題を解決するためになされたものであり、コストの高騰を抑制しながら、バッテリを適切に冷却して劣化の進行を抑制し、結露の発生も回避することができる車両用熱管理装置を提供するものである。
【課題を解決するための手段】
【0008】
上記課題を解決するために、本発明の車両用熱管理装置は、冷媒回路と、この冷媒回路を流れる冷媒により冷却され、バッテリ以外の温調対象と熱交換する熱媒体が循環される第1の熱媒体回路と、この第1の熱媒体回路を流れる熱媒体により冷却され、バッテリと熱交換する熱媒体が循環される第2の熱媒体回路を備え、バッテリ内の温度差が所定値以上、又は、バッテリの温度が所定の閾値以上にならないように、第2の熱媒体回路に熱媒体が循環されることを特徴とする。
【0009】
請求項2の発明の車両用熱管理装置は、上記発明において冷媒回路は、冷媒を圧縮する圧縮機と、この圧縮機から吐出された高温の冷媒を放熱させる放熱器と、この放熱器で放熱した冷媒を減圧する減圧装置と、この減圧装置で減圧された冷媒を吸熱させる吸熱器を有すると共に、第1の熱媒体回路は、吸熱器と熱交換する冷媒-熱媒体熱交換器と、温調対象用の熱交換器と、熱媒体-熱媒体熱交換器を有し、第2の熱媒体回路は、熱媒体-熱媒体熱交換器と熱交換する放熱部を有することを特徴とする。
【0010】
請求項3の発明の車両用熱管理装置は、上記発明において第1の熱媒体回路に設けられた温調対象用の熱交換器は、車室内空調用の室内熱交換器であり、冷媒-熱媒体熱交換器にて冷媒により冷却された熱媒体を用いて、車室内を空調することを特徴とする。
(【0011】以降は省略されています)
この特許をJ-PlatPat(特許庁公式サイト)で参照する
関連特許
サンデン株式会社
電動圧縮機
5か月前
サンデン株式会社
電動圧縮機
5か月前
サンデン株式会社
情報処理装置
1か月前
サンデン株式会社
電力変換装置
4か月前
サンデン株式会社
電力変換装置
4か月前
サンデン株式会社
電力変換装置
3か月前
サンデン株式会社
車両用空調装置
2日前
サンデン株式会社
車両用空調装置
5か月前
サンデン株式会社
車両用空調装置
5か月前
サンデン株式会社
車両用空調装置
5か月前
サンデン株式会社
車両用空調装置
5か月前
サンデン株式会社
車両用空調装置
5か月前
サンデン株式会社
車両用空調装置
2日前
サンデン株式会社
車両用空調装置
2日前
サンデン株式会社
車両用空調装置
2日前
サンデン株式会社
車両用空調装置
2日前
サンデン株式会社
スクロール圧縮機
1か月前
サンデン株式会社
可変容量型圧縮機
1か月前
サンデン株式会社
スクロール圧縮機
1か月前
サンデン株式会社
車両用熱管理装置
2日前
サンデン株式会社
スクロール圧縮機
1か月前
サンデン株式会社
車両用空気調和装置
1か月前
サンデン株式会社
車両用空気調和装置
1か月前
サンデン株式会社
車両用空気調和装置
1か月前
サンデン株式会社
横置型ロータリー圧縮機
5か月前
サンデン株式会社
横置型ロータリー圧縮機
5か月前
サンデン株式会社
熱マネジメントシステム
1か月前
サンデン株式会社
スクロール式コンプレッサ
1か月前
サンデン株式会社
車両用熱マネジメントシステム
1か月前
サンデン株式会社
車両用熱マネジメントシステム
1か月前
サンデン株式会社
車両用熱マネジメントシステム
1か月前
サンデン株式会社
車両用熱マネジメントシステム
1か月前
サンデン株式会社
車両用熱マネジメントシステム
1か月前
サンデン株式会社
充電制御システム及び配車管理システム
1か月前
サンデン株式会社
インバータ一体型電動圧縮機及びその製造方法
5か月前
サンデン株式会社
電動圧縮機用モータ及びそれを備えた電動圧縮機
2か月前
続きを見る
他の特許を見る