TOP
|
特許
|
意匠
|
商標
特許ウォッチ
Twitter
他の特許を見る
10個以上の画像は省略されています。
公開番号
2025168952
公報種別
公開特許公報(A)
公開日
2025-11-12
出願番号
2024073850
出願日
2024-04-30
発明の名称
手摺
出願人
三協立山株式会社
代理人
弁理士法人英知国際特許商標事務所
主分類
E04F
11/18 20060101AFI20251105BHJP(建築物)
要約
【課題】使い勝手の良い手摺の提供を課題とする。
【解決手段】パネルとコーナー縦枠2Aと押縁3Aを備え、パネルは、取り付ける順により先付けパネル11と後付けパネル12があり、コーナー縦枠2Aは、先付けパネル11及び後付けパネル12の一側面(111・121)に各々対向する一側面側見付面部2A1と、先付けパネル11及び後付けパネル12の見込面に各々対向する見込面部2A2を有し、押縁3Aは、先付けパネル11及び後付けパネル12の他側面(113・123)に各々対向する他側面側見付面部3A1と、後付けパネル12の見込面に対向する見込片部3A2を有し、天地逆転可能に取付自在なものであり、押縁3Aに押縁3Aの見込片部3A2が後付けパネル12側の見込面部2A2に重合して押縁3Aが他側面からコーナー縦枠2Aに取り付けられる手摺とすることで課題を解決した。
【選択図】図3
特許請求の範囲
【請求項1】
パネルとコーナー縦枠と押縁を備え、
パネルは、取り付ける順により先付けパネルと後付けパネルがあり、
コーナー縦枠は、先付けパネル及び後付けパネルの一側面に各々対向する一側面側見付面部と、先付けパネル及び後付けパネルの見込面に各々対向する見込面部を有し
押縁は、先付けパネル及び後付けパネルの他側面に各々対向する他側面側見付面部と、後付けパネルの見込面に対向する見込片部を有し、天地逆転可能に取付自在なものであり、
押縁に押縁の見込片部が後付けパネル側の見込面部に重合して押縁が他面側からコーナー縦枠に取り付けられる手摺。
続きを表示(約 740 文字)
【請求項2】
パネルとコーナー縦枠と押縁を備え、
パネルは、取り付ける順により先付けパネルと後付けパネルがあり、
コーナー縦枠は、先付けパネル及び後付けパネルの一側面に各々対向する一側面側見付面部を有し、押縁は、先付けパネル及び後付けパネルの一側面、他側面及び見込面に各々対向する一側面側見付面部、他側面側見付面部と、見込面部を各々有すると共に、後付けパネルの一側面側見付面部の先端から見込方向に延設した延設部を有し、
天地逆転可能に取付自在なものであり、
押縁が先付けパネルの端面に向かって押し込まれ、延設部がコーナー縦枠の後付けパネル側の見込面部に重合して押縁がコーナー縦枠に取り付けられる手摺。
【請求項3】
パネルとコーナー縦枠と押縁を備え、
パネルは、取り付ける順により先付けパネルと後付けパネルがあり、
コーナー縦枠は、
先付けパネルの一側面に対向する一側面側見付面部と後付けパネルの一側面に対向する一側面見付面部を有し、
後付けパネルの見込面に対向し押縁と当接する見込方向当接部及び押縁の後付けパネル側と見付方向に当接する見付方向当接部があり、
天地逆転可能に取付自在なものであり、
押縁は、
後付けパネルの他側面に対向する他側面側見付面部と一側面に対向する一側面側見付面部を有し、先付けパネルの他側面に対向する他側面側見付面部を備え、
天地逆転可能に取付自在なものであり、
押縁が先付けパネルの見込面に向かって押し込まれ、押縁が後付けパネル側において後付けパネル面内方向及び面外方向に位置規制されてコーナー縦枠に取り付けられる手摺。
発明の詳細な説明
【技術分野】
【0001】
本発明は、バルコニーなどに設置されるパネルの付いた手摺に関する。
続きを表示(約 3,000 文字)
【背景技術】
【0002】
従来、バルコニーなどに設置されるパネルの付いた手摺のコーナー部は、パネルを嵌める順番が決められており、使い勝手が悪かった。
【発明の概要】
【発明が解決しようとする課題】
【0003】
本発明は、使い勝手の良い手摺の提供を課題とする。
【課題を解決するための手段】
【0004】
本発明の第1の態様(実施例A)は、
パネル1とコーナー縦枠2Aと押縁3Aを備え、
パネル1は、取り付ける順により先付けパネル11と後付けパネル12があり、
コーナー縦枠2Aは、
先付けパネル11及び後付けパネル12の一側面(111・121)に各々対向する一側面側見付面部2A1と、先付けパネル11及び後付けパネル12の見込面(114・122)に各々対向する見込面部2A2を有し、
押縁3Aは、
先付けパネル11及び後付けパネル12の他側面(113・123)に各々対向する他側面側見付面部3A1と、後付けパネル12の見込面122に対向する見込片部3A2を有し、
天地逆転可能に取付自在なものであり、
押縁3Aに押縁3Aの見込片部3A2が後付けパネル12側の見込面部2A2に重合して押縁3Aが他側面(113・123)からコーナー縦枠2Aに取り付けられる手摺9とすることで課題を解決した。
【0005】
本発明の第2の態様(実施例B)は、
パネル1とコーナー縦枠2Bと押縁3Bを備え、
パネル1は、取り付ける順により先付けパネル11と後付けパネル12があり、
コーナー縦枠2Bは、
先付けパネル11及び後付けパネル12の一側面(111・121)に各々対向する一側面側見付面部2B1を有し、
押縁3Bは、
先付けパネル11及び後付けパネル12の一側面(111・121)、他側面(113・123)及び見込面(114・122)に各々対向する一側面側見付面部3B1、他側面側見付面部3B2と、見込面部3B6を各々有すると共に、後付けパネル12の一側面側見付面部3B1の先端から見込み方向に延設した延設部3B4を有し、
天地逆転可能に取付自在なものであり、
押縁3Bが先付けパネル11の端面に向かって押し込まれ、延設部3B4がコーナー縦枠2Bの後付けパネル12側の見込面部2B3に重合して押縁3Bがコーナー縦枠2Bに取り付けられる手摺9とすることで課題を解決した。
【0006】
本発明の第3の態様(実施例C)は、
パネル1とコーナー縦枠2Cと押縁3Cを備え、
パネル1は、取り付ける順により先付けパネル11と後付けパネル12があり、
コーナー縦枠2Cは、
先付けパネル11の一側面111に対向する一側面側見付面部2C1と後付けパネルの一側面121に対向する一側面見付面部2C2を有し、
後付けパネル12の見込面122に対向し押縁3Cと当接する見込方向当接部2C3及び押縁3Cの後付けパネル12側と見付方向に当接する見付方向当接部2C2があり、
天地逆転可能に取付自在なものであり、
押縁3Cは、
後付けパネル12の他側面123に対向する他側面側見付面部3C3と一側面121に対向する一側面側見付面部3C2を有し、先付けパネル11の他側面113に対向する他側面側見付面部3C1を備え、
天地逆転可能に取付自在なものであり、
押縁3Cが先付けパネル11の見込面114に向かって押し込まれ、押縁3Cが後付けパネル12側において後付けパネル12の面内方向125及び面外方向124に位置規制されてコーナー縦枠2Cに取り付けられる手摺9とすることで課題を解決した。
【発明の効果】
【0007】
本発明は、使い勝手が良くなった。
【図面の簡単な説明】
【0008】
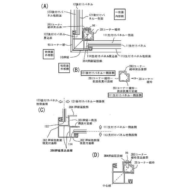
図1は、入隅にある実施例Aのコーナー部と出隅にある実施例Bのコーナー部を有する手摺の平面図である
図2は、実施例Aの手摺の構造の説明図である。図2(A)は手摺の上桟と下桟にパネルを嵌める説明図である。図2(B)は手摺にパネルが取付けられた状態の説明図である。
図3は、実施例Aのコーナー部の説明図である。図3(A)は入隅となるコーナー部の断面であり、図3(B)は押縁の平面図であり、図3(C)はコーナー縦枠の平面図である。
図4は、実施例Aのパネルの取付順を変えた場合の説明図である。
図5は、実施例Aの施工手順の説明図である。
図6は、実施例Bの手摺の構造の説明図である。図6(A)は出隅にある実施例Bのコーナー部の断面図である。図6(B)は実施例Bのコーナー縦枠の平面図、図6(C)は実施例Bの押縁の平面図である。図6(D)は、コーナー縦枠と押縁の取り付け関係の説明図である。
図7は、実施例Bのパネルの取付順を変えた場合の説明図である。
図8は実施例Bの施工手順の説明図である。
図9は、実施例Cの手摺構造の説明図である。図9(A)は出隅にある実施例Cのコーナー部の断面図である。図9(B)は実施例Cのコーナー縦枠の平面図、図9(C)は実施例Cの押縁の平面図である。
図10は、実施例Cの位置規制部説明図である。
図11は、実施例Cのパネルの取付順を変えた場合の説明図である。
図12は、実施例Cの施工手順の説明図である。
【0009】
以下、図面を参照して本発明の実施形態を説明する。以下の説明で、異なる図における同一符号は同一機能の部位を示しており、各図における重複説明は適宜省略する。
以下、Aが付く符号は、実施例Aの部材であることを示す。たとえば、押縁3Aは、実施例Aの押縁を示す。
図1は、入隅にある実施例Aのコーナー部95と出隅にある実施例Bのコーナー部95を有する手摺9の平面図である。図1は、バルコニーに設置された手摺9であり、バルコニーの形に添って出隅と入隅のコーナー部95がある。手摺9は、支柱94で支えられており、パネル1が複数嵌め込まれている。手摺9の上部には笠木91が取り付けられている。
以下の説明で、他側面、一側面という用語が出てくるが、本明細書では、外部側を他側面とし、内部側を一側面として説明する。
図中、入隅にあるコーナー部95は、実施例Aであり、出隅にあるコーナー部95は実施例Bである。
【0010】
[実施例A]
実施例Aは、入隅に配置されるコーナー部95の例である。実施例Aは、請求項1の実施例である。
図2は、手摺9の構造の説明図である。図2(A)は手摺9の上桟92と下桟93にパネル1を嵌める説明図である。手摺9は、支柱94に支えられた上桟92と下桟93を有する。上桟92の上部は、笠木91が取り付けられている。パネル1は、上桟92と下桟93の間にケンドンで取り付けられる。図2(B)は手摺9にパネル1が取付けられた状態の説明図である。
(【0011】以降は省略されています)
この特許をJ-PlatPat(特許庁公式サイト)で参照する
関連特許
三協立山株式会社
手摺
2日前
三協立山株式会社
構造体
1か月前
三協立山株式会社
構造体
1か月前
三協立山株式会社
構造体
2日前
三協立山株式会社
構造体
7日前
三協立山株式会社
構造体
1か月前
三協立山株式会社
構造体
1か月前
三協立山株式会社
構造体
1か月前
三協立山株式会社
構造体
1か月前
三協立山株式会社
構造体
23日前
三協立山株式会社
開口部装置
2か月前
三協立山株式会社
開口部装置
1か月前
三協立山株式会社
開口部装置
2か月前
三協立山株式会社
上げ下げ窓
10日前
三協立山株式会社
開口部建材
8日前
三協立山株式会社
開口部建材
8日前
三協立山株式会社
開口部装置
1か月前
三協立山株式会社
荷物昇降装置
1か月前
三協立山株式会社
水耕栽培装置
1か月前
三協立山株式会社
バッテリーケース
22日前
三協立山株式会社
サッシの製造方法
2か月前
三協立山株式会社
構造体、構造体の製造方法
1か月前
三協立山株式会社
構造体
2日前
三協立山株式会社
Mg合金、Mg合金の製造方法、及び、Mg合金を用いた土木材料及び生体材料
17日前
個人
接合構造
1か月前
個人
タッチミー
1か月前
個人
屋台
1か月前
個人
野良猫ハウス
2か月前
個人
転落防止用手摺
2か月前
個人
フェンス
2か月前
個人
安心補助てすり
22日前
個人
居住車両用駐車場
2か月前
個人
ベンリナアングル
1か月前
積水樹脂株式会社
柵体
2か月前
個人
地下型マンション
4か月前
個人
筋交自動設定装置
1か月前
続きを見る
他の特許を見る