TOP
|
特許
|
意匠
|
商標
特許ウォッチ
Twitter
他の特許を見る
公開番号
2025158467
公報種別
公開特許公報(A)
公開日
2025-10-17
出願番号
2024061029
出願日
2024-04-04
発明の名称
駆動装置
出願人
トヨタ自動車株式会社
代理人
弁理士法人アイテック国際特許事務所
主分類
H02P
27/06 20060101AFI20251009BHJP(電力の発電,変換,配電)
要約
【課題】片側駆動モードと両側駆動モードとの切替時にモータのトルク段差が生じるのを抑制する。
【解決手段】駆動装置は、第1、第2インバータのうちの一方だけを駆動する片側駆動モード、または、第1、第2インバータの両方を駆動する両側駆動モードで、モータのトルク指令に基づくd軸、q軸の電流指令に基づいて第1、第2インバータを制御する。この場合に、片側駆動モードのときには、トルク指令と第1電流指令マップとを用いてd軸、q軸の電流指令を設定し、両側駆動モードのときには、トルク指令と第2電流指令マップとを用いてd軸、q軸の電流指令を設定する。ここで、第1、第2電流指令マップは、同一のトルク指令に対して同一のトルクが出力されるように定められている。
【選択図】図3
特許請求の範囲
【請求項1】
蓄電装置と、
三相のオープン巻線を有するモータと、
前記蓄電装置が接続された電力ラインに接続されると共に前記三相のオープン巻線の一端側に接続され、複数の第1スイッチング素子を有する第1インバータと、
前記電力ラインに接続されると共に前記三相のオープン巻線の他端側に接続され、複数の第2スイッチング素子を有する第2インバータと、
前記第1インバータと前記第2インバータとの間の前記電力ラインに取り付けられたスイッチと、
前記第1、第2インバータのうちの一方だけをスイッチング駆動する片側駆動モード、または、前記第1、第2インバータの両方をスイッチング駆動する両側駆動モードで、前記モータのトルク指令に基づくd軸、q軸の電流指令に基づいて前記第1、第2インバータを制御する制御装置と、
を備える駆動装置であって、
前記制御装置は、前記片側駆動モードのときには、前記トルク指令と第1電流指令マップとを用いて前記d軸、q軸の電流指令を設定し、前記両側駆動モードのときには、前記トルク指令と第2電流指令マップとを用いて前記d軸、q軸の電流指令を設定し、
前記第1、第2電流指令マップは、互いに、同一の前記トルク指令に対して同一のトルクが出力されるように定められている、
駆動装置。
発明の詳細な説明
【技術分野】
【0001】
本開示は、駆動装置に関する。
続きを表示(約 2,100 文字)
【背景技術】
【0002】
従来、蓄電装置と、三相のオープン巻線を有するモータと、蓄電装置が接続された電力ラインに接続されると共に三相のオープン巻線の一端側に接続され且つ複数の第1スイッチング素子を有する第1インバータと、電力ラインに接続されると共に三相のオープン巻線の他端側に接続され且つ複数の第2スイッチング素子を有する第2インバータと、第1インバータと第2インバータとの間の電力ラインに取り付けられたスイッチと、を備える駆動装置が提案されている(例えば、特許文献1参照)。この駆動装置では、スイッチをオフとし、第2インバータを中性点結合すると共に第1インバータをスイッチング駆動する、片側駆動モードで動作可能である。また、スイッチをオンとし、第1インバータおよび第2インバータをスイッチング駆動する、両側駆動モードでも動作可能である。そして、片側駆動モードから両側駆動モードへの切替時には、第2インバータの電力量をゼロから徐変して増加させ、両側駆動モードから片側駆動モードへの切替時には、第2インバータの電力量をゼロまで徐変して減少させる。
【先行技術文献】
【特許文献】
【0003】
特開2020-137408号公報
【発明の概要】
【発明が解決しようとする課題】
【0004】
こうした駆動装置では、片側駆動モードのときにはモータをY結線駆動し、両側駆動モードのときにはモータをΔ結線駆動することになるため、両者でモータの特性が異なる。このため、片側駆動モードおよび両側駆動モードにおいて、モータのトルク指令に対して同一のd軸、q電流指令を設定してインバータを制御すると、モータのトルクが異なり得る。したがって、片側駆動モードと両側駆動モードとの切替時に、モータのトルク段差を生じ得る。
【0005】
本開示の駆動装置は、片側駆動モードと両側駆動モードとの切替時にモータのトルク段差が生じるのを抑制することを主目的とする。
【課題を解決するための手段】
【0006】
本開示の駆動装置は、上述の主目的を達成するために以下の手段を採った。
【0007】
本開示の駆動装置は、蓄電装置と、三相のオープン巻線を有するモータと、前記蓄電装置が接続された電力ラインに接続されると共に前記三相のオープン巻線の一端側に接続され、複数の第1スイッチング素子を有する第1インバータと、前記電力ラインに接続されると共に前記三相のオープン巻線の他端側に接続され、複数の第2スイッチング素子を有する第2インバータと、前記第1インバータと前記第2インバータとの間の前記電力ラインに取り付けられたスイッチと、前記第1、第2インバータのうちの一方だけをスイッチング駆動する片側駆動モード、または、前記第1、第2インバータの両方をスイッチング駆動する両側駆動モードで、前記モータのトルク指令に基づくd軸、q軸の電流指令に基づいて前記第1、第2インバータを制御する制御装置と、を備える駆動装置であって、前記制御装置は、前記片側駆動モードのときには、前記トルク指令と第1電流指令マップとを用いて前記d軸、q軸の電流指令を設定し、前記両側駆動モードのときには、前記トルク指令と第2電流指令マップとを用いて前記d軸、q軸の電流指令を設定し、前記第1、第2電流指令マップは、互いに、同一の前記トルク指令に対して同一のトルクが出力されるように定められていることを要旨とする。
【0008】
本開示の駆動装置では、片側駆動モードのときには、トルク指令と第1電流指令マップとを用いてd軸、q軸の電流指令を設定し、両側駆動モードのときには、トルク指令と第2電流指令マップとを用いてd軸、q軸の電流指令を設定する。この場合に、第1、第2電流指令マップは、互いに、同一のトルク指令に対して同一のトルクが出力されるように定められている。これにより、片側駆動モードと両側駆動モードとの切替時にモータのトルク段差が生じるのを抑制することができる。
【図面の簡単な説明】
【0009】
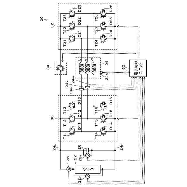
本開示の実施形態の駆動装置の概略構成図である。
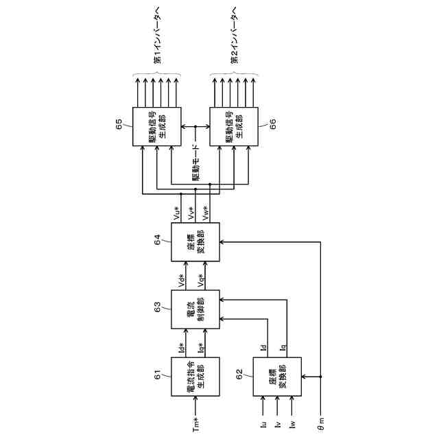
第1インバータおよび第2インバータの制御における機能ブロックの一例を示す機能ブロック図である。
電流指令設定処理の一例を示すフローチャートである。
【発明を実施するための形態】
【0010】
本開示を実施するための形態(実施形態)について図面を参照しながら説明する。図1は、本開示の実施形態の駆動装置20の概略構成図である。図示するように、実施形態の駆動装置20は、蓄電装置としてのバッテリ22と、モータ24と、第1インバータ30と、第2インバータ32と、スイッチ34と、制御装置としての電子制御ユニット50とを備える。駆動装置20は、例えば、モータ24からの動力を用いて走行する電気自動車や、モータ24に加えてエンジンを備えるハイブリッド車に搭載される。
(【0011】以降は省略されています)
この特許をJ-PlatPat(特許庁公式サイト)で参照する
関連特許
トヨタ自動車株式会社
方法
6日前
トヨタ自動車株式会社
車両
10日前
トヨタ自動車株式会社
車両
5日前
トヨタ自動車株式会社
椅子
6日前
トヨタ自動車株式会社
車両
11日前
トヨタ自動車株式会社
方法
6日前
トヨタ自動車株式会社
車両
3日前
トヨタ自動車株式会社
電池
3日前
トヨタ自動車株式会社
加熱器
10日前
トヨタ自動車株式会社
固定子
11日前
トヨタ自動車株式会社
飛行体
3日前
トヨタ自動車株式会社
電磁弁
6日前
トヨタ自動車株式会社
モータ
4日前
トヨタ自動車株式会社
電動車
6日前
トヨタ自動車株式会社
監視装置
11日前
トヨタ自動車株式会社
製造装置
11日前
トヨタ自動車株式会社
駆動装置
3日前
トヨタ自動車株式会社
端末装置
3日前
トヨタ自動車株式会社
充電設備
3日前
トヨタ自動車株式会社
バッテリ
11日前
トヨタ自動車株式会社
搬送装置
3日前
トヨタ自動車株式会社
蓄電装置
10日前
トヨタ自動車株式会社
判定装置
6日前
トヨタ自動車株式会社
二次電池
11日前
トヨタ自動車株式会社
車両構造
10日前
トヨタ自動車株式会社
車載装置
10日前
トヨタ自動車株式会社
通話装置
10日前
トヨタ自動車株式会社
塗工装置
11日前
トヨタ自動車株式会社
電動車両
4日前
トヨタ自動車株式会社
制御装置
10日前
トヨタ自動車株式会社
電源装置
3日前
トヨタ自動車株式会社
製造方法
3日前
トヨタ自動車株式会社
乾燥装置
3日前
トヨタ自動車株式会社
バッテリ
11日前
トヨタ自動車株式会社
三角表示板
10日前
トヨタ自動車株式会社
電池パック
3日前
続きを見る
他の特許を見る