TOP
|
特許
|
意匠
|
商標
特許ウォッチ
Twitter
他の特許を見る
10個以上の画像は省略されています。
公開番号
2025141069
公報種別
公開特許公報(A)
公開日
2025-09-29
出願番号
2024040815
出願日
2024-03-15
発明の名称
半導体モジュール
出願人
ローム株式会社
代理人
個人
,
個人
主分類
H01L
25/07 20060101AFI20250919BHJP(基本的電気素子)
要約
【課題】並列接続された複数のトランジスタが安定して動作すること。
【解決手段】半導体モジュール10は、第1ゲート電極パッド22を含む第1トランジスタチップ20と、第2ゲート電極パッド32を含む第2トランジスタチップ30と、第5パッド45を含むゲートドライバチップ40と、第1ゲート電極パッド22と第5パッド45とを電気的に接続するのに用いられる第1ゲート接続部160と、第2ゲート電極パッド32と第5パッド45とを電気的に接続するのに用いられる第2ゲート接続部170と、を含む。第1ゲート接続部160は、第1インダクタンス成分を含む。第2ゲート接続部170は、第2インダクタンス成分を含む。第1インダクタンス成分および第2インダクタンス成分によって、結合係数が負になるトランスTRが構成されている。
【選択図】図8
特許請求の範囲
【請求項1】
第1ゲート電極パッド、第1ソース電極パッド、および第1ドレイン電極パッドを含む第1トランジスタチップと、
第2ゲート電極パッド、第2ソース電極パッド、および第2ドレイン電極パッドを含む第2トランジスタチップと、
ゲート信号用パッドを含むゲートドライバチップと、
前記第1ゲート電極パッドと前記ゲート信号用パッドとを電気的に接続するのに用いられる第1ゲート接続部と、
前記第2ゲート電極パッドと前記ゲート信号用パッドとを電気的に接続するのに用いられる第2ゲート接続部と、
外部に露出したソース端子およびドレイン端子と、
を含み、
前記第1ソース電極パッド、前記第2ソース電極パッド、および前記ソース端子が互いに電気的に接続され、
前記第1ドレイン電極パッド、前記第2ドレイン電極パッド、および前記ドレイン端子が互いに電気的に接続され、
前記第1ゲート接続部は、第1インダクタンス成分を含み、
前記第2ゲート接続部は、第2インダクタンス成分を含み、
前記第1インダクタンス成分および前記第2インダクタンス成分によって、結合係数が負になるトランスが構成されている
半導体モジュール。
続きを表示(約 1,300 文字)
【請求項2】
前記第1ゲート接続部は、第1部分を含む第1配線パターンを備え、
前記第2ゲート接続部は、前記第1部分と並んで配置されている第2部分を含む第2配線パターンを備え、
前記第1部分は、前記第1インダクタンス成分を含み、
前記第2部分は、前記第2インダクタンス成分を含み、
前記第1部分と前記第2部分とによって前記トランスが構成されている
請求項1に記載の半導体モジュール。
【請求項3】
前記第1部分は、平面視において環状であり、
前記第2部分は、平面視において前記第1部分を囲うとともに前記第1部分に沿って延びる環状である
請求項2に記載の半導体モジュール。
【請求項4】
前記第2部分は、前記第1部分に流れる電流の向きと逆向きの電流が流れるように構成されている
請求項2に記載の半導体モジュール。
【請求項5】
前記ゲート信号用パッドと前記第1ゲート電極パッドおよび前記第2ゲート電極パッドとの間の電流経路において、当該電流経路が分離される分離領域と、
前記分離領域に配置された抵抗チップと、
を含む
請求項2に記載の半導体モジュール。
【請求項6】
前記抵抗チップは、前記電流経路のうち前記ゲート信号用パッドと前記第1配線パターンおよび前記第2配線パターンとの間の電流経路に設けられている
請求項5に記載の半導体モジュール。
【請求項7】
前記分離領域は、
前記第1配線パターンおよび前記第2配線パターンの双方が接続される第1分離パターンと、
前記ゲート信号用パッドに電気的に接続され、前記第1分離パターンから離隔して配置された第2分離パターンと、
を含み、
前記第1配線パターンおよび前記第2配線パターンは、前記第1分離パターンから前記電流経路を分岐するように延びており、
前記抵抗チップは、前記第1分離パターンと前記第2分離パターンとの間に接続されている
請求項6に記載の半導体モジュール。
【請求項8】
前記第1部分は、前記第1分離パターンの第1端部から第1周方向に延びる環状であり、
前記第2部分は、前記第1分離パターンの前記第1端部とは反対側の第2端部から前記第1周方向とは逆の第2周方向に延びる環状を有する
請求項7に記載の半導体モジュール。
【請求項9】
前記第1ゲート接続部は、前記第1配線パターンと前記第1ゲート電極パッドとを接続する第1ゲートワイヤを含み、
前記第2ゲート接続部は、前記第2配線パターンと前記第2ゲート電極パッドとを接続する第2ゲートワイヤを含む
請求項8に記載の半導体モジュール。
【請求項10】
前記第1ゲートワイヤは、前記第1配線パターンの先端部に接続されており、
前記第2ゲートワイヤは、前記第2配線パターンの先端部に接続されている
請求項9に記載の半導体モジュール。
(【請求項11】以降は省略されています)
発明の詳細な説明
【技術分野】
【0001】
本開示は、半導体モジュールに関する。
続きを表示(約 2,400 文字)
【背景技術】
【0002】
特許文献1には、互いに並列接続されたトランジスタN1,N2を有するスイッチ装置が開示されている。トランジスタN1,N2は、共通のゲート信号に応じてオンオフされるように構成されている。
【先行技術文献】
【特許文献】
【0003】
国際公開第2019/116737号
【0004】
[概要]
並列接続された複数のトランジスタが安定して動作することが望ましい。
【0005】
本開示の一態様の半導体モジュールは、第1ゲート電極パッド、第1ソース電極パッド、および第1ドレイン電極パッドを含む第1トランジスタチップと、第2ゲート電極パッド、第2ソース電極パッド、および第2ドレイン電極パッドを含む第2トランジスタチップと、ゲート信号用パッドを含むゲートドライバチップと、前記第1ゲート電極パッドと前記ゲート信号用パッドとを電気的に接続するのに用いられる第1ゲート接続部と、前記第2ゲート電極パッドと前記ゲート信号用パッドとを電気的に接続するのに用いられる第2ゲート接続部と、外部に露出したソース端子およびドレイン端子と、を含み、前記第1ソース電極パッド、前記第2ソース電極パッド、および前記ソース端子が互いに電気的に接続され、前記第1ドレイン電極パッド、前記第2ドレイン電極パッド、および前記ドレイン端子が互いに電気的に接続され、前記第1ゲート接続部は、第1インダクタンス成分を含み、前記第2ゲート接続部は、第2インダクタンス成分を含み、前記第1インダクタンス成分および前記第2インダクタンス成分によって、結合係数が負になるトランスが構成されている。
【図面の簡単な説明】
【0006】
図1は、第1実施形態に係る例示的な半導体モジュールの概略斜視図である。
図2は、図1の半導体モジュールの内部の概略平面図である。
図3は、図1の半導体モジュールの概略裏面図である。
図4は、図2のF4-F4線で半導体モジュールを切断した概略断面図である。
図5は、図2のF5-F5線で半導体モジュールを切断した概略断面図である。
図6は、図2の第1トランジスタチップの内部の一部を拡大した概略平面図である。
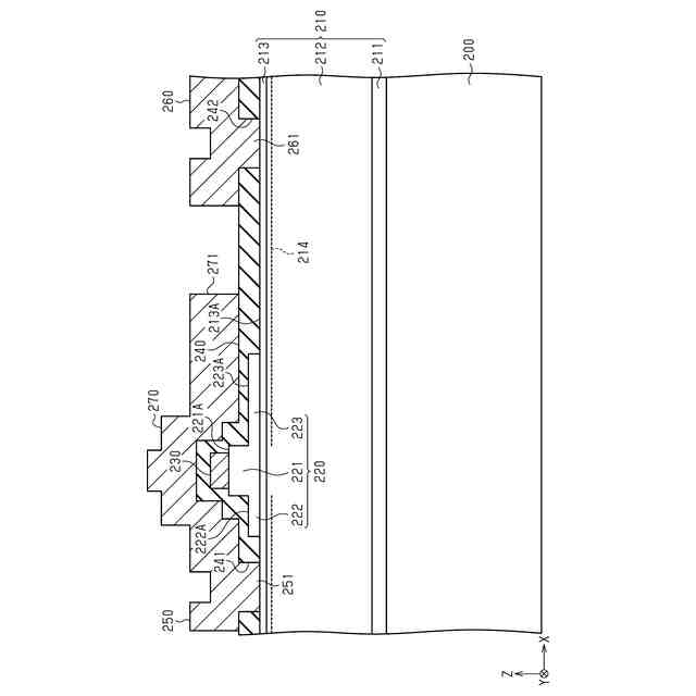
図7は、図6のF7-F7線で第1トランジスタチップを切断した概略断面図である。
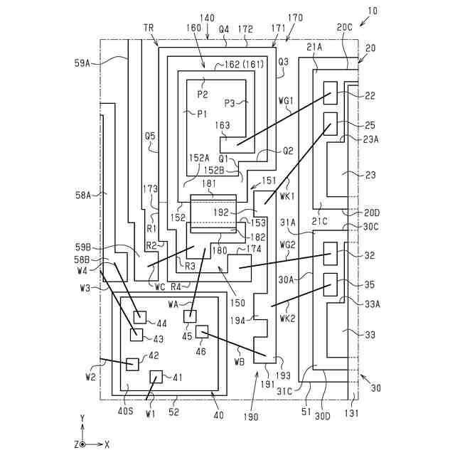
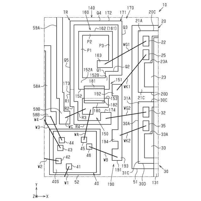
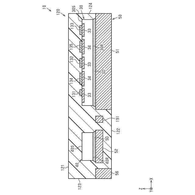
図8は、図2の第1ゲート接続部、第2ゲート接続部、およびその周辺を拡大した概略平面図である。
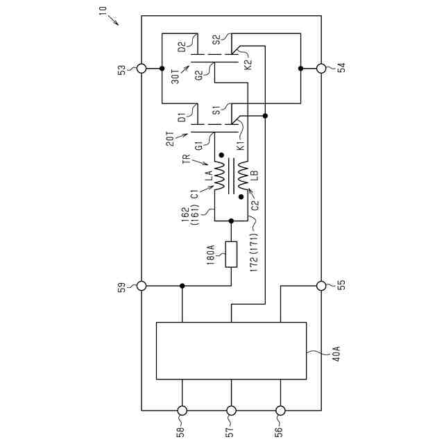
図9は、第1実施形態に係る例示的な半導体モジュールの概略回路図である。
図10は、図9の第1トランジスタおよび第2トランジスタに対するゲート電流を説明するための回路図である。
図11は、図9の第1トランジスタおよび第2トランジスタに対するゲート電流を説明するための回路図である。
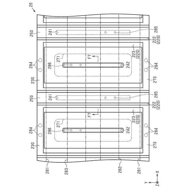
図12は、第2実施形態に係る例示的な半導体モジュールにおいて、当該半導体モジュールの内部のうち第1トランジスタチップ、第2トランジスタチップ、およびその周辺を拡大した概略平面図である。
図13は、第3実施形態に係る例示的な半導体モジュールにおいて、当該半導体モジュールの内部のうち第1トランジスタチップ、第2トランジスタチップ、およびその周辺を拡大した概略平面図である。
図14は、図13における第1ゲート接続部、第2ゲート接続部、およびその周辺を拡大した概略平面図である。
図15は、変更例の半導体モジュールにおいて、当該半導体モジュールの内部のうち第1ゲート接続部、第2ゲート接続部、およびその周辺を拡大した概略平面図である。
図16は、変更例の半導体モジュールにおいて、当該半導体モジュールの内部のうち第1ゲート接続部、第2ゲート接続部、およびその周辺を拡大した概略平面図である。
図17は、変更例の半導体モジュールの内部の概略平面図である。
図18は、変更例の第1トランジスタチップについて、第1トランジスタチップを切断した概略断面図である。
【0007】
[詳細な説明]
以下、添付図面を参照して本開示における半導体モジュールのいくつかの実施形態を説明する。なお、説明を簡単かつ明確にするために、図面に示される構成要素は、必ずしも一定の縮尺で描かれていない。また、理解を容易にするために、断面図ではハッチング線が省略されている場合がある。添付の図面は、本開示の実施形態を例示するに過ぎず、本開示を制限するものとみなされるべきではない。
【0008】
以下の詳細な記載は、本開示の例示的な実施形態を具体化する装置、システム、および方法を含む。この詳細な記載は本来説明のためのものに過ぎず、本開示の実施形態またはこのような実施形態の適用および使用を限定することを意図しない。
【0009】
本開示において使用される「少なくとも1つ」という表現は、所望の選択肢の「1つ以上」を意味する。一例として、本開示において使用される「少なくとも1つ」という表現は、選択肢の数が2つであれば「1つの選択肢のみ」または「2つの選択肢の双方」を意味する。他の例として、本開示において使用される「少なくとも1つ」という表現は、選択肢の数が3つ以上であれば「1つの選択肢のみ」または「2つ以上の任意の選択肢の組み合わせ」を意味する。
【0010】
本開示において使用される「Aの寸法(深さ、幅、長さ)がBの寸法(深さ、幅、長さ)と等しい」または「Aの寸法(深さ、幅、長さ)とBの寸法(深さ、幅、長さ)とが互いに等しい」とは、Aの寸法(深さ、幅、長さ)とBの寸法(深さ、幅、長さ)との差が例えばAの寸法(深さ、幅、長さ)の10%以内の関係も含む。
(【0011】以降は省略されています)
この特許をJ-PlatPat(特許庁公式サイト)で参照する
関連特許
ローム株式会社
タイマ
7日前
ローム株式会社
監視回路
3日前
ローム株式会社
電子装置
3日前
ローム株式会社
発振回路
3日前
ローム株式会社
半導体装置
3日前
ローム株式会社
半導体装置
1日前
ローム株式会社
半導体装置
1日前
ローム株式会社
半導体装置
7日前
ローム株式会社
半導体装置
1日前
ローム株式会社
半導体装置
14日前
ローム株式会社
メモリ装置
3日前
ローム株式会社
半導体装置
13日前
ローム株式会社
半導体装置
3日前
ローム株式会社
半導体装置
1日前
ローム株式会社
信号出力回路
13日前
ローム株式会社
信号出力回路
13日前
ローム株式会社
半導体記憶装置
6日前
ローム株式会社
定電圧生成回路
13日前
ローム株式会社
半導体集積回路
14日前
ローム株式会社
縦型ホール素子
3日前
ローム株式会社
半導体記憶装置
6日前
ローム株式会社
TVSダイオード
1日前
ローム株式会社
半導体モジュール
3日前
ローム株式会社
TVSダイオード
1日前
ローム株式会社
差動回路及び発振器
15日前
ローム株式会社
半導体集積回路装置
21日前
ローム株式会社
半導体装置および車両
14日前
ローム株式会社
電界効果トランジスタ
3日前
ローム株式会社
電源回路用の電子負荷装置
7日前
ローム株式会社
表示装置及びソースドライバ
14日前
ローム株式会社
差動アンプおよび半導体装置
13日前
ローム株式会社
振幅制限回路及びオペアンプ
3日前
ローム株式会社
LEDドライバ及び表示装置
3日前
ローム株式会社
半導体素子および半導体装置
15日前
ローム株式会社
半導体装置、電子機器、車両
14日前
ローム株式会社
ソースドライバ及び表示装置
14日前
続きを見る
他の特許を見る