TOP
|
特許
|
意匠
|
商標
特許ウォッチ
Twitter
他の特許を見る
公開番号
2025132407
公報種別
公開特許公報(A)
公開日
2025-09-10
出願番号
2024029946
出願日
2024-02-29
発明の名称
弁装置及び固体燃料粉砕装置並びに弁装置の運転方法
出願人
三菱重工業株式会社
代理人
個人
,
個人
,
個人
主分類
F16K
1/20 20060101AFI20250903BHJP(機械要素または単位;機械または装置の効果的機能を生じ維持するための一般的手段)
要約
【課題】弁座部の補修作業を簡易化することができることを目的とする。
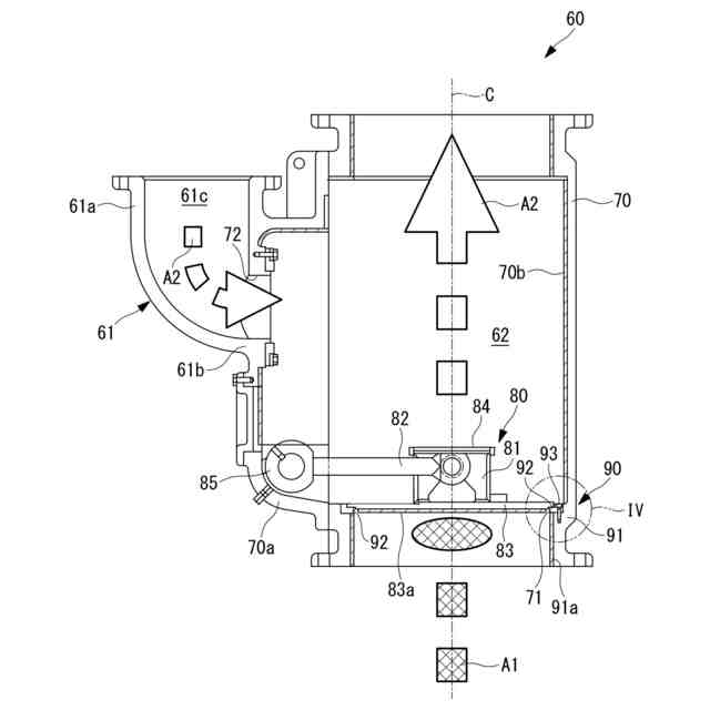
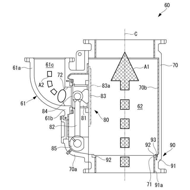
【解決手段】出口弁60は、内部に固気二相流体A1が流通する燃料供給管に設けられ、燃料供給管内を固気二相流体A1が流通する開放状態と、燃料供給管内を固気二相流体A1が流通しない閉鎖状態とを切り替えることができる。弁装置60は、内部に固気二相流体A1が流通する流路62が形成されている本体部70と、閉鎖状態において流路62を閉鎖する弁体80と、本体部70に接続される基部91と、基部91に対してボルト93で締結されて閉鎖状態において弁体80が当接するリング状部材92と、を有する弁座部90と、を備える。
【選択図】図2
特許請求の範囲
【請求項1】
内部に固気二相流体が流通する配管に設けられ、前記配管内を固気二相流体が流通する開放状態と、前記配管内を固気二相流体が流通しない閉鎖状態とを切り替えることができる弁装置であって、
内部に固気二相流体が流通する流路が形成されている本体部と、
前記閉鎖状態において前記流路を閉鎖する弁体と、
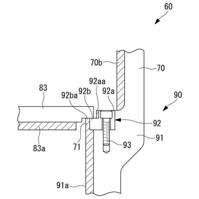
前記本体部に接続される基部と、前記基部に対して締結具で締結されて前記閉鎖状態において前記弁体が当接する当接部と、を有する弁座部と、を備える弁装置。
続きを表示(約 900 文字)
【請求項2】
前記当接部は、前記基部に対して着脱可能に取り付けられている請求項1に記載の弁装置。
【請求項3】
前記本体部には、内部にシールガスが流通するシールガス流路が形成され、前記流路へシールガスを供給するシールガス供給管が接続されており、
前記弁体は、前記開放状態において前記シールガス流路を閉鎖するとともに、前記閉鎖状態において前記シールガス流路を開放する請求項1に記載の弁装置。
【請求項4】
前記弁体は、前記開放状態における位置が、前記閉鎖状態における位置よりも、固気二相流体の流通方向における下流側に位置しており、
前記本体部は、前記閉鎖状態における前記弁体の位置よりも前記下流側に前記シールガス供給管が接続されている請求項3に記載の弁装置。
【請求項5】
前記当接部の前記流路に露出する面には、耐摩耗部が設けられている請求項1に記載の弁装置。
【請求項6】
固体燃料を粉砕する粉砕部と、
前記粉砕部で粉砕した固体燃料を搬送用ガスとともにボイラへ導く固体燃料供給管と、
前記固体燃料供給管に設けられる請求項1から請求項5のいずれかに記載の弁装置と、を備え、
前記配管は、前記固体燃料供給管を有し、
前記固気二相流体は、粉砕した固体燃料と搬送用ガスとの固気二相流体を有する固体燃料粉砕装置。
【請求項7】
内部に固気二相流体が流通する配管に設けられ、前記配管内を固気二相流体が流通する開放状態と、前記配管内を固気二相流体が流通しない閉鎖状態とを切り替えることができる弁装置であって、
内部に固気二相流体が流通する流路が形成されている本体部と、
前記閉鎖状態において前記流路を閉鎖する弁体と、
前記本体部に接続される基部と、前記基部に対して締結具で締結されて前記閉鎖状態において前記弁体が当接する当接部と、を有する弁座部と、を備え、
前記弁体と前記当接部とを当接させて前記流路を閉鎖する閉鎖工程を備える弁装置の運転方法。
発明の詳細な説明
【技術分野】
【0001】
本開示は、弁装置及び固体燃料粉砕装置並びに弁装置の運転方法に関するものである。
続きを表示(約 1,900 文字)
【背景技術】
【0002】
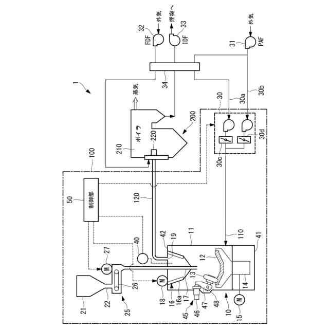
従来、バイオマス燃料や石炭等の固体燃料は、粉砕機(ミル)で所定粒径範囲内の微粉状に粉砕して、燃焼装置へ供給される。ミルは、粉砕テーブルへ投入された固体燃料を、粉砕テーブルと粉砕ローラの間に挟み込んで粉砕し、粉砕されて微粉状となった固体燃料のうち、所定粒径範囲内の微粉燃料を分級機で選別し、粉砕テーブルの外周から供給される搬送用ガス(一次空気)によって、出口弁を通過させてミルの外部へ排出する。ミルから排出された微粉燃料は、ボイラへ搬送され燃焼装置で燃焼される。火力発電プラントでは、ボイラで微粉燃料を燃焼して生成された燃焼ガスとの熱交換により蒸気を発生させ、該蒸気により蒸気タービンを回転駆動して、蒸気タービンに接続した発電機を回転駆動することで発電が行なわれる。
【0003】
ミルの出口に設けられる出口弁を三方弁とすることが知られている(例えば、特許文献1)。特許文献1には、微粉体排出口に設けられた排出ノズルと、微粉体搬送管と、微粉体搬送管にパージエアを供給するパージエア供給管と、に接続されるミル出口弁が記載されている。特許文献1に記載の装置では、ミルの運転を停止する際に、微粉体排出口に接続される第一の接続部を閉塞することで、微粉体搬送管にパージエアを供給する。
【先行技術文献】
【特許文献】
【0004】
特開2015-147200号公報
【発明の概要】
【発明が解決しようとする課題】
【0005】
特許文献1に記載の出口弁の第1の接続部を閉塞する際に使用する弁座部は、第一の接続部を開放した状態において、微粉燃料が通過する部分に設けられている。このように、特許文献1の弁座部は、微粉燃料の流路に露出している状態であるため、摩耗し易い。弁座部が摩耗してしまうと、第1の接続部を閉塞する際に、弁体と弁座部との間に隙間が形成されてしまい、第1の接続部を好適に閉塞することができなくなる可能性があった。このため、弁座部が摩耗した場合には、弁座部全体を取り外して補修する必要がある。しかしながら、弁座部全体は大きな部材であるので、弁座部の補修作業は煩雑化する可能性があった。
【0006】
本開示は、このような事情に鑑みてなされたものであって、弁座部の補修作業を簡易化することができる弁装置及び固体燃料粉砕装置並びに弁装置の運転方法を提供することを目的とする。
【課題を解決するための手段】
【0007】
上記課題を解決するために、本開示の弁装置及び固体燃料粉砕装置並びに弁装置の運転方法は以下の手段を採用する。
本開示の一態様に係る弁装置は、内部に固気二相流体が流通する配管に設けられ、前記配管内を固気二相流体が流通する開放状態と、前記配管内を固気二相流体が流通しない閉鎖状態とを切り替えることができる弁装置であって、内部に固気二相流体が流通する流路が形成されている本体部と、前記閉鎖状態において前記流路を閉鎖する弁体と、前記本体部に接続される基部と、前記基部に対して締結具で締結されて前記閉鎖状態において前記弁体が当接する当接部と、を有する弁座部と、を備える。
【0008】
本開示の一態様に係る弁装置の運転方法は、内部に固気二相流体が流通する配管に設けられ、前記配管内を固気二相流体が流通する開放状態と、前記配管内を固気二相流体が流通しない閉鎖状態とを切り替えることができる弁装置であって、内部に固気二相流体が流通する流路が形成されている本体部と、前記閉鎖状態において前記流路を閉鎖する弁体と、前記本体部に接続される基部と、前記基部に対して締結具で締結されて前記閉鎖状態において前記弁体が当接する当接部と、を有する弁座部と、を備え、前記弁体と前記当接部とを当接させて前記流路を閉鎖する閉鎖工程を備える。
【発明の効果】
【0009】
本開示によれば、弁座部の補修作業を簡易化することができる。
【図面の簡単な説明】
【0010】
本開示の実施形態の固体燃料粉砕装置及びボイラを示す構成図である。
本開示の実施形態の出口弁の縦断面図であって、開放状態を示している。
本開示の実施形態の出口弁の縦断面図であって、閉鎖状態を示している。
図3の要部(IV部分)の拡大図である。
図4の変形例を示す図である。
【発明を実施するための形態】
(【0011】以降は省略されています)
この特許をJ-PlatPat(特許庁公式サイト)で参照する
関連特許
三菱重工業株式会社
清掃装置
2日前
三菱重工業株式会社
フィルタ装置
1日前
三菱重工業株式会社
風力発電装置
1日前
三菱重工業株式会社
容器解体装置
5日前
三菱重工業株式会社
主蒸気管洗浄方法
1日前
三菱重工業株式会社
排熱回収システム
24日前
三菱重工業株式会社
軌道系交通システム
1日前
三菱重工業株式会社
炉内構造物の解体方法
5日前
三菱重工業株式会社
造形プロセスの監視方法
9日前
三菱重工業株式会社
計測装置、及び積層造形装置
23日前
三菱重工業株式会社
ウエハステージ冷却システム
9日前
三菱重工業株式会社
計測装置、及び積層造形装置
23日前
三菱重工業株式会社
水素供給システムおよび方法
5日前
三菱重工業株式会社
内燃機関の制御装置および方法
1日前
三菱重工業株式会社
蒸気タービン翼及び蒸気タービン
1日前
三菱重工業株式会社
蒸気生成システム及び蒸気生成方法
2日前
三菱重工業株式会社
電力変換器、および電力変換器の製造方法
1日前
三菱重工業株式会社
アンモニア分解触媒および排ガス処理方法
24日前
三菱重工業株式会社
排気設備、及びこれを備えるガスタービン
3日前
三菱重工業株式会社
ガスタービン起動方法、及び、ガスタービン
15日前
三菱重工業株式会社
除去装置、除去装置の制御装置および除去方法
5日前
三菱重工業株式会社
静翼セグメント、及びこれを備える蒸気タービン
17日前
三菱重工業株式会社
液滴噴霧ユニット、および、蒸気タービンシステム
9日前
三菱重工業株式会社
治具モデル作成装置、治具モデル作成方法及びプログラム
23日前
三菱重工業株式会社
フォークリフトの制御装置および方法並びにフォークリフト
1日前
三菱重工業株式会社
スピレージホッパ及び粉砕機並びにスピレージホッパの運転方法
8日前
三菱重工業株式会社
予備品保有数量算出装置、予備品保有数量算出方法及びプログラム
5日前
三菱重工業株式会社
水電解システム、水電解システムにおける水電解セルの差圧調整方法
5日前
三菱重工業株式会社
メタン酸化触媒装置の換気システム及びメタン酸化触媒装置の換気方法
24日前
三菱重工業株式会社
故障診断システム、故障診断方法、及び故障診断プログラム並びに移動体
9日前
三菱重工業株式会社
ガスケット接続部信頼性評価システム、ガスケット接続部信頼性評価方法及びプログラム
15日前
個人
鍋虫ねじ
1か月前
個人
ホース保持具
5か月前
個人
紛体用仕切弁
1か月前
個人
回転伝達機構
1か月前
個人
差動歯車用歯形
3か月前
続きを見る
他の特許を見る