TOP
|
特許
|
意匠
|
商標
特許ウォッチ
Twitter
他の特許を見る
公開番号
2025002354
公報種別
公開特許公報(A)
公開日
2025-01-09
出願番号
2023102466
出願日
2023-06-22
発明の名称
非接触給電装置及び受電装置
出願人
オムロン株式会社
代理人
個人
,
個人
,
個人
,
個人
主分類
H02J
50/12 20160101AFI20241226BHJP(電力の発電,変換,配電)
要約
【課題】受電側の装置の配線を簡単化できる非接触給電装置を提供する。
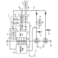
【解決手段】非接触給電装置1の受電装置3は、受信コイル22と、共振コンデンサ23とを有し、送電装置2の送信コイル12に供給される交流電力に対して受信コイル22と共振コンデンサ23とが共振することで送電装置2から電力を受電する複数の共振回路(21-1~21-n)と、各共振回路の受信コイル22と電磁結合可能に配置され、かつ、各共振回路が送電装置2から受電した電力を出力するロードコイル24とを有する。そして各共振回路の受信コイル22及びロードコイル24は、複数の層を有する基板5の互いに異なる層において配線パターンとして形成され、かつ、各共振回路の受信コイル22の一端及びロードコイル24の一端が同電位となるように互いに接続される。
【選択図】図1
特許請求の範囲
【請求項1】
送電装置と、前記送電装置から非接触で電力伝送される受電装置とを有する非接触給電装置であって、
前記送電装置は、
前記受電装置へ電力を供給する送信コイルと、
前記送信コイルに対して交流電力を供給する電力供給回路と、を有し、
前記受電装置は、
受信コイルと、共振コンデンサとを有し、前記送電装置の前記送信コイルに供給される交流電力に対して前記受信コイルと前記共振コンデンサとが共振することで前記送電装置から電力を受電する複数の共振回路と、
前記複数の共振回路のそれぞれの前記受信コイルと電磁結合可能に配置され、かつ、前記複数の共振回路のそれぞれが前記送電装置から受電した電力を出力するロードコイルと、を有し、
前記複数の共振回路のそれぞれの前記受信コイル及び前記ロードコイルは、複数の層を有する基板の互いに異なる層において配線パターンとして形成され、かつ、前記複数の共振回路のそれぞれの前記受信コイルの一端及び前記ロードコイルの一端が同電位となるように互いに接続される、
非接触給電装置。
続きを表示(約 790 文字)
【請求項2】
前記複数の共振回路のそれぞれの前記受信コイルの一端及び前記ロードコイルの一端は接地される、請求項1に記載の非接触給電装置。
【請求項3】
前記複数の共振回路のそれぞれの前記受信コイルの他端は、互いに対して分離される、請求項1または2に記載の非接触給電装置。
【請求項4】
前記ロードコイルの巻き数は、前記複数の共振回路のそれぞれの前記受信コイルの巻き数の合計よりも小さい、請求項1または2に記載の非接触給電装置。
【請求項5】
前記受電装置は、
前記ロードコイルから出力された電圧を降圧または昇圧するよう動作するDC-DCコンバータと、
前記ロードコイルから出力された電圧が所定の閾値を超えると前記DC-DCコンバータを動作させる電圧検出回路と、
をさらに有する、請求項1または2に記載の非接触給電装置。
【請求項6】
送電装置の送信コイルから非接触で伝送される電力を受電する受電装置であって、
受信コイルと、共振コンデンサとを有し、前記送電装置の前記送信コイルに供給される交流電力に対して前記受信コイルと前記共振コンデンサとが共振することで前記送電装置から電力を受電する複数の共振回路と、
前記複数の共振回路のそれぞれの前記受信コイルと電磁結合可能に配置され、かつ、前記複数の共振回路のそれぞれが前記送電装置から受電した電力を出力するロードコイルと、を有し、
前記複数の共振回路のそれぞれの前記受信コイル及び前記ロードコイルは、複数の層を有する基板の互いに異なる層において配線パターンとして形成され、かつ、前記複数の共振回路のそれぞれの前記受信コイルの一端及び前記ロードコイルの一端が同電位となるように互いに接続される、
受電装置。
発明の詳細な説明
【技術分野】
【0001】
本発明は、非接触給電装置、及び、非接触給電装置で用いられる受電装置に関する。
続きを表示(約 1,800 文字)
【背景技術】
【0002】
従来より、金属の接点などを介さずに、空間を通じて電力を伝送する、いわゆる非接触給電(ワイヤレス給電とも呼ばれる)技術が研究されている。非接触給電技術を利用した給電装置(以下、単に非接触給電装置と呼ぶ)では、一次側(送電側)のコイル(以下、送信コイルまたは一次コイルと呼ぶ)と二次側(受電側)の共振回路のコイル(以下、受信コイルまたは二次コイルと呼ぶ)とが電磁結合することにより、それら二つのコイルを介して送電側の装置から受電側の装置へ電力が伝送される。
【0003】
このような非接触給電技術において、受電側の装置が有する共振回路が有する共振コンデンサの端子間電圧が過度に高くなることを抑制する技術が提案されている(例えば、特許文献1を参照)。この技術では、受電側の装置は、送電側の装置からの電力を受信する複数の共振回路を有する。複数の共振回路のそれぞれは、受信コイルと、受信コイルとともに、送電側の装置の送信コイルに供給された交流電力に対して共振する共振コンデンサとを有し、各受信コイルは互いに対して電磁結合可能に配置される。
【先行技術文献】
【特許文献】
【0004】
特開2020-156218号公報
【発明の概要】
【発明が解決しようとする課題】
【0005】
受電側の装置の用途によっては、その装置を小型化することが求められることがある。しかしながら、上記の技術のように、受電側の装置において複数の共振回路が設けられると、共振回路ごとに引き出し線が設けられることになるため、受電側の装置の配線が複雑化してしまい、その結果として、受電側の装置の小型化が制約されることがあった。
【0006】
そこで、本発明は、受電側の装置の配線を簡単化できる非接触給電装置を提供することを目的とする。
【課題を解決するための手段】
【0007】
本発明の一つの形態として、送電装置と、送電装置から非接触で電力伝送される受電装置とを有する非接触給電装置が提供される。この非接触給電装置において、送電装置は、受電装置へ電力を供給する送信コイルと、送信コイルに対して交流電力を供給する電力供給回路とを有する。受電装置は、受信コイルと、共振コンデンサとを有し、送電装置の送信コイルに供給される交流電力に対して受信コイルと共振コンデンサとが共振することで送電装置から電力を受電する複数の共振回路と、複数の共振回路のそれぞれの受信コイルと電磁結合可能に配置され、かつ、複数の共振回路のそれぞれが送電装置から受電した電力を出力するロードコイルと、を有する。そして複数の共振回路のそれぞれの受信コイル及びロードコイルは、複数の層を有する基板の互いに異なる層において配線パターンとして形成され、かつ、複数の共振回路のそれぞれの受信コイルの一端及びロードコイルの一端が同電位となるように互いに接続される。
本発明に係る非接触給電装置は、このような構成を有することにより、受電装置における、各共振回路の受信コイル及びロードコイルに関連する配線を少なくすることができ、そのため、受電装置の配線を簡単化することができる。
【0008】
この非接触給電装置において、受電装置の複数の共振回路のそれぞれの受信コイルの一端及びロードコイルの一端は接地されることが好ましい。
これにより、受電装置のノイズに対する耐性を向上することができる。
【0009】
また、この非接触給電装置において、受電装置の複数の共振回路のそれぞれの受信コイルの他端は、互いに対して分離されることが好ましい。
これにより、共振回路ごとに受電した電力により生じる電圧が異なっていても、電力伝送効率が低下することが抑制される。
【0010】
さらに、この非接触給電装置において、受電装置のロードコイルの巻き数は、受電装置の複数の共振回路のそれぞれの受信コイルの巻き数の合計よりも小さいことが好ましい。
これにより、各共振回路を電力伝送効率が高くなる条件で動作させることが容易となる。
(【0011】以降は省略されています)
この特許をJ-PlatPat(特許庁公式サイト)で参照する
関連特許
オムロン株式会社
パワーコンディショナ
今日
オムロン株式会社
検出システム及び検出方法
今日
オムロン株式会社
サポート装置、サポート方法およびプログラム
今日
オムロン株式会社
サポート装置、サポート方法およびプログラム
今日
オムロン株式会社
施設情報提示システム、施設情報提示方法、及び施設情報提示プログラム
9日前
オムロン株式会社
シールバー及び熱シール装置
今日
オムロン株式会社
シールバー及び熱シール装置
今日
オムロン株式会社
情報処理装置、管理プログラム、および管理方法
10日前
個人
高圧電気機器の開閉器
9日前
株式会社アイドゥス企画
減反モータ
9日前
株式会社デンソー
端子台
2日前
ローム株式会社
半導体集積回路
今日
矢崎総業株式会社
電源回路
8日前
株式会社TMEIC
制御装置
1日前
矢崎総業株式会社
給電装置
1日前
株式会社日立製作所
回転電機
今日
大和ハウス工業株式会社
敷設用機器
1日前
株式会社TMEIC
電力変換装置
1日前
株式会社土井製作所
ケーブル保護管路
今日
京商株式会社
模型用非接触電力供給システム
9日前
本田技研工業株式会社
回転電機用ロータ
9日前
株式会社日立産機システム
回転電機
今日
ローム株式会社
半導体装置
今日
ローム株式会社
半導体装置
今日
Astemo株式会社
充電制御装置
今日
トヨタ自動車株式会社
熱利用回路
2日前
株式会社京三製作所
パルス電源装置
8日前
日動電工株式会社
壁内配線用のブランクプレート
8日前
株式会社京三製作所
パルス電源装置
8日前
トヨタ紡織株式会社
モータコアの製造方法
今日
株式会社日立産機システム
電力変換装置
1日前
株式会社デンソー
電動機
今日
株式会社GSユアサ
蓄電装置
今日
本田技研工業株式会社
蓄電システム
2日前
株式会社明電舎
電力変換システム
1日前
株式会社スペースハウリング
太陽光発電パネル可動機構
今日
続きを見る
他の特許を見る