TOP特許意匠商標
特許ウォッチ Twitter
公開番号2025171981
公報種別公開特許公報(A)
公開日2025-11-20
出願番号2025069054
出願日2025-04-18
発明の名称空間多重光伝送システムおよびマルチコアファイバ
出願人国立大学法人東北大学
代理人個人
主分類H04B 10/2507 20130101AFI20251113BHJP(電気通信技術)
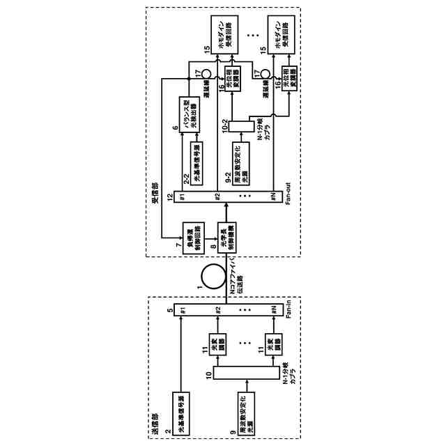
要約【課題】トーン信号を用いず、受信回路内に位相揺らぎに対する補償回路を一切必要としない、マルチコアファイバを用いた空間多重光伝送システムを提供する。
【解決手段】複数のコアのうちのいずれか1つのコアを、マルチコアファイバ中で生じる光学長揺らぎを補償するための光学長制御用チャンネルとして使用する。光学長制御用チャンネルにより光学長制御を施したマルチコアファイバ中の他のコアを用いて、コヒーレント光通信あるいは量子通信・量子鍵配送を行う。
【選択図】図1
特許請求の範囲【請求項1】
複数のコアを有するマルチコアファイバを用いた空間多重光伝送システムにおいて、
前記複数のコアのうちのいずれか1つのコアを、前記マルチコアファイバ中で生じる光学長揺らぎを補償するための光学長制御用チャンネルとして使用し、前記光学長制御用チャンネルにより光学長制御を施した前記マルチコアファイバ中の他のコアを用いて、コヒーレント光通信あるいは量子通信・量子鍵配送を行うことを
特徴とする空間多重光伝送システム。
続きを表示(約 1,200 文字)【請求項2】
前記コヒーレント光通信あるいは前記量子通信・量子鍵配送の送信光源および局発光源として、同一の光周波数を有する光源を使用し、さらに前記光学長制御を施した前記マルチコアファイバを光伝送路として利用することを特徴とする請求項1記載の空間多重光伝送システム。
【請求項3】
前記マルチコアファイバとして、クロストークが極めて小さいマルチコアファイバを用いることにより、前記コヒーレント光通信と前記量子通信・量子鍵配送とをそれぞれ異なるコアで互いに干渉することなく同時に実施できることを特徴とする請求項1記載の空間多重光伝送システム。
【請求項4】
前記マルチコアファイバ中で生じる前記光学長揺らぎを検出するための光基準信号源として、光格子時計に周波数安定化した単一周波数光源を利用することを特徴とする請求項1記載の空間多重光伝送システム。
【請求項5】
前記光基準信号源の位相に、前記コヒーレント光通信あるいは前記量子通信・量子鍵配送の送信光源および局発光源の位相を、負帰還制御回路により同期することを特徴とする請求項4記載の空間多重光伝送システム。
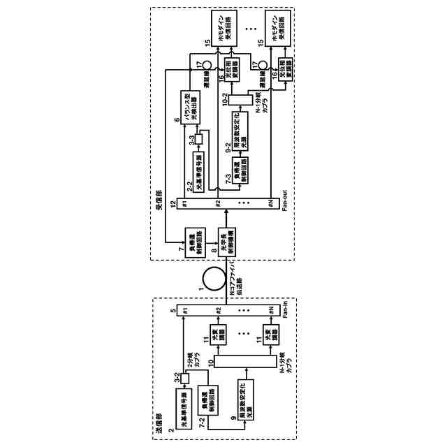
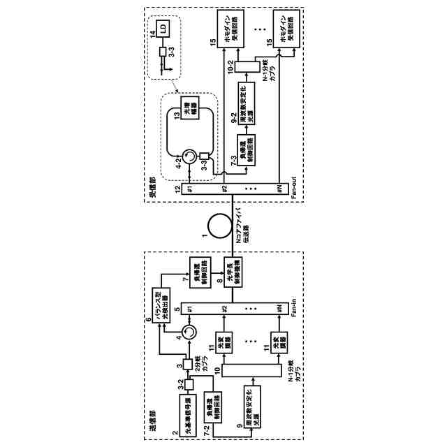
【請求項6】
前記マルチコアファイバの前記光学長制御用チャンネルとして使用するコアと、前記量子通信・量子鍵配送を行うコアとを分離するクロストーク抑制構造が設けられていることを特徴とする請求項1記載の空間多重光伝送システム。
【請求項7】
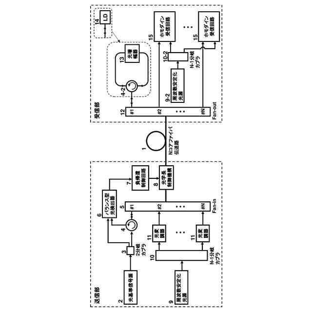
前記マルチコアファイバの前記量子通信・量子鍵配送を行うコア以外の少なくとも一つのコアの、少なくとも一部分に希土類元素が添加されていることを特徴とする請求項1記載の空間多重光伝送システム。
【請求項8】
前記量子通信・量子鍵配送を行うコア以外の少なくとも一つのコアに隣接するサイドポンピング用ファイバを備えることを特徴とする請求項7記載の空間多重光伝送システム。
【請求項9】
前記マルチコアファイバ中で生じる前記光学長揺らぎとして、温度変化もしくは圧力変化に伴う低速な揺らぎ、あるいは光ファイバ中のガラス分子の熱振動に伴う高速な揺らぎ、あるいはそれら両方の揺らぎを、光ファイバストレッチャーあるいは光変調器を用いた負帰還制御により補償することを特徴とする請求項1及至8のいずれか1項に記載の空間多重光伝送システム。
【請求項10】
複数のコアを有するマルチコアファイバであって、
前記マルチコアファイバ中で生じる光学長揺らぎを補償するための光学長制御用チャンネルとして、光基準信号の伝送に使用する1つのコアと、前記光基準信号より10
-6
以下の光強度の微弱な信号の伝送に使用する他のコアとを分離するクロストーク抑制構造が設けられていることを
特徴とするマルチコアファイバ。
(【請求項11】以降は省略されています)

発明の詳細な説明【技術分野】
【0001】
本発明は、空間多重光伝送システムおよびマルチコアファイバに関するものである。
本願は、2024年5月10日に、日本に出願された特願2024-077233号に基づき優先権を主張し、その内容をここに援用する。
続きを表示(約 2,700 文字)【背景技術】
【0002】
基幹光伝送網の大容量化に向け、多値コヒーレント光伝送技術の導入による波長分割多重(WDM:Wavelength Division Multiplex)伝送システムの周波数利用効率の拡大に高い関心が寄せられている。波長分割多重伝送システムでは、一般に、送信部で生成される光キャリア信号と受信部で生成される局発光信号とがそれぞれ異なる光周波数をもち、それらが独立に温度ドリフトなどにより変動する関係にある。そのため、受信回路内のデジタル信号処理により、それらキャリア周波数のずれに対する補償を施す必要があり、信号の多値度が高くなるほどデジタル処理回路の負荷が増大するといった問題が生じる。このことが、高多値信号のリアルタイム伝送の実現を困難にしている。
【0003】
このデジタル信号処理の負荷を低減する方法として、トーン信号に局発光の位相をアナログ的に同期させる光位相同期ループ回路(例えば、非特許文献1参照)や光注入同期回路(例えば、非特許文献2、3参照)が報告されている。これらのアナログ回路方式は、信号の多値度に依らずに高精度な光位相同期を実現できる。また、信号とともに配信したトーン信号をそのまま局発光源として使用する自己ホモダイン検波方式は、特別な位相同期回路が不要であり、そのシステム構成が簡便である(例えば、非特許文献4、特許文献1参照)。この自己ホモダイン検波方式は、コヒーレント光通信に限らず、量子通信・量子鍵配送にも応用されている(例えば、非特許文献5参照)。
【0004】
その他、トーン信号を用いない方法として、同一の光周波数で発振する光源を送信器と受信器とに独立に配置し、それらを用いてホモダイン受信回路を構成する伝送方式が提案されている(例えば、特許文献2参照)。
【先行技術文献】
【非特許文献】
【0005】
K. Kasai, J. Hongo, M. Yoshida, and M. Nakazawa, “Optical phase-locked loop for coherent transmission over 500 km using heterodyne detection with fiber lasers”, IEICE Electron. Express, February 2007, vol. 4, no. 3, pp. 77-81
S. Adhikari, S. Sygletos, A. D. Ellis, B. Inan, S. L. Jansen, and W. Rosenkranz, “Enhanced self-coherent OFDM by the use of injection locked laser”, in Proceedings of the Optical Fiber Communication Conference (OFC), Los Angeles, 2012, JW2A
Wang, K. Kasai, M. Yoshida, and M. Nakazawa, “120 Gbit/s injection-locked homodyne coherent transmission of polarization-multiplexed 64 QAM signals over 150 km”, Opt. Express, December 2014, vol. 22, no. 25, pp. 31310-31316
Miyazaki, T. Kubota, F. “PSK self-homodyne detection using a pilot carrier for multibit/symbol transmission with inverse-RZ signal”, IEEE Photonics Technol. Lett., 2005, 17, p.1334-1336
T. Hirano, H. Yamanaka, M. Ashikaga, T. Konishi, and R. Namiki, “Quantum cryptography using pulsed homodyne detection”, Phys. Rev. A68, 2003, 042331
【特許文献】
【0006】
特開2014-064049号公報
特開2015-216437号公報
【発明の概要】
【発明が解決しようとする課題】
【0007】
しかしながら、非特許文献1乃至3に記載のような、トーン信号を用いたアナログ回路方式は、WDM信号の各チャネルに1つのトーン信号を個別に配信し、受信部においてもチャネル分だけの位相同期回路が必要であることから、システムが複雑になる課題があった。また、非特許文献4、5、特許文献1に記載のような、自己ホモダイン方式は、位相同期回路は不要であるが、ファイバ伝送後にS/Nが劣化したトーン信号を局発光として用いるため、このことが伝送距離の制限要因となってしまうという課題があった。
【0008】
また、特許文献2に記載のような、同一の光周波数で発振する光源を送信部と受信部とに配置する方式は、ファイバ伝送路内の光学長の変動に伴う位相揺らぎがそのままホモダイン受信信号に付与されてしまうため、受信回路内に光伝送路に起因した位相揺らぎに対する補償回路が必要であるという課題があった。
【0009】
本発明はこのような課題を解決するためのものであり、トーン信号を用いず、受信回路内に位相揺らぎに対する補償回路を一切必要としない、マルチコアファイバを用いた空間多重光伝送システムおよびマルチコアファイバを提供することを目的とする。
【課題を解決するための手段】
【0010】
かかる目的を達成するために、本発明に係る空間多重光伝送システムは、複数のコアを有するマルチコアファイバを用いた空間多重光伝送システムにおいて、前記複数のコアのうちのいずれか1つのコアを、前記マルチコアファイバ中で生じる光学長揺らぎを補償するための光学長制御用チャンネルとして使用し、前記光学長制御用チャンネルにより光学長制御を施した前記マルチコアファイバ中の他のコアを用いて、コヒーレント光通信あるいは量子通信・量子鍵配送を行うことを特徴とする。
(【0011】以降は省略されています)

この特許をJ-PlatPat(特許庁公式サイト)で参照する

関連特許

国立大学法人東北大学
異物吸引装置
3か月前
国立大学法人東北大学
抗マラリア薬
23日前
国立大学法人東北大学
駆動装置及び移動体
1か月前
国立大学法人東北大学
弾性表面波デバイス
15日前
国立大学法人東北大学
重金属の不溶化方法
1か月前
国立大学法人東北大学
発電素子、発電装置
2か月前
国立大学法人東北大学
インフラマソーム阻害剤
2か月前
国立大学法人東北大学
推定装置、及び、推定方法
1か月前
国立大学法人東北大学
チタン合金とその製造方法
2か月前
デンカ株式会社
模擬臓器
3か月前
国立大学法人東北大学
推定装置、及び、推定方法
1か月前
国立大学法人東北大学
電解精製装置、電解精製方法
23日前
国立大学法人東北大学
脊髄梗塞治療のための多能性幹細胞
3か月前
株式会社C&A
合金部材および製品
2か月前
富士産業株式会社
骨格筋分化促進剤
1か月前
株式会社C&A
柱状構造体の作製方法
1か月前
住友金属鉱山株式会社
銅精鉱の製錬方法
1か月前
住友金属鉱山株式会社
銅精鉱の製錬方法
1か月前
国立大学法人東北大学
空間光変調素子、ホログラフィ立体表示装置
1か月前
信越化学工業株式会社
磁気ドメイン構造体
3か月前
京セラ株式会社
半導体装置及びその製造方法
2か月前
株式会社タムラ製作所
パワー半導体モジュール
1か月前
国立大学法人東北大学
二酸化炭素の固定利用方法及び固定利用システム
1か月前
国立大学法人東北大学
空間多重光伝送システムおよびマルチコアファイバ
2日前
NTT株式会社
無線通信システム及び無線通信方法
16日前
株式会社ジーシーMfg
歯科用重合性覆髄材組成物
1か月前
NTT株式会社
評価装置、評価方法およびプログラム
1か月前
国立大学法人東北大学
運転者の疲労推定システムおよび運転者の疲労推定方法
2か月前
国立大学法人 東京大学
蛍光測定装置及び蛍光測定方法
3日前
日本電気株式会社
分析装置、分析方法、およびプログラム
3か月前
国立大学法人東北大学
腎機能の予後予測及び/又はモニタリングのバイオマーカー
1か月前
日機装株式会社
乳酸吸着剤、乳酸除去装置および乳酸除去方法
25日前
NTT株式会社
推論装置、学習装置、推論方法、及びプログラム
2か月前
ヤマサ醤油株式会社
改変型バソプレシン受容体を発現する培養細胞
2か月前
DOWAホールディングス株式会社
シミュレーション装置及びプログラム
1か月前
住友金属鉱山株式会社
可燃性粉末の反応挙動評価方法及び反応挙動評価装置
1か月前
続きを見る