TOP
|
特許
|
意匠
|
商標
特許ウォッチ
Twitter
他の特許を見る
公開番号
2025171700
公報種別
公開特許公報(A)
公開日
2025-11-20
出願番号
2024077297
出願日
2024-05-10
発明の名称
削孔システム
出願人
日特建設株式会社
代理人
個人
主分類
E21B
6/00 20060101AFI20251113BHJP(地中もしくは岩石の削孔;採鉱)
要約
【課題】容易に削孔の精度を確保可能な削孔システムを提供する。
【解決手段】削孔システム1は、地盤Gを削孔するためのロッドRを保持するガイドセル23を含むフレーム21と、地盤Gを削孔する際にロッドRに対して削孔エネルギーを付与するエネルギー付与部22と、を有する削孔機2と、制御部10と、を備え、制御部10は、フレーム21の地盤Gに対する削孔姿勢を監視する第1モニタリング処理部と、エネルギー付与部22からロッドRに付与される削孔エネルギーを監視する第2モニタリング処理部と、第1モニタリング処理部及び第2モニタリング処理部による監視結果に基づいて、削孔機2の削孔状況が良好であるか否かを判断する判断部と、を有し、判断部は、削孔姿勢及び削孔エネルギーのうち少なくとも一方が許容範囲を外れたときに、削孔状況が良好ではないと判断してアラートを出力する。
【選択図】図1
特許請求の範囲
【請求項1】
地盤を削孔するためのロッドを保持するガイドセルを含むフレームと、前記地盤を削孔する際に前記ロッドに対して削孔エネルギーを付与するエネルギー付与部と、を有する削孔機と、
制御部と、を備え、
前記制御部は、
前記フレームの前記地盤に対する削孔姿勢を監視する第1モニタリング処理部と、
前記エネルギー付与部から前記ロッドに付与される前記削孔エネルギーを監視する第2モニタリング処理部と、
前記第1モニタリング処理部及び前記第2モニタリング処理部による監視結果に基づいて、前記削孔機の削孔状況が良好であるか否かを判断する判断部と、を有し、
前記判断部は、前記削孔姿勢及び前記削孔エネルギーのうち少なくとも一方が許容範囲を外れたときに、前記削孔状況が良好ではないと判断してアラートを出力する、削孔システム。
続きを表示(約 1,100 文字)
【請求項2】
前記フレームに設置された第1センサをさらに備え、
前記第1モニタリング処理部は、前記第1センサから前記削孔姿勢に関する情報を取得し、
前記判断部は、前記第1モニタリング処理部に取得された前記削孔姿勢に関する情報が所定の許容範囲内であるか否かを判定し、
前記削孔姿勢に関する情報は、上面視における削孔計画線に対する前記ガイドセルの水平距離、上面視における前記削孔計画線に対する前記ガイドセルの角度、及び側面視における前記削孔計画線に対する前記ガイドセルの角度を含む、請求項1に記載の削孔システム。
【請求項3】
前記エネルギー付与部からの前記削孔エネルギーに関する情報を検出する第2センサをさらに備え、
前記第2モニタリング処理部は、前記第2センサから前記削孔エネルギーに関する情報を取得し、
前記判断部は、前記第2モニタリング処理部に取得された前記削孔エネルギーに関する情報が所定の許容範囲内であるか否かを判定し、
前記エネルギー付与部は、前記ロッドに対して前記削孔エネルギーとしての回転力を付与可能に構成されており、
前記削孔エネルギーに関する情報は、前記回転力によって発生する回転トルクを含む、請求項1又は2に記載の削孔システム。
【請求項4】
前記エネルギー付与部は、前記ロッドに対して前記削孔エネルギーとしての押込み力及び引戻し力を付与可能に構成されており、
前記制御部は、
前記エネルギー付与部を制御して、前記ロッドに対して前記押込み力を付与することで前記地盤の削孔を掘進させる掘進処理部と、
前記判断部によって前記削孔状況が良好ではないと判断されたときに、前記エネルギー付与部を制御して、前記ロッドに対して前記引戻し力を付与することで前記ロッドを後退させる後退処理部と、を有し、
前記掘進処理部は、前記後退処理部によって前記ロッドを後退させた後に、前記ロッドに対して前記押込み力を再度付与することで前記地盤の削孔を再開させる、請求項1に記載の削孔システム。
【請求項5】
前記フレームは、前記削孔姿勢を調整可能に構成されており、
前記制御部は、前記後退処理部によって前記ロッドを後退させた後に、前記フレームの前記削孔姿勢を調整する姿勢調整処理部を有し、
前記掘進処理部は、前記姿勢調整処理部によって前記フレームの前記削孔姿勢が調整された後に、前記ロッドに対して前記押込み力を再度付与することで前記地盤の削孔を再開させる、請求項4に記載の削孔システム。
発明の詳細な説明
【技術分野】
【0001】
本発明は、削孔システムに関する。
続きを表示(約 1,900 文字)
【背景技術】
【0002】
例えば傾斜地山等の地盤を削孔する際には、特許文献1に示されている如き削孔機が用いられている。この種の削孔機は、ガイドセルと、ガイドセルに保持されるロッド(特許文献1ではケーシング)に対して回転力や打撃力等の削孔エネルギーを与えるエネルギー付与部(例えば、シャンク管とシャンク管に回転力を与える回転付与手段とシャンク管に打撃力を与える打撃ピストン手段等)と、を備えている。そして、エネルギー付与部によってロッドに削孔エネルギーを付与することでロッドを前進させて削孔を行う。
【先行技術文献】
【特許文献】
【0003】
特開平3-63383号公報
【発明の概要】
【発明が解決しようとする課題】
【0004】
上記特許文献1に示されるような削孔機を用いて削孔を行う際には、計画に沿って削孔が進んでいるか否かを確認するために作業者が監視している。例えば、削孔する方向がずれていないか等の検査は作業者による測量等によって随時行われている。また、削孔途中における地盤内部のロッド先端の挙動が適切かどうかは削孔機を操作するオペレータの感覚等によって判断されている。このような削孔状況に関する判断は、削孔の精度への影響も大きい一方で、作業者等の熟練度に依存しやすく、また、作業の負担も大きい。したがって、容易に削孔の精度を確保できるような仕組みが構築されることが望ましい。
【0005】
このような点に鑑み、本発明は、容易に削孔の精度を確保可能な削孔システムを提供することを目的とする。
【課題を解決するための手段】
【0006】
本発明は、地盤を削孔するためのロッドを保持するガイドセルを含むフレームと、前記地盤を削孔する際に前記ロッドに対して削孔エネルギーを付与するエネルギー付与部と、を有する削孔機と、制御部と、を備え、前記制御部は、前記フレームの前記地盤に対する削孔姿勢を監視する第1モニタリング処理部と、前記エネルギー付与部から前記ロッドに付与される前記削孔エネルギーを監視する第2モニタリング処理部と、前記第1モニタリング処理部及び前記第2モニタリング処理部による監視結果に基づいて、前記削孔機の削孔状況が良好であるか否かを判断する判断部と、を有し、前記判断部は、前記削孔姿勢及び前記削孔エネルギーのうち少なくとも一方が許容範囲を外れたときに、前記削孔状況が良好ではないと判断してアラートを出力する、削孔システムである。
【発明の効果】
【0007】
本発明によれば、容易に削孔の精度を確保可能な削孔システムを提供することができる。
【図面の簡単な説明】
【0008】
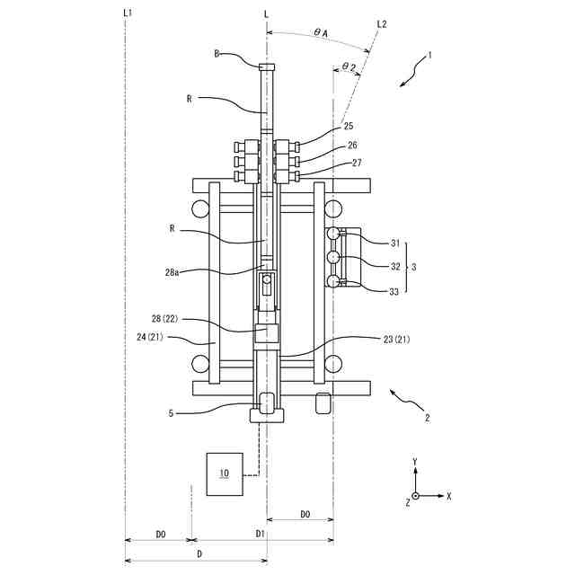
図1は、本実施形態に係る削孔システムを模式的に示す側面図である。
図2は、図1に示される削孔システムの平面図である。
図3は、本実施形態に係る制御部の機能を説明するためのブロック図である。
図4は、制御部の処理手順を示すフローチャートである。
図5は、変形例に係る制御部の機能を説明するためのブロック図である。
【発明を実施するための形態】
【0009】
以下、本発明の実施形態について、図面を参照して詳細に説明する。説明において、同一の要素又は相当する要素には同一の符号を用い、重複する説明を省略する場合がある。また、説明の便宜上、水平方向にX軸方向及びY軸方向、鉛直方向にZ軸方向とするXYZ直交座標系を用いる場合がある。本実施形態においては、削孔予定の孔軸として地盤Gに設計された削孔計画線Lを含む鉛直面に直交する方向をX軸方向として説明する。
【0010】
図1及び図2を参照し、本実施形態に係る削孔システムの構成について説明する。図1は、本実施形態に係る削孔システムを模式的に示す側面図である。図2は、図1に示される削孔システムの平面図である。図1及び図2に示される削孔システム1は、例えば、法面工事等において、地盤Gに形成された自然斜面又は人口斜面に対してグラウンドアンカーを施工する際の削孔に使用される。削孔システム1は、地山等の自然地盤の削孔に用いられてもよく、盛土等の人工地盤の削孔に用いられてもよい。削孔システム1は、削孔機2と、第1センサ3と、第2センサ4と、距離計5と、表示部6と、制御部10と、不図示の記憶部及び入力部と、を備える。
(【0011】以降は省略されています)
この特許をJ-PlatPat(特許庁公式サイト)で参照する
関連特許
日特建設株式会社
切断装置
1か月前
日特建設株式会社
削孔システム
22日前
個人
掘削機
5か月前
日特建設株式会社
切断装置
1か月前
株式会社奥村組
地山探査方法
3か月前
株式会社奥村組
地山探査装置
3か月前
株式会社奥村組
地山探査装置
3か月前
株式会社奥村組
地山探査装置
3か月前
日特建設株式会社
削孔システム
22日前
株式会社奥村組
シールド掘進機
2か月前
株式会社奥村組
シールド掘進機
6か月前
岐阜工業株式会社
トンネルセントル
2か月前
花王株式会社
岩盤の掘削方法
5か月前
個人
オープンシールド機
3か月前
株式会社奥村組
セグメントの組立方法
3か月前
個人
オープンシールド機
3か月前
岐阜工業株式会社
コンクリート分配装置
1か月前
個人
箱形ルーフおよびその施工法
2か月前
大阪瓦斯株式会社
牽引装置
7か月前
デンカ株式会社
静的破砕方法
3か月前
株式会社金澤製作所
発進坑口のエントランス装置
6か月前
個人
メタンハイドレート等海底鉱物資源の採取方法
4か月前
地中空間開発株式会社
トンネル掘削機
2か月前
柳井電機工業株式会社
トンネル水路点検装置
3日前
戸田建設株式会社
穿孔情報検知装置及び方法
3日前
岐阜工業株式会社
トンネルセントルの妻板装置
4か月前
株式会社ケー・エフ・シー
トンネル水圧調整装置
2か月前
日鉄建材株式会社
構造物用補強リング及び構造物
2か月前
戸田建設株式会社
掘削機切削部側壁
5か月前
株式会社奥村組
地山探査装置に用いる地山保持材
3か月前
株式会社奥村組
先行ビットおよびそれを備える掘削機
3か月前
株式会社奥村組
先行ビットおよびそれを備える掘削機
3か月前
株式会社トーメック
開削型自走シールド管渠接合装置
14日前
株式会社奥村組
シールド掘進機およびシールド掘進方法
2か月前
株式会社奥村組
爆薬装填装置
2か月前
鹿島建設株式会社
シールド掘進機
2か月前
続きを見る
他の特許を見る