TOP
|
特許
|
意匠
|
商標
特許ウォッチ
Twitter
他の特許を見る
公開番号
2025156819
公報種別
公開特許公報(A)
公開日
2025-10-15
出願番号
2024059515
出願日
2024-04-02
発明の名称
建設機械の油圧回路
出願人
キャタピラー エス エー アール エル
代理人
弁理士法人愛宕綜合特許事務所
主分類
F15B
11/02 20060101AFI20251007BHJP(流体圧アクチュエータ;水力学または空気力学一般)
要約
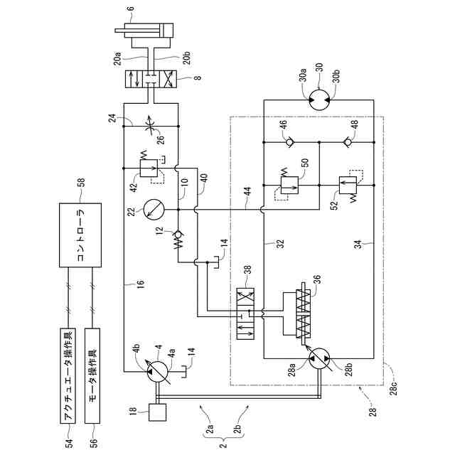
【課題】チャージポンプがなくても閉回路に作動油を供給できる建設機械の油圧回路の提供。
【解決手段】油圧回路2の開回路2aは、油圧ポンプ4と、油圧アクチュエータ6と、方向切換弁8と、方向切換弁8と作動油タンク14とを接続するリターンライン10に設置されたリターンチェック弁12とを含む。油圧回路2の閉回路2bは、双方向油圧ポンプ28が吐出した作動油によって作動する油圧モータ30と、双方向油圧ポンプ28の第1ポート28aと油圧モータ30とを接続する第1ライン32と、双方向油圧ポンプ28の第2ポート28bと油圧モータ30とを接続する第2ライン34とを含む。開回路2aと閉回路2bとの間には、リターンライン10と第1ライン32とを第1チェック弁46を介して接続し、リターンライン10と第2ライン34とを第2チェック弁48を介して接続するチャージライン44が設けられている。
【選択図】図1
特許請求の範囲
【請求項1】
開回路および閉回路を備える建設機械の油圧回路であって、
前記開回路は、
作動油タンクから吸い込んだ作動油を吐出する可変容量形の油圧ポンプと、
前記油圧ポンプが吐出した作動油によって作動する油圧アクチュエータと、
前記油圧ポンプから前記油圧アクチュエータへの作動油の流れ方向を切り換える方向切換弁と、
前記油圧ポンプと前記方向切換弁とを接続するポンプラインと、
前記方向切換弁と前記作動油タンクとを接続するリターンラインと、
前記リターンラインに設置されたリターンチェック弁と、
前記ポンプラインと前記リターンラインとを接続するバイパスラインと、
前記バイパスラインに設置された電磁比例式のバイパス弁とを含み、
前記閉回路は、
第1ポートおよび第2ポートを有する可変容量形の双方向油圧ポンプと、
前記双方向油圧ポンプが吐出した作動油によって作動する油圧モータと、
前記双方向油圧ポンプの前記第1ポートと前記油圧モータとを接続する第1ラインと、
前記双方向油圧ポンプの前記第2ポートと前記油圧モータとを接続する第2ラインとを含み、
前記開回路と前記閉回路との間には、前記リターンラインにおける前記リターンチェック弁よりも上流側部分と前記第1ラインとを第1チェック弁を介して接続するとともに、前記リターンラインにおける前記リターンチェック弁よりも上流側部分と前記第2ラインとを第2チェック弁を介して接続するチャージラインが設けられている建設機械の油圧回路。
続きを表示(約 1,200 文字)
【請求項2】
前記閉回路は、
前記第1ラインの作動油を、前記第2チェック弁を介して前記第2ラインに逃がす第1リリーフ弁と、
前記第2ラインの作動油を、前記第1チェック弁を介して前記第1ラインに逃がす第2リリーフ弁とを含む、請求項1に記載の建設機械の油圧回路。
【請求項3】
前記第1リリーフ弁と前記第2チェック弁との間、および、前記第2リリーフ弁と前記第1チェック弁との間には絞りが配置され、
前記第1リリーフ弁と前記作動油タンクとの間、および、前記第2リリーフ弁と前記作動油タンクとの間には第3リリーフ弁が配置され、
前記第3リリーフ弁の設定圧力は、前記第1リリーフ弁の設定圧力よりも小さく、かつ前記第2リリーフ弁の設定圧力よりも小さい、請求項2に記載の建設機械の油圧回路。
【請求項4】
前記閉回路は、
前記第1ラインの作動油を前記作動油タンクに逃がす第1リリーフ弁と、
前記第2ラインの作動油を前記作動油タンクに逃がす第2リリーフ弁とを含む、請求項1に記載の建設機械の油圧回路。
【請求項5】
前記第1チェック弁および前記第2チェック弁は前記双方向油圧ポンプのハウジングに装着されており、前記チャージラインは前記ハウジングに接続されている、請求項1に記載の建設機械の油圧回路。
【請求項6】
前記第1チェック弁および前記第2チェック弁は前記油圧モータのハウジングに装着されており、前記チャージラインは前記ハウジングに接続されている、請求項1に記載の建設機械の油圧回路。
【請求項7】
前記リターンラインにおける前記リターンチェック弁よりも上流側の圧力を検出する圧力センサと、
前記圧力センサによって検出された圧力が所要圧力よりも低い場合に、前記油圧ポンプの吐出量を増加させるコントローラとを含む、請求項1に記載の建設機械の油圧回路。
【請求項8】
前記コントローラは、前記閉回路の前記油圧モータを作動させるための信号を出力するモータ操作具の操作量に基づいて前記所要圧力を設定する、請求項7に記載の建設機械の油圧回路。
【請求項9】
前記コントローラは、前記閉回路の前記油圧モータによって作動する作動対象物の回転速度に基づいて前記所要圧力を設定する、請求項7に記載の建設機械の油圧回路。
【請求項10】
前記双方向油圧ポンプの吐出量および吐出方向を制御するレギュレータと、
前記レギュレータに対するパイロット作動油の流れ方向を切り換える電磁比例式のレギュレータ切換弁と、
前記ポンプラインから分岐して前記レギュレータ切換弁まで延びるパイロットラインと、
前記パイロットラインに設置された減圧弁とを備える、請求項1に記載の建設機械の油圧回路。
発明の詳細な説明
【技術分野】
【0001】
本発明は、開回路および閉回路を備える建設機械の油圧回路に関する。
続きを表示(約 1,900 文字)
【背景技術】
【0002】
油圧ショベルやホイールローダの油圧回路においては、双方向油圧ポンプと油圧アクチュエータとで閉じられた閉回路が採用される場合がある。閉回路においては、油圧アクチュエータの停止時における不足油量の補充や閉回路内の作動油の冷却等のため、通常、閉回路に作動油を供給するためのチャージポンプが設けられる(たとえば特許文献1参照)。
【先行技術文献】
【特許文献】
【0003】
特開2001-173025号公報
【発明の概要】
【発明が解決しようとする課題】
【0004】
閉回路を採用した場合には、油圧回路のコストの上昇およびエネルギの浪費といった問題が発生し得る。一般にチャージポンプを設ける場合には、外部フィルタの併用が推奨されていることから、チャージポンプのコストだけでなく、外部フィルタのコストも油圧回路全体のコストに含まれることになる。また、チャージポンプは、エンジン等の駆動源によって駆動されており、閉回路への作動油のチャージが必要ない時でも駆動源が稼働している間は常時駆動されるため、チャージポンプの無駄な駆動時間があり、これによってエネルギを浪費してしまう。
【0005】
本発明の課題は、チャージポンプがなくても閉回路に作動油を供給できる建設機械の油圧回路を提供することである。
【課題を解決するための手段】
【0006】
本発明によれば、上記課題を解決する以下の建設機械の油圧回路が提供される。すなわち、
「開回路および閉回路を備える建設機械の油圧回路であって、
前記開回路は、
作動油タンクから吸い込んだ作動油を吐出する可変容量形の油圧ポンプと、
前記油圧ポンプが吐出した作動油によって作動する油圧アクチュエータと、
前記油圧ポンプから前記油圧アクチュエータへの作動油の流れ方向を切り換える方向切換弁と、
前記油圧ポンプと前記方向切換弁とを接続するポンプラインと、
前記方向切換弁と前記作動油タンクとを接続するリターンラインと、
前記リターンラインに設置されたリターンチェック弁と、
前記ポンプラインと前記リターンラインとを接続するバイパスラインと、
前記バイパスラインに設置された電磁比例式のバイパス弁とを含み、
前記閉回路は、
第1ポートおよび第2ポートを有する可変容量形の双方向油圧ポンプと、
前記双方向油圧ポンプが吐出した作動油によって作動する油圧モータと、
前記双方向油圧ポンプの前記第1ポートと前記油圧モータとを接続する第1ラインと、
前記双方向油圧ポンプの前記第2ポートと前記油圧モータとを接続する第2ラインとを含み、
前記開回路と前記閉回路との間には、前記リターンラインにおける前記リターンチェック弁よりも上流側部分と前記第1ラインとを第1チェック弁を介して接続するとともに、前記リターンラインにおける前記リターンチェック弁よりも上流側部分と前記第2ラインとを第2チェック弁を介して接続するチャージラインが設けられている建設機械の油圧回路」が提供される。
【0007】
前記閉回路は、前記第1ラインの作動油を、前記第2チェック弁を介して前記第2ラインに逃がす第1リリーフ弁と、前記第2ラインの作動油を、前記第1チェック弁を介して前記第1ラインに逃がす第2リリーフ弁とを含んでいてもよい。
【0008】
前記第1リリーフ弁と前記第2チェック弁との間、および、前記第2リリーフ弁と前記第1チェック弁との間には絞りが配置され、前記第1リリーフ弁と前記作動油タンクとの間、および、前記第2リリーフ弁と前記作動油タンクとの間には第3リリーフ弁が配置され、前記第3リリーフ弁の設定圧力は、前記第1リリーフ弁の設定圧力よりも小さく、かつ前記第2リリーフ弁の設定圧力よりも小さいのが好ましい。
【0009】
前記閉回路は、前記第1ラインの作動油を前記作動油タンクに逃がす第1リリーフ弁と、前記第2ラインの作動油を前記作動油タンクに逃がす第2リリーフ弁とを含み得る。
【0010】
前記第1チェック弁および前記第2チェック弁は前記双方向油圧ポンプのハウジングに装着されており、前記チャージラインは前記ハウジングに接続されていてもよい。あるいは、前記第1チェック弁および前記第2チェック弁は前記油圧モータのハウジングに装着されており、前記チャージラインは前記ハウジングに接続されていてもよい。
(【0011】以降は省略されています)
この特許をJ-PlatPat(特許庁公式サイト)で参照する
関連特許
豊和工業株式会社
クランプ装置
5か月前
株式会社豊田自動織機
流体圧シリンダ
1か月前
株式会社コスメック
シリンダ装置
2か月前
三和テッキ株式会社
油圧アクチュエータ
7日前
株式会社不二越
電磁切替弁
1か月前
個人
省エネ改良型油圧リバースブースター
1か月前
株式会社不二越
油圧システム
5か月前
学校法人東海大学
流れ制御装置
5か月前
日立建機株式会社
作業機械
13日前
日立建機株式会社
作業機械
14日前
日立建機株式会社
作業機械
6か月前
株式会社不二越
油圧駆動システム
1か月前
ナブテスコ株式会社
方向切換弁装置
4か月前
日立建機株式会社
油圧駆動装置
6か月前
住友建機株式会社
ショベルの制御方法
3か月前
学校法人 中央大学
人工筋アクチュエータ装置
2か月前
株式会社WGE
増圧装置
2日前
株式会社LIXIL
脈動流生成装置及び建築設備
5か月前
アズビル株式会社
パイロットリレー及びポジショナ
1か月前
コベルコ建機株式会社
建設機械の油圧駆動装置
6か月前
ナブテスコ株式会社
ロータリーアクチュエータ
5か月前
カヤバ株式会社
流体圧制御装置
29日前
CKD株式会社
アクチュエータの動作検出装置
4か月前
日立建機株式会社
油圧システム
17日前
株式会社クボタ
作業機及び作業機の制御方法
8日前
中本パックス株式会社
気体圧装置
2か月前
カヤバ株式会社
インレットハウジング
5か月前
カヤバ株式会社
流体圧シリンダユニット
5か月前
株式会社コガネイ
圧縮空気供給装置
2か月前
日立建機株式会社
分別回収システム
17日前
株式会社東和製作所
シリンダ伸縮反転用バルブユニット
1か月前
日立建機株式会社
制御弁装置および作業機械
1か月前
藤倉コンポジット株式会社
シリンダ装置及びシリンダ装置の製造方法
4か月前
株式会社福島製作所
グラブバケット診断装置
2か月前
セイコーエプソン株式会社
圧力可変ユニット及び液体吐出装置
3か月前
株式会社ブリヂストン
流体圧アクチュエータ
3か月前
続きを見る
他の特許を見る