TOP
|
特許
|
意匠
|
商標
特許ウォッチ
Twitter
他の特許を見る
公開番号
2025152645
公報種別
公開特許公報(A)
公開日
2025-10-10
出願番号
2024054644
出願日
2024-03-28
発明の名称
車載システム
出願人
トヨタ自動車株式会社
代理人
個人
,
個人
主分類
B60R
16/04 20060101AFI20251002BHJP(車両一般)
要約
【課題】第1電流値と第2電流値との組み合わせが同時性を損なうことを抑制する。
【解決手段】第2電子制御装置は、リングバッファに記憶されているバッファセットの時系列データに含まれる電圧値のうち、非バッファセットSTNに含まれる電圧値を有するバッファセットを、特定バッファセットSTBSと特定する。第2電子制御装置は、特定バッファセットSTBSに含まれる電流値を、非バッファセットSTNに含まれる電流値と同時に検出された電流値と特定する。
【選択図】図4
特許請求の範囲
【請求項1】
車両の補機に電力を供給する補機バッテリと、
前記補機バッテリの電圧値を第1電圧値として検出する第1電圧センサと、
前記第1電圧値を検出したときの前記補機バッテリの電流値を第1電流値として検出する第1電流センサと、
前記補機バッテリの電圧値を第2電圧値として検出する第2電圧センサと、
前記第2電圧値を検出したときの前記補機バッテリの電流値を第2電流値として検出する第2電流センサと、
前記第1電圧センサから前記第1電圧値を取得するとともに、前記第1電流センサから前記第1電流値を取得する第1電子制御装置と、
リングバッファを有し、前記第2電圧センサから前記第2電圧値を取得するとともに、前記第2電流センサから前記第2電流値を取得する第2電子制御装置と、を備えている車載システムであって、
前記第1電子制御装置は、前記第2電子制御装置へ、前記第1電圧値及び前記第1電流値を送信することを実行し、
前記第2電子制御装置は、
前記第1電子制御装置から、前記第1電圧値及び前記第1電流値を受信することと、
前記第1電圧値及び前記第1電流値の組み合わせを第1セットとし、前記第2電圧値及び前記第2電流値の組み合わせを第2セットとしたとき、前記第1セット及び前記第2セットのいずれか一方のセットの予め定められた規定期間の時系列データを、バッファセットの時系列データとして前記リングバッファに記憶することと、
前記バッファセットの時系列データに含まれる電圧値のうち、前記第1セット及び前記第2セットのうち前記バッファセットとは異なるセットである非バッファセットに含まれる電圧値に最も近い電圧値を有する前記バッファセットに含まれる電流値を、前記非バッファセットに含まれる電流値と同時に検出された電流値であると特定することと、
を実行する
車載システム。
続きを表示(約 740 文字)
【請求項2】
前記第2電子制御装置は、
特定した前記バッファセットに含まれる電流値と、前記非バッファセットに含まれる電流値と、の乖離度を算出することと、
算出した前記乖離度が、予め定められた規定乖離度より大きいか否かを判定することと、
前記乖離度が前記規定乖離度より大きいとき、前記第1電流センサ及び前記第2電流センサの少なくとも1つが異常状態であると判定することと、
をさらに実行する
請求項1に記載の車載システム。
【請求項3】
前記異常状態であることを示す異常通知を通知する通知装置をさらに備え、
前記第2電子制御装置は、前記乖離度が前記規定乖離度より大きいとき、前記異常通知を前記通知装置から出力することを、さらに実行する
請求項2に記載の車載システム。
【請求項4】
前記第2電子制御装置は、
前記乖離度が前記規定乖離度以下であるとき、特定した前記バッファセットに含まれる電流値又は前記非バッファセットに含まれる電流値である正常電流値と、と特定した前記バッファセットに含まれる電流値又は前記非バッファセットに含まれる電圧値である正常電圧値と、に基づいて、前記補機バッテリの抵抗値を算出することを、さらに実行する
請求項2に記載の車載システム。
【請求項5】
前記バッファセットの時系列データは、前記第2セットの前記規定期間の時系列データであり、
前記第2電子制御装置が前記第2セットを取得する周期は、前記第2電子制御装置が前記第1電子制御装置から前記第1セットを受信する周期よりも長くなっている
請求項1に記載の車載システム。
発明の詳細な説明
【技術分野】
【0001】
本発明は、車載システムに関する。
続きを表示(約 2,000 文字)
【背景技術】
【0002】
特許文献1に記載の車載システムは、電子制御装置と、時刻データを含む第1の時間依存データを電子制御装置へ送信する第1送信装置と、時刻データを含む第2の時間依存データを電子制御装置へ送信する第2送信装置と、を備えている。電子制御装置は、第1の時間依存データに含まれている時刻データと、第2の時間依存データに含まれている時刻データとを比較することで、2つの時間依存データの同時性を確保する。
【先行技術文献】
【特許文献】
【0003】
特開2005-201144号公報
【発明の概要】
【発明が解決しようとする課題】
【0004】
しかし、特許文献1に記載のような車載システムにおいて、第1送信装置が送信する時刻情報と、第2送信装置が送信する時刻情報とが、同期されていないことがある。この場合、電子制御装置が2つの時刻情報を比較しても、同時性を確保できないおそれがある。
【課題を解決するための手段】
【0005】
上記課題を解決するため、本発明は、車両の補機に電力を供給する補機バッテリと、前記補機バッテリの電圧値を第1電圧値として検出する第1電圧センサと、前記第1電圧値を検出したときの前記補機バッテリの電流値を第1電流値として検出する第1電流センサと、前記補機バッテリの電圧値を第2電圧値として検出する第2電圧センサと、前記第2電圧値を検出したときの前記補機バッテリの電流値を第2電流値として検出する第2電流センサと、前記第1電圧センサから前記第1電圧値を取得するとともに、前記第1電流センサから前記第1電流値を取得する第1電子制御装置と、リングバッファを有し、前記第2電圧センサから前記第2電圧値を取得するとともに、前記第2電流センサから前記第2電流値を取得する第2電子制御装置と、を備えている車載システムであって、前記第1電子制御装置は、前記第2電子制御装置へ、前記第1電圧値及び前記第1電流値を送信することを実行し、前記第2電子制御装置は、前記第1電子制御装置から、前記第1電圧値及び前記第1電流値を受信することと、前記第1電圧値及び前記第1電流値の組み合わせを第1セットとし、前記第2電圧値及び前記第2電流値の組み合わせを第2セットとしたとき、前記第1セット及び前記第2セットのいずれか一方のセットの予め定められた規定期間の時系列データを、バッファセットの時系列データとして前記リングバッファに記憶することと、前記バッファセットの時系列データに含まれる電圧値のうち、前記第1セット及び前記第2セットのうち前記バッファセットとは異なるセットである非バッファセットに含まれる電圧値に最も近い電圧値を有する前記バッファセットに含まれる電流値を、前記非バッファセットに含まれる電流値と同時に検出された電流値であると特定することと、を実行する車載システムである。
【0006】
上記構成によれば、第1電流値を検出した時刻情報及び第2電流値を検出した時刻情報が同期できていなくても、第1電流値と第2電流値との組み合わせが同時性を損なうことを抑制できる。
【図面の簡単な説明】
【0007】
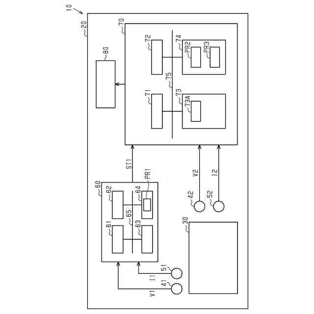
図1は、車載システムを示す概略図である。
図2は、第1セットの送信を含む一連の処理を示すフローチャートである。
図3は、第2セットの生成を含む一連の処理を示すフローチャートである。
図4は、補機バッテリの抵抗値の算出を含む一連の処理を示すフローチャートである。
【発明を実施するための形態】
【0008】
(一実施形態)
以下では、車載システムの一実施形態について、図面を参照して説明する。
<車載システムの概略>
図1に示すように、車両10は、車載システム20を備えている。車載システム20は、補機バッテリ30と、第1電圧センサ41と、第2電圧センサ42と、第1電流センサ51と、第2電流センサ52と、を備えている。
【0009】
補機バッテリ30は、車両10の補機に電力を供給する。補機バッテリ30は、二次電池である。補機バッテリ30は、例えばリチウムイオンバッテリである。車両10の補機は、例えば電動のオイルポンプ、ナビゲーションシステム、ランプである。
【0010】
第1電圧センサ41は、補機バッテリ30の出力電圧の電圧値を、第1電圧値V1として検出する。第2電圧センサ42は、補機バッテリ30の出力電圧の電圧値を、第2電圧値V2として検出する。第2電圧センサ42は、第1電圧センサ41の第1電圧値V1の検出箇所と同じ検出箇所で、第2電圧値V2を検出する。第1電圧センサ41の検出周期は、第2電圧センサ42の検出周期と同じ周期である。
(【0011】以降は省略されています)
この特許をJ-PlatPat(特許庁公式サイト)で参照する
関連特許
トヨタ自動車株式会社
車両
1日前
トヨタ自動車株式会社
加熱器
1日前
トヨタ自動車株式会社
車両構造
1日前
トヨタ自動車株式会社
制御装置
1日前
トヨタ自動車株式会社
蓄電装置
1日前
トヨタ自動車株式会社
車載装置
1日前
トヨタ自動車株式会社
通話装置
1日前
トヨタ自動車株式会社
三角表示板
1日前
トヨタ自動車株式会社
ガスタンク
1日前
トヨタ自動車株式会社
電池システム
1日前
トヨタ自動車株式会社
制御システム
1日前
トヨタ自動車株式会社
熱管理システム
1日前
トヨタ自動車株式会社
車両の制御装置
1日前
トヨタ自動車株式会社
車両の制御装置
1日前
トヨタ自動車株式会社
燃料電池システム
1日前
トヨタ自動車株式会社
システムの動作方法
1日前
トヨタ自動車株式会社
車両用ホイール構造
1日前
トヨタ自動車株式会社
車車間充電用ケーブル
1日前
トヨタ自動車株式会社
設定値セットの生成装置
1日前
トヨタ自動車株式会社
燃料電池車両の制御装置
1日前
トヨタ自動車株式会社
サスペンションロアアーム
1日前
トヨタ自動車株式会社
ハイブリッド車両の制御装置
1日前
トヨタ自動車株式会社
電気自動車とアダプタのセット
1日前
トヨタ自動車株式会社
セルスタック及びその製造方法
1日前
住友理工株式会社
仕切り部材
1日前
トヨタ自動車株式会社
燃料製造方法及び燃料製造装置
1日前
株式会社デンソー
レーダ装置
1日前
トヨタ自動車株式会社
情報処理装置および情報処理方法
1日前
トヨタ自動車株式会社
インジケータ及びアウターミラー
1日前
トヨタ自動車株式会社
情報処理装置及びMaaS提供方法
1日前
株式会社アイシン
車両用駆動装置
1日前
トヨタ自動車株式会社
直接空気回収システム及びその制御方法
1日前
株式会社アドヴィックス
運転支援装置
1日前
トヨタ自動車株式会社
情報処理装置、情報処理方法及びMaaS提供方法
1日前
トヨタ自動車株式会社
電源装置およびこれを備えた電動車両、ならびに、蓄電装置
1日前
株式会社デンソー
情報処理装置、情報処理方法、情報処理プログラム、および記録媒体
1日前
続きを見る
他の特許を見る