TOP
|
特許
|
意匠
|
商標
特許ウォッチ
Twitter
他の特許を見る
公開番号
2025153080
公報種別
公開特許公報(A)
公開日
2025-10-10
出願番号
2024055364
出願日
2024-03-29
発明の名称
車両用駆動装置
出願人
株式会社アイシン
,
トヨタ自動車株式会社
代理人
弁理士法人R&C
主分類
B60K
6/38 20071001AFI20251002BHJP(車両一般)
要約
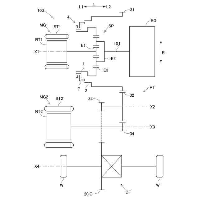
【課題】第2回転電機から分配用差動歯車機構側への動力伝達を断接する係合装置が設けられた構成において、小型化を図り易い車両用駆動装置を提供する。
【解決手段】係合装置4は、第1回転体1の外周面に設けられた第1被係合部5と、第2回転体2の内周面に設けられた第2被係合部6と、係合部材7と、を備え、第1被係合部5と第2被係合部6とは、径方向視で互いに重複し、係合部材7は、第1被係合部5に係合する第1係合部71と、第2被係合部6に係合する第2係合部72と、を備え、噛み合い式の係合装置4は、係合部材7が軸方向Lに移動することにより、第1係合部71が第1被係合部5に係合し、かつ、第2係合部72が第2被係合部6に係合した状態と、第1係合部71と第1被係合部5との係合が解除された状態、及び、第2係合部72と第2被係合部6との係合が解除された状態の少なくともいずれか一方である第2状態と、に状態変化する。
【選択図】図2
特許請求の範囲
【請求項1】
内燃機関に駆動連結される入力部材と、
車輪に駆動連結される出力部材と、
第1ロータを備えた第1回転電機と、
第2ロータを備えた第2回転電機と、
第1回転要素、第2回転要素、及び第3回転要素を備えた分配用差動歯車機構と、
動力伝達機構と、を備えた車両用駆動装置であって、
前記第1回転要素は、前記第1ロータに駆動連結され、
前記第2回転要素は、前記入力部材に駆動連結され、
前記第3回転要素は、前記動力伝達機構を介して、前記出力部材及び前記第2ロータに駆動連結され、
前記第1回転電機及び前記分配用差動歯車機構が、前記入力部材の回転軸心である第1軸心上に配置され、
前記動力伝達機構は、
前記第3回転要素と一体的に回転する第1回転体と、
前記第1軸心上に配置され、前記第1回転体に対して相対回転自在に支持された第2回転体と、
前記第2回転体と一体的に回転する第1ギヤと、
前記第1軸心とは別軸である第2軸心上に回転自在に支持され、前記第1ギヤに噛み合う第2ギヤと、
前記第1回転体と前記第2回転体との係合及び係合解除を行う噛み合い式の係合装置と、を備え、
前記第1軸心に沿う方向を軸方向とし、前記第1軸心に直交する方向を径方向として、
前記第2回転体は、前記第1回転体に対して前記径方向の外側に配置され、
前記係合装置は、前記第1回転体の外周面に設けられた第1被係合部と、前記第2回転体の内周面に設けられた第2被係合部と、係合部材と、を備え、
前記第1被係合部と前記第2被係合部とは、前記径方向に沿う径方向視で、互いに重複するように配置され、
前記係合部材は、前記第1被係合部に係合する第1係合部と、前記第2被係合部に係合する第2係合部と、を備え、
前記係合装置は、前記係合部材が前記軸方向に移動することにより、前記第1係合部が前記第1被係合部に係合し、かつ、前記第2係合部が前記第2被係合部に係合した状態である第1状態と、前記第1係合部と前記第1被係合部との係合が解除された状態、及び、前記第2係合部と前記第2被係合部との係合が解除された状態の少なくともいずれか一方である第2状態と、に状態変化する、車両用駆動装置。
続きを表示(約 560 文字)
【請求項2】
前記第2回転体の外周面に接するように配置され、前記第2回転体を前記径方向の外側から支持する第2軸受を更に備え、
前記第2軸受は、前記第1被係合部及び前記第2被係合部の少なくとも一方と前記径方向視で重複するように配置されている、請求項1に記載の車両用駆動装置。
【請求項3】
前記第1回転体の内周面に接するように配置され、前記第1回転体を前記径方向の内側から支持する第1軸受を更に備え、
前記第1軸受は、前記第1被係合部及び前記第2被係合部の少なくとも一方と前記径方向視で重複するように配置されている、請求項1又は2に記載の車両用駆動装置。
【請求項4】
前記係合部材は、前記第1係合部が前記第1被係合部に係合した状態を維持しつつ、前記軸方向に移動するように構成され、
前記軸方向における前記分配用差動歯車機構に対して前記第1ロータが配置された側を軸方向第1側として、
前記第1被係合部は、前記第2被係合部よりも前記軸方向第1側に配置された延出部を備え、
前記延出部は、前記第1ギヤに対して前記軸方向第1側であって、前記分配用差動歯車機構と前記第1ロータとの前記軸方向の間に配置されている、請求項1又は2に記載の車両用駆動装置。
発明の詳細な説明
【技術分野】
【0001】
本発明は、内燃機関に駆動連結される入力部材と、車輪に駆動連結される出力部材と、分配用差動歯車機構と、第1回転電機と、第2回転電機と、を備えた車両用駆動装置に関する。
続きを表示(約 2,200 文字)
【背景技術】
【0002】
このような車両用駆動装置の一例が、下記の特許文献1に開示されている。以下、背景技術の説明では、特許文献1における符号を括弧内に引用する。
【0003】
特許文献1の車両用駆動装置(10)では、分配用差動歯車機構(28)は、サンギヤ(S)と、キャリヤ(CA)と、リングギヤ(R)と、を備えたシングルピニオン型の遊星歯車機構である。サンギヤ(S)は、第1回転電機(MG1)のロータ(58)と一体的に回転するように連結されている。キャリヤ(CA)は、入力部材(14)と一体的に回転するように連結されている。リングギヤ(R)は、動力伝達機構を介して、出力部材としての差動入力ギヤ(74)、及び第2回転電機(MG2)のロータ(90)に駆動連結されている。
【0004】
上記の動力伝達機構は、リングギヤ(R)と一体的に回転する第1ギヤ(38)と、当該第1ギヤ(38)に噛み合う第2ギヤ(72)と、当該第2ギヤ(72)と一体的に回転すると共に差動入力ギヤ(74)に噛み合う第3ギヤ(76)と、第2回転電機(MG2)のロータ(90)と一体的に回転すると共に第2ギヤ(72)に噛み合う第4ギヤ(70)と、を備えている。
【先行技術文献】
【特許文献】
【0005】
特開2013-23036号公報
【発明の概要】
【発明が解決しようとする課題】
【0006】
特許文献1の車両用駆動装置(10)では、内燃機関を停止した状態で、第2回転電機(MG2)の駆動力により車輪を駆動させる場合、第2回転電機(MG2)の駆動力が、第4ギヤ(70)、第2ギヤ(72)、及び第3ギヤ(76)を介して、差動入力ギヤ(74)に伝達される。
【0007】
このとき、内燃機関が停止しているにも関わらず、第2回転電機(MG2)のロータ(90)と一体的に回転する第4ギヤ(70)の回転が、第2ギヤ(72)及び第1ギヤ(38)を介して、分配用差動歯車機構(28)に伝達されることになる。その結果、第1回転電機(MG1)のロータ(58)を回転させることになるため、車両用駆動装置(10)のエネルギ効率の低下を招く。
【0008】
そのため、第2回転電機(MG2)から分配用差動歯車機構(28)側への動力伝達を断接する係合装置を設けることが考えられるが、車両用駆動装置(10)が大型化し易いという課題があった。
【0009】
そこで、第2回転電機から分配用差動歯車機構側への動力伝達を断接する係合装置が設けられた構成において、小型化を図り易い車両用駆動装置の実現が望まれる。
【課題を解決するための手段】
【0010】
上記に鑑みた、車両用駆動装置の特徴構成は、
内燃機関に駆動連結される入力部材と、
車輪に駆動連結される出力部材と、
第1ロータを備えた第1回転電機と、
第2ロータを備えた第2回転電機と、
第1回転要素、第2回転要素、及び第3回転要素を備えた分配用差動歯車機構と、
動力伝達機構と、を備えた車両用駆動装置であって、
前記第1回転要素は、前記第1ロータに駆動連結され、
前記第2回転要素は、前記入力部材に駆動連結され、
前記第3回転要素は、前記動力伝達機構を介して、前記出力部材及び前記第2ロータに駆動連結され、
前記第1回転電機及び前記分配用差動歯車機構が、前記入力部材の回転軸心である第1軸心上に配置され、
前記動力伝達機構は、
前記第3回転要素と一体的に回転する第1回転体と、
前記第1軸心上に配置され、前記第1回転体に対して相対回転自在に支持された第2回転体と、
前記第2回転体と一体的に回転する第1ギヤと、
前記第1軸心とは別軸である第2軸心上に回転自在に支持され、前記第1ギヤに噛み合う第2ギヤと、
前記第1回転体と前記第2回転体との係合及び係合解除を行う噛み合い式の係合装置と、を備え、
前記第1軸心に沿う方向を軸方向とし、前記第1軸心に直交する方向を径方向として、
前記第2回転体は、前記第1回転体に対して前記径方向の外側に配置され、
前記係合装置は、前記第1回転体の外周面に設けられた第1被係合部と、前記第2回転体の内周面に設けられた第2被係合部と、係合部材と、を備え、
前記第1被係合部と前記第2被係合部とは、前記径方向に沿う径方向視で、互いに重複するように配置され、
前記係合部材は、前記第1被係合部に係合する第1係合部と、前記第2被係合部に係合する第2係合部と、を備え、
前記係合装置は、前記係合部材が前記軸方向に移動することにより、前記第1係合部が前記第1被係合部に係合し、かつ、前記第2係合部が前記第2被係合部に係合した状態である第1状態と、前記第1係合部と前記第1被係合部との係合が解除された状態、及び、前記第2係合部と前記第2被係合部との係合が解除された状態の少なくともいずれか一方である第2状態と、に状態変化する点にある。
(【0011】以降は省略されています)
この特許をJ-PlatPat(特許庁公式サイト)で参照する
関連特許
株式会社アイシン
車両
13日前
株式会社アイシン
車両
13日前
株式会社アイシン
歯車機構
1か月前
株式会社アイシン
熱交換器
13日前
株式会社アイシン
熱交換器
13日前
株式会社アイシン
電力変換装置
26日前
株式会社アイシン
ヒートシンク
26日前
株式会社アイシン
キックセンサ
26日前
株式会社アイシン
操作検出装置
7日前
株式会社アイシン
動力変換装置
13日前
株式会社アイシン
車両用駆動装置
26日前
株式会社アイシン
車両用駆動装置
13日前
株式会社アイシン
回転角検出装置
13日前
株式会社アイシン
車両用駆動装置
28日前
株式会社アイシン
冷却モジュール
26日前
株式会社アイシン
ドアロック装置
1か月前
株式会社アイシン
サンルーフ装置
1か月前
株式会社アイシン
車両用ドア装置
26日前
株式会社アイシン
燃料電池システム
1か月前
株式会社アイシン
燃料電池システム
1か月前
株式会社アイシン
位置姿勢取得装置
6日前
株式会社アイシン
車両用駆動伝達装置
13日前
株式会社アイシン
車両用駆動伝達装置
28日前
株式会社アイシン
車両用駆動伝達装置
29日前
株式会社アイシン
複合歯車の製造方法
5日前
株式会社アイシン
二酸化炭素回収システム
6日前
株式会社アイシン
車両用のドアロック装置
26日前
株式会社アイシン
ペロブスカイト太陽電池
27日前
株式会社アイシン
静電容量センサシステム
27日前
株式会社アイシン
バルブ装置の学習装置及び学習方法
29日前
株式会社アイシン
ペロブスカイト太陽電池の製造方法
14日前
株式会社アイシン
バルブ制御装置及びバルブ制御方法
29日前
株式会社アイシン
ペロブスカイト太陽電池及びカーボン液
5日前
株式会社アイシン
車両用制御装置及び車両用制御プログラム
6日前
株式会社豊田中央研究所
非接触給電可能な回転電機
1か月前
株式会社アイシン
水性エマルジョン系制振塗料組成物及びその硬化塗膜
26日前
続きを見る
他の特許を見る