TOP
|
特許
|
意匠
|
商標
特許ウォッチ
Twitter
他の特許を見る
公開番号
2025144866
公報種別
公開特許公報(A)
公開日
2025-10-03
出願番号
2024044763
出願日
2024-03-21
発明の名称
電解装置および電解方法
出願人
株式会社東芝
代理人
弁理士法人サクラ国際特許事務所
主分類
C25B
15/025 20210101AFI20250926BHJP(電気分解または電気泳動方法;そのための装置)
要約
【課題】電解効率の低下を抑制する。
【解決手段】電解装置は、電解セルと、二酸化炭素の気体を含むカソード供給流体が流れるカソード供給流路と、水を含むアノード供給流体が流れるアノード供給流路と、炭素化合物と二酸化炭素とを含むカソード排出流体が流れるカソード排出流路と、酸素と水とを含むアノード排出流体が流れるアノード排出流路と、カソード供給流体の流量Aを調整するカソード流量調整器と、アノード供給流体の流量Bを調整するアノード流量調整器と、カソード排出流体の流量Cを測定する第1の流量計と、アノード排出流体の流量Dを測定する第2の流量計と、制御装置と、を具備する。制御装置は、炭素化合物のファラデー効率の値を流量Cと流量Dとを含む関数に近似する関係式に従ってファラデー効率の値を推定し、ファラデー効率の推定値に応じてカソード流量調整器を制御することにより、流量Aを制御する。
【選択図】図1
特許請求の範囲
【請求項1】
二酸化炭素を還元して炭素化合物を生成するカソードと、水を酸化して酸素を生成するアノードと、前記カソードに面するカソード流路と、前記アノードに面するアノード流路と、を有する電解セルと、
前記カソード流路の入口に接続され、前記カソード流路に供給されるとともに前記二酸化炭素の気体を含むカソード供給流体が流れる、カソード供給流路と、
前記アノード流路の入口に接続され、前記アノード流路に供給されるとともに前記水を含むアノード供給流体が流れる、アノード供給流路と、
前記カソード流路の出口に接続され、前記カソード流路から排出されるとともに前記炭素化合物と前記二酸化炭素とを含むカソード排出流体が流れる、カソード排出流路と、
前記アノード流路の出口に接続され、前記アノード流路から排出されるとともに前記酸素と前記水とを含むアノード排出流体が流れる、アノード排出流路と、
前記カソード流路に供給される前記カソード供給流体の流量Aを調整する、カソード流量調整器と、
前記アノード流路に供給される前記アノード供給流体の流量Bを調整する、アノード流量調整器と、
前記カソード流路から排出される前記カソード排出流体の流量Cを測定する、第1の流量計と、
前記アノード流路から排出される前記アノード排出流体の流量Dを測定する、第2の流量計と、
前記第1の流量計からの前記流量Cの測定データと、前記第2の流量計からの前記流量Dの測定データと、を受信する、制御装置と、
を具備し、
前記制御装置は、
前記流量Cの測定データと前記流量Dの測定データとを用い、前記炭素化合物のファラデー効率の値を前記流量Cと前記流量Dとを含む関数に近似する関係式に従って前記ファラデー効率の値を推定し、
前記ファラデー効率の推定値に応じて前記カソード流量調整器を制御することにより、前記流量Aを制御する、
電解装置。
続きを表示(約 1,800 文字)
【請求項2】
前記制御装置は、前記ファラデー効率の推定値に応じて前記カソード流量調整器を制御することにより、
I×13.93+(x-1.33)×1≦A≦I×13.93+(x-1.33)×10
(Iは、前記電解セルにおける全反応電流値を表し、xは、x=D/(C-a)を満たし、aは、前記カソード排出流体に含まれる前記二酸化炭素の気体の流量を表す。)
を満たすように前記流量Aを制御する、
請求項1に記載の電解装置。
【請求項3】
前記第1の流量計は、第1のサーマルマスフローメーターであり、
前記第2の流量計は、第2のサーマルマスフローメーターであり、
前記制御装置は、前記ファラデー効率の推定値に応じて前記カソード流量調整器を制御することにより、
I×13.93+(x-1.40)×1≦A≦I×13.93+(x-1.40)×7
(Iは、全反応電流値を表し、xは、x=D/(C-a)を満たし、aは、前記カソード供給流体に含まれる前記二酸化炭素のうち還元されない余剰の二酸化炭素の流量を表す。)
を満たすように前記流量Aを制御する、
請求項1に記載の電解装置。
【請求項4】
前記制御装置は、前記アノードと前記カソードとの間に電流または電圧を供給する電源、前記カソード流路の圧力を制御するカソード圧力調整器、前記アノード流路の圧力を制御するアノード圧力調整器、および前記電解セルの温度を調整する温度調整器からなる群より選ばれる少なくとも一つの機器に接続される、
請求項1に記載の電解装置。
【請求項5】
前記制御装置は、
(カソード流量増加量+D)/前記電解セルにおける全反応電流値/60(s)/96500(c/mol)/2(反応電子数)×22400(cc/mol)/1.5
により算出される値が0.8以下であるとき、前記電解セルの運転を停止させる、
請求項1に記載の電解装置。
【請求項6】
前記第1の流量計は、第1のサーマルマスフローメーターであり、
前記第2の流量計は、第2のサーマルマスフローメーターであり、
前記制御装置は、
前記電解セルによる還元生成物の総ファラデー効率が0.8以下であるとき、前記電解セルの運転を停止させる、
請求項1に記載の電解装置。
【請求項7】
前記制御装置は、前記電解装置の後段に設けられるとともに前記炭素化合物と水素とを用いた化学反応により化合物を生成する化学合成反応装置に、前記水素を含む流体を供給する水素供給源に接続される、
請求項1ないし請求項6のいずれか一つに記載の電解装置。
【請求項8】
前記第1の流量計は、第1のサーマルマスフローメーターであり、
前記第2の流量計は、第2のサーマルマスフローメーターであり、
前記制御装置は、
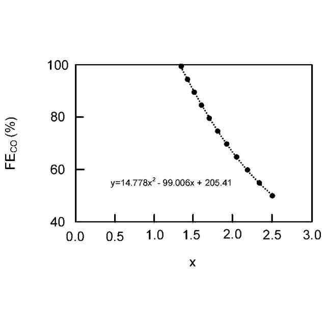
I×6.964×(100-14.778x
2
-99.006x+205.41)
により算出される値から前記電解装置により生成される水素の流量を算出し、
前記水素供給源を制御して算出された前記水素の流量に応じて前記化学合成反応装置に供給される前記水素を含む流体の流量を減らす、
請求項7に記載の電解装置。
【請求項9】
前記アノード排出流路の途中に設けられるとともに前記アノード排出流路を流れる前記アノード排出流体の第1のエネルギーを第1の電気エネルギーまたは第1の回転エネルギーに変換する第1のエネルギー変換器を具備し、
前記アノード流量調整器は、前記第1の電気エネルギーまたは前記第1の回転エネルギーを用いて駆動される、
請求項1ないし請求項6のいずれか一つに記載の電解装置。
【請求項10】
前記カソード排出流路の途中に設けられるとともに前記カソード排出流路を流れる前記カソード排出流体の第2のエネルギーを第2の電気エネルギーまたは第2の回転エネルギーに変換する第2のエネルギー変換器を具備し、
前記カソード流量調整器は、前記第2の電気エネルギーまたは前記第2の回転エネルギーを用いて駆動される、
請求項1ないし請求項6のいずれか一つに記載の電解装置。
(【請求項11】以降は省略されています)
発明の詳細な説明
【技術分野】
【0001】
本発明の実施形態は、電解装置および電解方法に関する。
続きを表示(約 2,600 文字)
【背景技術】
【0002】
近年、石油や石炭といった化石燃料の枯渇が懸念され、持続的に利用できる再生可能エネルギーへの期待が高まっている。再生可能エネルギーとしては、太陽電池や風力発電等が挙げられる。これらは発電量が天候や自然状況に依存するため、電力の安定供給が難しいという課題を有している。このため、再生可能エネルギーで発生させた電力を蓄電池に貯蔵し、電力を安定化させることが試みられている。しかし、電力を貯蔵する場合、蓄電池にコストを要したり、また蓄電時にロスが発生するといった問題がある。
【0003】
このような点に対して、再生可能エネルギーで発生させた電力を用いて水(H
2
O)の電解を行い、水から水素(H
2
)を製造したり、あるいは二酸化炭素(CO
2
)を電気化学的に還元し、一酸化炭素(CO)、ギ酸(HCOOH)、メタノール(CH
3
OH)、メタン(CH
4
)、酢酸(CH
3
COOH)、エタノール(C
2
H
5
OH)、エタン(C
2
H
6
)、エチレン(C
2
H
4
)等の炭素化合物のような化学物質(化学エネルギー)に変換する電解装置が注目されている。これらの化学物質をボンベやタンクに貯蔵する場合、電力(電気エネルギー)を蓄電池に貯蔵する場合に比べて、エネルギーの貯蔵コストを低減することができ、また貯蔵ロスも少ないという利点がある。二酸化炭素の電解装置としては、例えば、カソードに銀ナノ粒子触媒を用いて二酸化炭素を還元して一酸化炭素に変換する電解装置の開発が進められている。
【先行技術文献】
【非特許文献】
【0004】
Zengcal Liu et al., Journal of CO2 Utilization, 15, p.50-56(2015)
Sinchao Ma et al., Journal of The Electrochemical Society, 161(10), F1124-F1131(2014)
【発明の概要】
【発明が解決しようとする課題】
【0005】
本発明が解決しようとする課題は、電解効率の低下を抑制することである。
【課題を解決するための手段】
【0006】
実施形態の電解装置は、二酸化炭素を還元して炭素化合物を生成するカソードと、水を酸化して酸素を生成するアノードと、前記カソードに面するカソード流路と、前記アノードに面するアノード流路と、を有する電解セルと、前記カソード流路の入口に接続され、前記カソード流路に供給されるとともに前記二酸化炭素の気体を含むカソード供給流体が流れる、カソード供給流路と、前記アノード流路の入口に接続され、前記アノード流路に供給されるとともに前記水を含むアノード供給流体が流れる、アノード供給流路と、前記カソード流路の出口に接続され、前記カソード流路から排出されるとともに前記炭素化合物と前記二酸化炭素とを含むカソード排出流体が流れる、カソード排出流路と、前記アノード流路の出口に接続され、前記アノード流路から排出されるとともに前記酸素と前記水とを含むアノード排出流体が流れる、アノード排出流路と、前記カソード流路に供給される前記カソード供給流体の流量Aを調整する、カソード流量調整器と、前記アノード流路に供給される前記アノード供給流体の流量Bを調整する、アノード流量調整器と、前記カソード流路から排出される前記カソード排出流体の流量Cを測定する、第1の流量計と、前記アノード流路から排出される前記アノード排出流体の流量Dを測定する、第2の流量計と、前記第1の流量計からの前記流量Cの測定データと、前記第2の流量計からの前記流量Dの測定データと、を受信する、制御装置と、を具備する。前記制御装置は、前記流量Cの測定データと前記流量Dの測定データとを用い、前記炭素化合物のファラデー効率の値を前記流量Cと前記流量Dとを含む関数に近似する関係式に従って前記ファラデー効率の値を推定し、前記ファラデー効率の推定値に応じて前記カソード流量調整器を制御することにより、前記流量Aを制御する。
【図面の簡単な説明】
【0007】
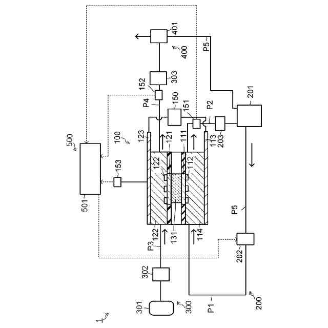
実施形態の電解装置の構成例を説明するための模式図である。
実施形態の電解装置の変形例を示す模式図である。
実施形態の電解装置の変形例を示す模式図である。
FE
CO
とxとの関係を示す図である。
FE
CH4
とxとの関係を示す図である。
FE
C2H4
とxとの関係を示す図である。
FE
C2H6
とxとの関係を示す図である。
FE
CO
とxとの関係を示す図である。
FE
CH4
とxとの関係を示す図である。
FE
C2H4
とxとの関係を示す図である。
FE
C2H6
とxとの関係を示す図である。
【発明を実施するための形態】
【0008】
以下、実施形態の電解装置について、図面を参照して説明する。以下に示す各実施形態において、実質的に同一の構成部位には同一の符号を付し、その説明を一部省略する場合がある。図面は模式的なものであり、厚さと平面寸法との関係、各部の厚さの比率等は現実のものとは異なる場合がある。
【0009】
なお、本明細書において、「接続する」とは、特に指定する場合を除き、直接的に接続することだけでなく、間接的に接続することも含む場合もある。
【0010】
図1は、実施形態の電解装置の構成例を説明するための模式図である。図1は、電解装置1を示す。電解装置1は、電解部100と、アノード供給部200と、カソード供給部300と、カソード排出部400と、制御部500と、を有する。
(【0011】以降は省略されています)
この特許をJ-PlatPat(特許庁公式サイト)で参照する
関連特許
株式会社東芝
センサ
17日前
株式会社東芝
センサ
17日前
株式会社東芝
固定子
1か月前
株式会社東芝
センサ
2か月前
株式会社東芝
センサ
1か月前
株式会社東芝
モータ
12日前
株式会社東芝
吸音装置
12日前
株式会社東芝
燃料電池
2か月前
株式会社東芝
電子装置
11日前
株式会社東芝
金型構造
17日前
株式会社東芝
ドア構造
1か月前
株式会社東芝
回路素子
2か月前
株式会社東芝
X線厚み計
2か月前
株式会社東芝
電動送風機
1か月前
株式会社東芝
半導体装置
14日前
株式会社東芝
ラック装置
1か月前
株式会社東芝
半導体装置
14日前
株式会社東芝
粒子加速器
11日前
株式会社東芝
半導体装置
14日前
株式会社東芝
半導体装置
26日前
株式会社東芝
半導体装置
14日前
株式会社東芝
半導体装置
14日前
株式会社東芝
半導体装置
14日前
株式会社東芝
半導体装置
2か月前
株式会社東芝
半導体装置
14日前
株式会社東芝
半導体装置
24日前
株式会社東芝
開発支援装置
1か月前
株式会社東芝
重量測定装置
10日前
株式会社東芝
差動伝送回路
1か月前
株式会社東芝
ディスク装置
1か月前
株式会社東芝
熱電変換装置
12日前
株式会社東芝
アイソレータ
1か月前
株式会社東芝
ディスク装置
1か月前
株式会社東芝
ディスク装置
1か月前
株式会社東芝
電子デバイス
12日前
株式会社東芝
電子デバイス
12日前
続きを見る
他の特許を見る