TOP
|
特許
|
意匠
|
商標
特許ウォッチ
Twitter
他の特許を見る
10個以上の画像は省略されています。
公開番号
2025144205
公報種別
公開特許公報(A)
公開日
2025-10-02
出願番号
2024043873
出願日
2024-03-19
発明の名称
画像センサ及び画像検査システム
出願人
株式会社キーエンス
代理人
弁理士法人 佐野特許事務所
主分類
H04N
23/52 20230101AFI20250925BHJP(電気通信技術)
要約
【課題】大型化を抑制するとともに、ユーザの体感温度の上昇を抑える画像センサを提供する。
【解決手段】画像センサは、画像センサ筐体の外部の光を撮像部に導くように構成された撮像用孔を備える前面と隣接するとともに互いに隣接しない一対の側面それぞれの少なくとも一部を覆うカバー部材と、を備える。カバー部材は、画像センサ筐体よりも熱伝導率が低い材料で形成される。画像センサ筐体は、画像センサ筐体と一体的に形成される接触部を備える。接触部は、画像センサ筐体が支持体に取り付けられたときに支持体と接触する。
【選択図】図12
特許請求の範囲
【請求項1】
検査対象物を撮像する画像センサであって、
撮像センサを備える撮像ユニットと、
前記撮像ユニットで撮像された撮像画像を処理する制御ユニットと、
金属で形成され、前記撮像ユニット及び前記制御ユニットが収容されるとともに、支持体に取り付け可能な画像センサ筐体と、
前記画像センサ筐体の外部の光を前記撮像センサに導くように構成された撮像用孔を備える面である前面と交差するとともに互いに異なる方向に面する面である一対の側面それぞれの少なくとも一部を覆い、前記画像センサ筐体よりも熱伝導率が低い材料で形成されるカバー部材と、を備え、
前記画像センサ筐体は、前記画像センサ筐体が前記支持体に取り付けられたときに前記支持体と接触する接触部を備える画像センサ。
続きを表示(約 1,000 文字)
【請求項2】
前記カバー部材は、前記画像センサ筐体の前記前面と反対側の背面のうち少なくとも一部を覆う請求項1に記載の画像センサ。
【請求項3】
前記接触部の少なくとも一部が前記支持体に固定される請求項1に記載の画像センサ。
【請求項4】
前記カバー部材は、前記接触部が貫通する接触部貫通孔を備える請求項1に記載の画像センサ。
【請求項5】
画像センサ筐体の内部に配置された発熱体と接触する第1熱伝導部材と、前記熱伝導部材及び前記画像センサ筐体と接触する第2熱伝導部材とを備え、
前記第1熱伝導部材は、前記第2熱伝導部材よりも熱伝導率が高く、
前記第2熱伝導部材は、絶縁性を有する請求項1に記載の画像センサ。
【請求項6】
前記カバー部材は、前記画像センサ筐体の前記前面を覆わないように構成された請求項1に記載の画像センサ。
【請求項7】
前記発熱体は半導体素子であり、推論アクセラレータを含む請求項5に記載の画像センサ。
【請求項8】
前記画像センサ筐体の外部に露出した部分を備えるとともに外部のケーブルが接続可能な外部接続プラグを備え、
前記外部接続プラグと前記画像センサ筐体との間には断熱体が配置される請求項1に記載の画像センサ。
【請求項9】
前記画像センサ筐体の背面には、前記画像センサ筐体の内部に配置されたセンサコネクタと前後に重なるセンサコネクタ孔が形成され、
前記センサコネクタ孔に隣接して取り付けられたセンサコネクタ封止部材と、
前記センサコネクタ孔を覆う着脱可能なセンサセンサコネクタ蓋と、を備え、
前記センサセンサコネクタ蓋は前記背面に取り付けられたときに、前記センサコネクタ封止部材を押圧可能な押圧部を備え、
前記カバー部材は、前記カバー部材が前記画像センサ筐体に取り付けられた状態において、前記センサコネクタ蓋が前記画像センサ筐体に対して着脱されるときに、前記センサセンサコネクタ蓋が通過可能な蓋貫通孔を備える請求項2に記載の画像センサ。
【請求項10】
請求項1から請求項9に記載の画像センサと、
前記画像センサ筐体を支持可能な前記支持体を有し、
前記支持体は、アルミニウム製又はアルミニウムを含む合金製である請求項1に記載の画像検査システム。
(【請求項11】以降は省略されています)
発明の詳細な説明
【技術分野】
【0001】
本発明は、画像センサ及び画像検査システムに関する。
続きを表示(約 2,500 文字)
【背景技術】
【0002】
画像センサにおいて、細かい視覚特徴に応じたセンサ出力をするために画像の高解像度化が進んでいる。画像センサでは、高解像度の画像を高速処理するため、ネットワーク構造のモデルによる計算処理(AI機能の実行)を高速処理するための推論アクセラレータ等、発熱量が大きい部品が用いられるようになった。
【先行技術文献】
【特許文献】
【0003】
特開2017-76168号公報
【発明の概要】
【発明が解決しようとする課題】
【0004】
発熱量が大きい部品を用いる場合において、内部で発生した熱を金属筐体に熱伝導させる従来の放熱対策では、筐体温度(外部表面の温度)が従来と比較して高くなる。これにより、ユーザが筐体を把持したときの体感温度が高くなり、ユーザの利便性が低下する虞がある。また、従来の画像センサに比べて、把持時の体感温度が高くなるので、ユーザが誤った異常認識をしてしまう懸念もある。
【0005】
また、筐体を大型化して放熱面積を大きくし、放熱量を増やすことで筐体温度を低下させ、ユーザが筐体を把持したときの体感温度を下げる方法も考えられる。しかしながら、筐体を大型化すると、画像センサの設置の制限が大きくなり、利便性が低下する虞がある。
【0006】
本発明は、上記の課題に鑑み、大型化を抑制するとともに、ユーザの体感温度の上昇を抑えることができる画像センサを提供することを目的とする。
【課題を解決するための手段】
【0007】
本発明にかかる画像センサは、検査対象物を撮像する。画像センサは、撮像センサを備える撮像ユニットと、前記撮像ユニットで撮像された撮像画像を処理する制御ユニットと、金属で形成され、前記撮像ユニット及び前記制御ユニットが収容されるとともに、支持体に取り付け可能な画像センサ筐体と、前記画像センサ筐体の外部の光を前記撮像センサに導くように構成された撮像用孔を備える面である前面と交差するとともに互いに異なる方向に面する面である一対の側面それぞれの少なくとも一部を覆い、前記画像センサ筐体よりも熱伝導率が低い材料で形成されるカバー部材と、を備える。前記画像センサ筐体は、前記画像センサ筐体が前記支持体に取り付けられたときに前記支持体と接触する接触部を備える。
【発明の効果】
【0008】
本発明によれば、大型化を抑制するとともに、ユーザの体感温度の上昇を抑える画像センサを提供することが可能となる。
【図面の簡単な説明】
【0009】
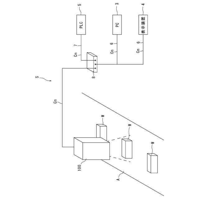
本発明の実施形態にかかる画像検査システムの運用時を説明する図である。
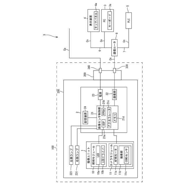
画像検査システムのハードウェア構成図である。
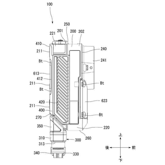
画像センサの後上方から見た斜視図である。
画像センサの前上方から見た斜視図である。
画像センサの正面図である。
画像センサの背面図である。
画像センサの上面図である。
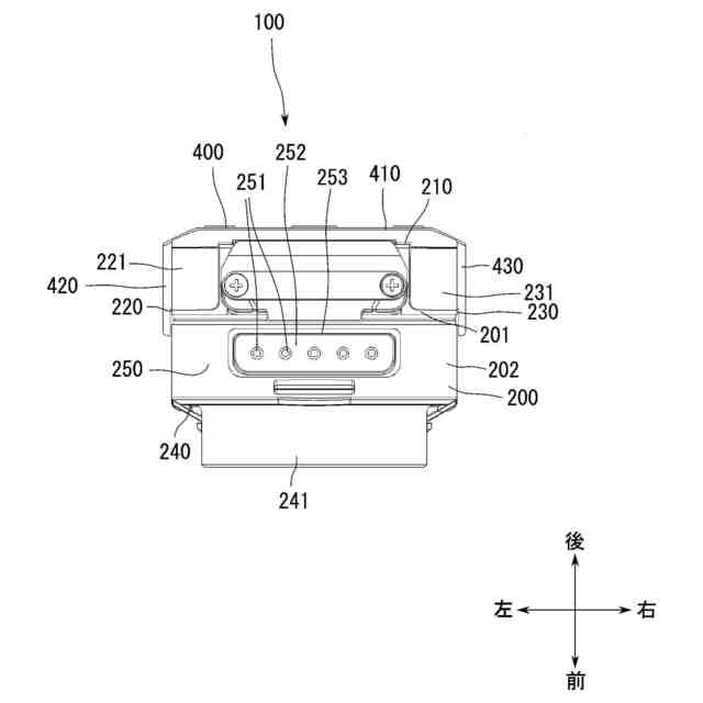
画像センサの下面図である。
画像センサの左側面図である。
画像センサの右側面図である。
画像センサの背面図である。
図11に示す画像センサのXII-XII線で切断した断面図である。
画像センサの背面に設けられたリヤセンサコネクタ蓋を開いた状態の画像センサの後上方から見た斜視図である。
カバー部材及びリヤセンサコネクタ蓋を分離した状態の画像センサの後上方から見た斜視図である。
フロントセンサコネクタ蓋を開いた状態の画像センサの前下方から見た斜視図である。
リヤセンサコネクタ蓋を内面側から見た図である。
フロントセンサコネクタ蓋の内面側から見た図である。
外部接続部を第2位置に移動させた状態の画像センサの後上方から見た斜視図である。
通信ユニットが取り付けられた画像センサのブロック図である。
通信ユニット700が取り付けられた状態の画像センサの後上方から見た斜視図である。
通信ユニットが取り付けられた状態の画像センサの断面図である。
通信ユニットを画像センサから分離した状態を示す斜視図である。
通信ユニットの後上方から見た斜視図である。
通信ユニットカバー部材を分離した通信ユニットの後上方から見た斜視図である。
外部接続部を第4位置に移動させた状態の通信ユニットの後上方から見た斜視図である。
外部接続部を第2位置に移動させた画像センサに、外部接続部を第4位置に移動させた外部接続部と、を組み合わせた状態の斜視図である。
通信ユニットの設定を行う動作のフローチャートである。
画像センサの拡張設定を行うときに表示装置に表示される設定画面を示す図である。
通信ユニットが接続されたときの設定画面を示す図である。
通信ユニットの設定を実施するときに用いられる詳細設定画面を示す図である。
第1ネットワーク接続例で接続された画像検査システムの概略図である。
第2ネットワーク接続例で接続された画像検査システムの概略図である。
第3ネットワーク接続例で接続された画像検査システムの概略図である。
画像センサの制御部と通信ユニットの制御部との通信を示すブロック図である。
第4ネットワーク接続例で接続された画像検査システムの概略図である。
第5ネットワーク接続例で接続された画像検査システムの概略図である。
【発明を実施するための形態】
【0010】
以下、本発明の実施形態を図面に基づいて詳細に説明する。なお、以下の好ましい実施形態の説明は、本質的に例示に過ぎず、本発明、その適用物或いはその用途を制限することを意図するものではない。
(【0011】以降は省略されています)
この特許をJ-PlatPat(特許庁公式サイト)で参照する
関連特許
株式会社キーエンス
観察装置
27日前
株式会社キーエンス
画像検査装置
5日前
株式会社キーエンス
画像検査装置
4日前
株式会社キーエンス
画像検査装置
4日前
株式会社キーエンス
画像検査装置
4日前
株式会社キーエンス
画像検査装置
4日前
株式会社キーエンス
携帯情報端末
17日前
株式会社キーエンス
受発注システム
4日前
株式会社キーエンス
受発注システム
4日前
株式会社キーエンス
受発注システム
4日前
株式会社キーエンス
製品受発注システム
4日前
株式会社キーエンス
画像センサ及び画像検査システム
4日前
株式会社キーエンス
通信ユニット及び画像検査システム
4日前
株式会社キーエンス
携帯情報端末および撮像画像管理方法
17日前
株式会社キーエンス
携帯情報端末および画像処理結果登録方法
17日前
株式会社キーエンス
携帯情報端末および携帯情報端末制御方法
17日前
株式会社キーエンス
分析装置
3日前
個人
店内配信予約システム
2か月前
WHISMR合同会社
収音装置
25日前
サクサ株式会社
中継装置
2か月前
キヤノン株式会社
電子機器
2か月前
キヤノン株式会社
撮像装置
3か月前
キヤノン株式会社
撮像装置
1か月前
アイホン株式会社
電気機器
19日前
キヤノン電子株式会社
モバイル装置
2か月前
個人
ワイヤレスイヤホン対応耳掛け
17日前
株式会社リコー
画像形成装置
1か月前
ヤマハ株式会社
信号処理装置
3か月前
電気興業株式会社
無線中継器
3か月前
日本精機株式会社
画像投映システム
3か月前
株式会社リコー
画像形成装置
1か月前
株式会社リコー
画像形成装置
1か月前
キヤノン電子株式会社
画像読取装置
26日前
ブラザー工業株式会社
読取装置
1か月前
キヤノン株式会社
撮像システム
19日前
株式会社ニコン
撮像装置
2か月前
続きを見る
他の特許を見る