TOP
|
特許
|
意匠
|
商標
特許ウォッチ
Twitter
他の特許を見る
10個以上の画像は省略されています。
公開番号
2025141140
公報種別
公開特許公報(A)
公開日
2025-09-29
出願番号
2024040927
出願日
2024-03-15
発明の名称
燃焼装置
出願人
ダイヤゼブラ電機株式会社
代理人
弁理士法人有古特許事務所
主分類
F23N
5/12 20060101AFI20250919BHJP(燃焼装置;燃焼方法)
要約
【課題】燃焼状態の検知が可能な火炎検知器を備えた、燃焼装置の提供。
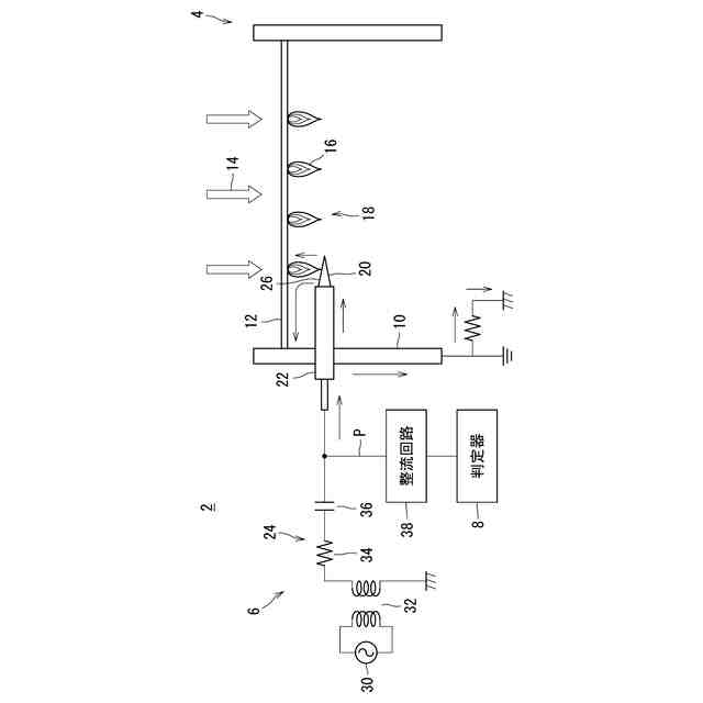
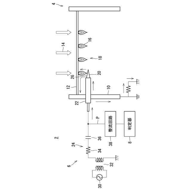
【解決手段】一実施形態に係る燃焼装置2は、火炎噴出部18と、前記火炎噴出部18が火炎を噴出する方向に位置する検知部20を有する火炎検知器6と、前記火炎検知器6の出力から燃焼状態を判定する判定器8と、を備える。前記火炎噴出部18側から前記検知部20を見たとき、前記検知部20が、一方から他方に向けて幅が狭くなった形状を呈する。好ましくは、前記火炎噴出部18に対向する前記検知部20の面は、前記一方から前記他方に向けて前記火炎噴出部18から遠ざかる方向に傾斜している。
【選択図】図1
特許請求の範囲
【請求項1】
火炎噴出部と、前記火炎噴出部が火炎を噴出する方向に位置する検知部を有する火炎検知器と、前記火炎検知器の出力から燃焼状態を判定する判定器と、を備え、
前記火炎噴出部側から前記検知部を見たとき、前記検知部が、一方から他方に向けて幅が狭くなった形状を呈する、燃焼装置。
続きを表示(約 510 文字)
【請求項2】
前記火炎噴出部に対向する前記検知部の面が、前記一方から前記他方に向けて前記火炎噴出部から遠ざかる方向に傾斜している、請求項1に記載の燃焼装置。
【請求項3】
前記検知部が角錐状を呈しており、前記検知部の側面の一つが、前記火炎噴出部に対向している、請求項1又は2に記載の燃焼装置。
【請求項4】
前記検知部が三角錐状又は四角錐状を呈している、請求項3に記載の燃焼装置。
【請求項5】
前記検知部が板状を呈しており、前記検知部の最大面が、前記火炎噴出部に対向している、請求項1又は2に記載の燃焼装置。
【請求項6】
前記判定器が燃焼状態として燃料の当量比を判定する、請求項1又は2に記載の燃焼装置。
【請求項7】
前記判定器が燃焼状態として燃料の流速を判定する、請求項1又は2に記載の燃焼装置。
【請求項8】
燃焼装置の火炎噴出部が火炎を噴出する方向に配置される検知部、及び前記検知部に流れる電流を検知する検知回路を有し、
前記検知部が、一方から他方に向けて幅が狭くなった形状を呈する、火炎検知器。
発明の詳細な説明
【技術分野】
【0001】
本明細書は、燃焼装置を開示する。
続きを表示(約 1,600 文字)
【背景技術】
【0002】
バーナ等の燃焼装置では、安全性を高めるために火炎検知器が設けられることがある。典型的な火炎検知器は、火炎噴出部の近辺に配置されるフレームロッドと、検知回路とを備える。この装置では、火炎噴出部とフレームロッドとの間に高電圧が印加される。火炎噴出部からの火炎がフレームロッドに接触すると、火炎噴出部とフレームロッドとの間にイオン電流が流れる。検知回路によってこの電流が流れたことを検知することで、火炎の存在が検知される。火炎が乱れた場合でも安定して火炎が検知できる火炎検知器の例が、実開昭57-199749公報に開示されている。
【先行技術文献】
【特許文献】
【0003】
実開昭57-199749号公報
【発明の概要】
【発明が解決しようとする課題】
【0004】
従来の燃焼装置では、火炎検知器は、火炎が発生しているか否かを検知していた。燃焼装置のより高い安全性を実現するために、火炎の発生の有無だけではなく、燃焼状態が検知できる火炎検知器を有する燃焼装置が求められている。
【0005】
本発明者の意図するところは、燃焼状態の検知が可能な火炎検知器を備えた、燃焼装置の提供にある。
【課題を解決するための手段】
【0006】
一実施形態に係る燃焼装置は、火炎噴出部と、前記火炎噴出部が火炎を噴出する方向に位置する検知部を有する火炎検知器と、前記火炎検知器の出力から燃焼状態を判定する判定器と、を備える。前記火炎噴出部側から前記検知部を見たとき、前記検知部が、一方から他方に向けて幅が狭くなった形状を呈する。
【発明の効果】
【0007】
発明者らは、イオン電流の大きさが、火炎外縁と火炎検知器との接触部分の長さに依存することを見いだした。発明者らは、火炎検知器の、火炎が実際に接触する検知部を適切な形状とすることで、火炎の大きさによって外縁との接触部分の長さを変更することができ、これにより燃焼状態が検知できることを見いだした。
【0008】
本燃焼装置では、火炎検知器の検知部は、火炎噴出部側から前記検知部を見たとき、一方から他方に向けて幅が狭くなった形状を呈する。これにより、火炎検知器が検知するイオン電流の大きさを、火炎の大きさによって変動させることができる。本燃焼装置では、火炎検知器からの信号を判定器で処理することで、燃焼状態が判定できる。
【図面の簡単な説明】
【0009】
図1は、一実施形態に係る燃焼装置が示された、概略図である。
図2(a)は図1の燃焼装置の検知部の斜視図であり、図2(b)はこの検知部の平面図であり、図2(c)はこの検知部の側面図である。
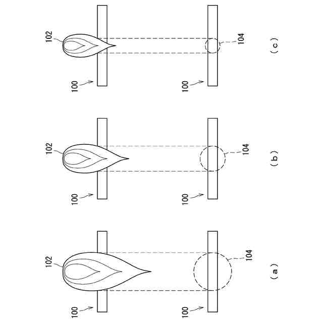
図3(a)、(b)及び(c)は、それぞれ図2の検知部と火炎との接触の様子が示された模式図である。
図4は、図1の燃焼装置での、燃料の当量比とイオン検知量の大きさとの関係を示すグラフである。
図5(a)、(b)及び(c)は、それぞれ従来のフレームロッドと火炎との接触の様子が示された模式図である。
図6は、従来のフレームロッドを使用した燃焼装置での、燃料の当量比とイオン検知量との大きさの関係を示すグラフである。
図7は、他の実施形態に係る燃焼装置での、燃料の当量比とイオン検知量との大きさの関係を示すグラフである。
図8(a)及び(b)は、それぞれさらに他の実施形態に係る燃焼装置の検知部の斜視図である。
図9は、さらに他の実施形態に係る燃焼装置が示された、概略図である。
図10は、さらに他の実施形態に係る燃焼装置が示された、概略図である。
【発明を実施するための形態】
【0010】
以下、適宜図面が参照されつつ、好ましい実施形態が詳細に説明される。
(【0011】以降は省略されています)
この特許をJ-PlatPat(特許庁公式サイト)で参照する
関連特許
個人
燃焼炉の操業方法
1か月前
個人
煙突煤払い掃除機
3か月前
個人
ウッドガスストーブ
24日前
個人
形見の製造方法
1か月前
コーキ株式会社
煙突
1か月前
株式会社トヨトミ
石油燃焼器
18日前
株式会社豊田自動織機
耐熱部材
1か月前
株式会社パロマ
燃焼装置
3か月前
株式会社トヨトミ
固体燃料燃焼器
5か月前
株式会社オメガ
熱風発生装置
5か月前
株式会社サイトウ工研
焚き火台
15日前
三浦工業株式会社
ボイラ
7か月前
三浦工業株式会社
ボイラ
4か月前
個人
回転キルンを利用した燻炭製造方法
4か月前
株式会社フクハラ
充填物処理方法
3か月前
株式会社タクマ
付着物除去システム
4か月前
東京パイプ株式会社
着火器具
2か月前
大陽日酸株式会社
バーナ
5か月前
大陽日酸株式会社
バーナ
5か月前
大陽日酸株式会社
バーナ
5か月前
三浦工業株式会社
燃焼システム
15日前
リンナイ株式会社
燃焼装置
4か月前
山形化成工業株式会社
手持ち式着火用具
1か月前
大阪瓦斯株式会社
燃焼装置
17日前
リンナイ株式会社
予混合装置
6か月前
株式会社アドバンテック
燃焼装置
1か月前
三浦工業株式会社
水素燃焼ボイラ
1か月前
株式会社アドバンテック
燃焼装置
1か月前
株式会社アドバンテック
燃焼装置
1か月前
大陽日酸株式会社
燃焼バーナ
2か月前
三菱重工業株式会社
清掃装置
23日前
個人
可燃性ガス燃焼装置
4か月前
株式会社日本サーモエナー
ガスバーナ
3か月前
極東開発工業株式会社
バイオマス燃焼システム
15日前
株式会社パロマ
給湯器
3か月前
極東開発工業株式会社
バイオマス燃焼システム
15日前
続きを見る
他の特許を見る