TOP
|
特許
|
意匠
|
商標
特許ウォッチ
Twitter
他の特許を見る
公開番号
2025112204
公報種別
公開特許公報(A)
公開日
2025-07-31
出願番号
2024006364
出願日
2024-01-18
発明の名称
アンモニア受入設備
出願人
株式会社IHIプラント
,
株式会社IHI
代理人
個人
,
個人
,
個人
,
個人
主分類
F23K
5/00 20060101AFI20250724BHJP(燃焼装置;燃焼方法)
要約
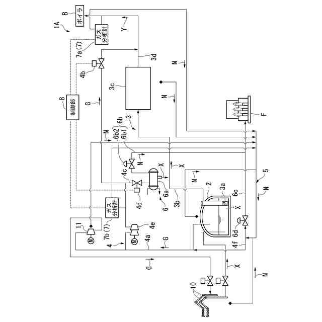
【課題】アンモニア液を気化して供給先に供給するアンモニア受入設備において、窒素ガス使用機器から回収した窒素ガスの除害設備への供給量を抑制可能とする。
【解決手段】アンモニアタンク2で発生したボイルオフガスGをアンモニアガス送出部3に供給可能なボイルオフガス供給部4と、窒素ガス使用機器から回収した窒素ガスNをボイルオフガス供給部4に供給してボイルオフガスGに混合する窒素ガス回収部5と、アンモニアガス送出部3から送出されるアンモニアガスのガス熱量を検出するガス分析計7と、ボイルオフガスから窒素ガスNを分離処理してグランドフレアFに供給可能な処理設備6と、ガス熱量が予め定められた閾値よりも低い場合に、ボイルオフガス供給部4にボイルオフガスGを処理設備6に供給させる制御部8とを備える。
【選択図】図1
特許請求の範囲
【請求項1】
アンモニア液を貯蔵するアンモニアタンクと、前記アンモニア液を気化して供給先に向けて送出するアンモニアガス送出部とを備えるアンモニア受入設備であって、
前記アンモニアタンクで発生したボイルオフガスを前記アンモニアガス送出部に供給可能なボイルオフガス供給部と、
窒素ガス使用機器から回収した窒素ガスを前記ボイルオフガス供給部に供給して前記ボイルオフガスに混合する窒素ガス回収部と、
前記アンモニアガス送出部から送出されるアンモニアガスに含まれるガス熱量を検出するガス熱量検出部と、
前記ボイルオフガスから前記窒素ガスを分離処理して除害設備に供給可能な処理設備と、
前記ガス熱量が予め定められた閾値よりも低い場合に、前記ボイルオフガス供給部に前記ボイルオフガスを前記処理設備に供給させる制御部と
を備えることを特徴とするアンモニア受入設備。
続きを表示(約 790 文字)
【請求項2】
前記ボイルオフガス供給部は、
前記アンモニアガス送出部に接続される第1配管と、
前記第1配管の途中部位に設置される第1開閉弁と、
前記第1配管の前記第1開閉弁より上流位置と前記処理設備とを接続する第2配管と、
前記第2配管の途中部位に設置される第2開閉弁と
を備え、
前記制御部は、
前記ガス熱量が前記閾値よりも低い場合に、前記第1開閉弁を閉鎖すると共に前記第2開閉弁を開放し、
前記ガス熱量が前記閾値よりも高い場合に、前記第1開閉弁を開放すると共に前記第2開閉弁を閉鎖する
ことを特徴とする請求項1記載のアンモニア受入設備。
【請求項3】
前記第1開閉弁より下流位置にて前記ガス熱量を検出する前記ガス熱量検出部である第1ガス熱量検出部と、
前記第2配管の接続位置よりも上流位置にて前記ガス熱量を検出する前記ガス熱量検出部である第2ガス熱量検出部と
を備えることを特徴とする請求項2記載のアンモニア受入設備。
【請求項4】
前記処理設備は、
前記ボイルオフガスを凝縮させる凝縮器と、
アンモニアを除害する除害設備に対して、前記凝縮器の内部に溜まった前記窒素ガスを供給する排出部と
を備えることを特徴とする請求項1~3のいずれか一項に記載のアンモニア受入設備。
【請求項5】
前記除害設備は、アンモニアを燃料と共に燃焼するフレア設備であることを特徴とする請求項4記載のアンモニア受入設備。
【請求項6】
前記アンモニアタンク、前記アンモニアガス送出部及び前記ガス熱量検出部の少なくともいずれかは、前記窒素ガス使用機器であることを特徴とする請求項1~3のいずれか一項に記載のアンモニア受入設備。
発明の詳細な説明
【技術分野】
【0001】
本発明は、アンモニア受入設備に関するものである。
続きを表示(約 2,000 文字)
【背景技術】
【0002】
例えば、特許文献1には、アンモニアを燃料として燃焼可能な燃焼装置が開示されている。特許文献1に開示された燃焼装置は、ボイラに設置されており、アンモニア供給源から供給されたアンモニアを微粉炭と共に混焼する。
【先行技術文献】
【特許文献】
【0003】
特開2019-86189号公報
【発明の概要】
【発明が解決しようとする課題】
【0004】
LNG(Liquefied Natural Gas)やLPG(Liquefied Petroleum Gas)を燃料として用いる大型の発電用のボイラには、LNG等を貯蔵する受入設備が併設されている。このような受入設備は、LNG等の燃料を気化し、ボイラやガスタービンに対して必要量の気化ガスを供給する。このような受入設備は、メンテナンス、回転機器の軸シール、プロセス流体の置換作業等として窒素ガスを用いる機器が設けられている。このような作業に使用した窒素ガスは、LNG等の気化ガスを含むため、プロセス配管に戻すことが多く、最終的には燃料ガスの一部として発電設備へ送出される。しかしながら、アンモニアガスは、LNGやLPG等の化石燃料と比較すると燃えにくい。このため、不活性ガスである窒素ガスを多くボイラに供給すると、安定的な燃焼を阻害する可能性がある。一方で、アンモニアガスは有毒性を有するため、グランドフレア等の除害設備で除害してから大気開放する必要がある。仮に、アンモニアが混ざった窒素ガスの全量をグランドフレア等の除害設備で処理する場合には、除害設備の大型化を招く。また、除害設備で大量の化石燃料を必要とする場合には脱炭素を目指す時代要請に反することになる。
【0005】
本発明は、上述する問題点に鑑みてなされたもので、アンモニア液を気化して供給先に供給するアンモニア受入設備において、窒素ガス使用機器から回収した窒素ガスの除害設備への供給量を抑制可能とすることを目的とする。
【課題を解決するための手段】
【0006】
本発明は、上記課題を解決するための手段として、以下の構成を採用する。
【0007】
本発明の第1の態様は、アンモニア液を貯蔵するアンモニアタンクと、上記アンモニア液を気化して供給先に向けて送出するアンモニアガス送出部とを備えるアンモニア受入設備であって、上記アンモニアタンクで発生したボイルオフガスを上記アンモニアガス送出部に供給可能なボイルオフガス供給部と、窒素ガス使用機器から回収した窒素ガスを上記ボイルオフガス供給部に供給して上記ボイルオフガスに混合する窒素ガス回収部と、上記アンモニアガス送出部から送出されるアンモニアガスのガス熱量を検出するガス熱量検出部と、上記ボイルオフガスから上記窒素ガスを分離処理して除害設備に供給可能な処理設備と、上記ガス熱量が予め定められた閾値よりも低い場合に、上記ボイルオフガス供給部に上記ボイルオフガスを上記処理設備に供給させる制御部とを備えるという構成を採用する。
【発明の効果】
【0008】
本発明によれば、窒素ガス回収部で回収された窒素ガスは、ボイルオフガスに混合され、さらにアンモニアガス(気化ガス)に混合されて供給先に送出される。供給先に送出されるアンモニアガスの熱量が予め定められた閾値よりも高い場合には、ボイルオフガスは供給先に供給される。一方で、供給先に供給されるアンモニアガスの熱量が予め定められた閾値よりも低い場合には、ボイルオフガスは例えば送ガス配管に送出されずに処理設備に供給される。処理設備にボイルオフガスが供給される場合には、例えば凝縮器で再液化されてない窒素を多く含んだガスがボイルオフガスから分離されて除害設備に供給される。このように本発明は、供給先に供給されるアンモニアガスに含まれる窒素ガスの濃度が高く、混合ガスの熱量が予め定められた閾値よりも低い場合のみ、除害設備に窒素ガスを供給する。したがって、本発明によれば、アンモニア液を気化して供給先に供給するアンモニア受入設備において、窒素ガス使用機器から回収した窒素ガスの除害設備への供給量を抑制することができる。
【図面の簡単な説明】
【0009】
本発明の第1実施形態のアンモニア受入設備の概略構成を示すフロー図である。
本発明の第1実施形態のアンモニア受入設備が備える制御部の動作を説明するためのフローチャートである。
本発明の第2実施形態のアンモニア受入設備の概略構成を示すフロー図である。
【発明を実施するための形態】
【0010】
以下、図面を参照して、本発明に係るアンモニア受入設備の一実施形態について説明する。
(【0011】以降は省略されています)
この特許をJ-PlatPat(特許庁公式サイト)で参照する
関連特許
個人
固形燃料ストーブ
24日前
個人
煙突煤払い掃除機
4か月前
個人
燃焼炉の操業方法
3か月前
個人
ウッドガスストーブ
2か月前
個人
形見の製造方法
2か月前
コーキ株式会社
煙突
2か月前
株式会社トヨトミ
石油燃焼器
1か月前
株式会社パロマ
燃焼装置
4か月前
株式会社豊田自動織機
耐熱部材
2か月前
株式会社トヨトミ
固体燃料燃焼器
6か月前
三浦工業株式会社
ボイラ
5か月前
株式会社サイトウ工研
焚き火台
1か月前
個人
有機物酸化分解資源化装置
11日前
個人
回転キルンを利用した燻炭製造方法
5か月前
株式会社フクハラ
充填物処理方法
5か月前
東京パイプ株式会社
着火器具
4か月前
株式会社タクマ
付着物除去システム
5か月前
リンナイ株式会社
燃焼装置
5か月前
三浦工業株式会社
燃焼システム
1か月前
株式会社アドバンテック
燃焼装置
2か月前
株式会社アドバンテック
燃焼装置
2か月前
株式会社アドバンテック
燃焼装置
2か月前
大阪瓦斯株式会社
燃焼装置
1か月前
山形化成工業株式会社
手持ち式着火用具
3か月前
三浦工業株式会社
水素燃焼ボイラ
2か月前
株式会社島川製作所
有害成分加熱浄化装置
3日前
三菱重工業株式会社
清掃装置
2か月前
大陽日酸株式会社
燃焼バーナ
3か月前
リンナイ株式会社
ガスマニホールド
3日前
個人
可燃性ガス燃焼装置
5か月前
株式会社日本サーモエナー
ガスバーナ
4か月前
極東開発工業株式会社
バイオマス燃焼システム
1か月前
極東開発工業株式会社
バイオマス燃焼システム
1か月前
極東開発工業株式会社
バイオマス燃焼システム
1か月前
極東開発工業株式会社
バイオマス燃焼システム
1か月前
極東開発工業株式会社
バイオマス燃焼システム
1か月前
続きを見る
他の特許を見る