TOP
|
特許
|
意匠
|
商標
特許ウォッチ
Twitter
他の特許を見る
10個以上の画像は省略されています。
公開番号
2024179192
公報種別
公開特許公報(A)
公開日
2024-12-26
出願番号
2023097845
出願日
2023-06-14
発明の名称
決定システム及び決定方法
出願人
株式会社日立製作所
代理人
弁理士法人磯野国際特許商標事務所
主分類
G01R
31/00 20060101AFI20241219BHJP(測定;試験)
要約
【課題】電池異常を抑制可能な制御条件を適切に決定可能な決定システムを提供する。
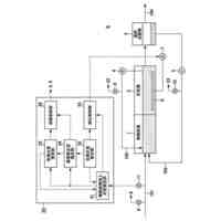
【解決手段】決定システム100は、二次電池210の充電中又は放電中の少なくとも一方である充放電中の、直流電流値と直流電圧値又は前記二次電池のSOCのうちの少なくとも一方の値とを含む各時系列データから、一方の軸を緩和時間、他方の軸を強度とする二軸座標系でのスペクトルを表すスペクトル情報を算出する算出部15と、算出部15が算出した前記スペクトルの形状に関する形状情報を用いて、二次電池210の制御条件を決定する決定部16と、を備える。
【選択図】図1
特許請求の範囲
【請求項1】
二次電池の充電中又は放電中の少なくとも一方である充放電中の、直流電流値と直流電圧値又は前記二次電池のSOCのうちの少なくとも一方の値とを含む各値の時系列データから、一方の軸を緩和時間、他方の軸を強度とする二軸座標系でのスペクトルを表すスペクトル情報を算出する算出部と、
前記算出部が算出した前記スペクトルの形状に関する形状情報を用いて、前記二次電池の制御条件を決定する決定部と、を備える
ことを特徴とする決定システム。
続きを表示(約 1,200 文字)
【請求項2】
前記形状情報は、前記スペクトルにおけるピークの数、前記ピークの位置、前記ピークの面積、前記ピークの半値幅、又は、前記ピークの歪度、のうちの少なくとも1つを含む
ことを特徴とする請求項1に記載の決定システム。
【請求項3】
前記算出部は、定電圧充電中、充電後、又は、放電後の少なくとも何れか1つの期間における前記各時系列データから、前記スペクトルを算出する
ことを特徴とする請求項1に記載の決定システム。
【請求項4】
前記時系列データは、前記二次電池の温度の時系列データを含み、
前記スペクトルは、前記二次電池の温度と関連付けられる
ことを特徴とする請求項1に記載の決定システム。
【請求項5】
異なる時刻間で取得した時系列データから算出されたスペクトル毎に、直流電流値、直流電圧値、又は、温度の少なくとも2つを用いた所定規則に沿って見出しを付与する付与部と、
付与された見出しに沿って、当該見出しを付した前記スペクトルを、直流電流値、直流電圧値、又は、温度の少なくとも2つの条件に関連付けられるように分類する分類部と、を備える
ことを特徴とする請求項1に記載の決定システム。
【請求項6】
前記条件は、それぞれ、複数の数値範囲を含んで構成され、
1つの前記数値範囲には1つの前記スペクトルが関連付けられる
ことを特徴とする請求項5に記載の決定システム。
【請求項7】
前記スペクトルは、第1時刻から第2時刻迄の時系列データから算出された第1緩和スペクトルと、第3時刻から第4時刻迄の時系列データから算出された第2緩和スペクトルと、を含み、
前記決定部は、前記第1緩和スペクトルから、前記第2緩和スペクトルへの形状の変化に基づき、前記制御条件を決定する
ことを特徴とする請求項5に記載の決定システム。
【請求項8】
前記形状に関する形状情報は、数値化可能な指標を含み、
前記決定部は、
前記指標が正の方向に変化するように前記形状が変化するときに、前記二次電池に電池異常が生じると判定し、
前記二次電池に電池異常が生じると判定された変化を除外するように、前記制御条件を決定する
ことを特徴とする請求項7に記載の決定システム。
【請求項9】
前記決定部は、前記二次電池に電池異常が生じると判定されるスペクトルに対応する異常直流電流値未満の直流電流値、異常直流電圧値未満の直流電圧値、又は、異常温度未満の温度値を、それぞれ前記制御条件として決定する
ことを特徴とする請求項7に記載の決定システム。
【請求項10】
前記二次電池は、劣化した二次電池を含む
ことを特徴とする請求項1に記載の決定システム。
(【請求項11】以降は省略されています)
発明の詳細な説明
【技術分野】
【0001】
本開示は、決定システム及び決定方法に関する。
続きを表示(約 1,900 文字)
【背景技術】
【0002】
近年、リチウムイオン電池等の二次電池を、船舶、航空機、車両(鉄道、自動車等)の搭載用電源、スマートハウス、スマートグリッド等の蓄電用電源に使用することで、効率的にエネルギを利用する取り組みが進められている。しかし、二次電池は使用方法を誤ると急速に特性劣化する。このため、二次電池を搭載した製品を長期間使用し続けるには、二次電池の使用条件(制御条件)を適切に設定することが好ましい。なお、以下では二次電池の急速な特性劣化を「電池異常」といい、電池異常は、通常の使用に伴う経時的な劣化とは区別される。
【0003】
電池異常の例としては、リチウム析出現象が挙げられる。これは、二次電池を低温かつ大電流値等の条件で使用し続けた際に生じる劣化現象である。リチウム析出現象では、二次電池の電極上に金属リチウムが析出することで、二次電池の容量低下、抵抗増加等が生じる。また、リチウム析出現象が進行し続けると、最終的には二次電池の内部短絡が生じ得る。
【0004】
電池異常を抑制するため、電池内部の状態を解析する検討が行われている。例えば特許文献1の要約には、「所定の周波数帯における緩和時間のピークの変化に基づいて、電池の構成部材の状態変化を検出する電池状態解析部を備える解析装置である。」ことが記載されている。
【先行技術文献】
【特許文献】
【0005】
国際公開第2017/179266号
【発明の概要】
【発明が解決しようとする課題】
【0006】
図17は、電池異常が生じる温度及び電流値の各閾値を説明する模式図である。電池異常に起因する二次電池の交換、修理等の頻度を下げるためには、電池異常が生じる条件を特定し、その条件下での二次電池の使用を避けるような電池制御が好ましい。例えば、リチウム析出現象の発生を抑制するには、リチウム析出現象が発生する温度及び電流値の各閾値を事前に特定すればよい。具体的には例えば図17において、当該閾値を表す関数fが、例えば実験、シミュレーション等で決定される。そして、関数fのグラフよりも上方の領域Sでの使用を避けることで、リチウム析出現象を抑制できる。即ち、領域Sを避けるように、二次電池の温度、電流値等を制御することが好ましい。
【0007】
二次電池における異常発生条件の特定方法としては、大きく分けて2つの方法が知られる。一つは、二次電池を一定の温度、電流値で長期間使用し続けて劣化させ、その過程で電池異常が生じるか否かを判定する方法である。こうした方法はサイクル劣化試験と呼ばれ、サイクル劣化試験を複数の温度条件及び電流値条件で実施することで、電池異常の生じる条件を特定できる。一方で、サイクル劣化試験による異常発生条件の特定には、数か月~数年程度の試験期間を要するという課題があり、この方法を用いて二次電池の異常発生リスクを早期発見及び早期対策することは難しい。
【0008】
もう一つの方法は、二次電池を流れる反応電流値(以下、反応モードと記載)を計測する方法である。電池異常が生じるような条件下で二次電池を使用すると、二次電池の充放電過程で計測される反応モードの数が変化する。例えばリチウム析出減少の場合、二次電池の内部では、電極中へのリチウムイオンの挿入反応のモード(正常な電池反応)に加えて、電極表面へリチウムイオンが析出する反応モードが生じる。このため、正常な充放電反応と比較して反応モードの数が増加する。つまり、反応モードの数の変化に着目することで、二次電池の使用条件下において電池異常が生じるか否かを判定できる。反応モードの数の計測は数分程度の試験で完了できるため、サイクル劣化試験と比較して、異常発生リスクを迅速に判定できる点がメリットである。
【0009】
反応モードの数を計測する技術として、特許文献1の段落0064に記載の交流インピーダンス法では、交流電流値が使用される。しかし、高い交流電流は二次電池に印加できない。一方で、二次電池は特に大電流を流したときに電池異常が顕著である。従って、交流電流を使用した交流インピーダンス法では、二次電池の電池異常を適切に評価できず、電池異常を抑制可能な制御条件を適切に決定できない。
【0010】
本開示が解決しようとする課題は、電池異常を抑制可能な制御条件を適切に決定可能な決定システム及び決定方法の提供である。
【課題を解決するための手段】
(【0011】以降は省略されています)
この特許をJ-PlatPat(特許庁公式サイト)で参照する
関連特許
株式会社日立製作所
システム検証方法
14日前
株式会社日立製作所
鉄道車両用空調装置
13日前
株式会社日立製作所
乗降床及び乗客コンベア
12日前
株式会社日立製作所
店舗管理装置および方法
14日前
株式会社日立製作所
生産ライン設計システム
7日前
株式会社日立製作所
乗りかご及びエレベーター
15日前
株式会社日立製作所
乗りかご及びエレベーター
14日前
株式会社日立製作所
飲食店提案装置および方法
14日前
株式会社日立製作所
検索システム及び検索方法
14日前
株式会社日立製作所
ソースコードを生成する方法
7日前
株式会社日立製作所
生体認証装置、生体認証方法
13日前
株式会社日立製作所
ソフトエラー率評価システム
今日
株式会社日立製作所
購入関連行動分析装置および方法
13日前
株式会社日立製作所
立体構造宇宙機及びその制御方法
12日前
株式会社日立製作所
単体テスト装置及び単体テスト方法
15日前
株式会社日立製作所
データ処理装置およびデータ処理方法
12日前
株式会社日立製作所
計算機システムおよびアクセス検証方法
12日前
株式会社日立製作所
農業経営支援装置および農業経営支援方法
12日前
株式会社日立製作所
電力変換装置及び電力変換装置の制御方法
12日前
株式会社日立製作所
協調行動支援システム及び協調行動支援方法
7日前
株式会社日立製作所
ファイル管理システム及びファイル管理方法
14日前
株式会社日立製作所
設備運用支援システム及び設備運用支援方法
12日前
株式会社日立製作所
将来事象予測システム及び将来事象予測方法
今日
株式会社日立製作所
サービス選択システムおよびサービス選択方法
12日前
株式会社日立製作所
情報処理システム、情報処理装置、情報処理方法
12日前
株式会社日立製作所
二重電子透かしシステム及び二重電子透かし方法
12日前
株式会社日立製作所
画像処理装置、画像処理方法および画像処理システム
12日前
株式会社日立製作所
三次元計測システム、三次元計測装置、及び三次元計測方法
5日前
株式会社日立製作所
シミュレーション装置、および、シミュレーションシステム
12日前
株式会社日立製作所
三次元計測方法、三次元計測装置、および三次元計測システム
5日前
株式会社日立製作所
車両運用管理システム、車両制御システム及び車両運用管理方法
12日前
株式会社日立製作所
エレベーターのガイド装置の調整治具及びガイド装置の調整方法
14日前
株式会社日立製作所
水処理プラント運転制御システム及び水処理プラント運転制御方法
12日前
株式会社日立製作所
道路情報収集装置、道路情報収集システムおよび道路情報収取方法
12日前
株式会社日立製作所
空域利用管理装置、空域利用管理システムおよび空域利用管理方法
12日前
株式会社日立製作所
加速器用電磁石、加速器用電磁石の改造方法、及び加速器用電磁石の製造方法
7日前
続きを見る
他の特許を見る