TOP
|
特許
|
意匠
|
商標
特許ウォッチ
Twitter
他の特許を見る
公開番号
2024164998
公報種別
公開特許公報(A)
公開日
2024-11-28
出願番号
2023080795
出願日
2023-05-16
発明の名称
電力変換装置
出願人
三星電子株式会社
,
Samsung Electronics Co.,Ltd.
代理人
個人
主分類
H02M
7/48 20070101AFI20241121BHJP(電力の発電,変換,配電)
要約
【課題】高調波規制を満足させることができるとともにモータの振動の増加を抑制することができる電力変換装置を提案する。
【解決手段】電力変換装置1は、三相入力交流電圧を全波整流するコンバータ回路10と、コンバータ回路10の出力に並列接続されたコンデンサ20を有し直流電圧Vdcを生成する直流リンク部30と、直流リンク部30によって生成された直流電圧Vdcをスイッチング動作により交流電圧に変換してモータ1100に供給するインバータ回路40と、インバータ回路40を制御する制御部100と、を備え、制御部100は、コンデンサ20が充放電する電流の逆位相の第1補正値、及び、電源周波数の6倍に同期して脈動させる第2補正値を用いて、モータ1100の駆動に関わる制御値を脈動させる。
【選択図】図1
特許請求の範囲
【請求項1】
三相入力交流電圧を全波整流するコンバータ回路と、
前記コンバータ回路の出力に並列接続されたコンデンサを有し直流電圧を生成する直流リンク部と、
前記直流リンク部によって生成された前記直流電圧をスイッチング動作により交流電圧に変換してモータに供給するインバータ回路と、
前記インバータ回路を制御する制御部と、
を備え、
前記制御部は、前記コンデンサが充放電する電流の逆位相の第1補正値、及び、電源周波数の6倍に同期して脈動させる第2補正値を用いて、前記モータの駆動に関わる制御値を脈動させる、
電力変換装置。
続きを表示(約 530 文字)
【請求項2】
前記制御部は、前記第1補正値と前記第2補正値とを用いて、前記モータの回転速度を制御する前記制御値を脈動させる、
請求項1に記載の電力変換装置。
【請求項3】
前記制御部は、前記第1補正値と前記第2補正値とを用いて、前記モータのトルクを制御する前記制御値を脈動させる、
請求項1に記載の電力変換装置。
【請求項4】
前記制御部は、前記第1補正値と前記第2補正値とを用いて、前記モータに供給する電流を制御する前記制御値を脈動させる、
請求項1に記載の電力変換装置。
【請求項5】
前記制御部は、前記第1補正値と前記第2補正値とを用いて、前記モータに印加する電圧を制御する前記制御値を脈動させる、
請求項1に記載の電力変換装置。
【請求項6】
前記制御部は、前記第2補正値を、前記直流電圧による直流リンク電流における6次高調波の割合が目標割合となるように制御する、
請求項1に記載の電力変換装置。
【請求項7】
前記制御部は、電源の系統インピーダンスに応じて、前記目標割合を変化させる、
請求項6に記載の電力変換装置。
発明の詳細な説明
【技術分野】
【0001】
本発明は、電力変換装置に関する。
続きを表示(約 2,900 文字)
【背景技術】
【0002】
従来、電解コンデンサレスインバータの構成において、大容量のリアクトルを設けること無く、電源高調波規制を満足することができる電力変換装置が提案されている。
例えば、特許文献1に記載された電力変換装置は、入力交流を全波整流するコンバータ回路と、該コンバータ回路の出力に並列接続されたコンデンサを有し、直流電圧を出力する直流リンク部と、該直流リンク部の出力をスイッチングして交流に変換し、前記モータに供給するインバータ回路と、前記スイッチングを制御する制御部とを備える。そして、該制御部は、前記モータの速度を制御する操作量を求める速度制御部と、前記インバータ回路の出力トルクを制御する操作量を求めるトルク制御部と、前記モータのα軸電流及びβ軸電流を制御する操作量を求める電圧制御部とを備える。前記速度制御部は、前記モータの速度を制御する操作量を、前記入力交流の電源周波数の2倍に同期して脈動させ、前記トルク制御部は、前記モータの速度を制御する操作量から前記インバータ回路の出力トルク指令値を生成し、当該出力トルク指令値に基づいて、前記インバータ回路の出力トルクを制御する操作量を求める。前記電圧制御部は、前記インバータ回路の出力トルクを制御する操作量に基づき、静止座標系上で前記モータのα軸電流指令値及びβ軸電流指令値を生成し、これらα軸電流指令値及びβ軸電流指令値とα軸電流及びβ軸電流との偏差が小さくなるように前記モータのα軸電圧指令値及びβ軸電圧指令値を生成し、且つ、前記モータの速度を制御する操作量に基づいて、前記インバータ回路に流れる直流リンク電流指令値を生成し、直流リンク電流が前記直流リンク電流指令値と等しくなるように前記α軸電圧指令値及び前記β軸電圧指令値を補正する。
【先行技術文献】
【特許文献】
【0003】
特開2019-41562号公報
【発明の概要】
【発明が解決しようとする課題】
【0004】
三相電源を用いる電力変換装置において、制御指令値を電源周波数の6倍で脈動させることで、高調波を低減することが可能であるが、コンデンサの充放電電流によって入力電流に歪みが発生し、十分な低減効果が得られない。そのため、電源高調波規制を満足させるためには、大きな脈動が必要となる。その結果、負荷となるモータの回転速度の変動が増加し、振動が増加するおそれがある。
本発明は、高調波規制を満足させることができるとともにモータの振動の増加を抑制することができる電力変換装置を提案することを目的とする。
【課題を解決するための手段】
【0005】
かかる目的のもと完成させた本発明は、三相入力交流電圧を全波整流するコンバータ回路と、前記コンバータ回路の出力に並列接続されたコンデンサを有し直流電圧を生成する直流リンク部と、前記直流リンク部によって生成された前記直流電圧をスイッチング動作により交流電圧に変換してモータに供給するインバータ回路と、前記インバータ回路を制御する制御部と、を備え、前記制御部は、前記コンデンサが充放電する電流の逆位相の第1補正値、及び、電源周波数の6倍に同期して脈動させる第2補正値を用いて、前記モータの駆動に関わる制御値を脈動させる、電力変換装置である。
ここで、前記制御部は、前記第1補正値と前記第2補正値とを用いて、前記モータの回転速度を制御する前記制御値を脈動させても良い。
また、前記制御部は、前記第1補正値と前記第2補正値とを用いて、前記モータのトルクを制御する前記制御値を脈動させても良い。
また、前記制御部は、前記第1補正値と前記第2補正値とを用いて、前記モータに供給する電流を制御する前記制御値を脈動させても良い。
また、前記制御部は、前記第1補正値と前記第2補正値とを用いて、前記モータに印加する電圧を制御する前記制御値を脈動させても良い。
また、前記制御部は、前記第2補正値を、前記直流電圧による直流リンク電流における6次高調波の割合が目標割合となるように制御しても良い。
また、前記制御部は、電源の系統インピーダンスに応じて、前記目標割合を変化させても良い。
【発明の効果】
【0006】
本発明によれば、高調波規制を満足させることができるとともにモータの振動の増加を抑制することができる。
【図面の簡単な説明】
【0007】
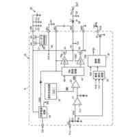
第1実施形態に係る電力変換装置の概略構成の一例を示す図である。
速度制御部、トルク制御部、電流制御部、電圧制御部、信号出力部の概略構成の一例を示す図である。
補正部の概略構成の一例を示す図である。
振幅調整部の概略構成の一例を示す図である。
第2実施形態に係る電力変換装置の概略構成の一例を示す図である。
第3実施形態に係る電力変換装置の概略構成の一例を示す図である。
第4実施形態に係る電力変換装置の概略構成の一例を示す図である。
【発明を実施するための形態】
【0008】
以下、添付図面を参照して、本発明の実施形態について詳細に説明する。
<第1実施形態>
図1は、第1実施形態に係る電力変換装置1の概略構成の一例を示す図である。
電力変換装置1は、三相の交流電源1000から供給された交流の電力を所定の周波数の電力に変換してモータ1100に供給する装置である。モータ1100は、例えば冷蔵庫(不図示)や空調機器(不図示)に用いられる圧縮機を駆動するモータであり、埋込磁石型同期型モータ(IPMSM(Interior Permanent Magnet Synchronous Motor))であることを例示することができる。
【0009】
電力変換装置1は、三相入力交流電圧を全波整流するコンバータ回路10と、コンバータ回路10の出力に並列接続されたコンデンサ20を備え直流電圧Vdcを生成する直流リンク部30とを備える。また、電力変換装置1は、直流リンク部30によって生成された直流電圧Vdcをスイッチング動作により出力交流電圧に変換してモータ1100に供給するインバータ回路40と、インバータ回路40の作動を制御する制御部100とを備える。
【0010】
コンバータ回路10は、交流電源1000に接続され、交流電源1000からの交流を直流に整流する。この実施形態では、コンバータ回路10は6個のダイオードがブリッジ状に結線されたダイオードブリッジ回路から構成されている。コンバータ回路10は、6個のダイオードにより、交流電源1000の交流電圧を全波整流して直流電圧Vdcに変換する。
(【0011】以降は省略されています)
この特許をJ-PlatPat(特許庁公式サイト)で参照する
関連特許
三星電子株式会社
冷蔵庫
9日前
三星電子株式会社
冷蔵庫
1日前
三星電子株式会社
保持装置
21日前
三星電子株式会社
実装装置
21日前
三星電子株式会社
半導体装置
1か月前
三星電子株式会社
半導体素子
1か月前
三星電子株式会社
半導体素子
27日前
三星電子株式会社
半導体装置
13日前
三星電子株式会社
半導体素子
16日前
三星電子株式会社
固体撮像装置
6日前
三星電子株式会社
固体二次電池
20日前
三星電子株式会社
半導体接合装置
21日前
三星電子株式会社
モータ駆動装置
13日前
三星電子株式会社
イメージセンサー
14日前
三星電子株式会社
半導体パッケージ
15日前
三星電子株式会社
半導体パッケージ
15日前
三星電子株式会社
集積回路パッケージ
8日前
三星電子株式会社
周辺回路領域を含む半導体素子
15日前
三星電子株式会社
イメージセンサ及びその動作方法
今日
三星電子株式会社
イメージセンサー及びその動作方法
27日前
三星電子株式会社
シンプロビジョニングを通じたSSD仮想化
1か月前
三星電子株式会社
半導体装置及びこれを含むデータ記憶システム
今日
三星電子株式会社
半導体装置およびこれを含む電力半導体システム
16日前
三星電子株式会社
プラズマエッチング工程を含む半導体素子の製造方法
6日前
三星電子株式会社
後面構造物を含む半導体チップを含む半導体パッケージ
今日
三星電子株式会社
複数の波長を使用するライダーシステム及びその動作方法
16日前
三星電子株式会社
ニューロモルフィックコンピューティング装置及びその動作方法
29日前
三星電子株式会社
キャパシタ構造物を含む半導体装置及びこれを含むデータ記憶システム
22日前
三星電子株式会社
キャパシタ構造物を含む半導体装置及びこれを含むデータ記憶システム
29日前
三星電子株式会社
半導体装置及びその製造方法
今日
三星電子株式会社
サブバンド全二重動作における複数の物理ランダム・アクセス・チャネル送信
13日前
三星電子株式会社
熱交換器、この熱交換器を用いた熱交換システム及びこの熱交換器を用いた空気調和機
28日前
三星電子株式会社
イメージセンサとその動作方法及びイメージ装置
13日前
三星電子株式会社
共重合体、ならびに当該共重合体を含有する組成物、液状組成物、およびエレクトロルミネッセンス素子
22日前
三星電子株式会社
色分離レンズアレイを具備するイメージセンサ、及びそれを含む電子装置
29日前
三星電子株式会社
高分子化合物、ならびに当該高分子化合物を用いるエレクトロルミネッセンス素子材料およびエレクトロルミネッセンス素子
22日前
続きを見る
他の特許を見る