TOP
|
特許
|
意匠
|
商標
特許ウォッチ
Twitter
他の特許を見る
公開番号
2025179521
公報種別
公開特許公報(A)
公開日
2025-12-10
出願番号
2024086339
出願日
2024-05-28
発明の名称
作業機械
出願人
日立建機株式会社
代理人
弁理士法人武和国際特許事務所
主分類
E02F
9/00 20060101AFI20251203BHJP(水工;基礎;土砂の移送)
要約
【課題】給電ケーブルへの負荷を軽減可能な給電装置を搭載した作業機械を提供する。
【解決手段】作業機械は、車体と、車体を動作させる電力を給電ケーブルを通じて取得する給電装置とを備える。給電装置は、車体に支持された台座と、第1方向に延びる回転軸線を中心に回転可能に台座に支持された筐体と、筐体に収容されたスリップリングと、スリップリングに接続された給電ケーブルを保護するケーブル保護ブラケットとを備える。ケーブル保護ブラケットは、給電ケーブルを支持するブラケットと、筐体に対してブラケットを、第1方向に直交する第2方向に延びる回動軸線を中心に回動可能に支持するヒンジとを備える。ヒンジは、給電装置を第1方向から見て、回転軸線を通り且つ回動軸線に直交する仮想線から外れた位置に配置されている。
【選択図】図5
特許請求の範囲
【請求項1】
車体と、前記車体を動作させる電力を給電ケーブルを通じて取得する給電装置とを備える作業機械において、
前記給電装置は、
前記車体に支持された台座と、
第1方向に延びる回転軸線を中心に回転可能に前記台座に支持された筐体と、
前記筐体に収容されたスリップリングと、
前記スリップリングに接続された前記給電ケーブルを保護するケーブル保護ブラケットとを備え、
前記ケーブル保護ブラケットは、
前記給電ケーブルを支持するブラケットと、
前記筐体に対して前記ブラケットを、前記第1方向に直交する第2方向に延びる回動軸線を中心に回動可能に支持するヒンジとを備え、
前記ヒンジは、前記給電装置を前記第1方向から見て、前記回転軸線を通り且つ前記回動軸線に直交する仮想線から外れた位置に配置されていることを特徴とする作業機械。
続きを表示(約 630 文字)
【請求項2】
請求項1に記載の作業機械において、
前記ブラケットは、
前記ヒンジによって前記ブラケットの自重が支持される第1姿勢と、
前記ブラケットに支持された前記給電ケーブルと前記第1方向とのなす角が前記第1姿勢より小さい第2姿勢との間を回動し、
前記給電装置を前記第1方向から見て、前記ブラケットに負荷される外力のうち、前記ブラケットを前記第1姿勢から前記第2姿勢に回動させる分力の方向は、前記回転軸線から外れていることを特徴とする作業機械。
【請求項3】
請求項2に記載の作業機械において、
前記ケーブル保護ブラケットは、前記ブラケットが前記第1姿勢から前記第2姿勢に回動する際に抵抗を発生させるダンパーをさらに備えることを特徴とする作業機械。
【請求項4】
請求項2に記載の作業機械において、
前記筐体は、
前記第1方向に直交し、前記ケーブル保護ブラケットを支持する支持面と、
前記支持面に直交し、前記給電ケーブルの先端が接続される接続部が設けられた接続面とを備えることを特徴とする作業機械。
【請求項5】
請求項4に記載の作業機械において、
前記第1姿勢の前記ブラケットを前記第1方向から見て、前記給電ケーブルの前記ブラケットに支持された部分は、前記接続面に直交する向きに延設されていることを特徴とする作業機械。
発明の詳細な説明
【技術分野】
【0001】
本発明は、電動式の作業機械に関する。
続きを表示(約 1,500 文字)
【背景技術】
【0002】
従来より、給電ケーブルを介して供給される電力で動作する電動式油圧ショベルが知られている(例えば、特許文献1を参照)。特許文献1に記載の電動式油圧ショベルは、車体の移動に伴う給電ケーブルの捻じれを防止するために、車体に搭載されたスリップリングに給電ケーブルを接続している。
【先行技術文献】
【特許文献】
【0003】
特許第5937534号公報
【発明の概要】
【発明が解決しようとする課題】
【0004】
しかしながら、スリップリングの回転中心に向かう向きの外力が給電ケーブルに負荷されると、スリップリングが回転せずに、給電ケーブルに大きな荷重が作用する可能性がある。
【0005】
本発明は、上記の事情に鑑みてなされたものであり、その目的は、給電ケーブルへの負荷を軽減可能な給電装置を搭載した作業機械を提供することにある。
【課題を解決するための手段】
【0006】
上記目的を達成するために、本発明は、車体と、前記車体を動作させる電力を給電ケーブルを通じて取得する給電装置とを備える作業機械において、前記給電装置は、前記車体に支持された台座と、第1方向に延びる回転軸線を中心に回転可能に前記台座に支持された筐体と、前記筐体に収容されたスリップリングと、前記スリップリングに接続された前記給電ケーブルを保護するケーブル保護ブラケットとを備え、前記ケーブル保護ブラケットは、前記給電ケーブルを支持するブラケットと、前記筐体に対して前記ブラケットを、前記第1方向に直交する第2方向に延びる回動軸線を中心に回動可能に支持するヒンジとを備え、前記ヒンジは、前記給電装置を前記第1方向から見て、前記回転軸線を通り且つ前記回動軸線に直交する仮想線から外れた位置に配置されていることを特徴とする。
【発明の効果】
【0007】
本発明によれば、給電ケーブルへの負荷を軽減することができる。なお、上記した以外の課題、構成及び効果は、以下の実施形態の説明により明らかにされる。
【図面の簡単な説明】
【0008】
油圧ショベルの側面図である。
筐体の斜視図である。
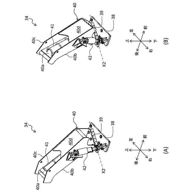
ブラケットが第1姿勢(A)及び第2姿勢(B)のときのケーブル保護ブラケットの斜視図である。
ブラケットが第1姿勢(A)及び第2姿勢(B)のときのケーブル保護ブラケットの側面図である。
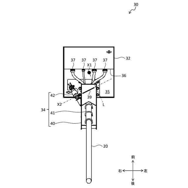
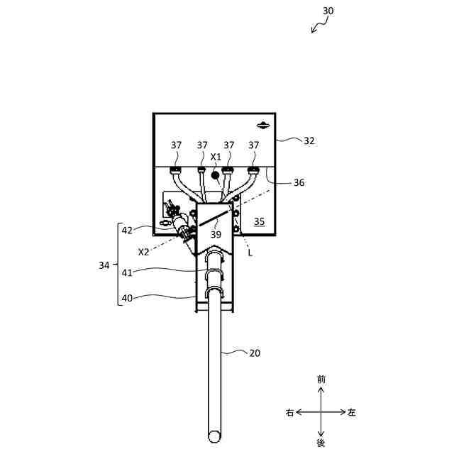
給電装置の平面図である。
給電ケーブルに負荷された外力によってブラケットが回動し且つ筐体が回転する様子を説明する図である。
【発明を実施するための形態】
【0009】
[油圧ショベル1の構成]
本発明に係る油圧ショベル1(作業機械)の実施形態について、図面を用いて説明する。本実施形態に係る油圧ショベル1は、有線の給電ケーブル20を通じて供給される電力によって動作する電動式の作業機械である。但し、作業機械の具体例は、油圧ショベル1に限定されず、ホイールローダ、ダンプトラック、クレーン車などでもよい。また、本明細書中の前後左右は、特に断らない限り、油圧ショベル1に搭乗して操作するオペレータの視点を基準としている。
【0010】
図1は、油圧ショベル1の側面図である。図1に示すように、油圧ショベル1は、下部走行体2と、下部走行体2により支持された上部旋回体3とを備える。下部走行体2及び上部旋回体3は、車体の一例である。
(【0011】以降は省略されています)
この特許をJ-PlatPat(特許庁公式サイト)で参照する
関連特許
日本車輌製造株式会社
杭打機
2日前
株式会社クボタ
作業車
1日前
エポコラム機工株式会社
地盤改良装置
6日前
日本車輌製造株式会社
建設機械
6日前
セイコー機器株式会社
親綱支柱
2日前
日立建機株式会社
作業機械
1日前
株式会社竹中工務店
構真柱
1日前
エポコラム機工株式会社
地盤改良装置及び地盤改良工法
6日前
エポコラム機工株式会社
地盤改良装置及び地盤改良工法
6日前
株式会社サンワールド
地盤改良装置
6日前
JFEシビル株式会社
ポール構築方法
2日前
アロン化成株式会社
排水口蓋および排水管通気設備
1日前
誠信GLOCAL株式会社
埋込み杭構造及び埋込み杭工法
2日前
株式会社長谷工コーポレーション
芯材入り改良土山留め壁の設計方法
2日前
株式会社三和
流動化処理土
6日前
ジャパン スチールス グループ株式会社
ケーシング立坑等の落下防止装置
6日前
株式会社ミゾタ
スクリーン搭載川表ゲートポンプ
2日前
大成建設株式会社
杭拡大部の評価方法
2日前
株式会社冨士機
流動化処理土の製造方法及び流動化処理土
1日前
大成建設株式会社
凍結管挿入用ケーシング、及び凍結管内蔵ケーシングとその設置方法
1日前
デンカ株式会社
擁壁の補強方法及び構造体
1日前
誠信GLOCAL株式会社
杭本体、杭本体の連結構造、鋼管杭、建造物の基礎との連結構造および鋼管杭の埋設方法
2日前
国立大学法人広島大学
操作支援装置、操作支援システム、操作支援方法および操作支援プログラム
6日前
日鉄エンジニアリング株式会社
鉄筋コンクリート構造、これを備えたプレキャスト鉄筋コンクリートモジュール、及び、床版
6日前
他の特許を見る