TOP
|
特許
|
意匠
|
商標
特許ウォッチ
Twitter
他の特許を見る
公開番号
2025169862
公報種別
公開特許公報(A)
公開日
2025-11-14
出願番号
2024198736
出願日
2024-11-14
発明の名称
火葬設備および排熱利用方法
出願人
株式会社宮本工業所
代理人
弁理士法人みなみ特許事務所
主分類
F23G
1/00 20060101AFI20251107BHJP(燃焼装置;燃焼方法)
要約
【課題】エネルギ効率向上のために火葬炉の排ガスの熱を蓄熱して利用するものであって、排気設備が大型化・複雑化しないような火葬設備およびその排熱利用方法を提供する。
【解決手段】遺体を火葬する火葬炉と、火葬炉から排出される排ガスが通過する排ガス路と、排ガス路の途中に設けられた蓄熱部と、排ガス路の途中であって蓄熱部より下流側に設けられた後段設備と、排ガス路の途中であって後段設備より下流側に設けられた排風機を備え、蓄熱部は、排ガスの熱を蓄熱する蓄熱体と、蓄熱体を迂回するバイパス路と、排ガスの流路を蓄熱体側とバイパス路側とに切り替え可能な切替弁と、蓄熱体に蓄熱された熱を火葬炉へ供給する予熱部を有しており、排風機は、排ガス路を通して排ガスを吸引するものであり、予熱部は、蓄熱体と熱交換する予熱気体を給気する送風機と、予熱気体を火葬炉へ供給する予熱路を有している。
【選択図】図1
特許請求の範囲
【請求項1】
遺体を火葬する火葬炉と、前記火葬炉から排出される排ガスが通過する排ガス路と、前記排ガス路の途中に設けられた蓄熱部と、前記排ガス路の途中であって前記蓄熱部より下流側に設けられた後段設備と、前記排ガス路の途中であって前記後段設備より下流側に設けられた排風機を備え、
前記蓄熱部は、前記排ガスの熱を蓄熱する蓄熱体と、前記蓄熱体を迂回するバイパス路と、前記排ガスの流路を前記蓄熱体側と前記バイパス路側とに切り替え可能な切替弁と、前記蓄熱体に蓄熱された熱を前記火葬炉へ供給する予熱部を有しており、
前記排風機は、前記排ガス路を通して前記排ガスを吸引するものであり、
前記予熱部は、前記蓄熱体と熱交換する予熱気体を給気する送風機と、前記予熱気体を前記火葬炉へ供給する予熱路を有していることを特徴とする火葬設備。
続きを表示(約 530 文字)
【請求項2】
前記蓄熱体が、筒状に配置されており、
前記蓄熱体側の前記流路は、前記蓄熱体の内周側から外周側へ通過する流路であって、前記排ガスの熱が前記蓄熱体に蓄熱されるものであり、
前記バイパス路側の前記流路は、前記蓄熱体の内周側を中心軸に沿って通過して前記バイパス路へ至る流路であることを特徴とする請求項1記載の火葬設備。
【請求項3】
前記後段設備が、前記排ガス中の粉塵を捕集するバグフィルタであることを特徴とする請求項1記載の火葬設備。
【請求項4】
請求項1、2または3記載の火葬設備を用いた排熱利用方法であって、
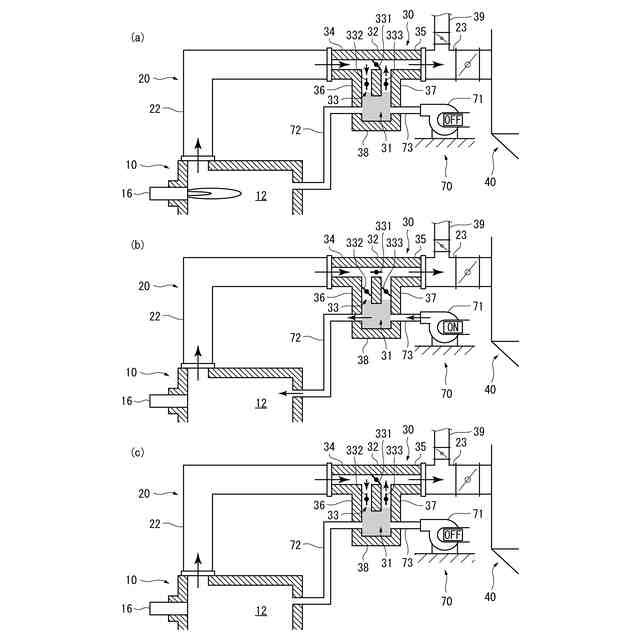
前記火葬炉の燃焼時に、前記切替弁を前記蓄熱体側に切り替え、前記蓄熱体に前記排ガスの熱を蓄熱する蓄熱過程と、
前記火葬炉の予熱時に、前記切替弁を前記バイパス路側に切り替え、前記送風機を駆動し、前記予熱路を通して前記蓄熱体に蓄熱された熱を前記火葬炉へ供給する予熱過程と、
前記火葬炉の停止時に、前記切替弁を前記蓄熱体側に切り替え、前記排風機を駆動し、前記排ガス路を通して前記蓄熱体に蓄熱された熱を前記後段設備へ供給する後段利用過程を有することを特徴とする排熱利用方法。
発明の詳細な説明
【技術分野】
【0001】
本発明は、火葬炉の排ガスの熱を蓄熱して利用する火葬設備およびその排熱利用方法に関する。
続きを表示(約 1,400 文字)
【背景技術】
【0002】
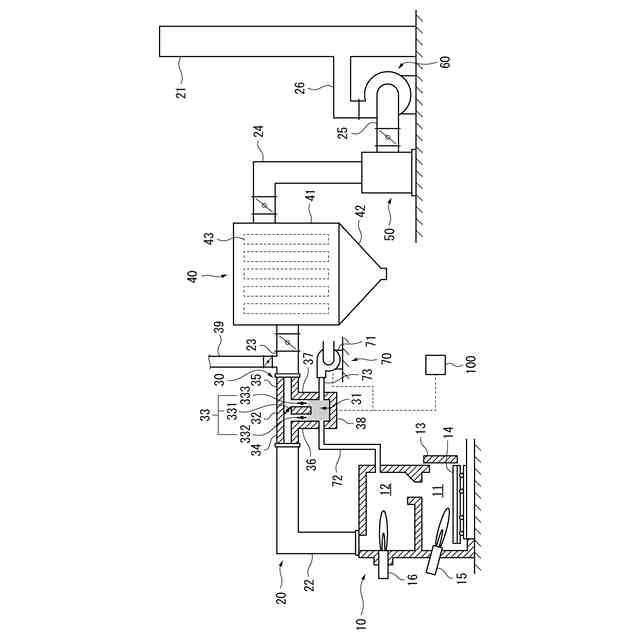
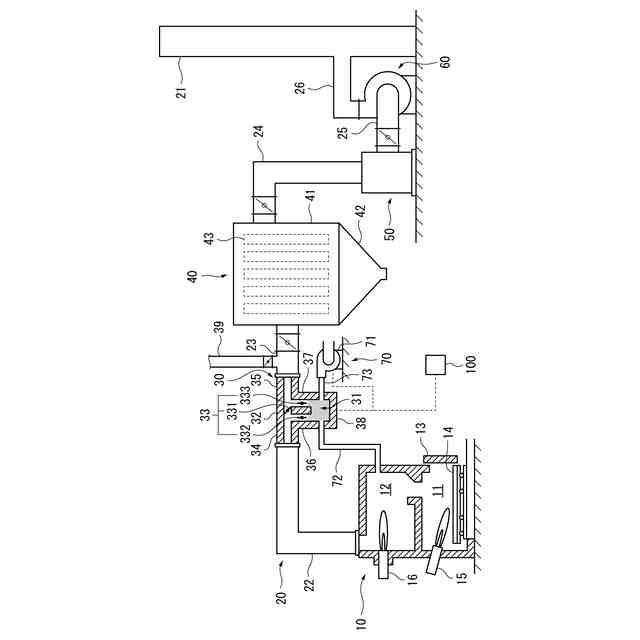
従来、特許文献1に示すように、火葬炉の燃焼温度は800℃以上であり、火葬炉から発生する排ガスは200℃以下まで冷却されたうえで大気に放出されていた。冷却の方式には、排ガスに外気を流入させる直接冷却方式と、排ガスと水などの冷却媒体との間で熱交換を行わせる熱交換冷却方式があった。
【先行技術文献】
【特許文献】
【0003】
特開2002-48331号公報
【発明の概要】
【発明が解決しようとする課題】
【0004】
しかしながら、このように高温の排ガスを冷却して放出するだけの方式は、エネルギ効率の観点から問題であった。また、直接冷却方式は、排ガス量が増大して排気設備が大型化することが問題であり、熱交換冷却方式は、排気設備の構造が複雑化することが問題であった。
【0005】
本発明は、このような事情を鑑みたものであり、エネルギ効率向上のために火葬炉の排ガスの熱を蓄熱して利用するものであって、排気設備が大型化・複雑化しないような火葬設備およびその排熱利用方法を提供することを目的とする。
【課題を解決するための手段】
【0006】
本発明の火葬設備は、遺体を火葬する火葬炉と、前記火葬炉から排出される排ガスが通過する排ガス路と、前記排ガス路の途中に設けられた蓄熱部と、前記排ガス路の途中であって前記蓄熱部より下流側に設けられた後段設備と、前記排ガス路の途中であって前記後段設備より下流側に設けられた排風機を備え、前記蓄熱部は、前記排ガスの熱を蓄熱する蓄熱体と、前記蓄熱体を迂回するバイパス路と、前記排ガスの流路を前記蓄熱体側と前記バイパス路側とに切り替え可能な切替弁と、前記蓄熱体に蓄熱された熱を前記火葬炉へ供給する予熱部を有しており、前記排風機は、前記排ガス路を通して前記排ガスを吸引するものであり、前記予熱部は、前記蓄熱体と熱交換する予熱気体を給気する送風機と、前記予熱気体を前記火葬炉へ供給する予熱路を有していることを特徴とする。予熱部は、蓄熱体に給気する送風機と、蓄熱体と火葬炉を接続する予熱路を有しているものを含む。予熱部は、蓄熱体と熱交換する予熱気体を給気する送風機と、予熱気体が通過する流路である、送風機に接続される供給路、供給路に接続され蓄熱体と接する熱交換路および熱交換路と火葬炉を接続する予熱路を有しているものを含む。
【0007】
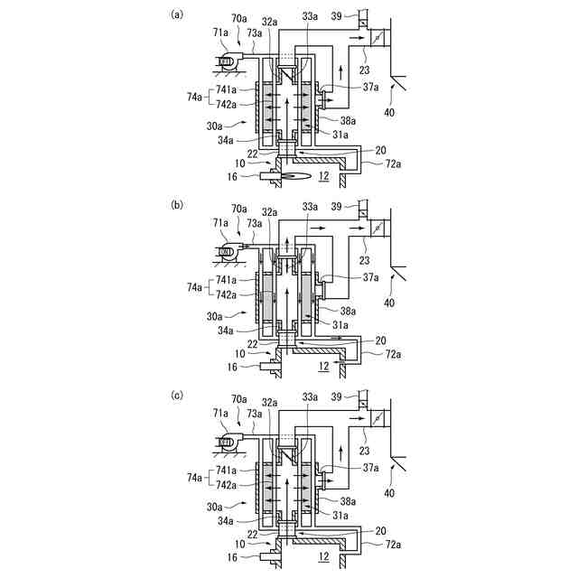
また、本発明の火葬設備は、前記蓄熱体が、筒状に配置されており、前記蓄熱体側の前記流路は、前記蓄熱体の内周側から外周側へ通過する流路であって、前記排ガスの熱が前記蓄熱体に蓄熱されるものであり、前記バイパス路側の前記流路は、前記蓄熱体の内周側を中心軸に沿って通過して前記バイパス路へ至る流路であるものであってもよい。
【0008】
また、本発明の火葬設備は、前記後段設備が、前記排ガス中の粉塵を捕集するバグフィルタであるものであってもよい。
【0009】
また、後段設備は、排ガスに含まれる有害物質を除去するための触媒装置であってもよい。
【0010】
また、後段設備は、熱交換器であってもよい。熱交換器において排ガスから移動した熱の供給先は、たとえば暖房設備や給湯設備であってよい。
(【0011】以降は省略されています)
この特許をJ-PlatPat(特許庁公式サイト)で参照する
関連特許
株式会社宮本工業所
火葬炉
2日前
株式会社宮本工業所
火葬設備および排熱利用方法
22日前
個人
固形燃料ストーブ
29日前
個人
煙突煤払い掃除機
4か月前
個人
燃焼炉の操業方法
3か月前
個人
ウッドガスストーブ
2か月前
個人
形見の製造方法
2か月前
コーキ株式会社
煙突
2か月前
株式会社トヨトミ
石油燃焼器
2か月前
株式会社豊田自動織機
耐熱部材
2か月前
株式会社パロマ
燃焼装置
4か月前
タイム技研株式会社
流体混合装置
2日前
株式会社トヨトミ
固体燃料燃焼器
6か月前
株式会社オメガ
熱風発生装置
6か月前
株式会社サイトウ工研
焚き火台
1か月前
三浦工業株式会社
ボイラ
5か月前
個人
有機物酸化分解資源化装置
16日前
株式会社フクハラ
充填物処理方法
5か月前
個人
回転キルンを利用した燻炭製造方法
5か月前
東京パイプ株式会社
着火器具
4か月前
株式会社タクマ
付着物除去システム
5か月前
リンナイ株式会社
燃焼装置
5か月前
大陽日酸株式会社
バーナ
6か月前
三浦工業株式会社
燃焼システム
1か月前
大陽日酸株式会社
バーナ
6か月前
大陽日酸株式会社
バーナ
6か月前
山形化成工業株式会社
手持ち式着火用具
3か月前
大阪瓦斯株式会社
燃焼装置
1か月前
三浦工業株式会社
水素燃焼ボイラ
2か月前
株式会社アドバンテック
燃焼装置
2か月前
株式会社アドバンテック
燃焼装置
2か月前
リンナイ株式会社
予混合装置
8か月前
株式会社アドバンテック
燃焼装置
2か月前
三菱重工業株式会社
清掃装置
2か月前
株式会社島川製作所
有害成分加熱浄化装置
8日前
リンナイ株式会社
ガスマニホールド
8日前
続きを見る
他の特許を見る