TOP
|
特許
|
意匠
|
商標
特許ウォッチ
Twitter
他の特許を見る
10個以上の画像は省略されています。
公開番号
2025153958
公報種別
公開特許公報(A)
公開日
2025-10-10
出願番号
2024056698
出願日
2024-03-29
発明の名称
液体吐出ヘッド及び液体吐出装置
出願人
キヤノン株式会社
代理人
弁理士法人谷・阿部特許事務所
主分類
B41J
2/175 20060101AFI20251002BHJP(印刷;線画機;タイプライター;スタンプ)
要約
【課題】液体吐出ヘッド及び液体吐出装置を小型化する。
【解決手段】液体を吐出するための吐出口と、吐出口から液体を吐出するためのエネルギーを発生するエネルギー発生素子が設けられた圧力室と、圧力室の一端と流体連通し、圧力室に供給される液体を貯留する液体貯留室と、液体貯留室と気体透過膜を介して隣接し、かつ、その内部を減圧可能に構成された減圧室と、液体貯留室を外部と連通させるための第1の開口と、減圧室を外部と連通させるための第2の開口と、を備え、第1の開口は第2の開口よりも鉛直方向において下方に位置する。
【選択図】図56
特許請求の範囲
【請求項1】
液体を吐出するための吐出口と、
前記吐出口から液体を吐出するためのエネルギーを発生するエネルギー発生素子が設けられた圧力室と、
前記圧力室の一端と流体連通し、前記圧力室に供給される液体を貯留する液体貯留室と、
前記液体貯留室と気体透過膜を介して隣接し、かつ、その内部を減圧可能に構成された減圧室と、
前記液体貯留室を外部と連通させるための第1の開口と、
前記減圧室を外部と連通させるための第2の開口と、
を備え、
前記第1の開口は前記第2の開口よりも鉛直方向において下方に位置する、
液体吐出ヘッド。
続きを表示(約 860 文字)
【請求項2】
前記液体貯留室が第1の液体貯留室であり、前記圧力室の他端と流体連通する第2の液体貯留室を有し、前記第2の液体貯留室から前記第1の液体貯留室に液体が循環可能に構成された請求項1に記載の液体吐出ヘッド。
【請求項3】
前記第1の液体貯留室及び前記第2の液体貯留室とそれぞれ接続し、前記第2の液体貯留室の内部の液体を前記第1の液体貯留室に流入させることが可能なポンプを有する請求項2に記載の液体吐出ヘッド。
【請求項4】
前記第1の液体貯留室と前記ポンプとが、第3の流路を介して接続し、前記第2の液体貯留室と前記ポンプとが、第4の流路を介して接続し、
前記第2の液体貯留室において、前記第4の流路が接続する位置が、前記気体透過膜に対して鉛直方向において下方に設けられている請求項3に記載の液体吐出ヘッド。
【請求項5】
前記圧力室と前記第1の液体貯留室とが第1の流路を介して接続し、前記圧力室と前記第2の液体貯留室とが第2の流路を介して接続する請求項2に記載の液体吐出ヘッド。
【請求項6】
前記第2の液体貯留室が、前記第2の流路内の液体の圧力を調整する第2の圧力調整手段を有する請求項5に記載の液体吐出ヘッド。
【請求項7】
前記第1の液体貯留室が、前記第1の流路内の液体の圧力を調整する第1の圧力調整手段を有する請求項5に記載の液体吐出ヘッド。
【請求項8】
前記第1の液体貯留室と前記第2の液体貯留室とを、前記圧力室を介さずに接続するバイパス流路を有する請求項2に記載の液体吐出ヘッド。
【請求項9】
前記減圧室が、鉛直方向において、前記液体貯留室の上部に設けられている請求項1に記載の液体吐出ヘッド。
【請求項10】
前記減圧室が、液体吐出ヘッドの外部に設けられた減圧手段によって減圧される請求項1に記載の液体吐出ヘッド。
(【請求項11】以降は省略されています)
発明の詳細な説明
【技術分野】
【0001】
本開示は、液体吐出ヘッド及び液体吐出ヘッドを備えた液体吐出装置に関する。
続きを表示(約 3,200 文字)
【背景技術】
【0002】
液体吐出装置において、タンクやヘッドの交換時などに泡が混入することがある。この泡が液体吐出ヘッドの圧力室に侵入すると、インクなどの液体吐出のための圧力が十分に得られず液体の吐出性能に影響が生じ得る。また、泡が液体吐出ヘッドの流路中に残った場合、液体吐出装置の外部環境の変化によっては泡が膨張し、液体が漏れることなども考えられる。したがって、液体吐出装置及び液体吐出ヘッドの使用安定性を高めるには、液体吐出ヘッドの内部に侵入した泡を外部に排出できるような構成とすることが望ましい。特許文献1には、インク流路の途中に、液体に混入した気体(泡)を捕捉可能なフィルタ室、及び、透過区画壁を介して隣接する気体回収空部を設けたプリンタが開示されている。このプリンタにおいては、気体回収空部内の圧力をフィルタ室内の圧力に比較して低圧にすることで、圧力差によりフィルタ室内の気体を、透過区画壁を透過して気体回収空部に回収する。
【先行技術文献】
【特許文献】
【0003】
特開2009-51123号公報
【発明の概要】
【発明が解決しようとする課題】
【0004】
しかしながら、特許文献1に記載のヘッドユニットはチューブ這い回しの観点から吐出部に対しサブタンクが走査方向に大きくせり出し、大型のユニットになっている。排気用チューブと各色インクチューブのヘッドユニットへの接続が複数個所になっており、ヘッドユニットが大型化してしまう。
【0005】
本開示は、液体吐出ヘッド及び液体吐出装置の小型化を目的とする。
【課題を解決するための手段】
【0006】
本開示の一実施形態は、液体を吐出するための吐出口と、前記吐出口から液体を吐出するためのエネルギーを発生するエネルギー発生素子が設けられた圧力室と、前記圧力室の一端と流体連通し、前記圧力室に供給される液体を貯留する液体貯留室と、前記液体貯留室と気体透過膜を介して隣接し、かつ、その内部を減圧可能に構成された減圧室と、前記液体貯留室を外部と連通させるための第1の開口と、前記減圧室を外部と連通させるための第2の開口と、を備え、前記第1の開口は前記第2の開口よりも鉛直方向において下方に位置する、液体吐出ヘッドである。
【発明の効果】
【0007】
本開示によれば、液体吐出ヘッド及び液体吐出装置の小型化することができる。
【図面の簡単な説明】
【0008】
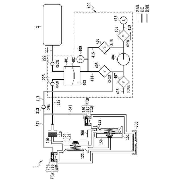
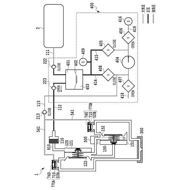
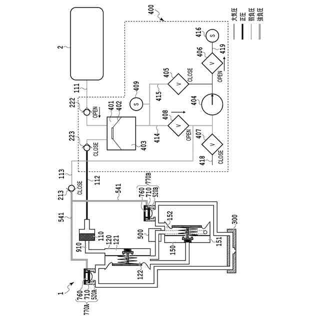
液体吐出装置を説明する図である。
インク供給部の流路を示す模式図である。
圧力室加圧動作を説明する模式図である。
加圧維持動作を説明する模式図である。
インク補給動作を説明する模式図である。
泡抜き減圧動作を説明する模式図である。
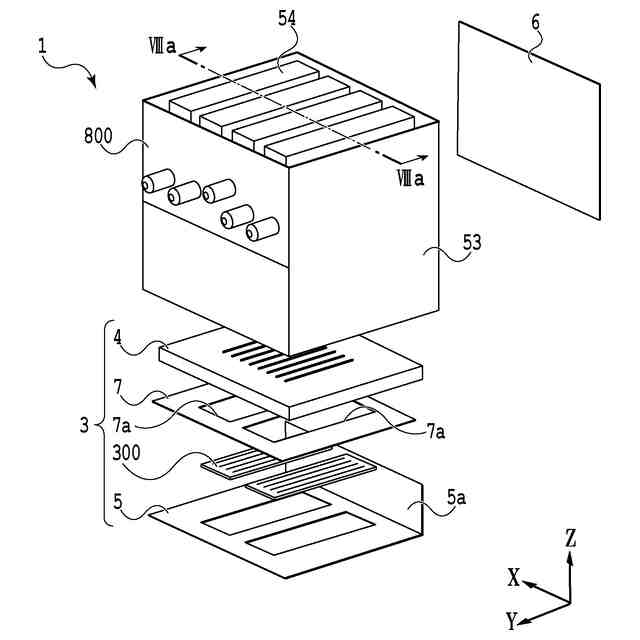
液体吐出ヘッドの分解斜視図である。
液体吐出ヘッド及び吐出モジュールの断面図である。
循環ユニットの外観概略図である。
循環経路を示す縦断面図である。
循環経路を模式的に示すブロック図である。
圧力調整手段の例を示す断面図である。
循環ポンプの外観斜視図である。
図13(a)に示した循環ポンプのXIV-XIV線断面図である。
液体吐出ヘッド内のインクの流れを説明する図である。
吐出ユニットにおける循環経路を示した模式図である。
開口プレートを示した図である。
吐出素子基板を示した図である。
吐出ユニットのインク流れを示した断面図である。
吐出口の近傍を示した断面図である。
吐出口の近傍の比較例を示した断面図である。
吐出素子基板の比較例を示した図である。
液体吐出ヘッドの流路構成を示した図である。
吐出口付近におけるインクの逆流を模式的に示す図である。
吐出モジュール内のインク供給を説明する図である。
液体吐出装置の本体部と液体吐出ヘッドとの接続状態を示す概略図である。
泡抜きユニットの概略図である。
泡抜きユニットの変形例を示す断面図である。
変形抑制部材の変形例を示す断面図である。
変形抑制部材の変形例を示す概略図である。
初期充填及び泡抜きユニットの動作を示す模式図である。
インク経路の第1構成例を模式的に示す図である。
循環経路の第1変形例を模式的に示す図である。
加熱式循環ポンプの近傍を模式的に示す図である。
循環経路の第1変形例を模式的に示す図である。
循環経路の第2変形例を模式的に示す図である。
循環経路の第2変形例を模式的に示す図である。
循環経路の第3変形例を模式的に示す図である。
循環経路の第3変形例を模式的に示す図である。
インク経路の第2構成例を模式的に示す図である。
循環経路の第4変形例を模式的に示す図である。
循環経路の第4変形例を模式的に示す図である。
循環経路の第5変形例を模式的に示す図である。
循環経路の第5変形例を模式的に示す図である。
循環経路の第6変形例を模式的に示す図である。
循環経路の第6変形例を模式的に示す図である。
循環経路の他の変形例を模式的に示すブロック図である。
循環経路の他の変形例を模式的に示すブロック図である。
循環経路の他の変形例を模式的に示すブロック図である。
4色印刷に対応した構成例を示す図である。
液体吐出ヘッドの斜視図である。
液体吐出ヘッドとこれから分離されたヘッド側接続部材を示す斜視図である。
ヘッド側接続部材の斜視図である
本体側接続部材の斜視図である。
循環ユニットの側面を示す側面図である。
本実施形態による液体吐出ヘッドとこれから分離したヘッド側接続部材を示す断面図である。
参考例としての液体吐出ヘッドとこれから分離したヘッド側接続部材を示す断面図である。
【発明を実施するための形態】
【0009】
以下、添付図面を参照して本開示の好適な実施の形態を詳しく説明する。尚、以下の実施の形態は本開示事項を限定するものでなく、また本実施の形態で説明されている特徴の組み合わせすべてが本開示の解決手段に必須のものとは限らない。尚、同一の構成要素には同一の参照番号を付す。本実施形態では、液体を吐出する吐出素子として、電熱変換素子により気泡を発生させて液体を吐出するサーマル方式を採用した例を用いて説明するが、これに限られない。圧電素子(ピエゾ)を用いて液体を吐出する吐出方式、又は、他の吐出方式が採用された液体吐出ヘッドにも適用することができる。さらに、以下に説明するポンプ及び圧力調整手段等も、実施形態及び図面に記載されている構成自体に限定されるものではない。以下の説明では、まず、本開示の基本的構成を述べ、その後、本開示の特徴部について説明を行う。
【0010】
<液体吐出装置>
図1は、液体吐出装置を説明するための図であり、液体吐出装置の液体吐出ヘッド及びその周辺の拡大図である。まず、本実施形態における液体吐出装置50の概略構成を、図1を参照しつつ説明する。図1(a)は、液体吐出ヘッド1を搭載可能な液体吐出装置を模式的に示す斜視図である。本実施形態の液体吐出装置50は、液体吐出ヘッド1を走査しつつ液体としてのインクを吐出して記録媒体Pへの記録を行うシリアル型のインクジェット記録装置を構成している。
(【0011】以降は省略されています)
この特許をJ-PlatPat(特許庁公式サイト)で参照する
関連特許
キヤノン株式会社
現像容器
1日前
キヤノン株式会社
撮影装置
1日前
キヤノン株式会社
現像装置
1日前
キヤノン株式会社
現像容器
1日前
キヤノン株式会社
定着装置
2日前
キヤノン株式会社
現像装置
1日前
キヤノン株式会社
記録装置
1日前
キヤノン株式会社
カートリッジ
1日前
キヤノン株式会社
情報処理装置
1日前
キヤノン株式会社
画像形成装置
1日前
キヤノン株式会社
画像処理装置
1日前
キヤノン株式会社
画像形成装置
2日前
キヤノン株式会社
画像形成装置
2日前
キヤノン株式会社
画像形成装置
1日前
キヤノン株式会社
画像形成装置
1日前
キヤノン株式会社
画像形成装置
2日前
キヤノン株式会社
画像形成装置
1日前
キヤノン株式会社
カートリッジ
1日前
キヤノン株式会社
振動型駆動装置
1日前
キヤノン株式会社
振動型駆動装置
1日前
キヤノン株式会社
コネクタ実装基板
2日前
キヤノン株式会社
光学素子および機器
2日前
キヤノン株式会社
無線電力伝送システム
2日前
キヤノン株式会社
インクジェット記録装置
1日前
キヤノン株式会社
インクジェット記録装置
1日前
キヤノン株式会社
インクジェット記録装置
2日前
キヤノン株式会社
レンズ装置および撮像装置
2日前
キヤノン株式会社
レンズ装置および撮像装置
2日前
キヤノン株式会社
露光ヘッド及び画像形成装置
1日前
キヤノン株式会社
ズームレンズおよび撮像装置
2日前
キヤノン株式会社
現像装置、及びカートリッジ
1日前
キヤノン株式会社
読取装置及び情報提供システム
1日前
キヤノン株式会社
カートリッジ及び画像形成装置
1日前
長浜キヤノン株式会社
搬送車およびその制御方法
2日前
キヤノン株式会社
表示制御装置及びその制御方法
2日前
キヤノン株式会社
液体吐出ヘッド及び液体吐出装置
1日前
続きを見る
他の特許を見る