TOP
|
特許
|
意匠
|
商標
特許ウォッチ
Twitter
他の特許を見る
10個以上の画像は省略されています。
公開番号
2025122942
公報種別
公開特許公報(A)
公開日
2025-08-22
出願番号
2024018701
出願日
2024-02-09
発明の名称
アンモニア燃焼装置、及び、アンモニア燃焼方法
出願人
東京瓦斯株式会社
,
株式会社ナリタテクノ
代理人
弁理士法人太陽国際特許事務所
主分類
F23Q
9/00 20060101AFI20250815BHJP(燃焼装置;燃焼方法)
要約
【課題】アンモニアを用いて、安定した点火を行う。
【解決手段】メイン流路22からアンモニアを含む燃料ガスが供給され、燃料ガスを燃焼させるメインバーナ30と、アンモニアの一部を水素と窒素に分解した改質率40%以上の改質アンモニアガスを生成する改質部20と、改質部20から改質アンモニアガスが供給され、メインバーナ30での燃焼用の点火を行うパイロット部と、を備えている。
【選択図】図1
特許請求の範囲
【請求項1】
メイン流路からアンモニアを含む燃料ガスが供給され、前記燃料ガスを燃焼させるメインバーナと、
アンモニアの一部を水素と窒素に分解した改質率40%以上の改質アンモニアガスを生成する改質部と、
前記改質部から前記改質アンモニアガスが供給され、前記メインバーナでの燃焼用の点火を行うパイロット部と、
を備えた、アンモニア燃焼装置。
続きを表示(約 910 文字)
【請求項2】
前記改質アンモニアガスは、前記改質率50%未満である、請求項1に記載のアンモニア燃焼装置。
【請求項3】
前記メインバーナの燃焼炎が保持される燃焼炉内の温度が750℃以上で、前記メイン流路から前記メインバーナへの前記燃料ガスの供給を開始するようにメインバルブを制御する制御部、を備えた、請求項1に記載のアンモニア燃焼装置。
【請求項4】
前記制御部は、前記メイン流路から前記メインバーナへの前記燃料ガスの供給開始後、前記改質部で改質された改質率40%未満の改質アンモニアガスが前記メイン流路へ燃料ガスとして供給されるように、前記改質部での改質率を制御する、請求項3に記載のアンモニア燃焼装置。
【請求項5】
前記制御部は、前記メインバーナへの前記燃料ガスの供給開始後、前記改質部を経由しないアンモニアガスが前記メイン流路へ燃料ガスとして供給されるようにバルブを制御する、請求項3に記載のアンモニア燃焼装置。
【請求項6】
アンモニアの一部を水素と窒素に改質して改質率40%以上の改質アンモニアガスを生成し、
前記改質アンモニアガスを用いてメインバーナでの燃焼用の点火を行う、
アンモニア燃焼方法。
【請求項7】
前記改質アンモニアガスは、前記改質率50%未満である、請求項6に記載のアンモニア燃焼方法。
【請求項8】
前記メインバーナの燃焼炎が保持される燃焼炉内の温度が750℃以上で、前記メインバーナへのメイン燃焼用の燃料ガスの供給を開始する、請求項6に記載のアンモニア燃焼方法。
【請求項9】
前記メインバーナへの前記メイン燃焼用の燃料ガスの供給開始後、前記メインバーナへ改質率40%未満の改質アンモニアガスを供給する、請求項8に記載のアンモニア燃焼方法。
【請求項10】
前記メインバーナへのメイン燃焼用の燃料ガスの供給を開始後に、非改質のアンモニアガスを前記メイン燃焼用の燃料ガスとして前記メインバーナへ供給する、請求項8に記載のアンモニア燃焼方法。
発明の詳細な説明
【技術分野】
【0001】
本願の開示する技術は、アンモニア燃焼装置、及び、アンモニア燃焼方法に関する。
続きを表示(約 1,000 文字)
【背景技術】
【0002】
近年、燃焼時にCO
2
を排出しないアンモニアの直接燃焼利用が期待されているが、アンモニアは燃焼速度が遅く(都市ガス13Aの約1/5倍)、断熱火炎温度が低い(都市ガス13Aに対して約-220℃)ため、都市ガス等の炭化水素燃料とは燃焼特性が大きく異なる。また、点火性も低いため火炎が吹き飛び易く、安定した点火性能および安定燃焼状態が得られ難い燃料である。
【0003】
このようなアンモニアを燃料として利用するために、種々の提案がなされており、特許7076930号では、アンモニアの一部を水素と窒素とに改質した改質アンモニア燃料を用いることが開示されている。
【先行技術文献】
【特許文献】
【0004】
特許7076930号
【発明の概要】
【発明が解決しようとする課題】
【0005】
しかしながら、特許文献1では、燃焼全般において改質アンモニア燃料を用いており、点火時における燃焼については記載も示唆もされていない。
【0006】
本開示は上記事実を考慮し、アンモニアを用いて、安定した点火を行うことができるアンモニア燃焼装置、アンモニア燃焼方法を得ることを目的とする。
【課題を解決するための手段】
【0007】
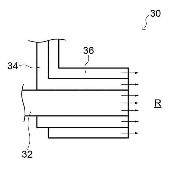
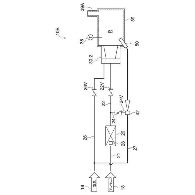
第1態様のアンモニア燃焼装置は、メイン流路からアンモニアを含む燃料ガスが供給され、前記燃料ガスを燃焼させるメインバーナと、アンモニアの一部を水素と窒素に分解した改質率40%以上の改質アンモニアガスを生成する改質部と、前記改質部から前記改質アンモニアガスが供給され、前記メインバーナでの燃焼用の点火を行うパイロット部と、を備えている。
【0008】
第1態様のアンモニア燃焼装置によれば、改質率40%以上の改質アンモニアガスを用いてメインバーナでの燃焼用の点火を行うので、安定してアンモニア含有ガスの点火を行うことができる。
【0009】
第2態様のアンモニア燃焼装置は、前記改質アンモニアガスは、前記改質率50%未満である。
【0010】
第2態様のアンモニア燃焼装置によれば、改質率50%未満の改質アンモニアガスを用いることにより、燃焼時におけるNO
X
の排出を抑制することができる。
(【0011】以降は省略されています)
この特許をJ-PlatPat(特許庁公式サイト)で参照する
関連特許
東京瓦斯株式会社
通信装置
5日前
東京瓦斯株式会社
給電システム
5日前
東京瓦斯株式会社
電力システム
1か月前
東京瓦斯株式会社
データ管理装置
12日前
東京瓦斯株式会社
水電解システム
21日前
東京瓦斯株式会社
電力供給システム
3日前
東京瓦斯株式会社
電動車両充電機器
11日前
東京瓦斯株式会社
充電量把握システム
11日前
三浦工業株式会社
燃焼装置
5日前
東京瓦斯株式会社
情報処理装置、及びプログラム
10日前
株式会社LIXIL
可燃性ガス回収装置
10日前
東京瓦斯株式会社
商品提示システム、及び商品提示プログラム
10日前
東京瓦斯株式会社
電力需給管理システム、蓄電池システムの制御方法、蓄電池システム、および外部システム
10日前
東京瓦斯株式会社
二酸化炭素還元電極用カソードガス拡散層、二酸化炭素還元電極、及び、二酸化炭素電解セル
24日前
個人
煙突煤払い掃除機
2か月前
個人
燃焼炉の操業方法
1か月前
個人
ウッドガスストーブ
12日前
個人
形見の製造方法
18日前
コーキ株式会社
煙突
1か月前
株式会社トヨトミ
石油燃焼器
6日前
株式会社豊田自動織機
耐熱部材
1か月前
株式会社パロマ
燃焼装置
3か月前
株式会社トヨトミ
固体燃料燃焼器
4か月前
株式会社オメガ
熱風発生装置
5か月前
三浦工業株式会社
ボイラ
6か月前
三浦工業株式会社
ボイラ
4か月前
株式会社サイトウ工研
焚き火台
3日前
個人
回転キルンを利用した燻炭製造方法
3か月前
株式会社フクハラ
充填物処理方法
3か月前
東京パイプ株式会社
着火器具
2か月前
株式会社タクマ
付着物除去システム
3か月前
大陽日酸株式会社
バーナ
4か月前
大陽日酸株式会社
バーナ
4か月前
大陽日酸株式会社
バーナ
5か月前
三浦工業株式会社
燃焼システム
3日前
リンナイ株式会社
燃焼装置
3か月前
続きを見る
他の特許を見る