TOP
|
特許
|
意匠
|
商標
特許ウォッチ
Twitter
他の特許を見る
公開番号
2024171779
公報種別
公開特許公報(A)
公開日
2024-12-12
出願番号
2023088985
出願日
2023-05-30
発明の名称
セルケース
出願人
トヨタ自動車株式会社
代理人
個人
主分類
H01M
10/6566 20140101AFI20241205BHJP(基本的電気素子)
要約
【課題】ケース外からの異物の吸入を抑制したセルケースを提供する。
【解決手段】電池セル10を格納することによって電池パック1を構成するセルケース20であって、電池セル10を格納しているケース本体21と、ケース本体21を形成している壁面を内外方向に貫通する孔22と、孔22を開閉するバルブ23と、を備え、バルブ23は、電池セル10と、ケース本体21の壁面と、の間に設けられた流路31に冷却風が流れて壁面より内側が負圧となることにより、ケース本体21の内外で発生する圧力差に応じて、孔22を閉状態から開状態に変更する。
【選択図】図1
特許請求の範囲
【請求項1】
電池セルを格納することによって電池パックを構成するセルケースであって、
前記電池セルを内側に格納しているケース本体と、
前記ケース本体を形成している壁面を内外方向に貫通する孔と、
前記孔を開閉するバルブと、を備え、
前記バルブは、
前記電池セルと、前記ケース本体の前記壁面と、の間に設けられた流路に冷却風が流れ、前記壁面より内側が負圧となることにより、前記ケース本体の内外で発生する圧力差に応じて、前記孔を閉状態から開状態に変更する、
セルケース。
発明の詳細な説明
【技術分野】
【0001】
本開示は、電池パックのセルケースに関する。
続きを表示(約 1,300 文字)
【背景技術】
【0002】
近年、電池セルをセルケースに格納した電池パックが利用されている。電池パックは、使用中に加熱された状態となり、温度上昇が発生する。ここで電池パックでは、温度上昇に起因して予期せぬ動作が発生することを防止するために、温度を低下させるための冷却が行われる。
【0003】
特許文献1には、冷却装置において冷却風を発生させ、発生させた冷却風をセルケース内に案内することで、電池モジュールを冷却する発明が開示されている。
【先行技術文献】
【特許文献】
【0004】
特開2018-107087号公報
【発明の概要】
【発明が解決しようとする課題】
【0005】
しかしながら、特許文献1に記載された電池パックは、ケースの下部に孔を開けた構造であって、常にこの孔から空気を吸い込む構造となっている。そのため、この電池パックでは、ケースの外からの吸気を必要としない場合であっても吸気を行うため、ケース外からケース内に異物を吸い込みやすいという問題がある。また、電池パックにおいて、ケース外からケース内に異物が吸入されることは好ましく無く、ケース外から異物が吸入されにくいセルケースが望まれていた。
【0006】
本開示は、ケース外からの異物の吸入を抑制したセルケースを提供するものである。
【課題を解決するための手段】
【0007】
本開示にかかるセルケースは、電池セルを格納することによって電池パックを構成するセルケースであって、前記電池セルを内側に格納しているケース本体と、前記ケース本体を形成している壁面を内外方向に貫通する孔と、前記孔を開閉するバルブと、を備え、前記バルブは、前記電池セルと、前記ケース本体の前記壁面と、の間に設けられた流路に冷却風が流れて前記ケース本体の前記壁面より内側が負圧となることにより、前記ケース本体の内外で発生する圧力差に応じて、前記孔を閉状態から開状態に変更する。
これにより、セルケースに設けられた孔を閉状態と開状態で切り替えることができる。
【発明の効果】
【0008】
本開示よれば、ケース外からの異物の吸入を抑制したセルケースを提供することができる。
【図面の簡単な説明】
【0009】
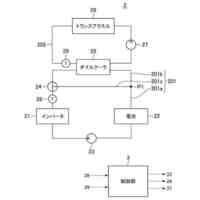
電池パックの構成例を示す側面図である。
セルケースのケース本体に設けられた孔及びバルブの一例を示す断面図である。
【発明を実施するための形態】
【0010】
実施の形態1
以下、図面を参照して本実施の形態に係るセルケースについて説明する。図1は、電池パック1の構成例を示す側方の断面図である。図1に示すように、電池パック1は、電池セル10と、セルケース20と、を備える。また、電池パック1の近傍には冷却ファン2が設けられている。なお、本実施の形態にかかる電池パック1は、車両に利用されるものとして説明する。
(【0011】以降は省略されています)
この特許をJ-PlatPat(特許庁公式サイト)で参照する
関連特許
トヨタ自動車株式会社
電池
6日前
トヨタ自動車株式会社
電池
12日前
トヨタ自動車株式会社
配管
7日前
トヨタ自動車株式会社
車両
6日前
トヨタ自動車株式会社
車両
7日前
トヨタ自動車株式会社
電動車
6日前
トヨタ自動車株式会社
ロータ
7日前
トヨタ自動車株式会社
電動車
7日前
トヨタ自動車株式会社
コネクタ
6日前
トヨタ自動車株式会社
蓄電装置
6日前
トヨタ自動車株式会社
蓄電装置
6日前
トヨタ自動車株式会社
制御装置
7日前
トヨタ自動車株式会社
制御装置
7日前
トヨタ自動車株式会社
蓄電装置
6日前
トヨタ自動車株式会社
反応容器
6日前
トヨタ自動車株式会社
制御装置
7日前
トヨタ自動車株式会社
エンジン
6日前
トヨタ自動車株式会社
学習装置
6日前
トヨタ自動車株式会社
制御装置
6日前
トヨタ自動車株式会社
蓄電セル
14日前
トヨタ自動車株式会社
監視装置
12日前
トヨタ自動車株式会社
制御装置
6日前
トヨタ自動車株式会社
製造設備
12日前
トヨタ自動車株式会社
エンジン
7日前
トヨタ自動車株式会社
判定装置
6日前
トヨタ自動車株式会社
電気自動車
6日前
トヨタ自動車株式会社
正極活物質
今日
トヨタ自動車株式会社
正極活物質
今日
トヨタ自動車株式会社
熱利用回路
今日
トヨタ自動車株式会社
車輪制御構造
6日前
トヨタ自動車株式会社
情報処理装置
6日前
トヨタ自動車株式会社
情報処理装置
今日
トヨタ自動車株式会社
情報処理方法
今日
トヨタ自動車株式会社
駐車支援装置
今日
トヨタ自動車株式会社
情報処理装置
6日前
トヨタ自動車株式会社
オイルタンク
7日前
続きを見る
他の特許を見る