TOP
|
特許
|
意匠
|
商標
特許ウォッチ
Twitter
他の特許を見る
公開番号
2025011761
公報種別
公開特許公報(A)
公開日
2025-01-24
出願番号
2023114066
出願日
2023-07-11
発明の名称
排気ガス浄化システム
出願人
株式会社クボタ
代理人
個人
,
個人
主分類
F01N
3/02 20060101AFI20250117BHJP(機械または機関一般;機関設備一般;蒸気機関)
要約
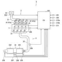
【課題】消費動力の低減を図ることが可能な排気ガス浄化システムを提供する。
【解決手段】排気ガスに含まれる二酸化炭素及び窒素酸化物の吸着が可能な吸脱着部210(吸着部)と、前記吸脱着部210へと案内される排気ガス、又は、前記吸着部の少なくとも一方を、液相の第一冷媒を用いて冷却する冷却部220と、を具備した。
【選択図】図1
特許請求の範囲
【請求項1】
排気ガスに含まれる二酸化炭素及び窒素酸化物の吸着が可能な吸着部と、
前記吸着部へと案内される排気ガス、又は、前記吸着部の少なくとも一方を、液相の第一冷媒を用いて冷却する冷却部と、
を具備する排気ガス浄化システム。
続きを表示(約 640 文字)
【請求項2】
前記冷却部は、
前記第一冷媒の熱を放熱するラジエータを具備する、
請求項1に記載の排気ガス浄化システム。
【請求項3】
前記冷却部は、
前記吸着部へと案内される排気ガスを冷却する第一冷却部を含む、
請求項1に記載の排気ガス浄化システム。
【請求項4】
前記冷却部は、
前記吸着部を冷却する第二冷却部を含む、
請求項1に記載の排気ガス浄化システム。
【請求項5】
前記冷却部は、
前記吸着部から脱着された二酸化炭素を冷却する第三冷却部を含む、
請求項1に記載の排気ガス浄化システム。
【請求項6】
相変化する第二冷媒を用いて、前記冷却部で用いられる前記第一冷媒を冷却可能な補助冷却部を具備する、
請求項1に記載の排気ガス浄化システム。
【請求項7】
尿素又は炭化水素を還元剤として用いることで、前記吸着部における窒素酸化物の還元を実行することが可能な還元部を具備する、
請求項1に記載の排気ガス浄化システム。
【請求項8】
排気ガスに含まれる二酸化炭素及び窒素酸化物の吸着が可能な吸着部と、
前記吸着部へと案内される排気ガス、前記吸着部、又は、前記吸着部から脱着された二酸化炭素の少なくとも1つを、液相の第一冷媒を用いて冷却する冷却部と、
を具備する排気ガス浄化システム。
発明の詳細な説明
【技術分野】
【0001】
本発明は、排気ガスを浄化するための排気ガス浄化システムの技術に関する。
続きを表示(約 1,000 文字)
【背景技術】
【0002】
従来、排気ガスを浄化するための排気ガス浄化システムの技術は公知となっている。例えば、特許文献1に記載の如くである。
【0003】
特許文献1には、排気ガス等の対象ガスに含まれる二酸化炭素を吸着及び脱着可能な吸脱着モジュールを具備する、二酸化炭素の分離・回収システムが記載されている。この分離・回収システムでは、吸着工程において、冷却された対象ガスを吸脱着モジュールに供給することで、対象ガスから二酸化炭素を分離して吸着材に吸着させることができる。また、脱着工程において、吸着材を吸着温度よりも高い脱着温度に加熱することで、吸着材に吸着された二酸化炭素を回収することができる。
【0004】
ここで、二酸化炭素を吸着材に吸着させる場合、対象ガスや吸脱着モジュールを所定の温度まで冷却する必要があるが、対象ガス等を冷却するためには、種々の機器(例えば、冷凍サイクルのコンプレッサー等)を作動させるための動力が必要となるため、この消費動力の低減を図ることが可能な技術が望まれている。
【先行技術文献】
【特許文献】
【0005】
特開2021-159816号公報
【発明の概要】
【発明が解決しようとする課題】
【0006】
本開示の一態様は、以上の如き状況に鑑みてなされたものであり、その解決しようとする課題は、消費動力の低減を図ることが可能な排気ガス浄化システムを提供することである。
【課題を解決するための手段】
【0007】
本発明の解決しようとする課題は以上の如くであり、次にこの課題を解決するための手段を説明する。
【0008】
本開示の一態様に係る排気ガス浄化システムは、排気ガスに含まれる二酸化炭素及び窒素酸化物の吸着が可能な吸着部と、前記吸着部へと案内される排気ガス、又は、前記吸着部の少なくとも一方を、液相の第一冷媒を用いて冷却する冷却部と、を具備する。
【0009】
また、前記冷却部は、前記第一冷媒の熱を放熱するラジエータを具備する。
【0010】
また、前記冷却部は、前記吸着部へと案内される排気ガスを冷却する第一冷却部を含む。
(【0011】以降は省略されています)
この特許をJ-PlatPat(特許庁公式サイト)で参照する
関連特許
株式会社クボタ
作業車
23日前
株式会社クボタ
作業車
25日前
株式会社クボタ
作業機
17日前
株式会社クボタ
作業車
23日前
株式会社クボタ
作業車
9日前
株式会社クボタ
農業機械
9日前
株式会社クボタ
作業車両
23日前
株式会社クボタ
作業車両
23日前
株式会社クボタ
竪型の反応炉
17日前
株式会社クボタ
作業車及び座席
1か月前
株式会社クボタ
作業支援システム
10日前
株式会社クボタ
鋳造用砂型の製造方法
17日前
株式会社クボタ
ヘッドレスト及び作業車
9日前
株式会社クボタ
有機性廃棄物の処理方法
9日前
株式会社クボタ
作業車両、作業支援システム
10日前
株式会社クボタ
鋳鋼品および鋳鋼品の製造方法
23日前
株式会社クボタ
作業支援装置、作業支援システム
10日前
株式会社クボタ
粘度測定方法および粘度測定装置
2日前
株式会社クボタ
浄水処理方法および原水評価方法
9日前
株式会社クボタ
電動作業車両のバッテリ管理システム
23日前
株式会社クボタ
作業支援装置、作業支援システム、ルート生成方法
10日前
株式会社クボタ
ルート生成装置、作業支援システム、ルート生成方法
10日前
株式会社クボタ
作業機
9日前
株式会社クボタ
移植機
9日前
株式会社クボタ
収穫機
9日前
株式会社クボタ
コンバイン
1か月前
株式会社クボタケミックス
脚部継手および排水配管構造
1か月前
株式会社クボタ
管路図作成支援装置、管路図作成支援方法、管路図作成支援用プログラム及び管路図作成支援システム
2日前
株式会社長谷工コーポレーション
木造中空床を貫通する樹脂製配管の防火区画構造および防火スリーブ
9日前
株式会社長谷工コーポレーション
木造中空床を貫通する樹脂製排水集合管の防火区画構造および防火スリーブ
9日前
株式会社三五
排気浄化装置
2日前
株式会社豊田自動織機
エンジン式産業車両
1か月前
株式会社SUBARU
排気浄化装置
9日前
スズキ株式会社
内燃機関の制御装置
9日前
トヨタ自動車株式会社
計測システム
1か月前
トヨタ自動車株式会社
エンジン
17日前
続きを見る
他の特許を見る