TOP
|
特許
|
意匠
|
商標
特許ウォッチ
Twitter
他の特許を見る
公開番号
2025150963
公報種別
公開特許公報(A)
公開日
2025-10-09
出願番号
2024052140
出願日
2024-03-27
発明の名称
水処理装置
出願人
パナソニックIPマネジメント株式会社
代理人
個人
,
個人
,
個人
主分類
C02F
1/461 20230101AFI20251002BHJP(水,廃水,下水または汚泥の処理)
要約
【課題】電解槽の電極から導電率センサーの電極への電流の回り込みを抑制する水処理装置を提供する。
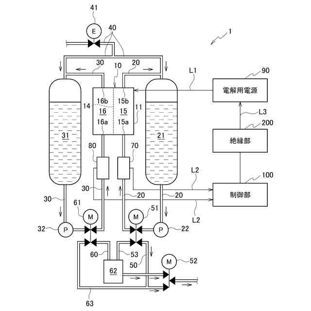
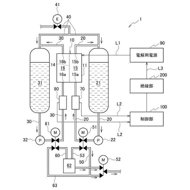
【解決手段】水処理装置1は、陽極を備える陽極室15と、陰極を備える陰極室16と、陽極室15と陰極室16とを仕切り、イオンを透過可能な膜とを備え、被処理水から酸性水とアルカリ性水とを生成する電解槽10を備える。また、水処理装置1は、陽極室15に流通する水の導電率を測定する第1の導電率測定部70と、陰極室16に流通する水の導電率を測定する第2の導電率測定部80と、を備える。また、水処理装置1は、導電率に基づいて陽極及び陰極に印加する電圧を制御する制御部100と、制御部100からの制御により、電解槽10の陽極及び陰極に電圧を印加する電解用電源90と、を備える。さらに、水処理装置1は、電解用電源90と、第1の導電率測定部70及び第2の導電率測定部80と、を絶縁させるための絶縁部200と、を備える。
【選択図】図1
特許請求の範囲
【請求項1】
被処理水から金属イオンを除去して、処理水を生成する水処理装置であって、
陽極を備える陽極室と、陰極を備える陰極室と、前記陽極室と前記陰極室とを仕切り、イオンを透過可能な膜とを備え、電気分解により前記被処理水から酸性水とアルカリ性水とを生成する電解槽と、
前記陽極室に流通する水の導電率を測定する第1の導電率測定部と、
前記陰極室に流通する水の導電率を測定する第2の導電率測定部と、
前記導電率に基づいて前記陽極及び前記陰極に印加する電圧を制御する制御部と、
前記制御部からの制御により、前記電解槽の前記陽極及び前記陰極に前記電圧を印加する電解用電源と、
前記電解用電源と、前記第1の導電率測定部及び前記第2の導電率測定部と、を絶縁させるための絶縁部と、
を備える水処理装置。
続きを表示(約 370 文字)
【請求項2】
前記絶縁部は、前記制御部と、前記電解用電源との間であって、前記制御部と、前記電解用電源とに接続された電源用信号線及び電源用GND線を絶縁させる位置に設けられた請求項1に記載の水処理装置。
【請求項3】
前記絶縁部は、前記制御部と、前記第1の導電率測定部及び前記第2の導電率測定部と、との間であって、前記制御部と、前記第1の導電率測定部及び前記第2の導電率測定部と、と接続された導電率センサー用信号線及び導電率センサー用GND線を絶縁させる位置に設けられた請求項1に記載の水処理装置。
【請求項4】
前記絶縁部は、フォトカプラによって構成される請求項1に記載の水処理装置。
【請求項5】
前記絶縁部は、アナログ信号用アイソレータによって構成される請求項1に記載の水処理装置。
発明の詳細な説明
【技術分野】
【0001】
本発明は、水処理装置に関する。
続きを表示(約 1,900 文字)
【背景技術】
【0002】
従来、被処理水から脱イオン水を生成する装置が提案されている。特許文献1には、脱陽イオン水の導電率を測定する導電率計と、電気式脱陽イオン装置と制御部とを備える導電率の測定システムが開示されている。特許文献1に開示された測定システムは、制御部が電気式脱陽イオン装置の電源を制御することで、陽イオンを除去し、導電率計で導電率を測定する。
【先行技術文献】
【特許文献】
【0003】
特開2019-60631号公報
【発明の概要】
【発明が解決しようとする課題】
【0004】
しかしながら、水処理装置において、電解槽の電源を制御する電源系統と、導電率を測定する導電率センサーの電源系統が電気的に接続される場合、電解槽の電極から導電率センサーの電極に対して電流の回り込みが発生する場合がある。電解槽の電極から導電率センサーの電極に対して、電流の回り込みが発生した場合、導電率センサーにおける導電率の測定に誤差が生じる場合がある。
【0005】
本発明は、このような従来技術が有する課題に鑑みてなされたものである。そして、本発明の目的は、電解槽の電極から導電率センサーの電極への電流の回り込みを抑制する水処理装置を提供することにある。
【課題を解決するための手段】
【0006】
上記課題を解決するために、本発明の態様に係る水処理装置は、被処理水から金属イオンを除去して、処理水を生成する水処理装置であって、陽極を備える陽極室と、陰極を備える陰極室と、陽極室と陰極室とを仕切り、イオンを透過可能な膜とを備え、電気分解により被処理水から酸性水とアルカリ性水とを生成する電解槽と、陽極室に流通する水の導電率を測定する第1の導電率測定部と、陰極室に流通する水の導電率を測定する第2の導電率測定部と、導電率に基づいて陽極及び陰極に印加する電圧を制御する制御部と、制御部からの制御により、電解槽の陽極及び陰極に電圧を印加する電解用電源と、電解用電源と、第1の導電率測定部及び第2の導電率測定部と、を絶縁させるための絶縁部と、を備える。
【発明の効果】
【0007】
本開示によれば、電解槽の電極から導電率センサーの電極への電流の回り込みを抑制する水処理装置を提供することができる。
【図面の簡単な説明】
【0008】
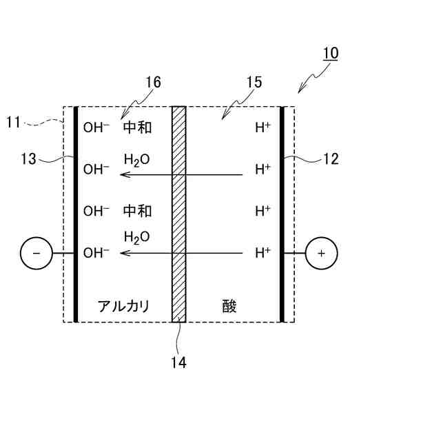
本実施形態に係る水処理装置の構成の一例を示す概略図である。
本実施形態に係る水処理装置の電解槽において、金属イオンの移動及び不溶化の状態を示す概略図である。
本実施形態に係る水処理装置の電解槽において、水素イオンの移動及び中和の状態を示す概略図である。
水に炭酸イオンが溶解している場合における、炭酸(H
2
CO
3
)、炭酸水素イオン(HCO
3
-
)及び炭酸イオン(CO
3
2-
)の存在比と、pHとの関係を示すグラフである。
本実施形態に係る水処理装置における電解制御を説明するための表である。
定電流制御のみを行った場合、定電圧制御のみを行った場合、電解制御を行った場合における、被処理水の導電率と、金属イオンのイオン移動率及び不溶化率並びに軟水化率との関係を概略的に示すグラフである。
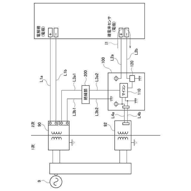
水処理装置に係る電源系統について説明するための比較図である。
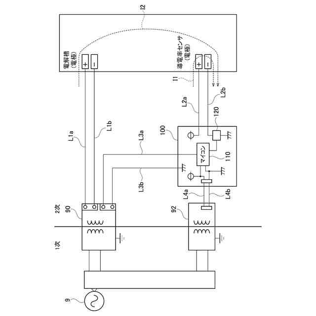
本実施形態に係る水処理装置の電源系統について説明するための図である。
【発明を実施するための形態】
【0009】
以下、図面を用いて本実施形態に係る水処理装置1について詳細に説明する。なお、図面の寸法比率は説明の都合上誇張されており、実際の比率と異なる場合がある。
【0010】
本実施形態の水処理装置1は、被処理水中から金属イオンを除去して分離することにより、被処理水中における金属イオンの濃度(硬度)を所定濃度以下まで低下させて、処理水を製造する装置である。金属イオンは、カルシウムイオン(Ca
2+
)及びマグネシウムイオン(Mg
2+
)を含む。なお、硬水及び軟水の定義としては、例えば、WHOの定義を用いてもよい。すなわち、硬度120mg/L未満を軟水と定義し、硬度120mg/L以上を硬水と定義してもよい。
(【0011】以降は省略されています)
この特許をJ-PlatPat(特許庁公式サイト)で参照する
関連特許
新・産業洗浄株式会社
曝気装置
10日前
スタンレー電気株式会社
流体除菌装置
4日前
大成建設株式会社
中和処理システムと中和処理方法
10日前
栗田工業株式会社
水処理拠点の状況診断支援システム
3日前
株式会社ジェイテクト
発酵装置
4日前
株式会社クボタ
有機性廃棄物の処理方法
10日前
株式会社大林組
汚泥処理施設及び汚泥処理方法
10日前
東ソー株式会社
ニッケルと錯生成能力を持つ化合物を含有する水溶液の浄化方法
5日前
オルガノ株式会社
電気式脱イオン水製造システム及びその運用方法
10日前
WOTA株式会社
貯留槽及び水処理システム
3日前
株式会社クボタ
浄水処理方法および原水評価方法
10日前
栗田工業株式会社
フッ化物イオン及びカチオン含有水の処理方法及び装置
5日前
株式会社タカギ
浄水カートリッジ
10日前
株式会社パーカーコーポレーション
循環水処理用水溶液
10日前
オルガノ株式会社
水処理システム
18日前
三菱ケミカルアクア・ソリューションズ株式会社
水処理方法および水処理装置
3日前
WOTA株式会社
水処理システム、水処理方法及び水処理モジュール
3日前
南京大学
標的菌叢の構築方法
10日前
大阪瓦斯株式会社
バイオガス製造装置
3日前
三菱重工業株式会社
対象成分回収システム及び対象成分回収方法
11日前
上海化工院環境工程有限公司
水相重金属除去剤浮遊キャリア及び水相重金属除去方法
3日前
他の特許を見る