TOP
|
特許
|
意匠
|
商標
特許ウォッチ
Twitter
他の特許を見る
公開番号
2025077072
公報種別
公開特許公報(A)
公開日
2025-05-19
出願番号
2023188991
出願日
2023-11-05
発明の名称
穀物選別機
出願人
個人
代理人
主分類
B07B
13/10 20060101AFI20250512BHJP(固体相互の分離;仕分け)
要約
【課題】1軒あたりの年間生産量が30kg~150kgと少ない食用エゴマ生産者がレンタルで容易に持ち運べる鞄サイズの穀物選別機を提供する。
【解決手段】 穀物に混在する夾雑物を選別して除去する為の穀物選別機の構成として、ホッパー5からの穀物吐出を回転軸方向に吐出するスクリュー23(パイプ7の内部)と、振動機能を備えた滑走面を持つシューター11,12と、シューター11,12間の空中で穀物と夾雑物を分離する空間を備える事で、広い面積と複雑な機構を用いずに穀物と夾雑物の飛距離差を利用して選別を可能にする。
【選択図】図1
特許請求の範囲
【請求項1】
穀物に混在する夾雑物を選別して除去する穀物選別機であって、ホッパー5からの穀物吐出を回転軸方向に吐出するスクリュー23と、振動機能を備えた滑走面を持つシューター11,12と、シューター11,12間の空中で穀物と夾雑物を分離する空間を備え、それにより鞄サイズの小型にする事を特徴とする穀物選別機。
続きを表示(約 120 文字)
【請求項2】
前記の穀物選別機であって、外部から内部データにアクセスする為の無線通信機能と、内部データによるシリアルナンバーと、レンタル条件に応じて機能制限を行う設定データ領域を備える事を特徴とする請求項1に記載の穀物選別機。
発明の詳細な説明
【技術分野】
【0001】
本発明は、穀物に混ざった夾雑物を除去する穀物選別機に関する。
続きを表示(約 1,500 文字)
【背景技術】
【0002】
従来の傾斜コンベアを使用した穀物選別方式では、コンベア上で球状の穀物は下に転がり、夾雑物は上に運ばれる仕組みだが、穀物と夾雑物の重なりによる誤選別を軽減する為にホッパーからの材料排出部とコンベアに広い横幅が必要な機械である(特許文献1参照)。また、他の穀物選別方式である、網の上に穀物を乗せ、網の下から上に向けて均一に送風した時の浮き上がりの違いで選別する方式でも浮き上がりの均一性を得る為に充分な一定の面積を持つ機械が知られている(特許文献2参照)。
【先行技術文献】
【特許文献】
【0003】
特許6886746号公報
特開2020-001026号公報
【発明の概要】
【発明が解決しようとする課題】
【0004】
しかしながら、穀物の中でも1軒あたりの年間生産量が30kg~150kgと少ない食用エゴマ生産者では穀物選別機を1年で僅か数日しか使わない為、鞄で容易に持ち運べるサイズの穀物選別機のレンタルが必要であり、本発明の目的は、従来の構造ではできなかった鞄サイズの穀物選別機を提供する事にある。
【0005】
また穀物選別機をレンタル事業で使用するには、レンタル時の煩雑な手続きに伴うミスを防止できなければならず、本発明の目的は、これに対応した物を提供する事にある。
【課題を解決するための手段】
【0006】
請求項1に係る発明は、穀物に混在する夾雑物を選別して除去する穀物選別機であって、ホッパー5からの穀物吐出を回転軸方向に吐出するスクリュー23と、振動機能を備えた滑走面を持つシューター11,12と、シューター11,12間の空中で穀物と夾雑物を分離する空間を備える事で鞄サイズの機構で穀物と夾雑物の飛距離差による選別を可能にする。
【0007】
請求項2に係る発明は、前記の穀物選別機が外部から内部データにアクセスする為の無線通信機能と、内部データに記憶したシリアルナンバーと、レンタル条件に応じて機能制限を行う設定データ領域を備える事で、シリアルナンバーを照合しレンタルする穀物選別機の取り違いを防ぎ、設定データに基づきレンタル期限を超過したモーターの回転を制限する事で使用不能にし返却超過を未然防止する。
【発明の効果】
【0008】
請求項1に係る発明により、鞄で持ち運べる小型化とスマートフォン用モバイルバッテリーでも作動する低消費電力化でレンタルを容易にする。また処理能力は食用エゴマ生産者には充分な1時間あたり1.3kg以上が得られる。
【0009】
請求項2に係る発明により、レンタル業者がレンタル場合、穀物選別機が内部データとして持つシリアルナンバーと印字表示を照合するので、取り違いを未然防止でき、レンタル期間を超過した穀物選別機のモーターの自動停止が可能な為、返却超過に関わる余計な業務の発生を未然防止できる上、盗難での使用も未然防止できる。
【図面の簡単な説明】
【0010】
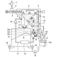
穀物選別機の全体構造を正面斜め右から見た斜投影図である。
ホッパーモジュールの穀物吐出構造を示す左斜め上からの斜視図である。
振動モジュールの構造を示す上からの平面図である。
シューターモジュールがエゴマを選別するプロセスを示す断面図である。
電装部の構成図である。
CPU内不揮発メモリーの割当表である。
穀物選別機をレンタルする仕組みの全体像である。
データアクセス権の一覧表である。
【発明を実施するための形態】
(【0011】以降は省略されています)
この特許をJ-PlatPat(特許庁公式サイト)で参照する
関連特許
日清製粉株式会社
篩
2か月前
日東精工株式会社
検査装置
3か月前
個人
ゴミ分別システム
1か月前
株式会社タケエイ
振動篩装置
2か月前
株式会社レクザム
基板アンローダ
3か月前
コネクテッドロボティクス株式会社
処理方法
1か月前
キヤノン株式会社
分別装置及び分別方法
2か月前
株式会社シンセイ
砂乾燥選別装置
2か月前
日本協同企画株式会社
果菜引継ぎ搬送装置及び果菜箱詰め装置
2か月前
株式会社 東京ウエルズ
ワーク分類装置、ワーク分類方法
1か月前
株式会社山本工作所
空気分散部材及び乾式分離装置
1か月前
アンリツ株式会社
選別装置および物品検査装置
1か月前
株式会社PFU
物体撮像装置および物体認識装置
2か月前
ウエノテックス株式会社
風力選別機および風力選別システム
3か月前
UBE三菱セメント株式会社
長尺物の篩い分け方法、焼却灰の処理方法、及び、振動篩機
1か月前
株式会社FUJI
異物除去方法
29日前
日鉄エンジニアリング株式会社
異物分離装置及び異物分離方法
今日
個人
複素環式THR-β受容体アゴニスト化合物ならびにその調製方法および使用
2か月前
リジェネックスバイオ インコーポレイテッド
完全ヒト翻訳後修飾抗体による治療剤
1か月前
他の特許を見る