TOP
|
特許
|
意匠
|
商標
特許ウォッチ
Twitter
他の特許を見る
10個以上の画像は省略されています。
公開番号
2025178040
公報種別
公開特許公報(A)
公開日
2025-12-05
出願番号
2024137509
出願日
2024-08-19
発明の名称
集塵装置
出願人
鋭澤實業股分有限公司
代理人
個人
,
個人
,
個人
主分類
B04C
5/04 20060101AFI20251128BHJP(物理的または化学的工程を行なうための遠心装置または機械)
要約
【課題】有害物質の除去効率を向上させ、生産コストを低減可能な集塵装置を提供する。
【解決手段】粒子分離部品1、気流出力部品2及び粒子捕集部品3を含む集塵装置であり、粒子分離部品の一側辺は外側に延びて第1のガス入力部11を形成し、粒子分離部品の一端は外側に延びて第1のガス出力部12を形成し、子分離部品の他端は外側に延びて異物エクスポート部13を形成し、気流出力部品の一側辺は外側に延びて気流導入部21を形成し、気流出力部品の一端は外側に延びて第2のガス出力部22を形成し、気流出力部品の他端は外側に延びて第2のガス入力部23を形成し、第2のガス出力部は第1のガス入力部に接続され、粒子捕集部品は異物エクスポート部に接続されることを特徴とする集塵装置。
【選択図】図2
特許請求の範囲
【請求項1】
少なくとも1つの粒子分離部品、少なくとも1つの気流出力部品、及び少なくとも1つの粒子捕集部品を具備する集塵装置であって、
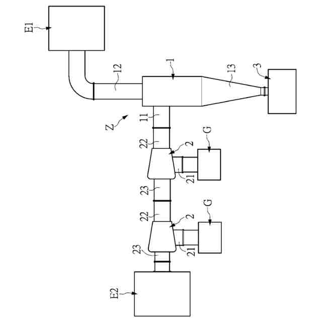
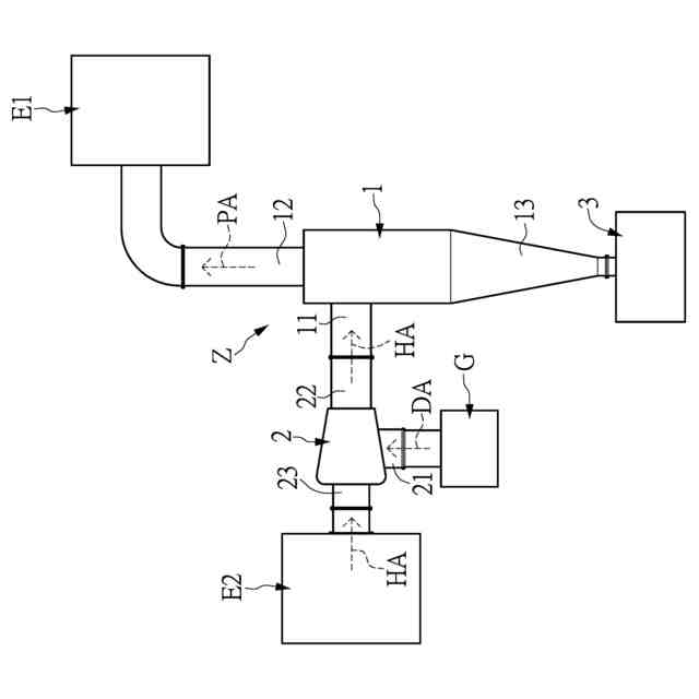
前記少なくとも1つの粒子分離部品は、本体を有し、前記少なくとも1つの粒子分離部品の前記本体の一側辺は外方に延びて第1のガス入力部を形成し、前記少なくとも1つの粒子分離部品の本体の一方端は外方に延びて第1のガス出力部を形成し、前記少なくとも1つの粒子分離部品の本体の他方端は外方に延びて異物エクスポート部を形成し、前記第1のガス出力部は第1の外部装置に接続され、前記第1のガス入力部、前記第1のガス出力部及び前記異物エクスポート部は互いに連通しており、
前記少なくとも1つの気流出力部品は、本体を有し、前記少なくとも1つの気流出力部品の前記本体の一側辺は外方に延びて気流導入部を形成し、前記少なくとも1つの気流出力部品の本体の一方端は外方に延びて第2のガス出力部を形成し、前記少なくとも1つの気流出力部品の本体の他方端は外方に延びて第2のガス入力部を形成し、前記気流導入部は外部空気源装置に接続され、前記第2のガス出力部は前記第1のガス入力部に接続され、前記第2のガス入力部は第2の外部装置に接続され、前記気流導入部、前記第2のガス出力部及び前記第2のガス入力部は互いに連通しており、
前記少なくとも1つの粒子捕集部品は、前記異物エクスポート部に接続されている
、ことを特徴とする集塵装置。
続きを表示(約 1,800 文字)
【請求項2】
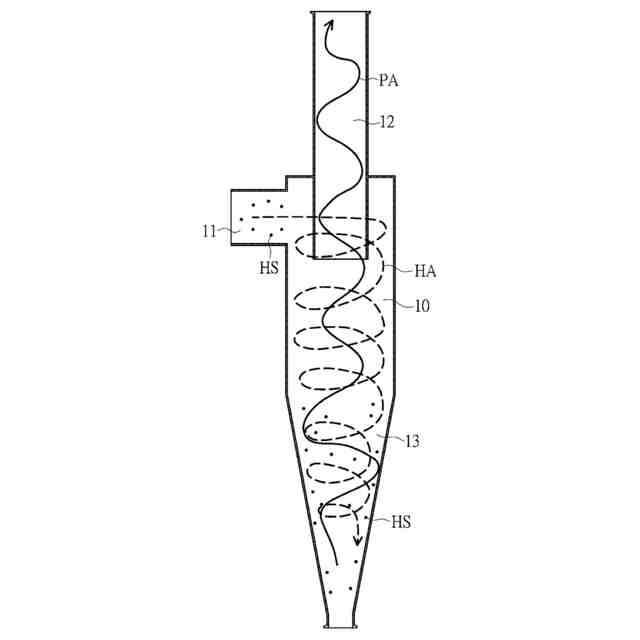
前記気流導入部が前記外部空気源装置から供給される駆動気流を受け取り、且つ前記第2のガス入力部が前記第2の外部装置から供給される有害気流を受け取ると、前記少なくとも1つの気流出力部品が前記駆動気流によって前記有害気流を前記第2のガス入力部に向かって流動させるように駆動され、前記第1のガス入力部が前記第2のガス入力部から供給される前記有害気流を受け取ると、前記第1のガス入力部が前記有害気流を前記少なくとも1つの粒子分離部品の本体内部に導入し、且つ前記有害気流を渦状に流動させるように駆動することにより、前記有害気流中の少なくとも1つの有害物質を前記有害気流から分離し、浄化気流を形成し、前記少なくとも1つの粒子分離部品が前記第1のガス入力部を介して前記浄化気流を前記第1の外部装置に送り、前記少なくとも1つの粒子分離部品が前記異物エクスポート部を介して前記有害気流から分離された前記少なくとも1つの有害物質を収集し、且つ前記少なくとも1つの有害物質を前記少なくとも1つの粒子捕集部品に送る、請求項1に記載の集塵装置。
【請求項3】
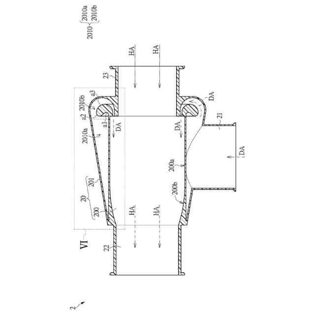
前記少なくとも1つの気流出力部品の本体はキャビティ部及びガイドイヤー部を有し、前記キャビティ部の一方端が外側に延伸して第2のガス出力部を形成し、前記キャビティ部の他方端が外側に延伸して第1のフック部を形成し、前記ガイドイヤー部は前記キャビティ部の側辺を囲み、前記ガイドイヤー部の外縁が外側に延伸して前記気流導入部を形成し、前記ガイドイヤー部の一方端が前記キャビティ部に接続され、前記ガイドイヤー部の他方端が旋回方式で前記キャビティ部に延伸して第2のフック部を形成し、且つ前記第2のフック部が外側に延伸して前記第2のガス入力部を形成し、
前記ガイドイヤー部と前記キャビティ部の間に特殊流路が界定され、前記特殊流路は前記気流導入部及び前記キャビティ部の内部と連通し、
前記特殊流路は導流エリア及び排出エリアに区画され、前記導流エリアは前記排出エリアに接続され、前記導流エリアの断面は円錐形状であり、前記排出エリアの断面はC字形状またはフック形状であり、
前記気流導入部が前記駆動気流を受け取ると、前記ガイドイヤー部が前記特殊流路を介して前記駆動気流を前記キャビティ部に導入し、前記有害気流を前記第2のガス出力部に向かって流動させるように駆動し、前記第2のガス入力部は前記有害気流を前記キャビティ部に導入して前記駆動気流と結合させ、前記有害気流の流動強度を増加させるように配置され、
前記少なくとも1つの粒子捕集部品の一方端が外側に延伸して前記異物インポート部を形成し、前記異物インポート部が前記異物エクスポート部に接続される、請求項2に記載の集塵装置。
【請求項4】
前記少なくとも1つの粒子分離部品の本体、前記第1のガス入力部及び前記第1のガス出力部は直管状であり、前記異物エクスポート部は円錐状であり、前記第1のガス入力部及び前記第1のガス出力部の直径は前記少なくとも1つの粒子分離部品の本体の直径以下であり、
前記少なくとも1つの粒子分離部品の本体の直径は所定値で定義され、前記第1のガス入力部の直径及び前記第1のガス出力部の直径は前記所定値の0.01~1倍であり、前記少なくとも1つの粒子分離部品の本体の長さ及び前記異物エクスポート部の長さは前記所定値の0.5~4倍であり、前記第1のガス出力部の長さは前記所定値の1~4.5倍であり、
前記異物エクスポート部の一方端が前記少なくとも1つの粒子分離部品の本体に接続され、前記異物エクスポート部の他方端が外側に延伸して突起接続部を形成し、前記突起接続部が前記少なくとも1つの粒子捕集部品に接続され、前記突起接続部の直径は前記所定値の0.1~0.5倍であり、前記突起接続部の長さは前記所定値の0.1~0.5倍であり、
前記第1のガス出力部の一方端が前記少なくとも1つの粒子分離部品の本体に接続され、前記第1のガス出力部の他方端が前記少なくとも1つの粒子分離部品の内部に延伸して伸び込み導出部を形成し、前記伸び込み導出部の直径は前記第1のガス出力部の直径と等しく、前記伸び込み導出部の長さは前記所定値の0.1~2.5倍である、請求項1に記載の集塵装置。
発明の詳細な説明
【技術分野】
【0001】
本発明は集塵装置に関するものであり、特に電力および水の消耗がなく、有害物質を捕捉できる集塵装置に関するものである。
続きを表示(約 2,200 文字)
【背景技術】
【0002】
ハイテク製造業の粒子粉塵廃棄処理システムにおいて、多くの廃気減量過程で微細粉塵を収集する必要がある。廃気中の微細粉塵は極めて細かい固体微粒子であり、長時間空気中に懸濁する。直径が10μmを超える粒子は粗微粒として分類され、この種の微粒子は鼻毛や鼻咽腔内の粘膜に吸着される。直径が10μm未満(PM10)の微細粉塵は懸濁粒子に属し、一旦人体に吸入されると、気管および気管支を通じて肺まで深く到達する。
【0003】
現在の半導体製造プロセス装置においては、湿式洗浄装置(Local Scrubber)を用いて微細粉塵を除去している。しかし、湿式洗浄装置はエネルギーを消費する(すなわち、電力および水の供給が必要)だけでなく、湿式洗浄装置内部の部品は多く、その構造は複雑であるため、維持費も相当な負担となる。
【発明の概要】
【発明が解決しようとする課題】
【0004】
本発明が解決しようとする技術的課題は、現有技術の欠点に対処する集塵装置を提供することである。
【課題を解決するための手段】
【0005】
上述の技術的課題を解決するために、本発明が採用する一つの技術的手段は、少なくとも1つの粒子分離部品、少なくとも1つの気流出力部品、及び少なくとも1つの粒子捕集部品を含む集塵装置を提供することである。前記少なくとも1つの粒子分離部品は本体を有し、前記少なくとも1つの粒子分離部品の本体の一側辺が外側に延びて第1のガス入力部を形成し、前記少なくとも1つの粒子分離部品の本体の一方端が外側に延びて第1のガス出力部を形成し、前記少なくとも1つの粒子分離部品の本体の他方端が外側に延びて異物エクスポート部を形成する。前記第1のガス出力部は第1の外部装置に接続され、前記第1のガス入力部、前記第1のガス出力部及び前記異物エクスポート部は互いに連通している。少なくとも1つの気流出力部品は本体を有し、前記少なくとも1つの気流出力部品における本体の一側辺が外側に延びて気流導入部を形成し、前記少なくとも1つの気流出力部品における本体の一方端が外側に延びて第2のガス出力部を形成し、前記少なくとも1つの気流出力部品の本体の他方端が外側に延びて第2のガス入力部を形成する。前記気流導入部は外部空気源装置に接続され、前記第2のガス出力部は前記第1のガス入力部に接続され、前記第2のガス入力部は第2の外部装置に接続されている。前記気流導入部、前記第2のガス出力部及び前記第2のガス入力部は互いに連通している。少なくとも1つの粒子捕集部品は前記異物エクスポート部に接続されている。
【0006】
本発明の一つの有益な効果は、本発明が提供する集塵装置が上述の技術的手段によって、有害物質の除去効率を向上させ、生産コストを低減することにある。
【0007】
発明の特徴及び技術内容がより一層分かるように、以下本発明に関する詳細な説明と添付図面を参照する。しかし、提供される添付図面は参考と説明のために提供するものに過ぎず、本発明の特許請求の範囲を制限するためのものではない。
【図面の簡単な説明】
【0008】
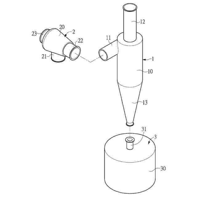
本発明にかかる第1の実施形態の集塵装置の使用状態を示す模式図である。
本発明にかかる第1の実施形態の集塵装置の分解図である。
本発明にかかる第1の実施形態の集塵装置の粒子分離部品の構造を示す模式図である。
本発明にかかる第1の実施形態の集塵装置の粒子分離部品の俯瞰図である。
本発明にかかる第1の実施形態の集塵装置の気流出力部品の断面図である。
図5のVI部分の拡大図である。
本発明にかかる第1の実施形態の集塵装置の粒子分離部品の使用状態を示す模式図である。
本発明にかかる第2の実施形態の集塵装置の構造を示す模式図である。
本発明にかかる第3の実施形態の集塵装置の構造を示す模式図である。
本発明にかかる第4の実施形態の集塵装置の構造を示す模式図である。
【発明を実施するための形態】
【0009】
以下に特定の具体的実施形態を通じて、本発明に関する「集塵装置」の実施方式を説明する。本分野の技術者は、本明細書に開示された内容から本発明の利点と効果を理解することができるであろう。本発明は他の異なる具体的実施形態によっても実施または適用され得るものであり、本明細書中の各詳細は、異なる観点および適用に基づき、本発明の趣旨を逸脱しない範囲で各種の修正および変更を加えることができる。
【0010】
ここで理解されるべきことは、本文中で「第1」、「第2」、「第3」などの術語が使用されている場合であっても、これらの術語によって各種の要素が限定されるべきではないということである。これらの術語は主に一つの要素と他の要素を区別するために用いられている。また、本文中で使用される術語「または」は、実際の状況に応じて関連する列挙された項目のいずれか一つまたは複数の組み合わせを含むものと理解されるべきである。
(【0011】以降は省略されています)
この特許をJ-PlatPat(特許庁公式サイト)で参照する
関連特許
鋭澤實業股分有限公司
集塵装置
4日前
有限会社ケイ・シン
固液分離装置
4日前
三菱化工機株式会社
遠心分離装置および分離板
2か月前
株式会社ヨシダ鉄工
サイクロン式固液分離装置及びサイクロン式固液分離装置の残渣収容排出方法
1か月前
中国科学院過程工程研究所
循環風量適応制御高効率除塵装置
4日前
ジーイーエー メカニカル イクイップメント ゲゼルシャフト ミット ベシュレンクテル ハフツング
遠心分離機及び遠心分離機を作動させる方法
21日前
株式会社プロテイン・エクスプレス
抗SARS-CoV-2単ドメイン抗体
1か月前
中外製薬株式会社
抗CD137抗原結合分子およびその使用
2か月前
他の特許を見る