TOP
|
特許
|
意匠
|
商標
特許ウォッチ
Twitter
他の特許を見る
公開番号
2025174155
公報種別
公開特許公報(A)
公開日
2025-11-28
出願番号
2024080258
出願日
2024-05-16
発明の名称
二酸化炭素回収装置
出願人
いすゞ自動車株式会社
代理人
弁理士法人鷲田国際特許事務所
主分類
B01D
53/14 20060101AFI20251120BHJP(物理的または化学的方法または装置一般)
要約
【課題】省エネルギー化の観点で、より好適な構成を有する二酸化炭素回収装置を提供すること。
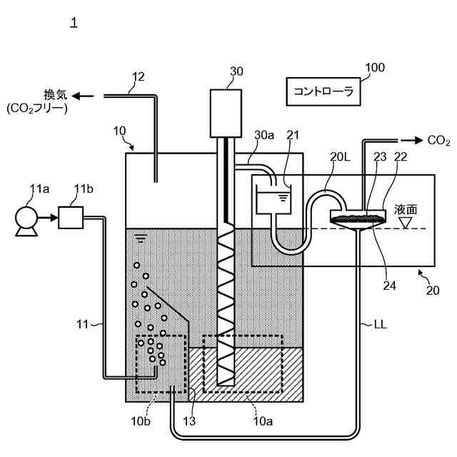
【解決手段】本開示に係る二酸化炭素回収装置1は、シクロヘキシルアミン基をもつジアミン化合物の吸収液を貯留する吸収液タンク10と、再生器20と、吸収液タンク10の底部領域から吸収液を吸い上げ、再生器20に送出する送液ポンプ30と、を備え、再生器20は、サブタンク21と、サブタンク21から送出される吸収液を導入し、当該吸収液を下部から排出する再生チャンバー22と、再生チャンバー22内に配設され、吸収液中から二酸化炭素の吸収により発生した固体析出物を捕集する捕集材23と、捕集材23を加熱するヒータ24と、を有する。
【選択図】図1
特許請求の範囲
【請求項1】
シクロヘキシルアミン基をもつジアミン化合物を吸収液として利用した二酸化炭素回収装置であって、
前記吸収液を貯留し、外部から二酸化炭素を含有する被分離ガスを導入して、前記吸収液と接触させることによって前記二酸化炭素を前記吸収液に吸収させる吸収液タンクと、
自身と前記吸収液タンクとの間で前記吸収液が還流するように配設された再生器と、
前記吸収液タンクの底部領域から前記吸収液を吸い上げ、前記再生器に送出する送液ポンプと、
を備え、
前記再生器は、
前記送液ポンプから送出される前記吸収液を一時的に貯留するサブタンクと、
自身の内部空間に前記サブタンクから送出される前記吸収液を導入し、当該吸収液を下部から排出する再生チャンバーと、
前記再生チャンバー内に配設され、前記吸収液中から前記二酸化炭素の吸収により発生した固体析出物を捕集する捕集材と、
前記捕集材を加熱し、前記固体析出物から前記二酸化炭素を放散させるヒータと、
を含んで構成される二酸化炭素回収装置。
続きを表示(約 1,000 文字)
【請求項2】
前記サブタンクは、自身の底部から前記吸収液を排出するように、前記再生チャンバーよりも上方に配設され、
前記サブタンクと前記再生チャンバーとは、吸収液導入用配管を介して接続されている
請求項1に記載の二酸化炭素回収装置。
【請求項3】
前記吸収液導入用配管は、前記吸収液を前記サブタンクの排出口から受け取り、当該排出口から前記吸収液を下方に案内する第1案内部と、前記吸収液を前記第1案内部の終端から上方に案内する第2案内部と、前記吸収液を前記第2案内部の終端から下方に案内した後、前記再生チャンバーの吸収液導入口に輸送する第3案内部と、を含んで構成される
請求項2に記載の二酸化炭素回収装置。
【請求項4】
前記吸収液導入用配管の前記第2案内部の最上部の高さ位置は、前記サブタンクの最上部の高さ位置よりも下方に位置し、且つ、前記サブタンクの最下部の高さ位置よりも上方に位置する
請求項3に記載の二酸化炭素回収装置。
【請求項5】
前記送液ポンプ及び前記ヒータの動作を制御する制御部を有し、
前記制御部は、当該二酸化炭素回収装置が運用されている際中に、前記固体析出物を捕集する第1期間と前記固体析出物を再生する第2期間とを交互に設け、前記第1期間中には、前記送液ポンプを稼働状態とし、且つ、前記ヒータを非稼働状態とし、前記第2期間中には、前記送液ポンプを非稼働状態とし、且つ、前記ヒータを稼働状態とする
請求項1に記載の二酸化炭素回収装置。
【請求項6】
前記再生チャンバーは、自身の底部が、前記吸収液タンク内の前記吸収液の液面よりも高い位置となるように配設されている
請求項1に記載の二酸化炭素回収装置。
【請求項7】
前記再生チャンバーの底部は、前記吸収液排出口の周囲から前記吸収液排出口に向かって高さが低くなる傾斜形状を呈する
請求項6に記載の二酸化炭素回収装置。
【請求項8】
前記再生チャンバーは、自身の上部に、二酸化炭素排気口を有する
請求項1に記載の二酸化炭素回収装置。
【請求項9】
前記捕集材は、ステンレスメッシュ、ステンレスウール、又はグラスウールで構成される
請求項1に記載の二酸化炭素回収装置。
【請求項10】
前記ジアミン化合物は、イソホロンジアミンである
請求項1に記載の二酸化炭素回収装置。
発明の詳細な説明
【技術分野】
【0001】
本開示は、二酸化炭素回収装置に関する。
続きを表示(約 1,800 文字)
【背景技術】
【0002】
従来、排ガスや大気中から二酸化炭素を回収する方法が各種提案されている。二酸化炭素の回収方法の一つである化学吸収法は、特徴として選択性が高いことが挙げられる。化学吸収法では、二酸化炭素吸収液(以下、単に「吸収液」と称する)が、低温で二酸化炭素と反応し、高温で二酸化炭素を放出する特性を利用して、高濃度の二酸化炭素として回収している。
【0003】
この種の二酸化炭素回収装置としては、吸収塔と再生塔とによって構成された二塔式のものが代表的である。二塔式の二酸化炭素回収装置は、典型的には、吸収塔にて排ガス中の二酸化炭素を吸収液に吸収させ、再生塔にて二酸化炭素を吸収した吸収液から二酸化炭素を放散させ、吸収液を両者間で循環させる構成となっている(例えば、特許文献1を参照)。
【0004】
従来、この種の二酸化炭素回収装置では、吸収液としてMEA(モノエタノールアミン)等が用いられており、再生塔にて二酸化炭素を再放出させる際には120度程度まで昇温する必要がある。又、MEA等の一般的な吸収液は、通常、液体の状態(即ち、後述するイソホロンジアミンとは異なり、二酸化炭素と反応しても、二酸化炭素を固体析出物として安定化させない)で二酸化炭素を吸放出することになる。そのため、吸収液を両者間で循環させる際には、大量の吸収液を圧送し、且つ、その間に熱交換を行わせ、吸収液の大幅な温度調整を行う必要がある。
【0005】
それ故、従来技術に係る二酸化炭素回収装置では、吸収塔と再生塔は同等程度の大きさとなり、設備も大がかりなものとなってしまう。又、吸収液の圧送にもエネルギーを要するため、システム全体で必要なエネルギー量が大きくなる、という課題もあった。
【先行技術文献】
【特許文献】
【0006】
特開2015-147171号公報
【非特許文献】
【0007】
Soichi Kikkawa, et al. "Direct Air Capture of CO2 Using a Liquid Amine-Solid Carbamic Acid Phase-Separation System Using Diamines Bearing an Aminocyclohexyl Group", ACS Environmental Au, August 2022,vol 2, pp354-pp362, Publication Date(Web):May 10, 2022,("URL: https://pubs.acs.org/doi/epdf/10.1021/acsenvironau.1c00065.pdf")
【発明の概要】
【発明が解決しようとする課題】
【0008】
近年、二酸化炭素との反応により、固体として析出するイソホロンジアミン等の吸収液が提案されている(例えば、非特許文献1を参照)。イソホロンジアミンは、シクロヘキシルアミン基をもつジアミン化合物の一種である。
【0009】
一般的にアミンと二酸化炭素が反応すると、不安定なカルバミン酸が形成されるが、シクロヘキシルアミン基をもつジアミン化合物は、二酸化炭素と反応すると、固体のカルバミン酸を形成し、固体として析出するという特性を有する。イソホロンジアミンは、この特性を顕著に有する。かかるカルバミン酸の一種である固体析出物(以下、単に「固体析出物」と称する)は、相分離により、吸収液中から選択的に取り出すことが可能である。又、かかる固体析出物は、60度程度の低温で、吸収した二酸化炭素を再放出し、元のイソホロンジアミンに戻る。つまり、イソホロンジアミンを、二酸化炭素回収装置の吸収液として用いることによって、容易に二酸化炭素を吸収・固定化することが可能となり、且つ、二酸化炭素回収装置の小型化も可能となる。
【0010】
但し、現在の二酸化炭素回収装置においては、イソホロンジアミン等のシクロヘキシルアミン基をもつジアミン化合物を利用した好適な装置構成が十分に検討されていないのが現状である。特に、この種の二酸化炭素回収装置では、カーボンニュートラルの観点から、装置全体の省エネルギー化が重要となるが、かかる観点では、現在の二酸化炭素回収装置には改善の余地がある。
(【0011】以降は省略されています)
この特許をJ-PlatPat(特許庁公式サイト)で参照する
関連特許
いすゞ自動車株式会社
電源駆動回路
2日前
いすゞ自動車株式会社
信号検出回路
2日前
いすゞ自動車株式会社
排気処理装置
8日前
いすゞ自動車株式会社
二酸化炭素回収装置
今日
いすゞ自動車株式会社
二酸化炭素回収装置
今日
いすゞ自動車株式会社
二酸化炭素回収装置
今日
いすゞ自動車株式会社
計測システムおよび車両
今日
他の特許を見る