TOP
|
特許
|
意匠
|
商標
特許ウォッチ
Twitter
他の特許を見る
公開番号
2025117336
公報種別
公開特許公報(A)
公開日
2025-08-12
出願番号
2024012117
出願日
2024-01-30
発明の名称
真空冷却装置
出願人
三浦工業株式会社
代理人
弁理士法人酒井国際特許事務所
主分類
F25D
7/00 20060101AFI20250804BHJP(冷凍または冷却;加熱と冷凍との組み合わせシステム;ヒートポンプシステム;氷の製造または貯蔵;気体の液化または固体化)
要約
【課題】配管構成の複雑化を抑制しつつ、ガスだまりに起因する真空管の洗浄ばらつきを抑制できる技術を提供すること。
【解決手段】真空冷却装置10は、冷却対象が配置される内部空間を有する処理槽12と、排気路(真空管)20を介して内部空間の気体を吸引する真空装置14と、排気路20に洗浄水を供給する洗浄装置100と、を備える。洗浄装置100は、CIPタンク(洗浄水タンク)106と、CIPタンク106の洗浄水を排気路20に供給する供給路108と、排気路20とCIPタンク106とを接続するガス抜き配管150とを備える。ガス抜き配管150は、排気路20への洗浄水の供給に伴って排気路20からガスを排出すると共に、排気路20に供給された洗浄水をCIPタンク106へ排出する。
【選択図】図1
特許請求の範囲
【請求項1】
冷却対象が配置される内部空間を有する処理槽と、
真空管を介して前記内部空間の気体を吸引する真空装置と、
前記真空管に洗浄水を供給する洗浄装置と、を備え、
前記洗浄装置は、洗浄水タンクと、前記洗浄水タンクの洗浄水を前記真空管に供給する供給路と、前記真空管と前記洗浄水タンクとを接続するガス抜き配管とを備え、
前記ガス抜き配管は、前記真空管への洗浄水の供給に伴って前記真空管からガスを排出すると共に、前記真空管に供給された前記洗浄水を前記洗浄水タンクへ排出する、
真空冷却装置。
続きを表示(約 610 文字)
【請求項2】
前記真空管は、前記真空管への前記洗浄水の供給時にガスだまりとなる第1部分及び第2部分を含み、
前記ガス抜き配管は、前記第1部分に接続された第1配管と、前記第2部分に接続された第2配管と、を含む、
請求項1に記載の真空冷却装置。
【請求項3】
前記洗浄装置は、前記第1配管及び前記第2配管の少なくとも一方に、開閉切替可能なガス抜き弁を備える、
請求項2に記載の真空冷却装置。
【請求項4】
前記洗浄装置は、前記ガス抜き弁の開閉により、前記第1配管と前記第2配管とのうち、前記真空管における前記供給路との接続位置から近い順番に前記洗浄水を供給する、
請求項3に記載の真空冷却装置。
【請求項5】
前記第1配管及び前記第2配管のうち、前記真空管における前記供給路との接続位置から遠い方の内径が、前記供給路との接続位置から近い方の内径よりも大きい、
請求項2から4のいずれか1項に記載の真空冷却装置。
【請求項6】
前記真空管は、駆動流体が導入される一端部と、前記駆動流体及び前記内部空間の気体を導出する他端部と、を有するエゼクタを含み、
前記第1部分及び前記第2部分は、それぞれ前記エゼクタの前記一端部及び前記他端部である、
請求項2から4のいずれか1項に記載の真空冷却装置。
発明の詳細な説明
【技術分野】
【0001】
本開示は、真空冷却装置に関する。
続きを表示(約 1,700 文字)
【背景技術】
【0002】
真空冷却装置は、真空管を介して処理槽の空気を吸引して内部の圧力を低下させ、処理槽内の対象物の水分を気化させ、気化熱で対象物を急速冷却する。処理槽内の空気と同伴して移動した液体、物質が真空管に付着することがある。特許文献1には、真空冷却装置に、真空管の少なくとも一部を含む循環経路を設け、循環ポンプによって循環経路に洗浄水を循環させることにより、真空管を洗浄する技術を開示する。
【先行技術文献】
【特許文献】
【0003】
特開2023-80978号公報
【発明の概要】
【発明が解決しようとする課題】
【0004】
洗浄水による真空管の洗浄において、真空管への洗浄水の供給時に真空管内にガス(空気)だまりが形成される場合がある。ガスだまりの形成箇所では、洗浄水の流速が局所的に低下するため、洗浄水を循環させても真空管内で洗浄効果がばらつく可能性がある。そこで、ガスだまりの形成箇所にガスを抜くための配管を追加することが考えられるが、真空冷却装置における配管構成が複雑化してしまう。
【0005】
本明細書で開示する技術は、配管構成の複雑化を抑制しつつ、ガスだまりに起因する真空管の洗浄ばらつきを抑制する技術を提供することを目的とする。
【課題を解決するための手段】
【0006】
本明細書は、真空冷却装置を開示する。真空冷却装置は、冷却対象が配置される内部空間を有する処理槽と、真空管を介して前記内部空間の気体を吸引する真空装置と、前記真空管に洗浄水を供給する洗浄装置と、を備え、前記洗浄装置は、洗浄水タンクと、前記洗浄水タンクの洗浄水を前記真空管に供給する供給路と、前記真空管と前記洗浄水タンクとを接続するガス抜き配管とを備え、前記ガス抜き配管は、前記真空管への洗浄水の供給に伴って前記真空管からガスを排出すると共に、前記真空管に供給された前記洗浄水を前記洗浄水タンクへ排出する。
【発明の効果】
【0007】
本明細書で開示する技術によれば、配管構成の複雑化を抑制しつつ、ガスだまりに起因する真空管の洗浄ばらつきを抑制できる技術が提供される。
【図面の簡単な説明】
【0008】
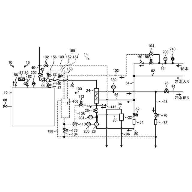
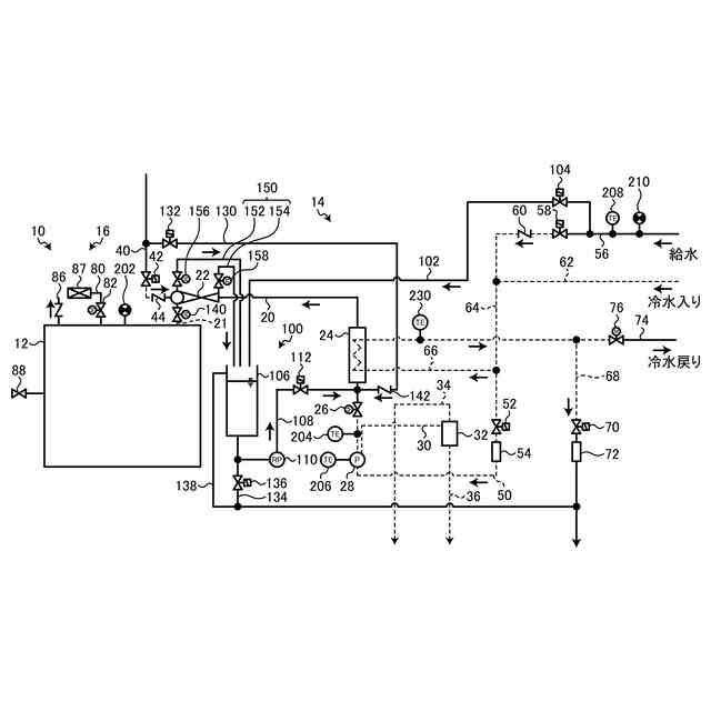
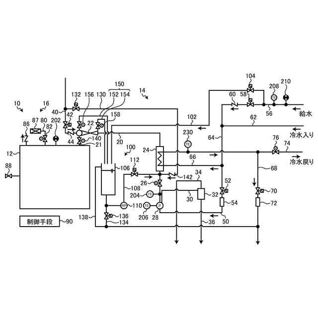
図1は、実施形態に係る真空冷却装置を模式的に示す図である。
図2は、実施形態に係るエゼクタへの配管の接続を示した模式図である。
図3は、実施形態に係るエゼクタのガスだまりを説明するための説明図である。
図4は、実施形態に係る真空冷却装置の冷却処理を説明するための図である。
図5は、実施形態に係る真空冷却装置のクリーニング処理を説明するための図である。
図6は、第1変形例による第1配管及び第2配管を示す図である。
図7は、第2変形例による第1配管及び第2配管を示す図である。
【発明を実施するための形態】
【0009】
以下、本開示に係る実施形態について図面を参照しながら説明するが、本開示は実施形態に限定されない。以下で説明する実施形態の構成要素は、適宜組み合わせることができる。また、一部の構成要素を用いない場合もある。
【0010】
[真空冷却装置の概要]
図1は、実施形態に係る真空冷却装置10を模式的に示す図である。図1に示す真空冷却装置10は、処理槽12と、真空装置14と、復圧ユニット16と、制御手段90と、洗浄装置100と、を含む。真空冷却装置10は、処理槽12に食品等の冷却対象を配置し、処理槽12を封止し、真空装置14で処理槽12内の流体を外部へ吸引して排出することで減圧する。処理槽12内に配置された冷却対象は、処理槽12内部が減圧されることで、冷却対象の水分が気化する。冷却対象は、水分が蒸発する気化熱で温度が低下する。真空冷却装置10は、処理槽12内部を減圧した後、復圧ユニット16で、処理槽12の内部に外気を導入して、外気と略同じ圧力とし、処理槽12の内部から冷却対象を取り出し可能とする。洗浄装置100は、真空装置14を洗浄する。
(【0011】以降は省略されています)
この特許をJ-PlatPat(特許庁公式サイト)で参照する
関連特許
三浦工業株式会社
燃焼装置
1日前
三浦工業株式会社
船舶用発電システム
6日前
他の特許を見る