TOP
|
特許
|
意匠
|
商標
特許ウォッチ
Twitter
他の特許を見る
公開番号
2025180606
公報種別
公開特許公報(A)
公開日
2025-12-11
出願番号
2024088052
出願日
2024-05-30
発明の名称
ガス調圧装置
出願人
株式会社アイシン
代理人
弁理士法人アイテック国際特許事務所
主分類
G05D
16/20 20060101AFI20251204BHJP(制御;調整)
要約
【課題】簡易な制御により、コンプレッサの吸引側に許容範囲を超える圧力変動が生じるのを抑制する。
【解決手段】ガス調圧装置は、ガス生成装置のガス出口に接続されたガスラインと、ガスラインに設けられたコンプレッサと、コンプレッサをバイパスするようにガスラインにおけるコンプレッサの吸引側と吐出側とに接続された還流ラインと、ガスラインにおけるコンプレッサの吸引側に設けられた吸引側バッファタンクと、コンプレッサの吸引側の圧力を検知する検知部と、還流ラインに設けられた制御弁と、検知部により検出されるコンプレッサの吸引側の圧力に基づいて吸引側の圧力が所定圧力範囲内となるように制御弁の開度を制御する制御部と、を備える。
【選択図】図2
特許請求の範囲
【請求項1】
ガス生成装置により生成されたガスを調圧するガス調圧装置であって、
前記ガス生成装置のガス出口に接続されたガスラインと、
前記ガスラインに設けられたコンプレッサと、
前記コンプレッサをバイパスするように前記ガスラインにおける前記コンプレッサの吸引側と吐出側とに接続された還流ラインと、
前記ガスラインにおける前記コンプレッサの吸引側に設けられた吸引側バッファタンクと、
前記コンプレッサの吸引側の圧力を検知する検知部と、
前記還流ラインに設けられた制御弁と、
前記検知部により検出される前記コンプレッサの吸引側の圧力に基づいて当該吸引側の圧力が所定圧力範囲内となるように前記制御弁の開度を制御する制御部と、
を備えるガス調圧装置。
続きを表示(約 590 文字)
【請求項2】
請求項1に記載のガス調圧装置であって、
前記制御部は、前記コンプレッサを定格運転しながら、前記検知部により検出される前記コンプレッサの吸引側の圧力に基づいて前記制御弁の開度を制御する、
ガス調圧装置。
【請求項3】
請求項1または2に記載のガス調圧装置であって、
前記制御部は、前記検知部により検出される前記コンプレッサの吸引側の圧力が前記所定圧力範囲の下限圧力よりも高い低圧側閾値以下である場合には、前記制御弁の開度を増加させ、前記検知部により検出される前記コンプレッサの吸引側の圧力が前記所定圧力範囲の上限圧力よりも低く且つ前記低圧側閾値よりも高い高圧側閾値以上である場合には、前記制御弁の開度を減少させ、前記検知部により検出される前記コンプレッサの吸引側の圧力が前記低圧側閾値よりも大きく且つ前記高圧側閾値よりも小さい場合には、前記制御弁の現在の開度を維持する、
ガス調圧装置。
【請求項4】
請求項1または2に記載のガス調圧装置であって、
前記ガスラインにおける前記コンプレッサの吐出側に設けられた吐出側バッファタンクを備え、
前記還流ラインは、前記ガスラインにおける前記吸引側バッファタンクの上流側と前記吐出側バッファタンクとに接続される、
ガス調圧装置。
発明の詳細な説明
【技術分野】
【0001】
本明細書は、ガス調圧装置について開示する。
続きを表示(約 1,500 文字)
【背景技術】
【0002】
従来、圧縮機本体と、圧縮機本体を駆動するモータと、圧縮機本体に流体を流入させる吸込流路と圧縮機本体から流体を流出させる吐出流路とを連通させる吐出バイパス流路と、吐出バイパス流路に設けられる吐出バイパス弁と、を備える圧縮機が提案されている(例えば、特許文献1参照)。圧縮機は、吐出流路の流体の圧力が一定値に維持されるようなMV値を設定し、吐出バイパス弁の閉度をMV値に対応する閉度に調整する。また、圧縮機は、MV値が所定値となるように目標回転数を導出して目標回転数に従って圧縮機本体を駆動するようにモータを制御する。
【先行技術文献】
【特許文献】
【0003】
特開2020-067028号公報
【発明の概要】
【発明が解決しようとする課題】
【0004】
ガス生成装置より生成されたガスをコンプレッサにより調圧するガス調圧装置において、ガス生成装置によるガスの生成量とコンプレッサによるガスの処理量(吐出量)とは通常一致させることが困難であるため、コンプレッサの吸引側には、大きな圧力変動が生じ、上流装置であるガス生成装置に不具合が生じるおそれがある。これに対して、コンプレッサの吐出量を制御することにより、吸引側の圧力変動を抑制することも考えられるが、コンプレッサメーカの対応が必要となり、コスト増を招く。
【0005】
本開示は、ガス生成装置により生成されるガスをコンプレッサにより調圧するガス調圧装置において、簡易な制御により、コンプレッサの吸引側に許容範囲を超える圧力変動が生じるのを抑制することを主目的とする。
【課題を解決するための手段】
【0006】
本開示は、上述の主目的を達成するために以下の手段を採った。
【0007】
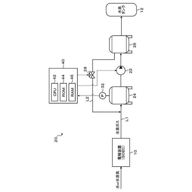
本開示のガス調圧装置は、ガス生成装置により生成されたガスを調圧するガス調圧装置であって、前記ガス生成装置のガス出口に接続されたガスラインと、前記ガスラインに設けられたコンプレッサと、前記コンプレッサをバイパスするように前記ガスラインにおける前記コンプレッサの吸引側と吐出側とに接続された還流ラインと、前記ガスラインにおける前記コンプレッサの吸引側に設けられた吸引側バッファタンクと、前記コンプレッサの吸引側の圧力を検知する検知部と、前記還流ラインに設けられた制御弁と、前記検知部により検出される前記コンプレッサの吸引側の圧力に基づいて当該吸引側の圧力が所定圧力範囲内となるように前記制御弁の開度を制御する制御部と、を備えることを要旨とする。
【0008】
この本開示のガス調圧装置では、コンプレッサをバイパスするようにコンプレッサの吸入側と吐出側とに接続される還流ラインと、還流ラインに設けられた制御弁と、を備え、検知部により検出されるコンプレッサの吸引側の圧力に基づいて当該吸引側の圧力が所定圧力範囲内となるように制御弁の開度を制御する。これにより、簡易な制御により、コンプレッサの吸引側に許容範囲を超える圧力変動が生じるのを抑制することができる。この結果、上流装置であるガス生成装置に悪影響を及ぼす事態を回避することができる。
【図面の簡単な説明】
【0009】
本実施形態のガス調圧装置の概略構成図である。
調圧制御処理の一例を示すフローチャートである。
吸引側圧力Pinと還流弁の開度Aと制御信号の時間変化の様子を示す説明図である。
【発明を実施するための形態】
【0010】
次に、本開示を実施するための形態について図面を参照しながら説明する。
(【0011】以降は省略されています)
この特許をJ-PlatPat(特許庁公式サイト)で参照する
関連特許
他の特許を見る