TOP
|
特許
|
意匠
|
商標
特許ウォッチ
Twitter
他の特許を見る
公開番号
2025180437
公報種別
公開特許公報(A)
公開日
2025-12-11
出願番号
2024087775
出願日
2024-05-30
発明の名称
エネルギー貯蔵システム
出願人
株式会社GSユアサ
代理人
弁理士法人暁合同特許事務所
主分類
H02H
7/18 20060101AFI20251204BHJP(電力の発電,変換,配電)
要約
【課題】遮断器の故障や劣化を抑制する。
【解決手段】
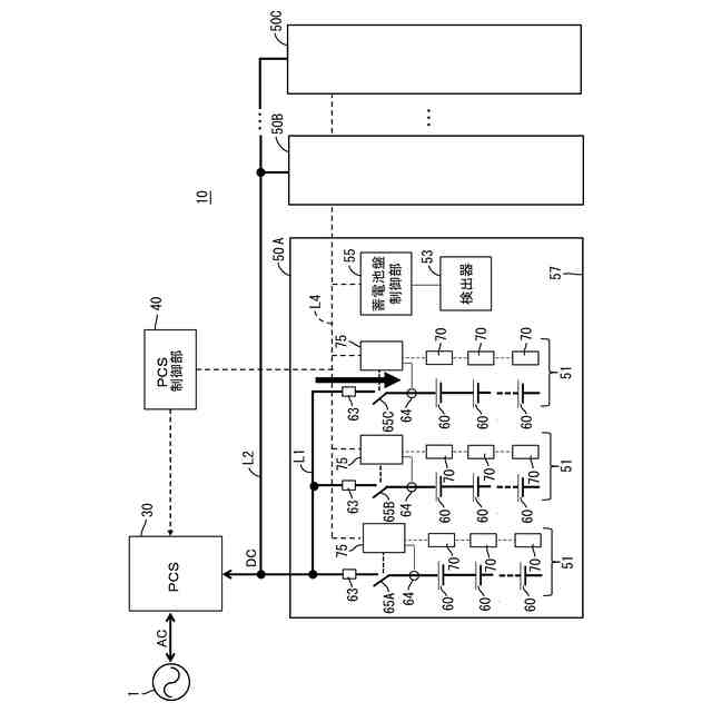
エネルギー貯蔵システム10であって、PCS30と、前記PCS30に対してパワーラインを介して並列に接続された複数の蓄電池バンク51と、複数の蓄電池バンク51にそれぞれ設けられた遮断器65と、エネルギー貯蔵システムの異常を検出する検出器53と、制御装置40、55、75と、を含む。前記制御装置40、55、75は、エネルギー貯蔵システムの異常を検出した場合、前記PCS30を停止した後、前記遮断器65をOPENして前記パワーラインから前記蓄電池バンク51を切り離す。
【選択図】図5
特許請求の範囲
【請求項1】
エネルギー貯蔵システムであって、
PCSと、
前記PCSに対してパワーラインを介して並列に接続された複数の蓄電池バンクと、
複数の蓄電池バンクにそれぞれ設けられた遮断器と、
エネルギー貯蔵システムの異常を検出する検出器と、
制御装置と、を含み、
前記制御装置は、エネルギー貯蔵システムの異常を検出した場合、前記PCSを停止した後、前記遮断器をOPENして前記パワーラインから前記蓄電池バンクを切り離す、エネルギー貯蔵システム。
続きを表示(約 430 文字)
【請求項2】
請求項1のエネルギー貯蔵システムであって、
前記蓄電池バンクを収容する蓄電池盤を複数備え、
前記制御装置は、複数の前記蓄電池盤のいずれかで異常を検出した場合、前記PCSを停止した後、全ての蓄電池盤にて前記蓄電池バンクの切り離しを行う、エネルギー貯蔵システム。
【請求項3】
請求項1に記載のエネルギー貯蔵システムであって、
前記蓄電池バンクを収容する蓄電池盤を複数備え、
前記制御装置は、複数の前記蓄電池盤のいずれかで異常を検出した場合、前記PCSを停止した後、異常を検出した蓄電池盤にて前記蓄電池バンクの切り離しを行い、それ以外の蓄電池盤は、前記蓄電池バンクの接続を維持する、エネルギー貯蔵システム。
【請求項4】
請求項2又は請求項3に記載のエネルギー貯蔵システムであって、
前記検出器は、前記蓄電池盤の火災を検知する火災検知器である、エネルギー貯蔵システム。
発明の詳細な説明
【技術分野】
【0001】
本発明は、エネルギー貯蔵システムに関する。
続きを表示(約 1,100 文字)
【背景技術】
【0002】
エネルギーの効率的な運用を図るため、エネルギー貯蔵システムの導入が進められている。エネルギー貯蔵システムは、電力の需要が供給を下回っている場合、電力の余剰分で蓄電池に充電し、電力の需要が供給を上回っている場合、蓄電池を放電することで、電力不足を補う。エネルギー貯蔵システムに関連する技術を開示する文献として、特許文献1がある。
【先行技術文献】
【特許文献】
【0003】
特開2023-65595号公報
【発明の概要】
【発明が解決しようとする課題】
【0004】
エネルギー貯蔵システムは、蓄電池バンクを複数並列して使用することがある。異常発生時に、各蓄電池バンクで遮断器を用いて主回路(パワーライン)から切り離すことで、蓄電池バンクを保護することが望ましい。異常発生時に、エネルギー貯蔵システムを非常停止する場合、PCS停止より先に遮断器をOPENして蓄電池バンクを切り離すと、遮断器の動作タイミングのズレにより、一部の遮断器に電流が集中して、遮断器が故障又は劣化する可能性があった。
【0005】
本発明の課題は、遮断器の故障や劣化を抑制することである。
【課題を解決するための手段】
【0006】
本発明の一実施形態に係る、エネルギー貯蔵システムは、PCSと、前記PCSに対してパワーラインを介して並列に接続された複数の蓄電池バンクと、複数の蓄電池バンクにそれぞれ設けられた遮断器と、エネルギー貯蔵システムの異常を検出する検出器と、制御装置と、を含む。
【0007】
前記制御装置は、エネルギー貯蔵システムの異常を検出した場合、前記PCSを停止した後、前記遮断器をOPENして前記パワーラインから前記蓄電池バンクを切り離す。
【発明の効果】
【0008】
本技術は、遮断器の故障や劣化を抑制することが出来る。
【図面の簡単な説明】
【0009】
エネルギー貯蔵システムのブロック図
PCSの回路図
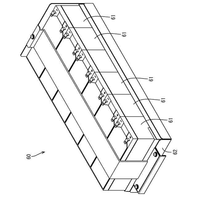
蓄電モジュールの斜視図
遮断器の電流集中を示す図
電流遮断フロー
【発明を実施するための形態】
【0010】
(本実施形態の概要)
(1)本発明の一実施形態に係るエネルギー貯蔵システムは、PCSと、前記PCSに対してパワーラインを介して並列に接続された複数の蓄電池バンクと、複数の蓄電池バンクにそれぞれ設けられた遮断器と、エネルギー貯蔵システムの異常を検出する検出器と、制御装置と、を含む。
(【0011】以降は省略されています)
この特許をJ-PlatPat(特許庁公式サイト)で参照する
関連特許
他の特許を見る