TOP
|
特許
|
意匠
|
商標
特許ウォッチ
Twitter
他の特許を見る
10個以上の画像は省略されています。
公開番号
2025180404
公報種別
公開特許公報(A)
公開日
2025-12-11
出願番号
2024087729
出願日
2024-05-30
発明の名称
建具
出願人
YKK AP株式会社
代理人
弁理士法人酒井国際特許事務所
主分類
E06B
7/14 20060101AFI20251204BHJP(戸,窓,シャッタまたはローラブラインド一般;はしご)
要約
【課題】排水性を向上することができる建具を提供する。
【解決手段】建具は、枠材と、前記枠材に装着されるカバー材とを有する枠体で面材を支持した建具であって、前記カバー材は、前記枠材側に向かって突出し、前記枠材の枠内側見込み面に対して間隔をあけて配置されたヒレ部を有し、前記ヒレ部と前記枠材とが連結金具で連結されている。
【選択図】図6
特許請求の範囲
【請求項1】
枠材と、前記枠材に装着されるカバー材とを有する枠体で面材を支持した建具であって、
前記カバー材は、前記枠材側に向かって突出し、前記枠材の枠内側見込み面に対して間隔をあけて配置されたヒレ部を有し、
前記ヒレ部と前記枠材とが連結金具で連結されている
ことを特徴とする建具。
続きを表示(約 810 文字)
【請求項2】
請求項1に記載の建具であって、
前記枠材の前記枠内側見込み面は、
前記連結金具が固定される固定面と、
前記固定面よりも下方に位置し、前記ヒレ部の下方に間隔をあけて配置される排水面と、
を有する
ことを特徴とする建具。
【請求項3】
請求項2に記載の建具であって、
前記排水面は、前記カバー材側に向かって次第に下方に傾斜した傾斜面を含む
ことを特徴とする建具。
【請求項4】
請求項2又は3に記載の建具であって、
前記連結金具は、前記排水面の上方で前記ヒレ部と連結されている
ことを特徴とする建具。
【請求項5】
請求項4に記載の建具であって、
前記連結金具の上面に設置され、前記面材の下端面を支持するセッティングブロックを備え、
前記連結金具は、下方に向けて延出され、前記排水面で支持された脚部を有する
ことを特徴とする建具。
【請求項6】
請求項5に記載の建具であって、
前記連結金具は、板金部材で形成され、
前記脚部は、前記連結金具の一部を切り起こして形成された切り起こし片で形成され、
前記連結金具は、前記脚部を切り起こした部分に形成された切り起こし孔を有する
ことを特徴とする建具。
【請求項7】
請求項1に記載の建具であって、
前記連結金具は、前記ヒレ部に係止される係止片を有し、
前記係止片は、前記カバー材と前記連結金具が互いに離隔する方向への相対移動を規制している
ことを特徴とする建具。
【請求項8】
請求項1に記載の建具であって、
前記枠材は、木製であり、
前記カバー材は、金属製である
ことを特徴とする建具。
発明の詳細な説明
【技術分野】
【0001】
本発明は、面材を枠体で支持した建具に関する。
続きを表示(約 1,400 文字)
【背景技術】
【0002】
住宅や店舗等の窓に用いる建具として、例えば木製の枠材の室外側見付け面を金属製のカバー材で覆った構成がある(例えば特許文献1参照)。
【先行技術文献】
【特許文献】
【0003】
特開平5-163876号公報
【発明の概要】
【発明が解決しようとする課題】
【0004】
特許文献1の建具は、カバー材から突出したヒレ部が枠材の見込み面に密着した状態で枠材にカバー材が装着されている。このため、この構成は、カバー材と枠材との間の空間での排水が滞り、木製の枠材が腐朽する懸念があった。なお、枠材が木製以外の場合であっても、例えば樹脂製の枠材であっても雨水等が上記空間に溜まることは衛生面で問題がある。
【0005】
本発明は、上記従来技術の課題を考慮してなされたものであり、排水性を向上することができる建具を提供することを目的とする。
【課題を解決するための手段】
【0006】
本発明の一態様に係る建具は、枠材と、前記枠材に装着されるカバー材とを有する枠体で面材を支持した建具であって、前記カバー材は、前記枠材側に向かって突出し、前記枠材の枠内側見込み面に対して間隔をあけて配置されたヒレ部を有し、前記ヒレ部と前記枠材とが連結金具で連結されている。
【発明の効果】
【0007】
本発明の上記態様によれば、排水性を向上することができる。
【図面の簡単な説明】
【0008】
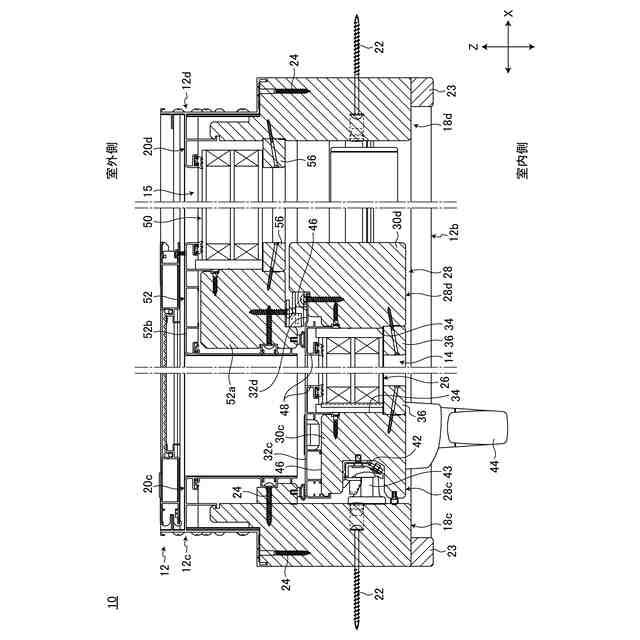
一実施形態に係る建具を室内側から見た姿図である。
図1に示す建具から内障子と外障子の幅の比率を変更した建具を室内側から見た姿図である。
図1に示す建具の縦断面図である。
図1に示す建具の横断面図である。
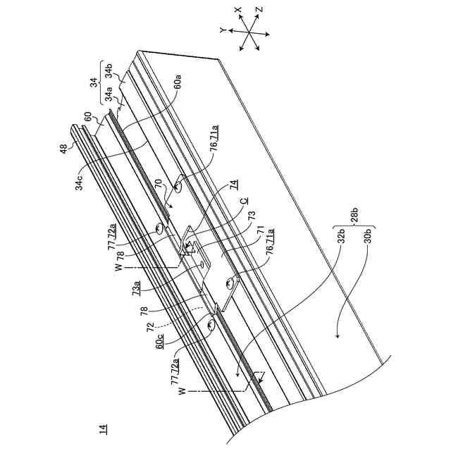
下框及びその周辺部を拡大した斜視図である。
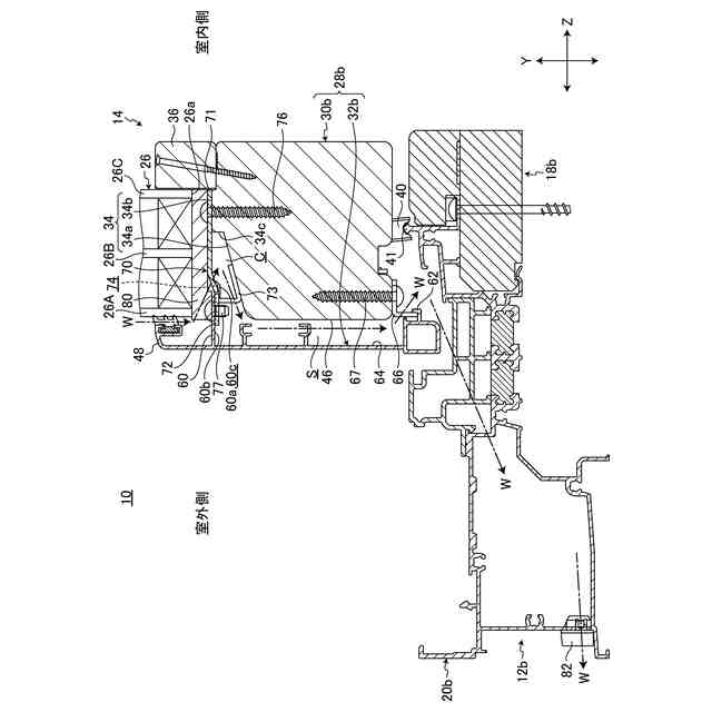
下框及びその周辺部を拡大した縦断面図である。
連結金具及びその周辺部の斜視図である。
カバー材と連結金具の位置関係を示す斜視図である。
連結金具の斜視図である。
図9Aに示す連結金具を異なる角度から見た斜視図である。
【発明を実施するための形態】
【0009】
以下、本発明に係る建具について好適な実施の形態を挙げ、添付の図面を参照しながら詳細に説明する。
【0010】
図1に示すように、本実施形態に係る建具10は、建物の躯体の開口部に固定される開口枠12と、開口枠12の内側に支持された内障子14及び外障子15とを備える。本実施形態では、内障子14が開口枠12に対してスライド可能に支持され、外障子15が開口枠12に対してFIXされた片引き窓の建具10を例示する。建具10は、障子14,15の両方が開口枠12に対してスライド可能な両引き窓でもよい。図1に示す建具10は内障子14の幅が外障子15の幅よりも小さい偏芯タイプである。図2に示すように、本実施形態の建具は内障子14と外障子15の幅が均等な均等タイプの建具10Aとして用いることもできる。障子の設置枚数は1枚でもよいし、3枚以上であってもよい。本発明は、このようなスライディング窓の建具以外にも有効に用いることができ、例えばすべり出し窓や縦すべり出し窓等の開閉窓、上げ下げ窓等、各種の建具に適用できる。
(【0011】以降は省略されています)
この特許をJ-PlatPat(特許庁公式サイト)で参照する
関連特許
他の特許を見る