TOP
|
特許
|
意匠
|
商標
特許ウォッチ
Twitter
他の特許を見る
公開番号
2025177698
公報種別
公開特許公報(A)
公開日
2025-12-05
出願番号
2024084750
出願日
2024-05-24
発明の名称
抵抗溶接装置
出願人
矢崎総業株式会社
代理人
個人
,
個人
,
個人
主分類
B23K
11/36 20060101AFI20251128BHJP(工作機械;他に分類されない金属加工)
要約
【課題】電線の素線部分の伸びを抑えて端子部品の接合部分に抵抗溶接することができる抵抗溶接装置を提供する。
【解決手段】抵抗溶接装置1が、第1電極11と、第1電極11上の接続部分T11及び電線W1の素線部分W11を第1電極11との間に挟んだ状態で第1電極11への加圧を行いつつ通電されることで素線部分W11を接続部分T11に抵抗溶接する第2電極12と、少なくとも抵抗溶接の際には、電線W1における素線部分W11の延出方向D13について、当該素線部分W11の先端W111の前方側に配置され、延出方向D13に伸びようとする素線部分W11の先端W111に当接して素線部分W11の伸びを規制する規制ストッパー13と、を備えたことを特徴とする。
【選択図】図1
特許請求の範囲
【請求項1】
平板状の接続部分を有する端子部品における前記接続部分が載置される第1電極と、
前記第1電極上の前記接続部分、及び当該接続部分に載置された電線の素線部分を前記第1電極との間に挟んだ状態で、前記第1電極への加圧及び前記第1電極からの受圧のうちの少なくとも一方を行いつつ前記第1電極とともに通電されることで前記素線部分を前記接続部分に抵抗溶接する第2電極と、
少なくとも前記抵抗溶接の際には、前記電線における前記素線部分の延出方向について、当該素線部分の先端の前方側に配置され、前記延出方向に伸びようとする前記素線部分の前記先端に当接して前記素線部分の伸びを規制する規制ストッパーと、
を備えたことを特徴とする抵抗溶接装置。
続きを表示(約 610 文字)
【請求項2】
前記規制ストッパーが、前記素線部分の前記先端の前方側で前記先端に当接可能な規制位置と、前記第1電極に対する前記接続部分及び前記素線部分のセットを阻害しないように前記規制位置から離れた退避位置と、の間で移動可能に設けられ、前記抵抗溶接の際には前記規制位置に位置付けられることを特徴とする請求項1に記載の抵抗溶接装置。
【請求項3】
前記規制ストッパーが、前記抵抗溶接の際に、前記延出方向について前記第2電極との間に、予め定められた前記素線部分の伸び許容量に応じた間隙が開く位置に配置されることを特徴とする請求項1に記載の抵抗溶接装置。
【請求項4】
前記規制ストッパーは、前記素線部分の前記先端と当接平面で対面する規制壁部分が、前記接続部分における前記素線部分の設置面に端縁が達するように設けられるとともに、前記延出方向について前記規制壁部分の前方側には、前記端子部品における前記延出方向の前方側部分の形状として想定される所定の凸形状に応じた凹状に形成されて当該前方側部分との干渉を回避する干渉回避凹部が設けられていることを特徴とする請求項1に記載の抵抗溶接装置。
【請求項5】
前記第1電極及び前記第2電極のうちの少なくとも一方が他方に向かって移動する際に、その移動をガイドするガイド部材を、更に備えたことを特徴とする請求項1に記載の抵抗溶接装置。
発明の詳細な説明
【技術分野】
【0001】
本発明は、端子部品における平板状の接続部分に電線の素線部分を抵抗溶接する抵抗溶接装置に関するものとなっている。
続きを表示(約 1,300 文字)
【背景技術】
【0002】
従来、端子部品における平板状の接続部分に電線の素線部分を抵抗溶接する抵抗溶接装置が広く利用されている(例えば、特許文献1参照。)。この特許文献1に記載されているような抵抗溶接装置では、一対の電極間に端子部品の接続部分と素線部分が挟まれるようにセットされ、電極による加圧と通電によって素線部分が接続部分に抵抗溶接される。
【先行技術文献】
【特許文献】
【0003】
特開2023-161119号公報
【発明の概要】
【発明が解決しようとする課題】
【0004】
ここで、上述の抵抗溶接装置では、抵抗溶接の際に、電極からの加圧や、素線部分自身の塑性変形によって接続部分上で素線部分が延出方向に伸びる場合がある。このような素線部分の伸びは、過剰となった場合には端子付き電線における電線と端子部品との接合品質を低下させるおそれがあり、望ましいものではない。
【0005】
従って、本発明は、上記のような問題に着目し、電線の素線部分の伸びを抑えて端子部品の接合部分に抵抗溶接することができる抵抗溶接装置を提供することを目的とする。
【課題を解決するための手段】
【0006】
上記課題を解決するために、抵抗溶接装置は、平板状の接続部分を有する端子部品における前記接続部分が載置される第1電極と、前記第1電極上の前記接続部分、及び当該接続部分に載置された電線の素線部分を前記第1電極との間に挟んだ状態で、前記第1電極への加圧及び前記第1電極からの受圧のうちの少なくとも一方を行いつつ前記第1電極とともに通電されることで前記素線部分を前記接続部分に抵抗溶接する第2電極と、少なくとも前記抵抗溶接の際には、前記電線における前記素線部分の延出方向について、当該素線部分の先端の前方側に配置され、前記延出方向に伸びようとする前記素線部分の前記先端に当接して前記素線部分の伸びを規制する規制ストッパーと、を備えたことを特徴とする。
【発明の効果】
【0007】
上述の抵抗溶接装置によれば、電線の素線部分の伸びを抑えて端子部品の接合部分に抵抗溶接することができる。
【図面の簡単な説明】
【0008】
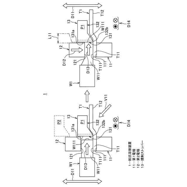
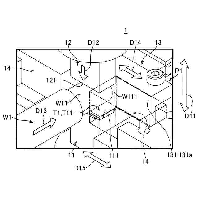
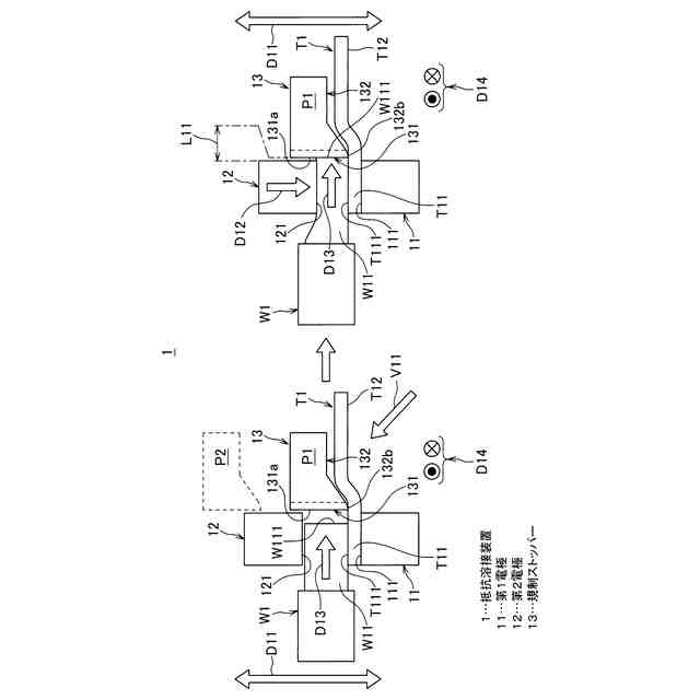
一実施形態に係る抵抗溶接装置を示す模式的な側面図である。
図1に示されている抵抗溶接装置を示す模式的な斜視図である。
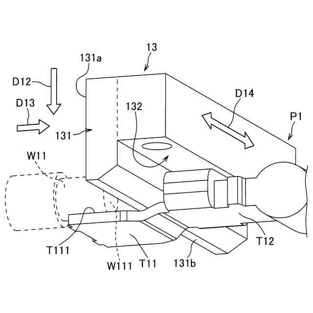
図1及び図2に示されている規制ストッパーを、図1中の矢印V11方向から見た斜視図である。
図1~図3に示されている抵抗溶接装置に対する比較例を図1と同様の模式的な側面図で示した図である。
【発明を実施するための形態】
【0009】
以下、抵抗溶接装置の一実施形態について説明する。
【0010】
図1は、一実施形態に係る抵抗溶接装置を示す模式的な側面図であり、図2は、図1に示されている抵抗溶接装置を示す模式的な斜視図である。
(【0011】以降は省略されています)
この特許をJ-PlatPat(特許庁公式サイト)で参照する
関連特許
矢崎総業株式会社
端子
1か月前
矢崎総業株式会社
端子
10日前
矢崎総業株式会社
照明灯
2か月前
矢崎総業株式会社
箱状体
2か月前
矢崎総業株式会社
端子台
5日前
矢崎総業株式会社
端子台
5日前
矢崎総業株式会社
端子台
5日前
矢崎総業株式会社
箱状体
2か月前
矢崎総業株式会社
箱状体
1か月前
矢崎総業株式会社
箱状体
1か月前
矢崎総業株式会社
箱状体
1か月前
矢崎総業株式会社
端子台
5日前
矢崎総業株式会社
電源回路
18日前
矢崎総業株式会社
コネクタ
2か月前
矢崎総業株式会社
コネクタ
2か月前
矢崎総業株式会社
コネクタ
2か月前
矢崎総業株式会社
コネクタ
2か月前
矢崎総業株式会社
コネクタ
2か月前
矢崎総業株式会社
照明装置
1か月前
矢崎総業株式会社
コネクタ
2か月前
矢崎総業株式会社
照明装置
1か月前
矢崎総業株式会社
コネクタ
2か月前
矢崎総業株式会社
給電装置
11日前
矢崎総業株式会社
コネクタ
18日前
矢崎総業株式会社
コネクタ
2か月前
矢崎総業株式会社
コネクタ
2か月前
矢崎総業株式会社
コネクタ
1か月前
矢崎総業株式会社
照明構造
2か月前
矢崎総業株式会社
止水部材
2か月前
矢崎総業株式会社
照明装置
1か月前
矢崎総業株式会社
照明装置
1か月前
矢崎総業株式会社
コネクタ
2か月前
矢崎総業株式会社
コネクタ
2か月前
矢崎総業株式会社
接続構造
1か月前
矢崎総業株式会社
コネクタ
2か月前
矢崎総業株式会社
コネクタ
2か月前
続きを見る
他の特許を見る