TOP
|
特許
|
意匠
|
商標
特許ウォッチ
Twitter
他の特許を見る
公開番号
2025177613
公報種別
公開特許公報(A)
公開日
2025-12-05
出願番号
2024084615
出願日
2024-05-24
発明の名称
電子機器
出願人
ミネベアミツミ株式会社
代理人
アインゼル・フェリックス=ラインハルト
,
個人
,
個人
主分類
H02J
7/35 20060101AFI20251128BHJP(電力の発電,変換,配電)
要約
【課題】電子機器においてロードスイッチを適切に制御できるようにする。
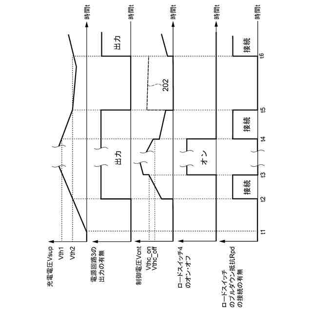
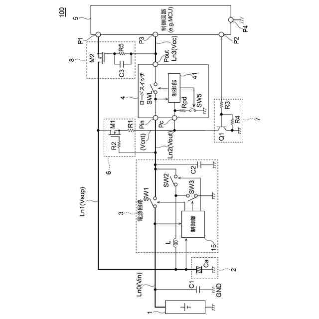
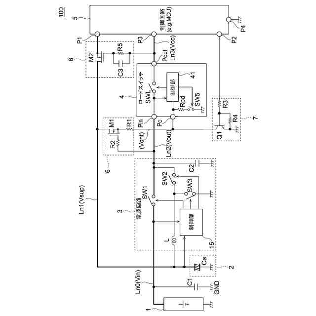
【解決手段】電子機器100は、蓄電素子2の充電電圧Vsupに基づいて生成した出力電圧Voutを電源ラインLn2に出力する電源回路3と、電源ラインLn2に接続された入力端子Pin、電源ラインLn3に接続された出力端子Pout、および制御端子Pcを含むロードスイッチ4と、制御回路5と、電源ラインLn1と制御端子Pcとの間に接続されたスイッチ6と、制御端子Pcとグラウンド電位GNDとの間に接続されたスイッチ7と、を備える。制御回路5は、充電電圧Vsupが第1閾値Vth1より大きい場合にスイッチ7をオフし、充電電圧Vsupが第1閾値Vth1より小さい場合にスイッチ7をオンし、スイッチ6は、電源回路3が出力電圧Voutを出力している場合にオンし、電源回路3が出力電圧Voutの出力を停止している場合にオフする。
【選択図】図1
特許請求の範囲
【請求項1】
電力を発生する発電部と、
前記発電部によって発生した電力を充電する蓄電素子と、
前記蓄電素子の充電電圧が供給される第1電源ラインと、
第2電源ラインおよび第3電源ラインと、
前記充電電圧に基づいて所定の直流電圧を生成し、出力電圧として前記第2電源ラインに出力する電源回路と、
前記第2電源ラインに接続された入力端子と、前記第3電源ラインに接続された出力端子と、制御端子とを含み、前記制御端子の電圧が制御閾値より大きい場合に、前記入力端子と前記出力端子とを接続し、前記制御端子の電圧が前記制御閾値より小さい場合に、前記入力端子と前記出力端子との接続を遮断するロードスイッチと、
前記第3電源ラインの電圧を電源電圧として動作する負荷と、
前記第1電源ラインと前記制御端子との間に接続された第1スイッチと、
前記制御端子とグラウンド電位との間に接続された第2スイッチと、を備え、
前記負荷は、制御回路を含み、
前記制御回路は、前記充電電圧を監視し、前記充電電圧が第1閾値より大きい場合に前記第2スイッチをオフし、前記充電電圧が前記第1閾値より小さい場合に前記第2スイッチをオンし、
前記第1スイッチは、前記電源回路が前記出力電圧を出力している場合にオンし、前記電源回路が前記出力電圧の出力を停止している場合にオフする、
電子機器。
続きを表示(約 1,000 文字)
【請求項2】
請求項1に記載の電子機器において、
前記電源回路は、前記充電電圧が第2閾値より大きい場合に前記出力電圧を出力し、前記充電電圧が前記第2閾値より小さい場合に前記出力電圧の出力を停止し、
前記第1閾値は前記第2閾値より大きい、
電子機器。
【請求項3】
請求項1に記載の電子機器において、
前記制御回路は、前記充電電圧を監視するための第1端子を有し、
前記制御回路の前記第1端子と前記第1電源ラインとの間に接続された第3スイッチを更に備え、
前記第3スイッチは、前記電源電圧が第3閾値電圧より大きい場合にオンし、前記電源電圧が前記第3閾値電圧より小さい場合にオフする、
電子機器。
【請求項4】
請求項1に記載の電子機器において、
前記第1スイッチは、第1主電極、第2主電極、および制御電極を有するトランジスタを含み、
前記第1スイッチの前記第1主電極が前記ロードスイッチの前記制御端子に接続され、前記第1スイッチの前記第2主電極が前記第1電源ラインに接続され、前記第1スイッチの前記制御電極が前記第2電源ラインに接続されている、
電子機器。
【請求項5】
請求項1に記載の電子機器において、
前記制御回路は、第2端子を有し、前記充電電圧の監視結果に応じて、前記第2スイッチのオン・オフを切り替えるための制御信号を前記第2端子から出力し、
前記第2スイッチは、第1主電極、第2主電極、および制御電極を有するトランジスタを含み、
前記第2スイッチの前記第1主電極が前記グラウンド電位に接続され、前記第2スイッチの前記第2主電極が前記ロードスイッチの前記制御端子に接続され、前記第2スイッチの前記制御電極が前記制御回路の前記第2端子に接続されている、
電子機器。
【請求項6】
請求項3に記載の電子機器において、
前記第3スイッチは、第1主電極、第2主電極、および制御電極を有するトランジスタを含み、
前記第3スイッチの前記第1主電極が前記制御回路の前記第1端子に接続され、前記第3スイッチの前記第2主電極が前記第1電源ラインに接続され、前記第3スイッチの前記制御電極が前記ロードスイッチの前記出力端子に接続されている、
電子機器。
発明の詳細な説明
【技術分野】
【0001】
本発明は、電子機器に関する。
続きを表示(約 2,200 文字)
【背景技術】
【0002】
近年、太陽光発電装置、エネルギーハーベスタ、およびマイクロ波アンテナ等の発電装置によって発電した電力を、所謂スーパーキャパシタ(ウルトラキャパシタ)と称される電気二重層コンデンサ(EDLC:Electric Double Layer Capacitor)に充電し、その充電した電力によって動作する電子機器が知られている(特許文献1参照)。このような電子機器は、従来のリチウムイオン二次電池等のバッテリを不要とし、ユーザがバッテリを定期的に充電する等のメンテナンスの負担を軽減することができることから、近年注目されつつある。
【先行技術文献】
【特許文献】
【0003】
特開2005-328662号公報
【発明の概要】
【発明が解決しようとする課題】
【0004】
本願発明者は、本願に先立って、電気二重層コンデンサ等の大容量キャパシタに蓄えられた電力によって動作する電子機器を開発することを検討した。具体的には、電子機器において、発電デバイスから電気二重層コンデンサ等の大容量キャパシタに充電された電力をDC/DCコンバータによって所定の大きさの電圧に変換し、電子機器内の負荷の一つであるマイクロコントローラ(以下、「マイコン」とも称する。)に電源電圧として供給することを検討した。
【0005】
大容量キャパシタからDC/DCコンバータを介してマイコンに電源電圧を供給した場合、マイコンが動作することにより、大容量キャパシタに蓄えられていた電力がマイコンによって消費される。これにより、電源電圧が徐々に低下し、最終的にはマイコンの最低動作電圧よりも低下する。電源電圧がマイコンの最低動作電圧よりも低くなった場合、マイコンが正常に動作することができず、電子機器が意図しない動作を行う可能性がある。
【0006】
そこで、本願発明者は、大容量キャパシタの電力に基づいて電源電圧を生成するDC/DCコンバータと電源電圧の供給対象である負荷(マイコン)との間にロードスイッチを直列に接続し、大容量キャパシタの電圧によってロードスイッチのオン/オフを制御することにより、電源電圧がマイコンの最低動作電圧よりも低下する前に、負荷への電力(電源電圧)の供給を停止することを検討した。
【0007】
しかしながら、ロードスイッチのオン/オフを制御するための制御信号として大容量キャパシタの電圧を用いる方法では、ロードスイッチを適切に制御できない場合があることが本願発明者の検討により明らかとなった。
【0008】
例えば、ロードスイッチとしての半導体集積回路(以下、「IC(Integrated Circuit)」とも称する。)において、ロードスイッチのオン/オフを制御するための制御端子にプルダウン抵抗が接続されていない場合には、ロードスイッチを適切にオン/オフさせることができないおそれがある。具体的には、ロードスイッチの制御端子にプルダウン抵抗が接続されていない場合、大容量キャパシタが放電されず、大容量キャパシタの電圧が不定な大きさになる可能性がある。すなわち、大容量キャパシタの電圧が、最低動作電圧を上回る電源電圧を生成できるほど十分に大きくないが、ロードスイッチをオンさせるには十分な大きさとなる状況が発生する。この場合、ロードスイッチがオフせず、DC/DCコンバータから不十分な大きさの電源電圧(最低動作電圧を下回る電圧)がマイコン等の電子機器内の回路に供給され、電子機器が意図しない動作を行う可能性がある。
【0009】
本発明は、上述した課題を解消するためのものであり、ロードスイッチを備えた電子機器において、ロードスイッチを適切に制御できるようにすることを目的とする。
【課題を解決するための手段】
【0010】
本発明の代表的な実施の形態に係る電子機器は、電力を発生する発電部と、前記発電部によって発生した電力を充電する蓄電素子と、前記蓄電素子の充電電圧が供給される第1電源ラインと、第2電源ラインおよび第3電源ラインと、前記充電電圧に基づいて所定の直流電圧を生成し、出力電圧として前記第2電源ラインに出力する電源回路と、前記第2電源ラインに接続された入力端子と、前記第3電源ラインに接続された出力端子と、制御端子とを含み、前記制御端子の電圧が制御閾値より大きい場合に、前記入力端子と前記出力端子とを接続し、前記制御端子の電圧が前記制御閾値より小さい場合に、前記入力端子と前記出力端子との接続を遮断するロードスイッチと、前記第3電源ラインの電圧を電源電圧として動作する負荷と、前記第1電源ラインと前記制御端子との間に接続された第1スイッチと、前記制御端子とグラウンド電位との間に接続された第2スイッチと、を備え、前記負荷は、制御回路を含み、前記制御回路は、前記充電電圧を監視し、前記充電電圧が第1閾値より大きい場合に前記第2スイッチをオフし、前記充電電圧が前記第1閾値より小さい場合に前記第2スイッチをオンし、前記第1スイッチは、前記電源回路が前記出力電圧を出力している場合にオンし、前記電源回路が前記出力電圧の出力を停止している場合にオフする、ことを特徴とする。
【発明の効果】
(【0011】以降は省略されています)
この特許をJ-PlatPat(特許庁公式サイト)で参照する
関連特許
個人
高圧電気機器の開閉器
20日前
株式会社東光高岳
充電器
今日
株式会社アイドゥス企画
減反モータ
20日前
株式会社デンソー
端子台
13日前
株式会社デンソー
回転電機
4日前
株式会社ダイヘン
送配電装置
4日前
本田技研工業株式会社
回転電機
6日前
富士電機株式会社
電力変換装置
4日前
ローム株式会社
半導体集積回路
11日前
富士電機株式会社
電力変換装置
4日前
株式会社不二越
空冷式油圧装置
4日前
株式会社日立製作所
回転電機
11日前
株式会社東光高岳
充電対象切換システム
今日
株式会社TMEIC
制御装置
12日前
矢崎総業株式会社
給電装置
12日前
矢崎総業株式会社
電源回路
19日前
日産自動車株式会社
ロータシャフト
27日前
株式会社イノコンバンク
無線給電システム
4日前
日産自動車株式会社
ロータシャフト
27日前
ローム株式会社
モータドライバ回路
27日前
個人
非対称鏡像力を有する4層PWB電荷搬送体
27日前
大和ハウス工業株式会社
敷設用機器
12日前
サンデン株式会社
モータ
5日前
サンデン株式会社
モータ
5日前
株式会社TMEIC
電力変換装置
12日前
西芝電機株式会社
緊急切断方法及び軸発電機
今日
京商株式会社
模型用非接触電力供給システム
20日前
株式会社土井製作所
ケーブル保護管路
11日前
トヨタ自動車株式会社
熱利用回路
13日前
本田技研工業株式会社
回転電機用ロータ
20日前
矢崎総業株式会社
電気接続箱
6日前
ジヤトコ株式会社
治具
4日前
ローム株式会社
半導体装置
11日前
ローム株式会社
半導体装置
11日前
Astemo株式会社
充電制御装置
11日前
多摩川精機株式会社
モータ
4日前
続きを見る
他の特許を見る