TOP
|
特許
|
意匠
|
商標
特許ウォッチ
Twitter
他の特許を見る
公開番号
2025177482
公報種別
公開特許公報(A)
公開日
2025-12-05
出願番号
2024084344
出願日
2024-05-23
発明の名称
電気自動車用の合理的な急速充電ステーション
出願人
日本システムバンク株式会社
代理人
主分類
H02J
7/02 20160101AFI20251128BHJP(電力の発電,変換,配電)
要約
【課題】
EVの普及とともに大規模な急速充電ステーションが必要になるが、複数の急速充電装置を多数の充電用車室のどこにおいても利用できるようにした急速充電ステーションが必要だった。
【解決手段】
複数の急速充電装置の出力を一つのキュービクルにまとめ、充電管理装置と配電盤により任意の充電用車室において、急速充電を可能にした。
【選択図】図4
特許請求の範囲
【請求項1】
複数の急速充電装置と、該複数の急速充電装置の数以上の充電用車室と、該複数の急速充電装置のそれぞれから出力される母線と、該出力母線から各充電用車室のいずれかに充電電力を供給するための選択スイッチと、該選択スイッチの作動を制御する充電管理装置と、該選択スイッチの出力を、前記複数の充電用車室へ供給するための充電用ケーブルに接続した急速充電ステーションにおいて、前記出力母線と選択スイッチと充電管理装置と各充電用車室に出力する充電用ケーブルを一つのキュービクル内にまとめて収納したことを特徴とする急速充電ステーション
続きを表示(約 540 文字)
【請求項2】
請求項1の急速充電ステーションにおいて、各急速充電装置から前記キュービクルに導入された複数の母線と、該複数の母線からすべての充電用車室に電力を供給できる充電用ケーブルと選択的に接続できる複数の選択スイッチとを、一体的に配置する配電盤として構成したことを特徴とする急速充電ステーション
【請求項3】
請求項1の急速充電ステーションにおいて、各充電用車室には操作表示スタンドを設け、前記キュービクルから出てくる充電用ケーブルの端末を、電気自動車と接続可能な状態で設置し、利用者が該充電ケーブルを電気自動車に接続した後、充電開始の操作ができるように、該操作表示スタンドの表示装置は、充電開始ボタン、給電を受ける急速充電装置、充電順位、充電中の電力、充電終了後の駐車充電料金、該料金の支払い等に関する情報の表示を、前記充電管理装置との通信によりできるようにしたことを特徴とする急速充電ステーション
【請求項4】
請求項1,2および3の急速充電ステーションにおいて、複数の急速充電装置は、前記キュービクルを取り囲むようにその近辺に配置し、該キュービクルから出力される充電ケーブルを各充電用車室にまで延伸することを特徴とする急速充電ステーション
発明の詳細な説明
【技術分野】
【0001】
本発明は、電気自動車(EVおよびPHV)の急速充電ステーションの構成に関する。
続きを表示(約 2,000 文字)
【背景技術】
【0002】
燃費が安価で環境にも優しい電気自動車は、急速に普及し始めている。バッテリーの容量は年々増加し、日常のEV の使用ではいわゆる電池切れで困ることは少ない。しかし、遠距離の走行を考えると、目的地までの走行の途中で充電が必要になるので、幹線道路沿いには急速充電ステーションが必要になってくる。
【0003】
このような急速充電ステーションでは、複数の急速充電装置を設置し、効率よく充電ができることが望まれる。しかし、急速充電装置を複数台設置するような従来の急速充電ステーションでは、一台の急速充電装置は、それがカバーする車室に駐車した車両のみを充電できるが、他の急速充電装置がカバーする車室に駐車した車両を充電することはできなかった。このような欠点は、急速充電装置の数が多くなるほど顕著になる。
【発明の概要】
【発明が解決しようとする課題】
【0004】
本発明は、個々の急速充電装置からの出力を一旦母線に出力し、該母線を通して任意の車室に駐車した車両の充電を可能にした既出願(特願2023―212436号)の発明を、より効果的に具現化するものである。
【課題を解決するための手段】
【0005】
本発明は、複数の急速充電装置からの出力母線を一旦キュービクルに集め、該キュービクル内の母線を、選択スイッチを操作することによって複数の充電用車室への充電ケーブルのいずれかに選択的に接続し充電できるようにする配電盤と、該配電盤の選択スイッチを操作する急速充電管理装置を設けるようにした。
【発明の効果】
【0006】
本発明により、複数の急速充電装置はフルに活用され、利用者が、到着順などをベースに合理的に充電サービスを受けることができる効果がある。
【図面の簡単な説明】
【0007】
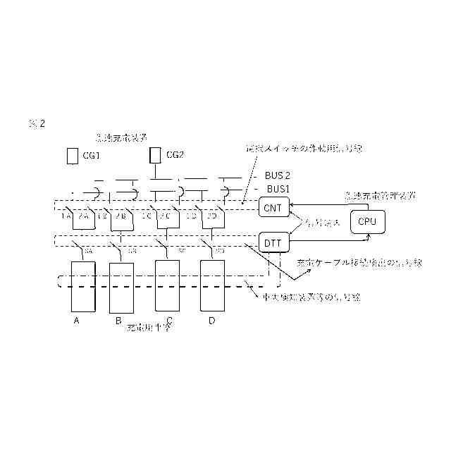
は、2台の急速充電装置CG1とCG2の出力を一旦それぞれの母線BUS1とBUS2に出力し、選択スイッチ1Aから2Dを選択的にONすることによって、4つの充電用車室A からDのどこでも2台の急速充電装置のいずれかから充電がきるようにした本発明の急速充電ステーションの回路構成の例を示す。
は、二つの急速充電装置からの充電を、それぞれの母線を介して充電するための充電回路の選択スイッチの開閉を制御する急速充電管理装置CPUを設けた充電回路制御システムの基本構成を示す図である。
は、本発明である急速充電ステーションの具体的なキュービクルの例を示す図である。
は、本発明の充電回路選択スイッチを配置した充電回路選択用の配電盤の回路構成の例を示す図である。
は、充電用車室への入庫、出庫に対応して充電回路選択スイッチの作動を実行するアフローチャートを示す図である。
は、本発明の急速充電ステーションの急速充電装置、キュービクル、充電用車室の配置を示す一例である。
は、本構成の充電ステーションの急速充電装置、本発明のキュービクル、充電用車室のより好ましい配置を示す図である。
は、各充電用車室に設けた操作表示スタンドの例を示す。
【発明を実施するための形態】
【実施例】
【0008】
図1は、2台の急速充電装置CG1とCG2の出力を、4つの車室AからDに入ったEVのどれにでも充電ができる回路構成を示す。例えば、急速充電装置CG2が、車室Aと車室Dに入っているEVを充電中で、車室BとCが開いているときに、新たに車室CにEVが入った時は、スイッチ1Cをオンすることによって、急速充電装置CG1から充電が行われる。このように、スイッチ1Aから1Dのスイッチをオン、オフすることによりEVは4つの車室のどこに止めても2台の急速充電装置CG1とCG2のいずれかを使って急速充電が可能になる。
【0009】
これまでの急速充電装置は、例えば2台同時充電が可能なタイプであっても、供給できる車室は、2車室に限られていた。これに対して、図1のような回路構成にすれば、3か所以上の車室にでも充電電力を供給できるという大きな効果がある。そして、このような回路構成の基本原理は、すでに(特願2023―212436号)として出願している。
【0010】
図2は、本発明の急速充電ステーションの充電回路制御システムの基本構成を示したものである。充電用のいずれかの車室にEVが入ったことを車両検出装置等で検知すると、その信号が車両検知装置の信号線を通して急速充電管理装置CPUに送られる。該急速充電管理装置CPUは、後述する独自のアルゴリズムによって充電するのに最適な急速充電装置を決定する。
(【0011】以降は省略されています)
特許ウォッチbot のツイートを見る
この特許をJ-PlatPat(特許庁公式サイト)で参照する
関連特許
個人
高圧電気機器の開閉器
20日前
個人
電気を重力で発電装置
1か月前
キヤノン電子株式会社
モータ
1か月前
キヤノン電子株式会社
モータ
1か月前
株式会社東光高岳
充電器
今日
トヨタ自動車株式会社
モータ
1か月前
株式会社アイドゥス企画
減反モータ
20日前
株式会社デンソー
端子台
13日前
株式会社デンソー
回転電機
4日前
株式会社ダイヘン
送配電装置
4日前
本田技研工業株式会社
回転電機
6日前
富士電機株式会社
電力変換装置
4日前
株式会社不二越
空冷式油圧装置
4日前
ローム株式会社
半導体集積回路
11日前
富士電機株式会社
電力変換装置
4日前
矢崎総業株式会社
電源回路
19日前
株式会社日立製作所
回転電機
11日前
株式会社TMEIC
制御装置
12日前
株式会社東光高岳
充電対象切換システム
今日
矢崎総業株式会社
給電装置
12日前
日産自動車株式会社
ロータシャフト
27日前
株式会社イノコンバンク
無線給電システム
4日前
日産自動車株式会社
ロータシャフト
27日前
トヨタ自動車株式会社
ステータの製造装置
1か月前
大和ハウス工業株式会社
敷設用機器
12日前
ローム株式会社
モータドライバ回路
27日前
個人
非対称鏡像力を有する4層PWB電荷搬送体
27日前
トヨタ自動車株式会社
可変界磁ロータ
1か月前
株式会社マキタ
電動作業機
1か月前
サンデン株式会社
モータ
5日前
株式会社TMEIC
電力変換装置
12日前
株式会社アイシン
電力変換装置
1か月前
個人
電線盗難防止方法及び電線盗難防止装置
1か月前
京商株式会社
模型用非接触電力供給システム
20日前
サンデン株式会社
モータ
5日前
株式会社土井製作所
ケーブル保護管路
11日前
続きを見る
他の特許を見る