TOP
|
特許
|
意匠
|
商標
特許ウォッチ
Twitter
他の特許を見る
公開番号
2025177376
公報種別
公開特許公報(A)
公開日
2025-12-05
出願番号
2024084147
出願日
2024-05-23
発明の名称
制御装置、照明装置及び車両用灯具
出願人
スタンレー電気株式会社
代理人
個人
,
個人
主分類
H05B
45/50 20220101AFI20251128BHJP(他に分類されない電気技術)
要約
【課題】複数の電源の切り替えと切り替え時の回り込み防止を安価かつ低損失で実現する。
【解決手段】制御装置は、第1の電源入力端子から負荷への第1の電源入力経路と、第2の電源入力端子から前記負荷への第2の電源入力経路と、第1の電源入力経路に設けられ、直流電源の逆接続時に電流が流れることを阻止する第1の逆接保護回路と、第2の電源入力経路に設けられ、直流電源の逆接続時に電流が流れることを阻止するスイッチング素子からなる第2の逆接保護回路と、第2の電源入力端子に接続され、第2の電源入力端子から直流電源から電源電圧が供給されることによりスイッチング素子をオンする制御を行う起動回路と、第1の電源入力経路を流れる電流を検出する電流検出回路と、電流検出回路の検出電流に基づいてスイッチング素子をオフして、負荷への電源入力経路を第2の電源入力経路から第1の電源入力経路に切り替える遮断回路と、を備える。
【選択図】図1
特許請求の範囲
【請求項1】
第1の電源入力端子から負荷への第1の電源入力経路と、
第2の電源入力端子から前記負荷への第2の電源入力経路と、
前記第1の電源入力経路に設けられ、直流電源の逆接続時に電流が流れることを阻止する第1の逆接保護回路と、
前記第2の電源入力経路に設けられ、前記直流電源の逆接続時に電流が流れることを阻止するスイッチング素子からなる第2の逆接保護回路と、
前記第2の電源入力端子に接続され、前記第2の電源入力端子から前記直流電源から電源電圧が供給されることにより前記スイッチング素子をオンする制御を行う起動回路と、
前記第1の電源入力経路を流れる電流を検出する電流検出回路と、
前記電流検出回路の検出電流に基づいて前記スイッチング素子をオフして、前記負荷への電源入力経路を前記第2の電源入力経路から前記第1の電源入力経路に切り替える遮断回路と、を備える、
制御装置。
続きを表示(約 670 文字)
【請求項2】
前記スイッチング素子は、FETである、
請求項1に記載の制御装置。
【請求項3】
前記第1の電源入力端子は、前記直流電源に常時接続され、
前記第2の電源入力端子は、前記直流電源に選択的に接続され、
前記第1の電源入力経路は、第1の電流を前記負荷に供給し、
前記第2の電源入力経路は、第1の電流より大きい第2の電流を前記負荷に供給し、前記第2の電源入力端子が前記直流電源に接続されると、前記負荷への前記電源入力経路を前記第1の電源入力経路に優先して前記第2の電源入力経路に切り替える、
請求項1又は2に記載の制御装置。
【請求項4】
前記第1の逆接保護回路は、ダイオードである、
請求項3に記載の制御装置。
【請求項5】
前記負荷は、光源であり、前記電源入力経路を切り替えることにより、点灯モードを制御する、
請求項1に記載の制御装置。
【請求項6】
前記点灯モードは、前記第1の電源入力経路により駆動電流が供給されてポジションランプとして機能するPO点灯モードと、前記第2の電源入力経路により駆動電流が供給されてデイタイムランニングランプとして機能するDRL点灯モードである、
請求項5に記載の制御装置。
【請求項7】
請求項5又は6に記載の制御装置と、前記光源とを含む、照明装置。
【請求項8】
請求項7に記載の照明装置を用いて構成される車両用灯具。
発明の詳細な説明
【技術分野】
【0001】
本発明は、制御装置、照明装置及び車両用灯具に関する。
続きを表示(約 1,600 文字)
【背景技術】
【0002】
負荷に電力を供給する2つの電源を切り替えるために各電源ラインにダイオードもしくは、理想ダイオードICを入れることで、電源の切り替えと一方の電源ラインから他方の電源ラインへの回り込みの防止を実現している。
【0003】
例えば、特許文献1は、バッテリから電力供給を受けて発光する車両用灯具であって、バッテリと車両用灯具との間の電力供給路に、デイタイムランニングランプ(DRL)の点灯をオン/オフするためのスイッチ及び逆接防止ダイオードと、ポジションランプ(Po)の点灯をオン/オフするためのスイッチ及び逆接防止ダイオードとが、互いに並列に接続されており、車両用灯具への電力の供給状態を制御することを開示している。
【先行技術文献】
【特許文献】
【0004】
特開2011-225043号公報
【発明の概要】
【発明が解決しようとする課題】
【0005】
しかしながら、ダイオードを用いる場合、ダイオードは安価ではあるものの、損失が大きい。特にダイオードで大電流を扱うと、電流に比例して発熱の増加、消費電流の増加となり、放熱構造が必要になる。また、損失が大きくなると許容損失の大きいパッケージを選定することが必要になり、基板面積の拡大、部品のコストアップが生じる。また、理想ダイオードICを用いる場合、ダイオードに比して損失は小さくなるものの、高価となってしまう。
【0006】
本発明は、上記に鑑みてなされたものであって、複数の電源の切り替えと切り替え時の回り込み防止を安価かつ低損失で実現することを目的とする。
【課題を解決するための手段】
【0007】
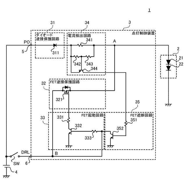
本発明に係る制御装置は、第1の電源入力端子から負荷への第1の電源入力経路と、 第2の電源入力端子から前記負荷への第2の電源入力経路と、前記第1の電源入力経路に設けられ、直流電源の逆接続時に電流が流れることを阻止する第1の逆接保護回路と、前記第2の電源入力経路に設けられ、前記直流電源の逆接続時に電流が流れることを阻止するスイッチング素子からなる第2の逆接保護回路と、前記第2の電源入力端子に接続され、前記第2の電源入力端子から前記直流電源から電源電圧が供給されることにより前記スイッチング素子をオンする制御を行う起動回路と、前記第1の電源入力経路を流れる電流を検出する電流検出回路と、前記電流検出回路の検出電流に基づいて前記スイッチング素子をオフして、前記負荷への電源入力経路を前記第2の電源入力経路から前記第1の電源入力経路に切り替える遮断回路と、を備える。
【発明の効果】
【0008】
本発明によれば、逆接保護回路として損失の小さいスイッチング素子を用いるとともに、電流検出回路の検出電流に基づいてスイッチング素子をオフして、負荷への電源入力経路を切り替える遮断回路を備えることにより、複数の電源の切り替えと切り替え時の回り込み防止を安価かつ低損失で実現することができる。
【図面の簡単な説明】
【0009】
本発明の実施の形態に係る車両用灯具の構成を示すブロック図である。
本発明の実施の形態に係る車両用灯具における、DRL入力端子から入力されるDRL入力電圧と、DRL入力端子から入力されるDRL入力電流と、PO入力端子から入力されるPO入力電圧と、PO入力端子から入力されるPO入力電流と、電流検出回路で検出される検出電流と、消費電流の波形図である。
【発明を実施するための形態】
【0010】
以下、本発明の実施の形態にかかる車両用灯具について図面を参照して説明する。各図面においては、同一又は同等の部分に同一の符号を付す。
(【0011】以降は省略されています)
この特許をJ-PlatPat(特許庁公式サイト)で参照する
関連特許
個人
電子部品の実装方法
2か月前
日本精機株式会社
回路基板
2か月前
個人
電気式バーナー
1か月前
愛知電機株式会社
装柱金具
1か月前
個人
非衝突型ガウス加速器
3か月前
日星電気株式会社
面状ヒータ
23日前
アイホン株式会社
電気機器
3か月前
イビデン株式会社
配線基板
2か月前
アイホン株式会社
電気機器
2か月前
キヤノン株式会社
電子機器
2か月前
日本放送協会
基板固定装置
2か月前
メクテック株式会社
配線基板
3か月前
個人
静電気中和除去装置
1か月前
東レ株式会社
霧化状活性液体供給装置
3か月前
シャープ株式会社
加熱機器
1か月前
FDK株式会社
基板
2か月前
サクサ株式会社
筐体の壁掛け構造
3か月前
イビデン株式会社
プリント配線板
2か月前
株式会社デンソー
電子装置
9日前
株式会社デンソー
電子装置
1か月前
株式会社デンソー
電子装置
2か月前
株式会社レクザム
剥離装置
1か月前
サクサ株式会社
開き角度規制構造
1か月前
イビデン株式会社
配線基板
3か月前
新電元工業株式会社
電子装置
2か月前
日産自動車株式会社
電子機器
17日前
富士フイルム株式会社
積層体
2か月前
株式会社レゾナック
冷却装置
2か月前
日本精機株式会社
車両表示装置用回路基板
2日前
オムロン株式会社
端子折り曲げ治具
2か月前
日産自動車株式会社
電子部品
2か月前
日本無線株式会社
電子機器用密閉構造
3か月前
株式会社デンソー
電子制御装置
1か月前
新光電気工業株式会社
配線基板
2か月前
富士電子工業株式会社
誘導加熱コイル
2か月前
日本特殊陶業株式会社
配線基板
3か月前
続きを見る
他の特許を見る