TOP
|
特許
|
意匠
|
商標
特許ウォッチ
Twitter
他の特許を見る
公開番号
2025177271
公報種別
公開特許公報(A)
公開日
2025-12-05
出願番号
2024083934
出願日
2024-05-23
発明の名称
浴室除菌システム
出願人
株式会社ノーリツ
代理人
個人
主分類
A61L
2/18 20060101AFI20251128BHJP(医学または獣医学;衛生学)
要約
【課題】浴室の除菌処理を途中で中止した場合に、その後浴室に除菌水やその遊離ガスなどが長時間にわたって残存したままになることを防止し、ユーザに不快感などを与えることを適切に防止または抑制することが可能な浴室除菌システムを提供する。
【解決手段】浴室1の除菌処理として、少なくとも除菌水散布工程、この除菌水散布工程後における除菌水洗い流し工程としての非除菌水散布工程、およびその後の浴室換気工程を順次実行可能な浴室除菌システムSYであって、浴室1の除菌処理が除菌水散布工程の途中で中止されたときには、所定の保守運転が開始され、かつこの保守運転においては、除菌水洗い流し工程およびその後の浴室換気工程が順次実行される。
【選択図】 図1
特許請求の範囲
【請求項1】
浴室への除菌水散布工程および非除菌水散布工程を実行可能な除菌水・非除菌水散布装置と、
前記浴室の空気を外部に排気する浴室換気工程が実行可能な換気装置と、
前記浴室の除菌処理を開始させる旨の操作が可能な操作手段と、
を備えており、
前記浴室の除菌処理は、少なくとも前記除菌水散布工程、この除菌水散布工程後における除菌水洗い流し工程としての前記非除菌水散布工程、およびその後の前記浴室換気工程が順次実行される処理である、浴室除菌システムであって、
前記浴室の除菌処理が前記除菌水散布工程の途中で中止されたときには、所定の保守運転が開始され、かつこの保守運転においては、前記除菌水洗い流し工程およびその後の前記浴室換気工程が順次実行されるように構成されていることを特徴とする、浴室除菌システム。
続きを表示(約 850 文字)
【請求項2】
請求項1に記載の浴室除菌システムであって、
前記浴室の除菌処理が前記除菌水散布工程の終了時以降の所定期間内に中止された場合においても、その中止後に前記保守運転が開始されるように構成されている、浴室除菌システム。
【請求項3】
請求項1に記載の浴室除菌システムであって、
前記保守運転中においては、前記操作手段の操作による前記保守運転の運転オフ操作は無効とされるように構成されている、浴室除菌システム。
【請求項4】
請求項1に記載の浴室除菌システムであって、
前記保守運転中に、現時点から前記保守運転が完了するまでの所要時間を報知する報知手段を、さらに備えている、浴室除菌システム。
【請求項5】
請求項1に記載の浴室除菌システムであって、
前記浴室の除菌処理が前記除菌水散布工程の開始前に中止された場合には、前記保守運転は実行されないように構成されている、浴室除菌システム。
【請求項6】
請求項1に記載の浴室除菌システムであって、
前記浴室の除菌処理の実行中に、この浴室除菌システムの運転を停止すべき所定の第1の異常が発生した際には、その時点で前記浴室の除菌処理が中止され、かつその後に前記保守運転は実行されない構成とされている、浴室除菌システム。
【請求項7】
請求項1に記載の浴室除菌システムであって、
前記浴室を乾燥させる浴室乾燥工程を、さらに実行可能とされており、
前記浴室の除菌処理が開始されてから前記除菌水散布工程が開始されるまでの間に、この浴室除菌システムの運転を停止する必要のない所定の第2の異常が発生した際には、その時点で前記浴室の除菌処理が中止され、かつその後は前記除菌水散布工程が省略された状態で、前記非除菌水散布工程、前記浴室換気工程、および前記浴室乾燥工程が順次実行されるように構成されている、浴室除菌システム。
発明の詳細な説明
【技術分野】
【0001】
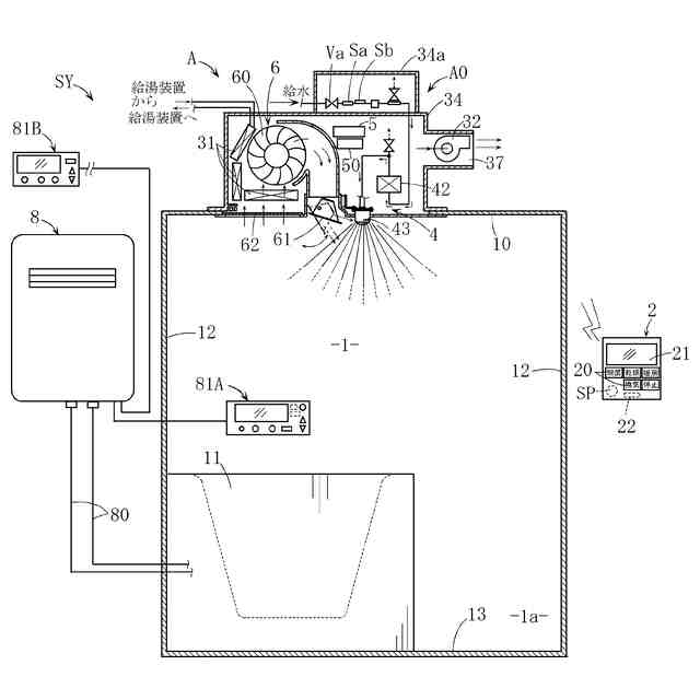
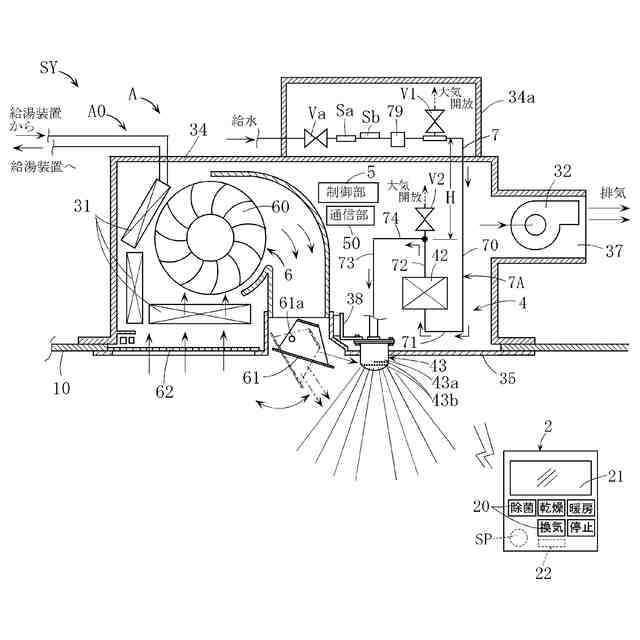
本発明は、オゾン水などの除菌水を用いて浴室を除菌可能な浴室除菌システムに関する。
続きを表示(約 2,000 文字)
【背景技術】
【0002】
浴室除菌システムの具体例として、たとえば特許文献1,2に記載のものがある。
これらの文献に記載された浴室除菌システムは、浴室の上部に位置するノズルから浴室に向けて除菌水であるオゾン水を散布する除菌水散布工程、および非除菌水である水道水などの一般の水を散布する非除菌水散布工程が実行可能な除菌水・非除菌水散布装置を備えている。
このような構成によれば、オゾン水を利用して浴室を除菌した後に、非オゾン水である一般の水を浴室に散布し、浴室のオゾン水を洗い流すことができる。したがって、浴室に多くのオゾン水ならびにこのオゾン水から遊離したオゾンガスが長時間にわたって滞留しないようにすることができる。その結果、オゾン水に対する耐性がない部材や部分が浴室に存在する場合に、これらの部材や部分の保護を図ることができる。また、浴室におけるオゾンガス濃度が高いと、オゾン特有の臭いが強くなってユーザが不快な思いをするばかりか、ユーザの健康に害を及ぼす虞があるが、前記構成によれば、そのような虞を抑制可能である。
【0003】
しかしながら、前記従来技術においては、次に述べるように、未だ改善すべき余地があった。
【0004】
すなわち、浴室の除菌処理の一工程として、たとえば除菌水散布工程が実行されている際に、浴室の除菌処理を途中で中止させるべく、ユーザが所定のリモコンを操作する場合がある。この場合、従来技術においては、リモコンの操作に対応した制御がなされて除菌水散布工程はその途中で中止され、浴室の除菌処理も中止される。この除菌処理の中止後においては、特段の動作制御は実行されない。
ところが、除菌水散布工程がその途中で中止されたままであると、浴室にはそれまでの期間に散布されていた除菌水(オゾン水)が残留したままとなる。したがって、オゾン水に対する耐性がない部材や部分の劣化が進む虞がある他、浴室のオンゾンガス濃度が高くなって、オゾン臭によりユーザが不快な思いをするなどの虞がある。したがって、このような虞を適切に抑制することが望まれる。
【0005】
除菌水としては、オゾン水以外として、たとえば次亜塩素酸水などがあるが、そのような他の種類の除菌水を用いる場合においても前記したのと同様な事態を生じ得る。
【先行技術文献】
【特許文献】
【0006】
特開2020-48858号公報
特開2019-166278号公報
【発明の概要】
【発明が解決しようとする課題】
【0007】
本発明は、前記したような事情のもとで考え出されたものであり、浴室の除菌処理を途中で中止した場合に、その後浴室に除菌水やその遊離ガスなどが長時間にわたって残存したままになることを防止し、ユーザに不快感などを与えることを適切に防止または抑制することが可能な浴室除菌システムを提供することを、その課題としている。
【課題を解決するための手段】
【0008】
上記の課題を解決するため、本発明では、次の技術的手段を講じている。
【0009】
本発明により提供される浴室除菌システムは、浴室への除菌水散布工程および非除菌水散布工程を実行可能な除菌水・非除菌水散布装置と、前記浴室の空気を外部に排気する浴室換気工程が実行可能な換気装置と、前記浴室の除菌処理を開始させる旨の操作が可能な操作手段と、を備えており、前記浴室の除菌処理は、少なくとも前記除菌水散布工程、この除菌水散布工程後における除菌水洗い流し工程としての前記非除菌水散布工程、およびその後の前記浴室換気工程が順次実行される処理である、浴室除菌システムであって、前記浴室の除菌処理が前記除菌水散布工程の途中で中止されたときには、所定の保守運転が開始され、かつこの保守運転においては、前記除菌水洗い流し工程およびその後の前記浴室換気工程が順次実行されるように構成されていることを特徴としている。
【0010】
このような構成によれば、次のような効果が得られる。
すなわち、浴室の除菌処理が除菌水散布工程の途中で中止されたときには、その後に所定の保守運転(除菌水洗い流し工程およびその後の浴室換気工程)が実行される。このため、浴室に既に散布されていた除菌水が残存したままになることはない他、除菌水からの遊離ガスまたは揮発ガスも浴室の外部に積極的に排出される。したがって、除菌水に対する耐性がない浴室中の部材や部分の劣化が不当に進む不具合や、浴室の除菌水からの遊離ガスまたは揮発ガスの濃度が高くなってこれらのガス臭によりユーザが不快な思いをするなどの不具合を適切に解消することが可能である。
(【0011】以降は省略されています)
この特許をJ-PlatPat(特許庁公式サイト)で参照する
関連特許
他の特許を見る