TOP
|
特許
|
意匠
|
商標
特許ウォッチ
Twitter
他の特許を見る
公開番号
2025177065
公報種別
公開特許公報(A)
公開日
2025-12-05
出願番号
2024083569
出願日
2024-05-22
発明の名称
塗油器及び塗油方法
出願人
新明和パークテック株式会社
代理人
弁理士法人はなぶさ特許商標事務所
主分類
F16H
57/04 20100101AFI20251128BHJP(機械要素または単位;機械または装置の効果的機能を生じ維持するための一般的手段)
要約
【課題】ローラーチェーンに対してより効果的に潤滑油を供給する。
【解決手段】塗油器10は、給油管60が接続される給油部12と、ローラーチェーン40の隣接する2つの外リンク42の間に、それら2つの外リンク42の双方に接続された内リンク48と接触ないし近接してその内リンク48を挟み込むように、ローラーチェーン40の折り曲げ可能な方向から挿入される少なくとも2つの爪部20とを含み、少なくとも2つの爪部20がローラーチェーン40に挿入された状態で、少なくとも2つの爪部20と内リンク48との間に油溜まり部30が形成される。これにより、ローラーチェーン40の内外プレート50、44間やピン52の外周に、確実に潤滑油を塗油することができ、更にそれらの塗油ポイントは、ローラーチェーン40の実質的な動作部分であるため、ローラーチェーン40に対してより効果的に潤滑油を供給することが可能となる。
【選択図】図3
特許請求の範囲
【請求項1】
内リンクと外リンクとが交互に接続されて形成されたローラーチェーンの、常時垂れ下がった部分に設置される板状の塗油器であって、
潤滑油を供給する給油管が接続される給油部と、
ローラーチェーンの隣接する2つの外リンクの間に、該2つの外リンクの双方に接続された内リンクと接触ないし近接して該内リンクを挟み込むように、ローラーチェーンの折り曲げ可能な方向から挿入される、前記給油部から延びる少なくとも2つの爪部と、を含み、
該少なくとも2つの爪部がローラーチェーンに挿入された状態で、前記少なくとも2つの爪部と前記内リンクとの間に油溜まり部が形成されることを特徴とする塗油器。
続きを表示(約 1,100 文字)
【請求項2】
前記少なくとも2つの爪部は、ローラーチェーンに挿入されたときに、ローラーチェーンの折り曲げ可能な方向と直交する側面視で大略椀状をなし、前記少なくとも2つの爪部の先端近傍が、前記2つの外リンクのうちの上側の外リンクに斜め下側から接触すると共に、前記大略椀状の下面が、前記2つの外リンクのうちの下側の外リンクに上側から接触する態様で、ローラーチェーンに設置されることを特徴とする請求項1記載の塗油器。
【請求項3】
前記給油部は、前記少なくとも2つの爪部がローラーチェーンに挿入された状態で、略鉛直に延びて前記給油管が接続される鉛直部と、該鉛直部の端部から略水平に延びた後、前記少なくとも2つの爪部まで至る中間部と、を含むことを特徴とする請求項2記載の塗油器。
【請求項4】
前記少なくとも2つの爪部として3つの爪部を含み、該3つの爪部が、近接して配置された2本のローラーチェーンを挟み込むようにして挿入されることを特徴とする請求項1記載の塗油器。
【請求項5】
前記少なくとも2つの爪部のうち、ローラーチェーンに挿入された状態における、ローラーチェーンの折り曲げ可能な方向と直交する側方向の両外側に位置する2つの爪部の少なくとも一方に、該爪部の前記油溜まり部の前記側方向両側のうちの、該爪部が位置している側を側方から塞ぐようにして、仕切り板部が接続されていることを特徴とする請求項1記載の塗油器。
【請求項6】
前記給油部に、前記給油管の取り付けに使用される取付穴が形成されていることを特徴とする請求項1記載の塗油器。
【請求項7】
車両を収容する複数のパレットを備えた立体駐車装置において、少なくとも昇降移動を行うパレットを吊り下げているローラーチェーンに設置されることを特徴とする請求項1から6のいずれか1項記載の塗油器。
【請求項8】
内リンクと外リンクとが交互に接続されて形成されたローラーチェーンの常時垂れ下がった部分に、給油部と該給油部から延びる少なくとも2つの爪部とを含む板状の塗油器を設置して、潤滑油を供給する塗油方法であって、
前記給油部に、潤滑油を供給する給油管を接続し、
ローラーチェーンの隣接する2つの外リンクの間に、該2つの外リンクの双方に接続された内リンクと接触ないし近接して該内リンクを挟み込むように、ローラーチェーンの折り曲げ可能な方向から前記少なくとも2つの爪部を挿入し、
該少なくとも2つの爪部と前記内リンクとの間に油溜まり部を形成することを特徴とする塗油方法。
発明の詳細な説明
【技術分野】
【0001】
本発明は、ローラーチェーンに潤滑油を供給する塗油器及び塗油方法に関するものである。
続きを表示(約 2,300 文字)
【背景技術】
【0002】
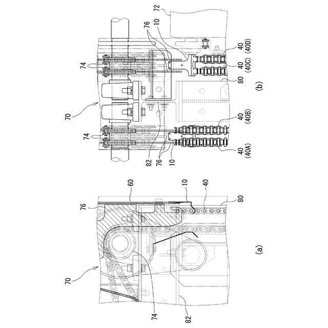
内リンクと外リンクとが交互に接続されて形成されたローラーチェーンは、機械類の動力伝達など様々な用途で使用されている。例えば、車両を収容する複数のパレットを備えた立体駐車装置では、昇降移動するパレットが複数のローラーチェーンで吊り下げられている。このようなローラーチェーンには、潤滑性や耐錆性の向上を図ってキンクなどの発生を抑制するために、潤滑油を塗油する必要がある。ローラーチェーンへの塗油は、従来、作業者による手作業で行われており、例えば特許文献1には、作業者が油タンクを背負って噴射ノズルから油を噴霧する形式の給油装置が開示されている。
【先行技術文献】
【特許文献】
【0003】
特開2003-024828号公報
【発明の概要】
【発明が解決しようとする課題】
【0004】
ここで、本発明者は、潤滑不良によるローラーチェーンのキンク、及びそれに起因するローラーチェーンの駆動装置の故障を、より確実に防止するために、ローラーチェーンへの塗油ポイントの絞り込みを行い、その結果、より効率のよい塗油ポイントを見出した。
本発明は上記課題に鑑みてなされたものであり、その目的とするところは、ローラーチェーンに対してより効果的に潤滑油を供給することにある。
【課題を解決するための手段】
【0005】
(発明の態様)
以下の発明の態様は、本発明の構成を例示するものであり、本発明の多様な構成の理解を容易にするために、項別けして説明するものである。各項は、本発明の技術的範囲を限定するものではない。そのため、発明を実施するための最良の形態を参酌しつつ、各項の構成要素の一部を置換し、削除し、又は、更に他の構成要素を付加したものについても、本発明の技術的範囲に含まれ得るものである。
【0006】
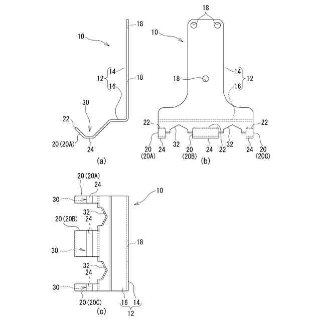
(1)内リンクと外リンクとが交互に接続されて形成されたローラーチェーンの、常時垂れ下がった部分に設置される板状の塗油器であって、潤滑油を供給する給油管が接続される給油部と、ローラーチェーンの隣接する2つの外リンクの間に、該2つの外リンクの双方に接続された内リンクと接触ないし近接して該内リンクを挟み込むように、ローラーチェーンの折り曲げ可能な方向から挿入される、前記給油部から延びる少なくとも2つの爪部と、を含み、該少なくとも2つの爪部がローラーチェーンに挿入された状態で、前記少なくとも2つの爪部と前記内リンクとの間に油溜まり部が形成される塗油器。
【0007】
本項に記載の塗油器は、内リンクと外リンクとが交互に接続されて形成されたローラーチェーンを塗油対象として、ローラーチェーンの常時垂れ下がった部分に設置される板状のものである。具体的には、潤滑油を供給する給油管が接続される給油部と、この給油部から延びる少なくとも2つの爪部とを含んでいる。給油部は、給油管を介して供給される潤滑油を受ける部位であって、供給された潤滑油が給油部から少なくとも2つの爪部へと伝わることとなる。そして、少なくとも2つの爪部は、ローラーチェーンと接触ないし近接するように設置されることで、実質的にローラーチェーンへ潤滑油を供給する部位となっている。
【0008】
すなわち、少なくとも2つの爪部は、ローラーチェーンの隣接する2つの外リンクの間に、ローラーチェーンの折り曲げ可能な方向から挿入される。このとき、隣接する2つの外リンクの間には、それら2つの外リンクの双方に接続された内リンクが存在するため、その内リンクと接触ないし近接してその内リンクを挟み込むように、少なくとも2つの爪部が挿入される。そして、このような挿入状態で、少なくとも2つの爪部と内リンクとの間、より詳しくは、少なくとも2つの爪部と内リンクを構成する内プレートの外面との間に、潤滑油が溜まるような油溜まり部が形成されるものである。
【0009】
これにより、給油部から伝わって油溜まり部に溜まった潤滑油が、内リンクの内プレートの外面から、同外面とその内リンクに接続された下方の外リンクを構成する外プレートの内面との間に伝わり、その下方で外プレート及び内プレートを貫通してそれらを接続しているピンの外周へと伝わっていく。更に、ローラーチェーンの常時垂れ下がった部分であることで、重力及び表面張力の作用により、下方に位置する内プレートの外面と外プレートの内面との間を通って、潤滑油が下方へと徐々に伝わり、その途中にある全てのピンの外周へ潤滑油が供給されるものである。このようにして、ローラーチェーンの内外プレート間やピンの外周に、確実に潤滑油が塗油されるものとなり、更にそれらの塗油ポイントは、ローラーチェーンの実質的な動作部分であるため、ローラーチェーンに対してより効果的に潤滑油が供給されるものとなる。
【0010】
このため、潤滑不良によるローラーチェーンのキンクや、それに起因するローラーチェーンの駆動装置の故障が、より確実に防止されるものである。しかも、ローラーチェーンの垂れ下がっている部分は、基本的には動かないので、潤滑不良になると固着し易く、そのような部分へ潤滑油が供給されるため、ますます効果的な給油が実現されるものである。更に、上述したように、ローラーチェーンの隣接する2つの外リンクの間に爪部が挿入されて設置される構成であるため、設置作業が容易であると共に、ローラーチェーンの垂れ下がっている任意の部分への設置に対応するものとなる。
(【0011】以降は省略されています)
この特許をJ-PlatPat(特許庁公式サイト)で参照する
関連特許
個人
留め具
1か月前
個人
鍋虫ねじ
3か月前
個人
紛体用仕切弁
3か月前
個人
回転伝達機構
4か月前
個人
ホース保持具
7か月前
個人
差動歯車用歯形
5か月前
個人
トーションバー
8か月前
個人
ジョイント
2か月前
個人
給排気装置
2か月前
個人
ナット
2か月前
個人
ナット
1か月前
株式会社不二工機
電磁弁
5か月前
個人
地震の揺れ回避装置
4か月前
株式会社不二工機
電磁弁
6か月前
個人
吐出量監視装置
3か月前
個人
ゲート弁バルブ
19日前
兼工業株式会社
バルブ
1か月前
カヤバ株式会社
ダンパ
5か月前
カヤバ株式会社
緩衝器
2か月前
柿沼金属精機株式会社
分岐管
3か月前
カヤバ株式会社
緩衝器
5か月前
カヤバ株式会社
緩衝器
5か月前
カヤバ株式会社
ダンパ
5か月前
株式会社ニフコ
クリップ
19日前
日東電工株式会社
断熱材
7か月前
株式会社不二工機
電動弁
2か月前
株式会社ニフコ
クリップ
2か月前
株式会社ノーリツ
分配弁
7か月前
株式会社三五
ドライブシャフト
1か月前
株式会社タカギ
水栓装置
4か月前
株式会社ノーリツ
分配弁
2か月前
個人
固着具と固着具の固定方法
6か月前
アズビル株式会社
回転弁
2か月前
株式会社ノーリツ
分配弁
7か月前
株式会社ノーリツ
分配弁
7か月前
個人
固着具と固着具の固定方法
6か月前
続きを見る
他の特許を見る