TOP
|
特許
|
意匠
|
商標
特許ウォッチ
Twitter
他の特許を見る
10個以上の画像は省略されています。
公開番号
2025176907
公報種別
公開特許公報(A)
公開日
2025-12-05
出願番号
2024083299
出願日
2024-05-22
発明の名称
電解システム及び電解システムの診断方法
出願人
株式会社日立製作所
代理人
弁理士法人信友国際特許事務所
主分類
G01R
31/00 20060101AFI20251128BHJP(測定;試験)
要約
【課題】電解スタックの状態を簡便に診断できるようにする。
【解決手段】原料化合物の電気分解により所望のガスを生成する電解スタック10と、電解スタック10に電圧を印加する電力変換装置6と、電解スタック10に印加された電圧を計測する電圧センサ7と、電解スタック10に電圧を印加した際に電圧センサ7が取得する電圧の時系列データを用いて、電解スタックの静電容量成分で規定される指標を算出し、算出した指標の値を基準値と比較して電解スタックの状態を診断する診断装置20と、診断装置が診断した結果を外部に出力または表示する出力装置30と、を備える。
【選択図】図1
特許請求の範囲
【請求項1】
原料化合物の電気分解により所望のガスを生成する電解スタックと、
前記電解スタックに電圧を印加する電力変換装置と、
前記電解スタックに印加された電圧を計測する電圧センサと、
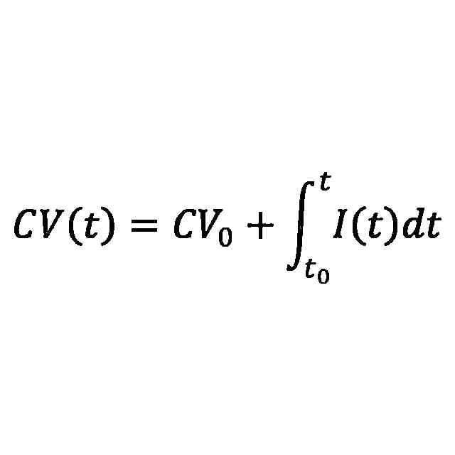
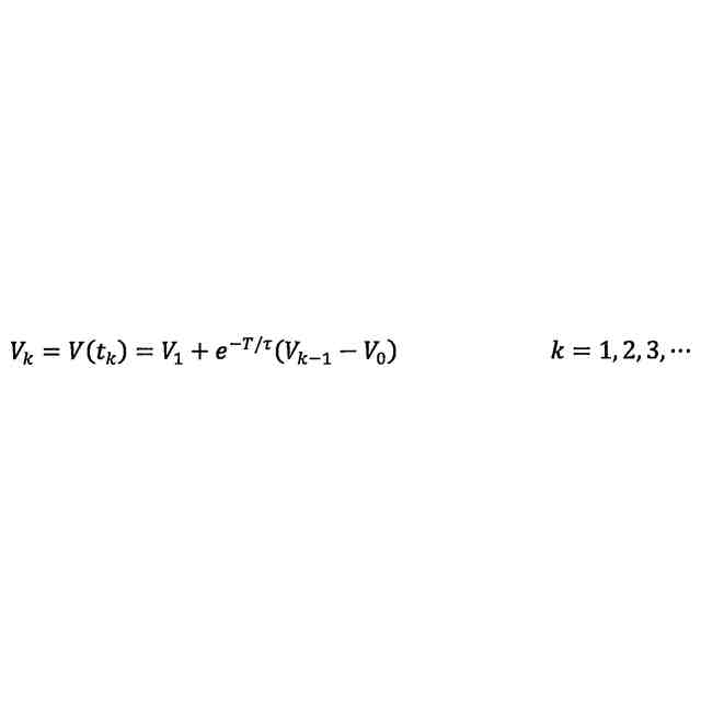
前記電解スタックに電圧を印加した際に前記電圧センサが取得する電圧の時系列データを用いて、前記電解スタックの静電容量成分で規定される指標を算出し、算出した指標の値を基準値と比較して前記電解スタックの状態を診断する診断装置と、
前記診断装置が診断した結果を出力または表示する出力装置と、を備える
電解システム。
続きを表示(約 720 文字)
【請求項2】
前記指標は、前記電解スタックに印加された電圧変化の時定数である
請求項1記載の電解システム。
【請求項3】
前記指標は、前記電解スタックの静電容量成分の値に比例する
請求項1記載の電解システム。
【請求項4】
前記電解スタックは、水の電気分解により水素を生成する
請求項1記載の電解システム。
【請求項5】
前記診断装置は、前記電解スタックに供給される水量の過不足を検知する
請求項1記載の電解システム。
【請求項6】
前記診断装置は、前記電解スタックの温度異常を検知する
請求項1記載の電解システム。
【請求項7】
前記診断装置は、複数の電解スタックの履歴データを個別に蓄積し、個体毎の傾向からの逸脱または差異を、機械学習の手法で検知する
請求項1記載の電解システム。
【請求項8】
前記電解スタックに流入する電流を計測する電流センサを備える
請求項1記載の電解システム。
【請求項9】
原料化合物の電気分解により所望のガスを生成する電解スタックを診断する電解システムの診断方法であり、
前記電解スタックが前記ガスを生成する際に、前記電解スタックに印加した電圧を取得する電圧取得処理と、
前記電圧取得処理で取得した電圧の時系列データを用いて前記電解スタックの静電容量成分で規定される指標を算出し、得られた前記指標の値を基準値と比較して前記電解スタックの状態を診断する電解スタック診断処理と、を含む
電解システムの診断方法。
発明の詳細な説明
【技術分野】
【0001】
本発明は、電解システム及び電解システムの診断方法に関する。
続きを表示(約 1,900 文字)
【背景技術】
【0002】
カーボンニュートラルに向けたエネルギー利用の変化は、今や全世界的傾向になりつつあり、電源側、エネルギー消費側双方での移行が進められている。産業における脱炭素化は、第一に熱源の電化により進められる。しかし、その必要とされる熱量や輸送需要により、必ずしも電化によって全てが解決されるわけではなく、脱炭素燃料に対する期待が高まっている。水素は、燃焼過程で二酸化炭素の排出が無いことから、製造技術及びその活用技術開発に大きな期待が寄せられている。特に、二酸化炭素の発生を抑えながら水素を安定的に大量生産する手段として、大規模水電解システムに注目が集まっている。
【0003】
大規模水電解システムは多数の電解スタックから構成されており、安定運用するためにはそれらの健全性を常に監視し、不適切な状態を発見したら速やかに対策する必要がある。しかしながら、多数の追加センサを設置してデータ収集するのはコストがかかるため、運用時に取得しやすい情報で診断できるのが望ましい。
【0004】
特許文献1には、インバータの起動時に発生する初期充電での電圧情報を用いて、インバータの直流中間回路に接続したコンデンサの静電容量を計算し、その値をインバータの中間直流電圧の制御に活用する技術が開示されている。
【先行技術文献】
【特許文献】
【0005】
特開2004-153978号公報
【発明の概要】
【発明が解決しようとする課題】
【0006】
しかしながら、特許文献1に記載された技術は、電解スタックのように大きな静電容量成分を持つ負荷を接続するものではなく、水電解スタックの運用には適用が困難である。近年、大規模な水電解システムを効率よく診断する技術の開発が望まれていた。
【0007】
本発明は、電解スタックの状態を簡便に診断できる電解システム及び電解システムの状態診断方法を提供することを目的とする。
【課題を解決するための手段】
【0008】
上記課題を解決するために、例えば請求の範囲に記載の構成を採用する。
本願は、上記課題を解決する手段を複数含んでいるが、その一例を挙げるならば、本発明の電解システムは、原料化合物の電気分解により所望のガスを生成する電解スタックと、電解スタックに電圧を印加する電力変換装置と、電解スタックに印加された電圧を計測する電圧センサと、電解スタックに電圧を印加した際に電圧センサが取得する電圧の時系列データを用いて電解スタックの静電容量成分で規定される指標を算出し、算出した指標の値を基準値と比較して電解スタックの状態を診断する診断装置と、診断装置が診断した結果を外部に出力する出力装置と、を備える。
【発明の効果】
【0009】
本発明によれば、電解スタックの劣化加速要因を検知でき、早期の対策が可能となり、劣化進展を抑制できる。また、劣化状態を検知することで、制御条件を調整したり劣化スタックを交換したりすることによってシステムの安定運用が可能になる。
上記した以外の課題、構成及び効果は、以下の実施形態の説明により明らかにされる。
【図面の簡単な説明】
【0010】
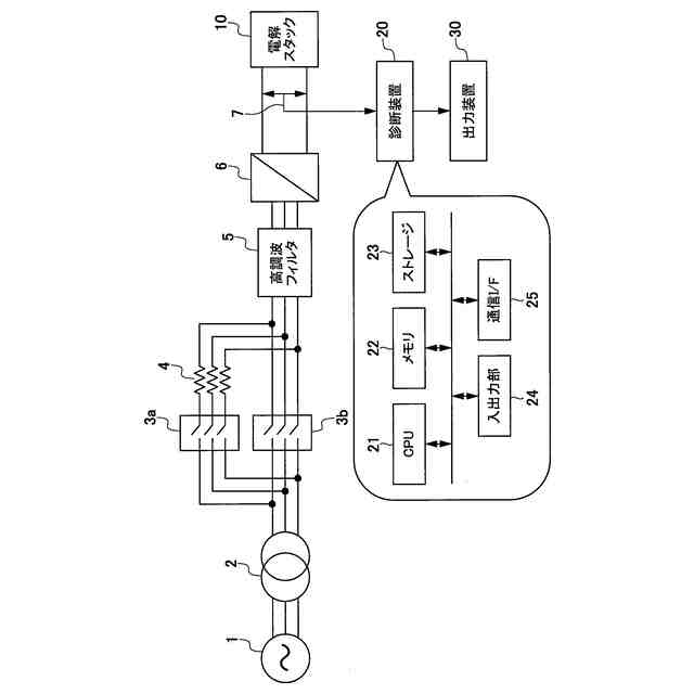
本発明の第1の実施の形態例による電解システムの診断装置の例を示す構成図である。
本発明の第1の実施の形態例による診断処理の例を示すフローチャートである。
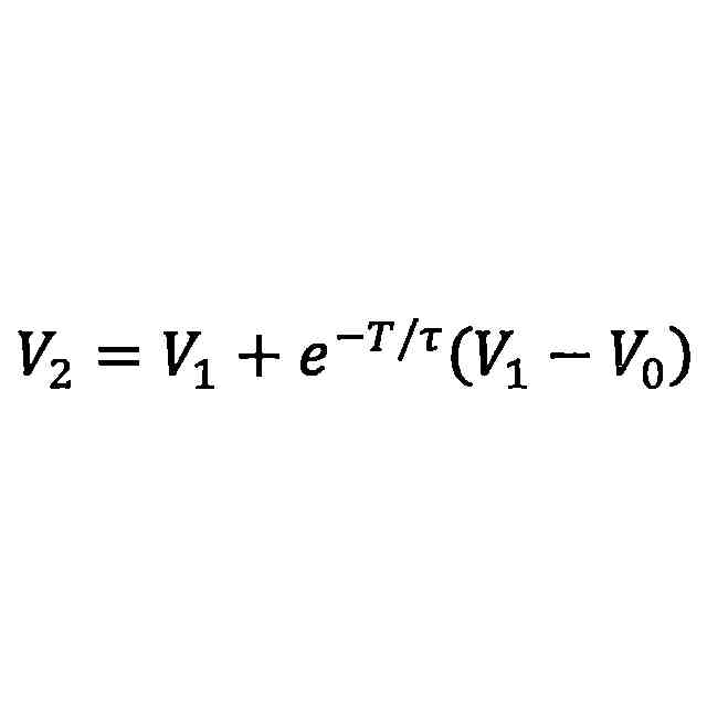
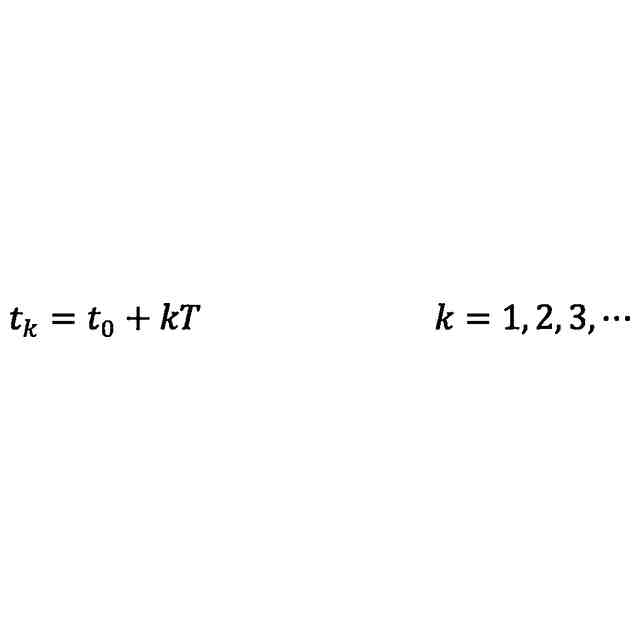
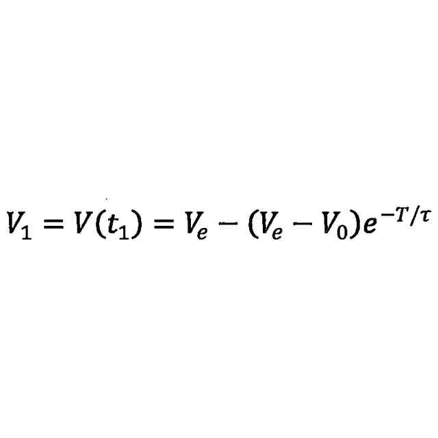
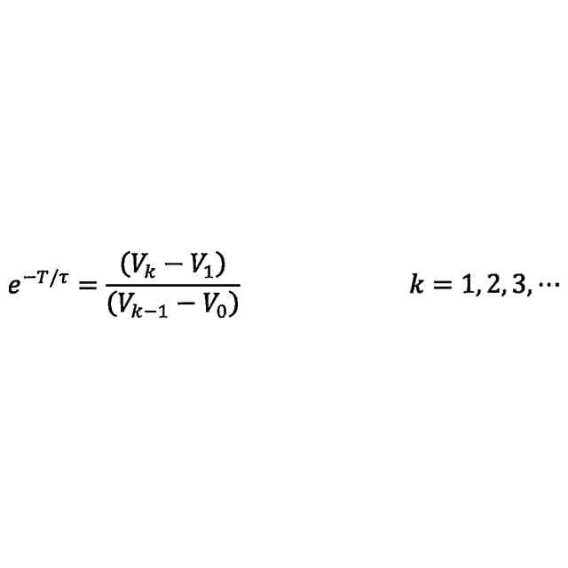
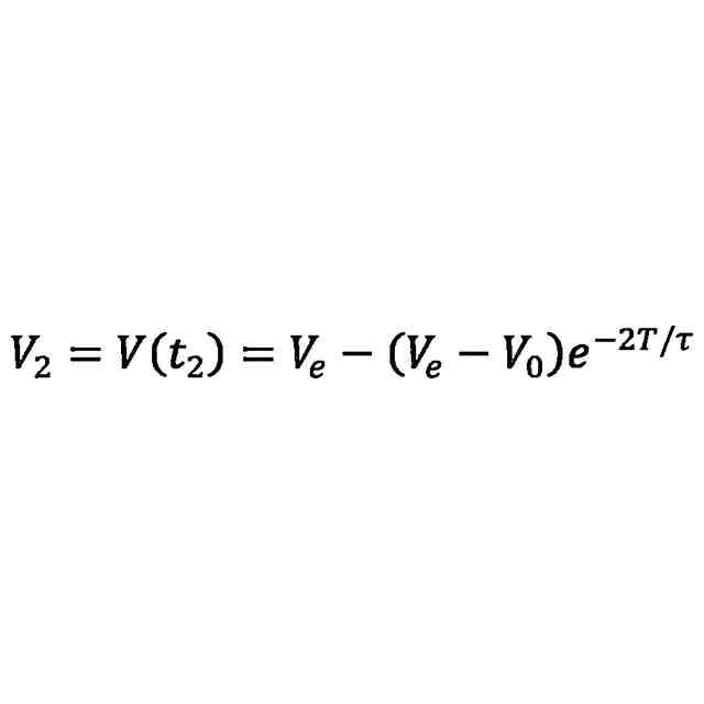
本発明の第1の実施の形態例による電解スタックに印加される電圧の時系列データの例を示す特性図である。
本発明の第1の実施の形態例による電解スタックの初充電回路を模擬した等価回路の例を示回路図である。
本発明の第1の実施の形態例による起動時に記録された指標の値の履歴の一例を示す特性図である。
本発明の第1の実施の形態例による操作画面の例を示す図である。
本発明の第1の実施の形態例による指標と各電解スタックの選択例を示す図である。
本発明の第2の実施の形態例による電解システムの診断装置の例を示す構成図である。
本発明の第2の実施の形態例による診断処理の例を示すフローチャートである。
本発明の第2の実施の形態例による電解スタックの電流の時系列データの例を示す特性図である。
【発明を実施するための形態】
(【0011】以降は省略されています)
この特許をJ-PlatPat(特許庁公式サイト)で参照する
関連特許
株式会社日立製作所
演算装置
10日前
株式会社日立製作所
回転電機
10日前
株式会社日立製作所
冷却構造
4日前
株式会社日立製作所
軌条車両
4日前
株式会社日立製作所
鉄道車両
1か月前
株式会社日立製作所
放射線モニタ
1か月前
株式会社日立製作所
電力変換装置
5日前
株式会社日立製作所
電力変換装置
4日前
株式会社日立製作所
システム検証方法
1か月前
株式会社日立製作所
ガス分離システム
1か月前
株式会社日立製作所
電力変換システム
18日前
株式会社日立製作所
環境負荷算出装置
3日前
株式会社日立製作所
鉄道車両用空調装置
1か月前
株式会社日立製作所
調停案提示システム
1か月前
株式会社日立製作所
分散電源管理システム
5日前
株式会社日立製作所
部品管理装置及び方法
1か月前
株式会社日立製作所
情報提示装置及び方法
3日前
株式会社日立製作所
診断装置及び診断方法
3日前
株式会社日立製作所
施設管理装置および方法
18日前
株式会社日立製作所
店舗管理装置および方法
1か月前
株式会社日立製作所
生産ライン設計システム
26日前
株式会社日立製作所
乗降床及び乗客コンベア
1か月前
株式会社日立製作所
データ変換装置および方法
1か月前
株式会社日立製作所
署名照合システム及び方法
1か月前
株式会社日立製作所
乗りかご及びエレベーター
1か月前
株式会社日立製作所
飲食店提案装置および方法
1か月前
株式会社日立製作所
実行ハードウエア決定方法
3日前
株式会社日立製作所
乗りかご及びエレベーター
1か月前
株式会社日立製作所
検索システム及び検索方法
1か月前
株式会社日立製作所
ソフトエラー率評価システム
19日前
株式会社日立製作所
モータ、及びロータ固定構造
10日前
株式会社日立製作所
ソースコードを生成する方法
26日前
株式会社日立製作所
膜分離設備設計支援システム
18日前
株式会社日立製作所
検証システムおよび検証方法
10日前
株式会社日立製作所
生体認証装置、生体認証方法
1か月前
株式会社日立製作所
情報処理装置、情報処理方法
2か月前
続きを見る
他の特許を見る