TOP
|
特許
|
意匠
|
商標
特許ウォッチ
Twitter
他の特許を見る
公開番号
2025176415
公報種別
公開特許公報(A)
公開日
2025-12-04
出願番号
2024082566
出願日
2024-05-21
発明の名称
加圧水型原子力発電プラントの一次冷却水の処理方法及び浄化装置
出願人
室町ケミカル株式会社
代理人
個人
,
個人
主分類
G21F
9/12 20060101AFI20251127BHJP(核物理;核工学)
要約
【課題】加圧水型原子力発電プラントにおける高濃度ホウ素を含む一次冷却水のフッ素濃度を低減させる一次冷却水の処理方法を提供する。
【解決手段】加圧水型原子力発電プラントの一次系水浄化設備におけるホウ酸を含有する一次冷却水を、フッ素吸着材を含む浄化装置に供給し、前記一次冷却水中のフッ化物イオンを吸着除去して、フッ素濃度が低減された処理水を生じさせる加圧水型原子力発電プラントの一次冷却水の処理方法。
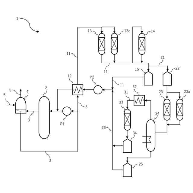
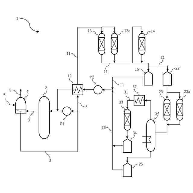
【選択図】図1
特許請求の範囲
【請求項1】
加圧水型原子力発電プラントの一次系水浄化設備におけるホウ酸を含有する一次冷却水を、フッ素吸着材を含む浄化装置に供給し、前記一次冷却水中のフッ化物イオンを吸着除去して、フッ素濃度が低減された処理水を生じさせることを特徴とする加圧水型原子力発電プラントの一次冷却水の処理方法。
続きを表示(約 930 文字)
【請求項2】
前記浄化装置から排出される前記処理水のフッ素濃度が0.15ppm以下である請求項1に記載の一次冷却水の処理方法。
【請求項3】
処理対象の一次冷却水のホウ酸濃度が、ホウ素換算濃度で50ppm以上である請求項1に記載の一次冷却水の処理方法。
【請求項4】
前記フッ素吸着材が、以下の吸着材(A)及び/又は吸着材(B)である請求項1に記載の一次冷却水の処理方法。
吸着材(A):含水希土類元素水酸化物とバインダー樹脂とを含む吸着材
吸着材(B):多価カチオン性金属イオンが固定化されたキレート樹脂又はカチオン交換樹脂からなる吸着材
【請求項5】
吸着材(A)における含水希土類元素水酸化物が、水酸化セリウム(IV)・n水和物(Ce(OH)
4
・nH
2
O)である請求項4に記載の一次冷却水の処理方法。
【請求項6】
吸着材(B)において、多価カチオン性金属イオンを構成する金属元素が、ジルコニウム、アルミニウム及びカルシウムから選択される1種以上である請求項4に記載の一次冷却水の処理方法。
【請求項7】
処理対象の一次冷却水のリチウム濃度が、0.2ppm以上2.2ppm以下である請求項1に記載の一次冷却水の処理方法。
【請求項8】
前記浄化装置が、前記一次系水浄化設備における化学体積制御系統、ホウ酸回収系統、使用済燃料ピット水浄化冷却系統の少なくとも一箇所に設置されている請求項1に記載の一次冷却水の処理方法。
【請求項9】
前記浄化装置が、前記一次系水浄化設備におけるイオン交換樹脂を用いた既設の浄化装置であって、
前記フッ素吸着材を、前記既設の浄化装置のイオン交換樹脂と混合、樹脂層上部に積層、又は樹脂層下部に積層する、請求項8に記載の一次冷却水の処理方法。
【請求項10】
加圧水型原子力発電プラントの一次系水浄化設備におけるホウ酸を含有する一次冷却水の浄化装置であって、一次冷却水中のフッ化物イオンを吸着するフッ素吸着材を含む浄化装置。
発明の詳細な説明
【技術分野】
【0001】
本発明は、加圧水型原子力発電プラントの一次冷却水からフッ素を除去する一次冷却水の処理方法及びこれに使用される浄化装置に関する。
続きを表示(約 2,700 文字)
【背景技術】
【0002】
加圧水型原子力発電プラント(PWR)は、原子炉で一次冷却水を加熱して蒸気発生器へ供給し、蒸気発生器で二次冷却水を加熱して蒸気に変換しタービンへ供給する発電形式のプラントであり、原子炉を有する一次系ラインと、蒸気発生器において発生した水蒸気を用いてタービンを駆動することにより発電する二次系ラインとを有する。
【0003】
PWRの一次冷却水には、原子炉の反応度を制御し、プラントを安定的に運転するために中性子吸収能が高いホウ酸がケミカルシムとして添加されている。また、ホウ酸で低下したpHを適切なpHに調整し、腐食を防止する目的のためにpH調整剤として水酸化リチウムが添加されている(例えば、非特許文献1参照)。
【先行技術文献】
【非特許文献】
【0004】
日本原子力学会和文論文誌,Vol.11, No.1, p.77~90 (2012)
【発明の概要】
【発明が解決しようとする課題】
【0005】
PWRの一次冷却系において、構成材料や燃料の健全性維持、被曝低減を目的として一次冷却水を浄化するために一次冷却水の一部を原子炉格納容器の外部に導き出して処理する一次系水浄化設備が設置されている。一次系水浄化設備としては、カチオン交換樹脂とアニオン交換樹脂が充填された浄化装置(脱塩装置)が用いられている。
一方、PWRの一次冷却系は、一次冷却水中のホウ酸や水酸化リチウムの濃度を適切に管理することが求められる。PWRの一次冷却水では、ホウ酸や水酸化リチウム等が添加され、フッ化物イオン等の極微量の不純物が含まれている。
この不純物を浄化するためにイオン交換樹脂が用いられているが、使用されているアニオン交換樹脂のフッ化物イオンの選択性は、塩化物イオン等の他のアニオン性不純物と比較して著しく低いため除去は困難であり、設定されている管理値濃度(フッ素濃度0.15ppm以下)に維持するためには頻繁にイオン交換樹脂を交換する必要があり、放射性廃棄物量を増加させる要因となっている。
【0006】
また、フッ化物イオンの吸着材を使用してホウ酸が高濃度で存在する中で、微量のフッ化物イオンを除去した事例はない。
【0007】
かかる状況下、本発明は、加圧水型原子力発電プラントにおける高濃度ホウ素を含む一次冷却水から微量のフッ化物イオンを除去することができる、一次冷却水の処理方法及び浄化装置を提供することを目的とする。
【課題を解決するための手段】
【0008】
本発明者は、上記課題を解決すべく鋭意研究を重ねた結果、下記の発明が上記目的に合致することを見出し、本発明に至った。
【0009】
すなわち、本発明は、以下の発明に係るものである。
<1> 加圧水型原子力発電プラントの一次系水浄化設備におけるホウ酸を含有する一次冷却水を、フッ素吸着材を含む浄化装置に供給し、前記一次冷却水中のフッ化物イオンを吸着除去して、フッ素濃度が低減された処理水を生じさせる加圧水型原子力発電プラントの一次冷却水の処理方法。
<2> 前記浄化装置から排出される前記処理水のフッ素濃度が0.15ppm以下である<1>に記載の一次冷却水の処理方法。
<3> 処理対象の一次冷却水のホウ酸濃度が、ホウ素換算濃度で50ppm以上である<1>または<2>に記載の一次冷却水の処理方法。
<4> 前記フッ素吸着材が、以下の吸着材(A)及び/又は吸着材(B)である<1>から<3>のいずれかに記載の一次冷却水の処理方法。
吸着材(A):含水希土類元素水酸化物とバインダー樹脂とを含む吸着材
吸着材(B):多価カチオン性金属イオンが固定化されたキレート樹脂又はカチオン交換樹脂からなる吸着材
<5> 吸着材(A)における含水希土類元素水酸化物が、水酸化セリウム(IV)・n水和物(Ce(OH)
4
・nH
2
O)である<4>に記載の一次冷却水の処理方法。
<6> 吸着材(B)において、吸着材(B)において、多価カチオン性金属イオンを構成する金属元素が、ジルコニウム、アルミニウム及びカルシウムから選択される1種以上である<4>に記載の一次冷却水の処理方法。
<7> 処理対象の一次冷却水のリチウム濃度が、0.2ppm以上2.2ppm以下である<1>から<6>のいずれかに記載の一次冷却水の処理方法。
<8> 前記浄化装置が、前記一次系水浄化設備における化学体積制御系統、ホウ酸回収系統、使用済燃料ピット水浄化冷却系統の少なくとも一箇所に設置されている<1>から<7>のいずれかに記載の一次冷却水の処理方法。
<9> 前記浄化装置が、前記一次系水浄化設備におけるイオン交換樹脂を用いた既設の浄化装置であって、
前記フッ素吸着材を、前記既設の浄化装置のイオン交換樹脂と混合、樹脂層上部に積層、又は樹脂層下部に積層する、<8>に記載の一次冷却水の処理方法。
【0010】
<1a> 加圧水型原子力発電プラントの一次系水浄化設備におけるホウ酸を含有する一次冷却水の浄化装置であって、前記一次冷却水中のフッ化物イオンを吸着するフッ素吸着材を含むことを一次冷却水の浄化装置。
<2a> 前記一次系水浄化設備における化学体積制御系統、ホウ酸回収系統、使用済燃料ピット水浄化冷却系統の少なくとも一箇所に設置されている<1a>に記載の一次冷却水の浄化装置。
<3a> 前記浄化装置が、前記一次系水浄化設備におけるイオン交換樹脂を用いた既設の浄化装置であって、前記フッ素吸着材を、前記既設の浄化装置のイオン交換樹脂と混合、樹脂層上部に積層、又は樹脂層下部に積層する、<1a>または<2a>に記載の一次冷却水の浄化装置。
<4a> 前記フッ素吸着材が、以下の吸着材(A)及び/又は吸着材(B)である<1a>から<3a>のいずれかに記載の一次冷却水の処理方法。
吸着材(A):含水希土類元素水酸化物とバインダー樹脂とを含む吸着材
吸着材(B):多価カチオン性金属イオンが固定化されたキレート樹脂又はカチオン交換樹脂からなる吸着材
【発明の効果】
(【0011】以降は省略されています)
特許ウォッチbot のツイートを見る
この特許をJ-PlatPat(特許庁公式サイト)で参照する
関連特許
個人
常温核融合装置
21日前
個人
原子力プラント
1か月前
個人
超音波振動子の利用
1か月前
個人
廃炉方法及び固化材
2か月前
合同会社日本レプトン
電子発生部材
27日前
中国電力株式会社
燃料集合体移動装置
19日前
合同会社日本レプトン
電子発生ペースト
2か月前
合同会社日本レプトン
電子発生部材の製造方法
27日前
栗田工業株式会社
放射性廃液の処理方法
2か月前
個人
加速器屋が考えたTEMモード同軸共鳴器型核融合炉
1か月前
合同会社日本レプトン
電子発生器具及びその製造方法
2か月前
三菱重工業株式会社
原子炉
27日前
合同会社日本レプトン
電子発生素材及び電子発生部材
27日前
三菱重工業株式会社
原子炉
5日前
合同会社日本レプトン
電子発生器具及びその製造方法
2か月前
三菱重工業株式会社
加圧容器
3か月前
株式会社大林組
埋め戻し材、埋め戻し材の製造方法
4か月前
三菱重工業株式会社
容器解体装置
2か月前
三菱重工業株式会社
原子力システム
12日前
三菱重工業株式会社
支持金物除去方法
4日前
三菱重工業株式会社
炉内構造物の解体方法
2か月前
三菱重工業株式会社
原子炉炉心および原子炉
27日前
パテントフレア株式会社
磁力(磁気エネルギー)の特性を利用した放射線制御法
2か月前
株式会社特殊金属エクセル
窓箔自動交換装置
3か月前
合同会社日本レプトン
電子発生素材の製造方法及び電子発生部材の製造方法
27日前
清水建設株式会社
放射線遮蔽構造およびその施工方法
4か月前
三菱重工業株式会社
水位制御方法および水位制御装置
12日前
フタバイオ株式会社
芽胞形成菌を用いたストロンチウム除去方法、及び除去装置
3か月前
三菱FBRシステムズ株式会社
ポンプ電動機制御装置
19日前
三菱FBRシステムズ株式会社
高速炉の流量測定装置
4日前
三菱重工業株式会社
評価方法、評価装置及びプログラム
4か月前
三菱重工業株式会社
計算方法、解析装置及びプログラム
4か月前
三菱重工業株式会社
評価方法、評価装置及びプログラム
5日前
東京電力ホールディングス株式会社
吸着材の乾燥判定方法
3か月前
株式会社日立製作所
蒸発乾固装置および蒸発乾固方法
2か月前
合同会社日本レプトン
物質活性化部材
3か月前
続きを見る
他の特許を見る