TOP
|
特許
|
意匠
|
商標
特許ウォッチ
Twitter
他の特許を見る
公開番号
2025176407
公報種別
公開特許公報(A)
公開日
2025-12-04
出願番号
2024082550
出願日
2024-05-21
発明の名称
耐放射線マルチプレクサ計測システムおよび原子力発電プラント
出願人
日立GEベルノバニュークリアエナジー株式会社
代理人
弁理士法人磯野国際特許商標事務所
主分類
G21C
17/00 20060101AFI20251127BHJP(核物理;核工学)
要約
【課題】マルチプレクサのオン抵抗変動による計測誤差を軽減し、高放射線環境下においても長期にわたり高精度計測ができる耐放射線マルチプレクサ計測システムなどを提供する。
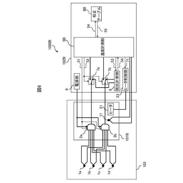
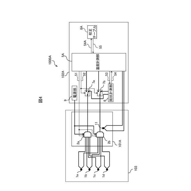
【解決手段】耐放射線マルチプレクサ計測システム1000は、PCV103内に、温度を含む物理量をアナログ電気信号に変換して出力する熱電対1a~1dと、熱電対1a~1dの出力を選択的に出力するマルチプレクサ2a、2bと、を備え、非放射線環境下に、マルチプレクサ2a、2bからの出力信号を物理量に変換し、かつ、マルチプレクサ2a、2bの出力選択制御を行う計測器102を、備え、計測器102は、マルチプレクサ2a、2bの抵抗値を計測する抵抗計測部6と、抵抗値と出力信号の補正係数の対応関係が記述された校正テーブル8を参照して、マルチプレクサ2a、2bの出力信号を補正した後、物理量に変換する温度計測部5と、を備える。
【選択図】図1
特許請求の範囲
【請求項1】
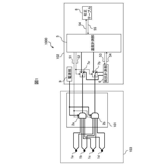
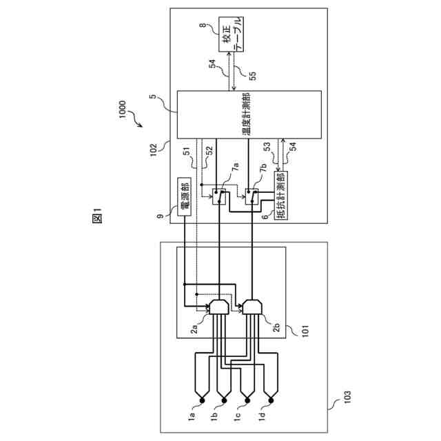
高放射線環境下に、温度を含む物理量をアナログ電気信号に変換して出力する複数のセンサと、複数の前記センサの出力を選択的に出力するマルチプレクサと、を備え、
非放射線環境下に、前記マルチプレクサからの出力信号を物理量に変換し、かつ、前記マルチプレクサの出力選択制御を行う計測器を、備え、
前記計測器は、
前記マルチプレクサの抵抗値を計測する抵抗計測部と、
前記抵抗値と前記出力信号の補正係数の対応関係が記述された校正テーブルを参照して、前記マルチプレクサの出力信号を補正した後、物理量に変換する物理量計測部と、を備える
ことを特徴とする耐放射線マルチプレクサ計測システム。
続きを表示(約 2,000 文字)
【請求項2】
前記計測器は、前記マルチプレクサと前記抵抗計測部とを接続する経路と、前記マルチプレクサと前記物理量計測部とを接続する経路とを切替えるスイッチを備える
ことを特徴とする請求項1に記載の耐放射線マルチプレクサ計測システム。
【請求項3】
前記マルチプレクサの近傍に、前記マルチプレクサの周囲温度を計測する温度センサを備え、
前記校正テーブルは、前記抵抗値に加え、前記マルチプレクサの周囲温度と前記出力信号の補正係数の対応関係を記述しており、
前記物理量計測部は、前記対応関係が記述された前記校正テーブルを参照して、前記マルチプレクサの出力信号を補正した後、物理量に変換する
ことを特徴とする請求項1に記載の耐放射線マルチプレクサ計測システム。
【請求項4】
前記マルチプレクサの近傍に、前記マルチプレクサを加熱または冷却する温度調整器を備え、
前記計測器は、前記温度調整器を加熱する、または、前記温度調整器を所定温度に保つ制御を行う制御部を備え、
前記物理量計測部は、前記マルチプレクサの抵抗値を計測する場合、
前記マルチプレクサを加熱後の、前記マルチプレクサの抵抗値を計測する、または、
前記マルチプレクサを所定温度に保つ状態での、前記マルチプレクサの抵抗値を計測する
ことを特徴とする請求項1に記載の耐放射線マルチプレクサ計測システム。
【請求項5】
前記計測器は、前記マルチプレクサに電源供給する電源部を備え、
前記電源部は、前記物理量計測部からの指示により、前記マルチプレクサの供給電圧を増減する
ことを特徴とする請求項1に記載の耐放射線マルチプレクサ計測システム。
【請求項6】
前記マルチプレクサと前記計測器の組合せを複数備え、
複数の前記計測器の管理および制御を行う管理装置を備える
ことを特徴とする請求項1に記載の耐放射線マルチプレクサ計測システム。
【請求項7】
原子炉格納容器と、
前記原子炉格納容器に内蔵された原子炉圧力容器と、
前記原子炉圧力容器に繋がる圧力抑制室と、
前記原子炉格納容器、前記原子炉圧力容器および前記圧力抑制室の温度を含む物理量を計測する耐放射線マルチプレクサ計測システムと、を備える原子力発電プラントであって、
前記耐放射線マルチプレクサ計測システムは、
前記原子炉格納容器内に、温度を含む物理量をアナログ電気信号に変換して出力する複数のセンサと、複数の前記センサの出力を選択的に出力するマルチプレクサと、を備え、
非放射線環境下に、前記マルチプレクサからの出力信号を物理量に変換し、かつ、前記マルチプレクサの出力選択制御を行う計測器を、備え、
前記計測器は、
前記マルチプレクサの抵抗値を計測する抵抗計測部と、
前記抵抗値と前記出力信号の補正係数の対応関係が記述された校正テーブルを参照して、前記マルチプレクサの出力信号を補正した後、物理量に変換する物理量計測部と、を備える
ことを特徴とする原子力発電プラント。
【請求項8】
前記計測器は、前記マルチプレクサと前記抵抗計測部とを接続する経路と、前記マルチプレクサと前記物理量計測部とを接続する経路とを切替えるスイッチを備える
ことを特徴とする請求項7に記載の原子力発電プラント。
【請求項9】
前記マルチプレクサの近傍に、前記マルチプレクサの周囲温度を計測する温度センサを備え、
前記校正テーブルは、前記抵抗値に加え、前記マルチプレクサの周囲温度と前記出力信号の補正係数の対応関係を記述しており、
前記物理量計測部は、前記対応関係が記述された前記校正テーブルを参照して、前記マルチプレクサの出力信号を補正した後、物理量に変換する
ことを特徴とする請求項7に記載の原子力発電プラント。
【請求項10】
前記マルチプレクサの近傍に、前記マルチプレクサを加熱または冷却する温度調整器を備え、
前記計測器は、前記温度調整器を加熱する、または、前記温度調整器を所定温度に保つ制御を行う制御部を備え、
前記物理量計測部は、前記マルチプレクサの抵抗値を計測する場合、
前記マルチプレクサを加熱後の、前記マルチプレクサの抵抗値を計測する、または、
前記マルチプレクサを所定温度に保つ状態での、前記マルチプレクサの抵抗値を計測する
ことを特徴とする請求項7に記載の原子力発電プラント。
(【請求項11】以降は省略されています)
発明の詳細な説明
【技術分野】
【0001】
本発明は、耐放射線マルチプレクサ計測システムおよび原子力発電プラントに関する。
続きを表示(約 2,100 文字)
【背景技術】
【0002】
放射線の環境下における回路装置の保全を図る必要があるものとして、例えば原子力プラントがある。
原子力プラントなどの放射線にさらされる環境では、計測器の電子回路に含まれる半導体素子が放射線の電離作用により劣化するため、特に高放射線環境においては電子回路を用いることが難しい。
【0003】
例えば、プラント内の膨大なケーブルの集約には、半導体を用いた電子回路であるマルチプレクサを用いて省配線化することが有効であるが、上記の理由により原子力プラントでの適用が困難である。
【0004】
原子力発電プラントなど放射線利用施設では、プラントおよび施設のプロセスを計測するために、温度センサや圧力センサ、流量センサ、放射線センサ、振動センサなどのさまざまなセンサが設置されている。原子力発電プラントの安全性強化に向け、PCV(Primary Containment Vessel:原子炉格納容器)内のセンサ数増強の需要は年々高まっているが、PCV貫通口(ペネ)の大きさは限られているため、センサからの信号を通すケーブル本数に制限があり、安易にセンサ数を増やすことができない。
【0005】
特許文献1には、ケーブル本数を削減する装置が記載されている。特許文献1に記載の装置は、複数の熱電対の電圧信号を切り換えて取り込む第1のマルチプレクサと、上記電圧信号を増幅するアンプと、このアンプで増幅した電圧をディジタル値に変換するアナログ・ディジタル変換器と、上記ディジタル値の信号を上記各熱電対の周囲温度や種類に応じて補正する補正器と、上記熱電対のそれぞれに直流の微小電流を断線検出用高抵抗を介して順次切り換えながら流していく第2のマルチプレクサとを備える。第2のマルチプレクサは、複数の熱電対の断線検出を個別に行うためのものである。断線検出を行う時にのみ微小電流を流すことで、熱電対の抵抗値ばらつきによる発生する電圧信号誤差を除去できるとしている。
【0006】
しかし、半導体であるマルチプレクサを、高放射線環境下であるPCV内に設置すると、放射線照射により電荷蓄積効果が発生してしまう。これは、半導体の絶縁膜中に照射されたγ線が電子・正孔対を生成し、特に移動度の低い正孔が絶縁膜中に捕獲される効果のことである。この捕獲された正孔を捕獲電荷といい、絶縁膜と半導体との界面の物性値(移動度など)を劣化させる。このため、Si半導体を用いた汎用マルチプレクサのPCV内実装は困難であった。
Si以外の半導体材料として、シリコンカーバイト(SiC)は、高耐環境性を有する材料として期待されており、電界効果トランジスタ(MOSFET:Metal-Oxide-Semiconductor Field Effect Transistors)やSiC-MOSキャパシタなど耐放射線性の優れたデバイスが報告されている。一方、SiCはSiと比較してチャネル抵抗に影響を与える界面欠陥が多いためチャネル移動度が低く、Siに比べてオン抵抗が大きくなるというデメリットがある。
【0007】
マルチプレクサにはチャネル毎にオン抵抗のばらつきがあり、それらに起因する誤差を軽減するため、マルチプレクサとアナログ・ディジタル変換器の間にボルテージフォロワを挿入する装置が記載されている(特許文献2)。
【0008】
非特許文献1には、Si-CMOS(Complementary MOS)で構成されたマルチプレクサを用いた熱電対測定システムが記載されている。
【先行技術文献】
【特許文献】
【0009】
特開昭62-75326号公報
特開2010-192973号公報
Low Power Multichannel Thermocouple Measurement System with Cold Junction Compensation; Analog Devices, Circuit Note CN-0354,2017
【発明の概要】
【発明が解決しようとする課題】
【0010】
原子力発電プラントの計測システム、特に熱電対を用いた温度計測システムのケーブル本数を削減するため、SiCなどの耐放射線性に優れた半導体材料を用いたマルチプレクサを適用しようとすると、マルチプレクサのオン抵抗が大きいという課題にぶつかる。耐放射線性に優れたSiCとはいえ、放射線照射の積算量が増えるとオン抵抗が変動する可能性があり、絶対値が大きい分、変化量も大きくなる。大きなオン抵抗は、後段のオペアンプなどの回路の入力抵抗との分圧により、著しい電圧減衰を引き起こす。また、断線検出のための電流は1μA以下の微小電流を使用するのが一般的であるが、オン抵抗との掛け算である電圧信号誤差も増加してしまう。
(【0011】以降は省略されています)
特許ウォッチbot のツイートを見る
この特許をJ-PlatPat(特許庁公式サイト)で参照する
関連特許
個人
常温核融合装置
7か月前
個人
常温核融合装置
21日前
個人
常温核融合装置
7か月前
個人
常温核融合装置
7か月前
個人
原子力プラント
1か月前
個人
超音波振動子の利用
1か月前
個人
トリチウムの除去装置
8か月前
個人
廃炉方法及び固化材
2か月前
個人
元素変換用固体核融合工程
6か月前
個人
安山岩を利用した放射線消去装置
6か月前
個人
安山岩を利用した放射線消去装置
5か月前
パテントフレア株式会社
核融合反応促進法
7か月前
合同会社日本レプトン
電子発生部材
27日前
パテントフレア株式会社
核融合反応促進法
7か月前
個人
はんれい岩を利用した放射線消去装置
5か月前
個人
装置、加速器、減速器、核変換システム
7か月前
中国電力株式会社
燃料集合体移動装置
19日前
合同会社日本レプトン
電子発生ペースト
2か月前
株式会社エー・アンド・デイ
X線検査装置
7か月前
株式会社エー・アンド・デイ
X線検査装置
7か月前
個人
ホウ素を用いるミューオン触媒核融合システム
8か月前
栗田工業株式会社
放射性廃液の処理方法
2か月前
個人
核変換システム、加工装置、除去装置、切除装置
7か月前
PDRファーマ株式会社
遮蔽容器
7か月前
合同会社日本レプトン
電子発生部材の製造方法
27日前
国立大学法人大阪大学
原子力発電装置
6か月前
住友重機械工業株式会社
搬送システム
5か月前
個人
加速器屋が考えたTEMモード同軸共鳴器型核融合炉
1か月前
合同会社日本レプトン
電子発生器具及びその製造方法
2か月前
合同会社日本レプトン
電子発生器具及びその製造方法
2か月前
三菱重工業株式会社
原子炉
5日前
浜松ホトニクス株式会社
電子線照射装置
7か月前
浜松ホトニクス株式会社
電子線照射装置
7か月前
合同会社日本レプトン
電子発生素材及び電子発生部材
27日前
三菱重工業株式会社
原子炉
27日前
個人
共振励起型固体核融合装置と元素変換用固体核融合工程
5か月前
続きを見る
他の特許を見る