TOP
|
特許
|
意匠
|
商標
特許ウォッチ
Twitter
他の特許を見る
10個以上の画像は省略されています。
公開番号
2025175213
公報種別
公開特許公報(A)
公開日
2025-11-28
出願番号
2025162261,2020115179
出願日
2025-09-29,2020-07-02
発明の名称
廃棄物処理システム
出願人
三菱重工業株式会社
代理人
SSIP弁理士法人
主分類
B09B
3/65 20220101AFI20251120BHJP(固体廃棄物の処理;汚染土壌の再生)
要約
【課題】水分含量の低い廃棄物の処理コストを低減できる廃棄物処理システムを提供する。
【解決手段】廃棄物処理システムは、メラノイジンの生成を抑制する条件で廃棄物を加水分解する改質装置と、前記改質装置で加水分解された前記廃棄物のうち少なくとも固体を含む改質物を微生物によって低分子化する微生物反応装置と、前記改質装置と前記微生物反応装置との間に、前記微生物反応装置において前記微生物による低分子化に不適な反応不適物を前記改質物から分別する分離装置とを備える。
【選択図】図1
特許請求の範囲
【請求項1】
メラノイジンの生成を抑制する条件で廃棄物を加水分解する改質装置と、
前記改質装置で加水分解された前記廃棄物のうち少なくとも固体を含む改質物を微生物によって低分子化する微生物反応装置と、
前記改質装置と前記微生物反応装置との間に、前記微生物反応装置において前記微生物による低分子化に不適な反応不適物を前記改質物から分別する分離装置と
を備える廃棄物処理システム。
続きを表示(約 300 文字)
【請求項2】
第1改質装置及び第2改質装置を含み、廃棄物を加水分解する改質装置と、
前記第1改質装置において加水分解された前記廃棄物である処理物を固液分離する固液分離装置と、
前記改質装置で加水分解された前記廃棄物のうち少なくとも固体を含む改質物を微生物によって低分子化する微生物反応装置と、
前記第2改質装置と前記微生物反応装置との間に、前記微生物反応装置において前記微生物による低分子化に不適な反応不適物を前記改質物から分別する分離装置と
を備え、
前記第2改質装置では、前記固液分離装置で分離された固体のみを加水分解する廃棄物処理システム。
発明の詳細な説明
【技術分野】
【0001】
本開示は、廃棄物処理システムに関する。
続きを表示(約 2,200 文字)
【背景技術】
【0002】
特許文献1には、下水処理場の余剰汚泥、生ごみのような食品廃棄物、畜産廃棄物等といった、有機性の排水や固形廃棄物を含む有機性廃棄物の処理装置が記載されている。この処理装置では、有機性廃棄物は可溶性の低分子量の有機物に分解された後に固液分離され、分離された液体をメタン発酵することによってバイオガスを生成し、分離された固体を堆肥化することによって肥料を生成することにより、有機性廃棄物が処理される。
【先行技術文献】
【特許文献】
【0003】
特許第4864339号公報
【発明の概要】
【発明が解決しようとする課題】
【0004】
しかしながら、例えば都市ごみのように、特許文献1に示される有機性廃棄物よりも水分含量の低い廃棄物を処理する場合には、廃棄物を加水分解処理しても、処理物のほとんどは固体であるため、特許文献1の処理装置ではバイオガスの生成量が少なくなってしまう。また、分離された固体からは、肥料だけではなく燃料等も製造できるものの、肥料や燃料を製造することに比べてバイオガスを製造する方が収益は大きいので、特許文献1の処理装置での廃棄物の処理コストが大きくなるといったおそれがあった。
【0005】
上述の事情に鑑みて、本開示の少なくとも1つの実施形態は、水分含量の低い廃棄物の処理コストを低減できる廃棄物処理システムを提供することを目的とする。
【課題を解決するための手段】
【0006】
上記目的を達成するため、本開示に係る廃棄物処理システムは、メラノイジンの生成を抑制する条件で廃棄物を加水分解する改質装置と、前記改質装置で加水分解された前記廃棄物のうち少なくとも固体を含む改質物を微生物によって低分子化する微生物反応装置と、前記改質装置と前記微生物反応装置との間に、前記微生物反応装置において前記微生物による低分子化に不適な反応不適物を前記改質物から分別する分離装置とを備える。
【0007】
また、本開示に係る廃棄物処理システムは、第1改質装置及び第2改質装置を含み、廃棄物を加水分解する改質装置と、前記第1改質装置において加水分解された前記廃棄物である処理物を固液分離する固液分離装置と、前記改質装置で加水分解された前記廃棄物のうち少なくとも固体を含む改質物を微生物によって低分子化する微生物反応装置と、前記第2改質装置と前記微生物反応装置との間に、前記微生物反応装置において前記微生物による低分子化に不適な反応不適物を前記改質物から分別する分離装置とを備え、前記第2改質装置では、前記固液分離装置で分離された固体のみを加水分解する。
【発明の効果】
【0008】
本開示の廃棄物処理システムによれば、加水分解された廃棄物を固液分離せずに微生物によって低分子化させて有価物を生成させることができるので、水分含量の低い廃棄物でも低コスト処理することができる。
【図面の簡単な説明】
【0009】
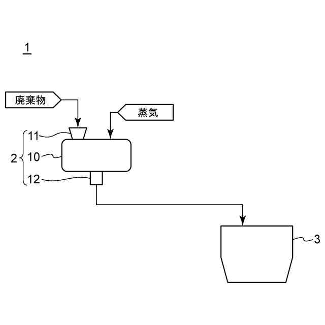
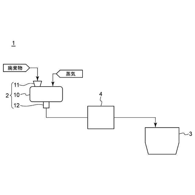
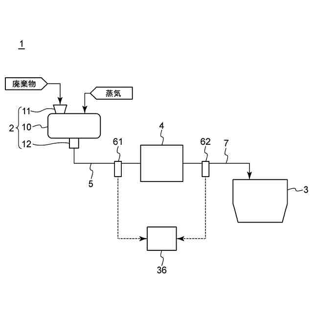
本開示の実施形態1に係る廃棄物処理システムの構成模式図である。
本開示の実施形態1に係る廃棄物処理システムの改質装置の構成の一例を示す模式図である。
本開示の実施形態1に係る廃棄物処理システムの改質装置の構成の別の例を示す模式図である。
本開示の実施形態1に係る廃棄物処理システムの改質装置の構成のさらに別の例の一部を示す模式図である。
本開示の実施形態2に係る廃棄物処理システムの構成模式図である。
本開示の実施形態2に係る廃棄物処理システムの変形例の構成模式図である。
本開示の実施形態3に係る廃棄物処理システムの構成模式図である。
本開示の実施形態3に係る廃棄物処理システムにおいて、近赤外線センサで取得されたスペクトルデータの一例を示す図である。
本開示の実施形態3に係る廃棄物処理システムにおいて、反応不適物の含有量が異なる複数の改質物のスペクトルデータを示す図である。
本開示の実施形態3に係る廃棄物処理システムにおいて、反応不適物濃度が異なるいくつかの改質物のスペクトルデータを示す図である。
本開示の実施形態3に係る廃棄物処理システムにおいて用いられる、改質物中の反応不適物濃度の検量線である。
本開示の実施形態4に係る廃棄物処理システムの構成模式図である。
本開示の実施形態4に係る廃棄物処理システムの変形例の一部分の構成模式図である。
本開示の実施形態5に係る廃棄物処理システムの構成模式図である。
本開示の実施形態6に係る廃棄物処理システムの構成模式図である。
本開示の実施形態6に係る廃棄物処理システムの変形例の構成模式図である。
【発明を実施するための形態】
【0010】
以下、本開示の実施の形態による廃棄物処理システムについて、図面に基づいて説明する。かかる実施の形態は、本開示の一態様を示すものであり、この開示を限定するものではなく、本開示の技術的思想の範囲内で任意に変更可能である。
(【0011】以降は省略されています)
この特許をJ-PlatPat(特許庁公式サイト)で参照する
関連特許
トヨタ自動車株式会社
空箱処理装置
3か月前
トヨタ自動車株式会社
空箱処理装置
3か月前
ダイハツ工業株式会社
発酵システム
3か月前
花王株式会社
焼却灰の処理方法
2か月前
花王株式会社
焼却灰の処理方法
2か月前
トヨタ自動車株式会社
バイオ炭製造方法
2か月前
テクニカ合同株式会社
廃棄鶏の処理方法
2か月前
個人
ビール粕からのセルロース抽出方法
3日前
個人
有機材料製造装置
23日前
株式会社トクヤマ
石膏粒体のか焼方法
2か月前
株式会社シーパーツ
自動車解体破砕方法
1か月前
清水建設株式会社
汚染拡散防止構造
2か月前
株式会社マクニカ
乾熱減容処理装置
3か月前
清水建設株式会社
加熱井戸の設置方法
2か月前
学校法人東京農業大学
メタンガスの製造方法
4か月前
学校法人 中央大学
剥離回収方法
3日前
鹿島建設株式会社
土壌の浄化方法
3か月前
株式会社クリンテック
熱分解炉
1か月前
清水建設株式会社
遮水層構築の降雨対策方法
1か月前
株式会社LIXIL
汚物処理装置
1か月前
個人
太陽光電池モジュール資源回収方法
9日前
日本シーム株式会社
容器処理装置
10日前
国立大学法人東北大学
重金属の不溶化方法
1か月前
日本シーム株式会社
容器処理装置
10日前
極東開発工業株式会社
廃棄物処理装置
4か月前
トヨタ自動車株式会社
乾燥処理装置
4か月前
九電産業株式会社
樹脂複合製品の製造方法
2か月前
株式会社エネアグリ
乾式メタン発酵システムおよび乾式メタン発酵方法
1か月前
株式会社エネアグリ
乾式メタン発酵システムおよび乾式メタン発酵方法
1か月前
王子ホールディングス株式会社
ベールの製造方法
1か月前
株式会社大林組
有機フッ素化合物の浄化方法
5か月前
株式会社神鋼環境ソリューション
メタン発酵装置、及び、メタン発酵方法
3日前
株式会社神鋼環境ソリューション
メタン発酵装置、及び、メタン発酵方法
1か月前
株式会社トクヤマ
廃石膏ボードから紙片と石膏粒体を回収する方法
2か月前
個人
フォーミング生成抑制材の製造方法及び廃タイヤのリサイクル処理方法
4か月前
JFEエンジニアリング株式会社
焼却灰貯留装置
1か月前
続きを見る
他の特許を見る