TOP
|
特許
|
意匠
|
商標
特許ウォッチ
Twitter
他の特許を見る
10個以上の画像は省略されています。
公開番号
2025173350
公報種別
公開特許公報(A)
公開日
2025-11-27
出願番号
2024078902
出願日
2024-05-14
発明の名称
測定システム、測定方法
出願人
Gセラノスティックス株式会社
代理人
個人
,
個人
主分類
G01Q
60/06 20100101AFI20251119BHJP(測定;試験)
要約
【課題】既存の原子間力顕微鏡(AFM)に光源ユニットを追加するだけで光励起ダイナミクスを測定できる。
【解決手段】計測システムは、カンチレバーと、カンチレバーの共振周波数や振幅の変化に応じた電圧または電流である変化量信号を出力するAFMコントローラ43と、光源ユニットと、を備え、光源ユニットは、入力される基準パルスP1に応じてポンプ光を出力するポンプ光生成部22と、入力される遅延パルスP2に応じてプローブ光を出力するプローブ光生成部23と、ポンプ光生成部22およびプローブ光生成部23に基準パルスP1および遅延パルスP2を入力し、かつ、遅延時間tdを複数とおりに切り替えて信号を繰り返し入力し、かつ遅延時間tdを切り替える際にロックインアンプ25に対して参照信号を出力するトリガー発生兼遅延時間制御器と、を備える。
【選択図】図1
特許請求の範囲
【請求項1】
入力される第1信号に応じてパルスレーザであるポンプ光を出力する第1レーザと、
入力される第2信号に応じてパルスレーザであるプローブ光を出力する第2レーザと、
前記第1レーザおよび前記第2レーザに前記第1信号および前記第2信号を入力し、かつ、前記第1レーザに信号を入力するタイミングと前記第2レーザに信号を入力するタイミングとの差である可変ディレイ値を複数とおりに切り替えて前記第1信号および前記第2信号を繰り返し入力し、かつ前記可変ディレイ値を切り替える際にロックインアンプに対して参照信号を出力するトリガー発生兼遅延時間制御器と、
前記ポンプ光および前記プローブ光を試料に導く補助光学系と、
前記試料に近接して配されるプローブチップを有するカンチレバーと、
前記カンチレバーに周期的に変動する電圧を印加し、前記カンチレバーの共振周波数の変化に応じた電圧または電流である変化量信号を出力するコントローラと、を備え、
前記ロックインアンプは、前記変化量信号を前記参照信号に基づき測定する、測定システム。
続きを表示(約 1,500 文字)
【請求項2】
請求項1に記載の測定システムにおいて、
前記トリガー発生兼遅延時間制御器は、前記可変ディレイ値を測定用遅延時間と基準用遅延時間に切り替え、前記基準用遅延時間は前記試料が前記第1レーザにより励起される励起状態が緩和する時間よりも長い時間である、測定システム。
【請求項3】
請求項2に記載の測定システムにおいて、
前記ロックインアンプは、
前記トリガー発生兼遅延時間制御器が前記測定用遅延時間に第1の値を設定し、前記基準用遅延時間に所定値を設定した状態で第1の前記変化量信号を測定し、
前記トリガー発生兼遅延時間制御器が前記測定用遅延時間に第2の値を設定し、前記基準用遅延時間に前記所定値を設定した状態で第2の前記変化量信号を測定する、測定システム。
【請求項4】
請求項1に記載の測定システムにおいて、
前記プローブチップに流れるトンネル電流を測定するトンネル電流測定部をさらに備える、測定システム。
【請求項5】
請求項1に記載の測定システムにおいて、
前記カンチレバーは、水晶振動子により構成され音叉型の形状を有する、測定システム。
【請求項6】
請求項1に記載の測定システムにおいて、
前記カンチレバーの動きに基づき、前記トリガー発生兼遅延時間制御器に前記第1信号および前記第2信号を出力させる指示装置をさらに備える、測定システム。
【請求項7】
請求項6に記載の測定システムにおいて、
前記指示装置は、前記カンチレバーの振動周波数の整数倍の周波数、または整数分の一の周波数で前記第1信号および前記第2信号を出力させる、測定システム。
【請求項8】
請求項7に記載の測定システムにおいて、
前記指示装置は、前記カンチレバーの先端が前記試料に最も近づいた際に前記ポンプ光および前記プローブ光が前記試料に照射されるように、前記第1信号および前記第2信号の位相を調整させる、測定システム。
【請求項9】
入力される第1信号に応じてパルスレーザであるポンプ光を出力する第1レーザ、入力される第2信号に応じてパルスレーザであるプローブ光を出力する第2レーザ、前記ポンプ光および前記プローブ光を試料に導く補助光学系、前記試料に近接して配されるプローブチップを有するカンチレバー、およびロックインアンプを備える測定システムが実行する測定方法であって、
前記第1レーザおよび前記第2レーザに前記第1信号および前記第2信号を入力することと、
前記第1レーザに信号を入力するタイミングと前記第2レーザに前記第1信号および前記第2信号を入力するタイミングとの差である可変ディレイ値を複数とおりに切り替えて前記第1信号および前記第2信号を繰り返し入力することと、
前記可変ディレイ値を切り替える際に前記ロックインアンプに対して参照信号を出力することと、
前記カンチレバーに周期的に変動する電圧を印加し、前記カンチレバーの共振周波数の変化に応じた電圧または電流である変化量信号を出力することと、
前記ロックインアンプが、前記変化量信号を前記参照信号を用いて位相敏感検出により測定することと、を含む測定方法。
【請求項10】
請求項9に記載の測定方法において、
前記カンチレバーの動きに基づき、前記第1信号および前記第2信号を前記第1レーザおよび前記第2レーザに入力する入力工程をさらに含む、測定方法。
(【請求項11】以降は省略されています)
発明の詳細な説明
【技術分野】
【0001】
本発明は、測定システム、および測定方法に関する。
続きを表示(約 2,200 文字)
【背景技術】
【0002】
STM(走査トンネル顕微鏡;Scanning Tunneling Microscope)は、導電性などの情報が得られるものの、測定対象が導電性のある物体に限定される。AFM(原子間力顕微鏡;Atomic Force Microscope)は、一般にSTMよりも扱いが簡便とされ、試料の表面を観察する手段として広く用いられている。特許文献1には、原子間力顕微鏡(AFM)ベースのシステムを使用して軟質粘弾性サンプルの機械的特性を決定する方法が開示されている。
【先行技術文献】
【特許文献】
【0003】
特開2022-89945号公報
【発明の概要】
【発明が解決しようとする課題】
【0004】
特許文献1に記載されている発明では、光励起ダイナミクスを測定できない。
【課題を解決するための手段】
【0005】
本発明の第1の態様による測定システムは、入力される第1信号に応じてパルスレーザであるポンプ光を出力する第1レーザと、入力される第2信号に応じてパルスレーザであるプローブ光を出力する第2レーザと、前記第1レーザおよび前記第2レーザに前記第1信号および前記第2信号を入力し、かつ、前記第1レーザに信号を入力するタイミングと前記第2レーザに信号を入力するタイミングとの差である可変ディレイ値を複数とおりに切り替えて前記第1信号および前記第2信号を繰り返し入力し、かつ前記可変ディレイ値を切り替える際にロックインアンプに対して参照信号を出力するトリガー発生兼遅延時間制御器と、前記ポンプ光および前記プローブ光を試料に導く補助光学系と、前記試料に近接して配されるプローブチップを有するカンチレバーと、前記カンチレバーに周期的に変動する電圧を印加し、前記カンチレバーの共振周波数の変化に応じた電圧または電流である変化量信号を出力するコントローラと、を備え、前記ロックインアンプは、前記変化量信号を前記参照信号に基づき測定する。
本発明の第2の態様による測定方法は、入力される第1信号に応じてパルスレーザであるポンプ光を出力する第1レーザ、入力される第2信号に応じてパルスレーザであるプローブ光を出力する第2レーザ、前記ポンプ光および前記プローブ光を試料に導く補助光学系、前記試料に近接して配されるプローブチップを有するカンチレバー、およびロックインアンプを備える測定システムが実行する測定方法であって、前記第1レーザおよび前記第2レーザに前記第1信号および前記第2信号を入力することと、前記第1レーザに信号を入力するタイミングと前記第2レーザに前記第1信号および前記第2信号を入力するタイミングとの差である可変ディレイ値を複数とおりに切り替えて前記第1信号および前記第2信号を繰り返し入力することと、前記可変ディレイ値を切り替える際に前記ロックインアンプに対して参照信号を出力することと、前記カンチレバーに周期的に変動する電圧を印加し、前記カンチレバーの共振周波数の変化に応じた電圧または電流である変化量信号を出力することと、前記ロックインアンプが、前記変化量信号を前記参照信号を用いて位相敏感検出により測定することと、を含む。
【発明の効果】
【0006】
本発明によれば、既存の顕微鏡ユニットに光源ユニットを追加するだけで光励起ダイナミクスを測定できる。
【図面の簡単な説明】
【0007】
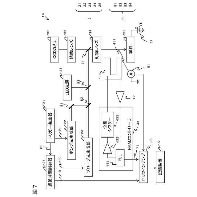
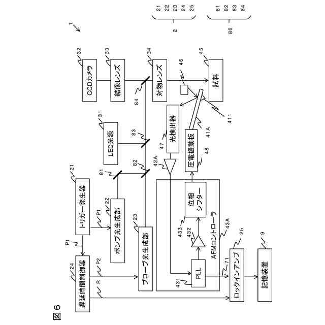
第1の実施の形態における計測システムの全体構成図
遅延時間制御器の処理を示す図
測定例を示す図
変形例1における光源ユニットを示す図
変形例2における光源ユニットを示す図
変形例5における計測システムの全体構成図
第2の実施の形態における計測システムの全体構成図
フォーススペクトロスコピーを示す図
IV曲線を示す図
第3の実施の形態における計測システムの全体構成図
基準パルスの出力タイミングを説明する図
基準パルスの周波数を調整しない場合に生じる問題を示す図
基準パルスの位相を調整しない場合に生じる問題を示す図
【発明を実施するための形態】
【0008】
―第1の実施の形態―
以下、図1~図3を参照して、計測システムの第1の実施の形態を説明する。
【0009】
図1は、計測システム1の全体構成図である。計測システム1は、光源ユニット2と、顕微鏡ユニット3と、AFMユニット4とを含む。なお不図示の試料台を含むAFMユニット4は公知の構成であり、計測システム1の特長はAFMユニット4を光源ユニット2と組み合わせた点にある。
【0010】
光源ユニット2は、トリガー発生器21と、ポンプ光生成部22と、プローブ光生成部23と、遅延時間制御器24と、ロックインアンプ25と、を備える。光源ユニット2は、たとえば遅延時間変調励起光源ユニット(株式会社ユニソク、OPP-PSまたはOPP-NS)である。以下では、ポンプ光生成部22を「第1レーザ」とも呼び、プローブ光生成部23を「第2レーザ」とも呼ぶ。
(【0011】以降は省略されています)
この特許をJ-PlatPat(特許庁公式サイト)で参照する
関連特許
日本精機株式会社
検出装置
24日前
個人
採尿及び採便具
1か月前
個人
計量機能付き容器
19日前
個人
高精度同時多点測定装置
1か月前
個人
アクセサリー型テスター
1か月前
甲神電機株式会社
電流検出装置
24日前
株式会社カクマル
境界杭
9日前
日本精機株式会社
発光表示装置
2日前
株式会社ミツトヨ
測定器
1か月前
株式会社トプコン
測量装置
1日前
アズビル株式会社
電磁流量計
1か月前
大成建設株式会社
風洞実験装置
19日前
双庸電子株式会社
誤配線検査装置
25日前
大和製衡株式会社
組合せ計量装置
1か月前
日本特殊陶業株式会社
ガスセンサ
17日前
個人
システム、装置及び実験方法
1か月前
日本特殊陶業株式会社
ガスセンサ
1日前
愛知電機株式会社
軸部材の外観検査装置
1か月前
日本信号株式会社
距離画像センサ
22日前
長崎県
形状計測方法
1か月前
大和製衡株式会社
組合せ計量装置
1か月前
ローム株式会社
半導体装置
1か月前
個人
計量具及び計量機能付き容器
19日前
ローム株式会社
半導体装置
1か月前
個人
非接触による電磁パルスの測定方法
22日前
愛知時計電機株式会社
ガスメータ
1か月前
株式会社不二越
X線測定装置
22日前
株式会社デンソー
電流センサ
1か月前
日本特殊陶業株式会社
センサ
3日前
日東精工株式会社
振動波形検査装置
25日前
個人
液位検視及び品質監視システム
17日前
株式会社タイガーカワシマ
揚穀装置
1日前
トヨタ自動車株式会社
測定システム
1か月前
キーコム株式会社
画像作成システム
9日前
日本特殊陶業株式会社
センサ
1か月前
アンリツ株式会社
X線検査装置
1か月前
続きを見る
他の特許を見る