TOP
|
特許
|
意匠
|
商標
特許ウォッチ
Twitter
他の特許を見る
10個以上の画像は省略されています。
公開番号
2025173011
公報種別
公開特許公報(A)
公開日
2025-11-27
出願番号
2024078314
出願日
2024-05-14
発明の名称
制御回路、および、三相力率改善装置
出願人
株式会社ダイヘン
代理人
個人
,
個人
主分類
H02M
7/12 20060101AFI20251119BHJP(電力の発電,変換,配電)
要約
【課題】制御対象機器の三相交流電源への接続において作業者の負担を軽減できる制御回路、および、当該制御回路を備えている三相力率改善装置を提供する。
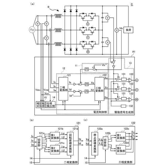
【解決手段】制御回路A1において、制御対象機器(力率改善回路B)の三相交流を検出した三相の相電流信号Iu,Iv,Iwを回転座標軸上のd軸電流信号Idおよびq軸電流信号Iqに変換する二相変換部121と、d軸電流信号Idおよびq軸電流信号Iqのそれぞれに基づいて生成されたd軸電流操作量信号Xdおよびq軸電流操作量信号Xqを静止座標軸上の三相の電流操作量信号Xu,Xv,Xwに変換する三相変換部122と、制御対象機器の三相交流の相回転が正転であるか逆転であるかを判別する相回転判別部15と、を備えた。二相変換部121および三相変換部122は、相回転が前記正転である場合と逆転である場合とで、変換に用いる変換行列を変更する。
【選択図】図1
特許請求の範囲
【請求項1】
制御対象機器の三相交流を検出した三相の検出信号を回転座標軸上の二相の第2検出信号に変換する二相変換部と、
前記二相の第2検出信号のそれぞれに基づいて生成された二相の操作量信号を静止座標軸上の三相の第2操作量信号に変換する三相変換部と、
前記制御対象機器の三相交流の相回転が正転であるか逆転であるかを判別する相回転判別部と、
を備え、
前記二相変換部および前記三相変換部は、前記相回転が前記正転である場合と前記逆転である場合とで、変換に用いる変換行列を変更する、
制御回路。
続きを表示(約 1,300 文字)
【請求項2】
前記二相変換部は、
前記三相の検出信号を二相の第3検出信号に変換する三相二相変換部と、
前記二相の第3検出信号を、前記二相の第2検出信号に変換する回転座標変換部と、
を備え、
前記三相変換部は、
前記二相の操作量信号を前記静止座標軸上の二相の第3操作量信号に変換する静止座標変換部と、
前記二相の第3検出操作量信号を、前記三相の第2操作量信号に変換する二相三相変換部と、
を備え、
前記相回転が前記正転である場合、前記三相二相変換部は、第1変換行列を用いて変換を行い、前記二相三相変換部は、前記第1変換行列の逆行列である第1逆変換行列を用いて変換を行い、
前記相回転が前記逆転である場合、前記三相二相変換部は、第2変換行列を用いて変換を行い、前記二相三相変換部は、前記第2変換行列の逆行列である第2逆変換行列を用いて変換を行い、
前記第2変換行列は、前記第1変換行列の2列目と3列目とを入れ替えた行列である、
請求項1に記載の制御回路。
【請求項3】
前記二相変換部は、
前記三相の検出信号を二相の第3検出信号に変換する三相二相変換部と、
前記二相の第3検出信号を、前記二相の第2検出信号に変換する回転座標変換部と、
を備え、
前記三相変換部は、
前記二相の操作量信号を前記静止座標軸上の二相の第3操作量信号に変換する静止座標変換部と、
前記二相の第3検出操作量信号を、前記三相の第2操作量信号に変換する二相三相変換部と、
を備え、
前記相回転が前記正転である場合、前記回転座標変換部は、第3変換行列を用いて変換を行い、前記静止座標変換部は、前記第3変換行列の逆行列である第3逆変換行列を用いて変換を行い、
前記相回転が前記逆転である場合、前記回転座標変換部は、第4変換行列を用いて変換を行い、前記静止座標変換部は、前記第4変換行列の逆行列である第4逆変換行列を用いて変換を行い、
前記第4変換行列は、前記第3変換行列の逆行列である、
請求項1に記載の制御回路。
【請求項4】
前記相回転判別部は、
前記制御対象機器の三相交流の第1相を検出した第1相検出信号が負の値から正の値に切り替わるゼロクロスタイミングを検出する第1ゼロクロス検出部と、
前記制御対象機器の三相交流の第2相を検出した第2相検出信号が負の値から正の値に切り替わるゼロクロスタイミングを検出する第2ゼロクロス検出部と、
を備え、
少なくとも、前記第1ゼロクロス検出部の第1検出結果と、前記第2ゼロクロス検出部の第2検出結果とに基づいて、前記相回転が前記正転であるか前記逆転であるかを判別する、
請求項1に記載の制御回路。
【請求項5】
請求項1ないし4のいずれかに記載の制御回路と、
前記制御回路によって制御される力率改善回路と、
を備えている、
三相力率改善装置。
発明の詳細な説明
【技術分野】
【0001】
本発明は、三相の検出信号を回転座標軸上の二相の信号に変換して制御を行う制御回路、および、当該制御回路を備えている三相力率改善装置に関する。
続きを表示(約 2,300 文字)
【背景技術】
【0002】
各種電力変換装置などの制御において、三相交流電流を検出した三相の電流検出信号を回転座標軸上の二相の信号に変換してから制御を行う制御回路が知られている。例えば特許文献1には、このような制御を行うAC/DC双方向コンバータが開示されている。当該AC/DC双方向コンバータの制御回路は、電流検出器により検出された三相の電流フィードバック信号を、3相-2相電流フィードバック演算器によって、d軸電流フィードバック信号とq軸電流フィードバック信号に変換する。そして、当該制御回路は、d軸電流フィードバック信号に基づく制御により演算処理されたd軸電圧指令信号と、q軸電流フィードバック信号に基づく制御により演算処理されたq軸電圧指令信号とを、2相-3相電圧指令演算器によって、三相の電圧指令信号に変換する。3相-2相電流フィードバック演算器および2相-3相電圧指令演算器は、AC電源の電源電圧信号から演算された電気角θ2信号に基づいて、AC電源と同期した演算処理を行う。
【0003】
また、電気角θ2信号の代わりに、AC電源と同期した正弦波信号および余弦波信号を座標変換の各演算器に入力する方法がある。当該方法では、検出されたAC電源の電源電圧信号と位相および周波数を一致させた正弦波信号および余弦波信号を、例えばデジタルPLL(Phase-locked loop)回路を用いて生成する。
【先行技術文献】
【特許文献】
【0004】
特開2006-187082号公報
【発明の概要】
【発明が解決しようとする課題】
【0005】
例えば溶接電源のような可搬型機器は、作業場所を移動させながら使用されるので、その都度、電源ケーブルを商用電源に接続する必要がある。電源ケーブルを商用電源に接続する際に、三相の相回転を反対に接続してしまう場合がある。この場合、当該機器に組み込まれた電力変換装置は、制御回路において座標変換が正常に行われないので、正常に動作しない。したがって、正しい相回転になるように、電源ケーブルを商用電源に接続し直す必要がある。電源ケーブルを商用電源に接続し直すことも、接続前に相回転計を用いて相回転を確認することも、作業者の負担になる。
【0006】
本発明は上記した事情のもとで考え出されたものであって、制御対象機器の三相交流電源への接続において作業者の負担を軽減できる制御回路、および、当該制御回路を備えている三相力率改善装置を提供することをその目的としている。
【課題を解決するための手段】
【0007】
上記課題を解決するため、本発明では、次の技術的手段を講じている。
【0008】
本発明の第1の側面によって提供される制御回路は、制御対象機器の三相交流を検出した三相の検出信号を回転座標軸上の二相の第2検出信号に変換する二相変換部と、前記二相の第2検出信号のそれぞれに基づいて生成された二相の操作量信号を静止座標軸上の三相の第2操作量信号に変換する三相変換部と、前記制御対象機器の三相交流の相回転が正転であるか逆転であるかを判別する相回転判別部と、を備え、前記二相変換部および前記三相変換部は、前記相回転が前記正転である場合と前記逆転である場合とで、変換に用いる変換行列を変更する。
【0009】
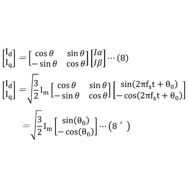
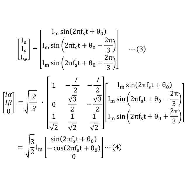
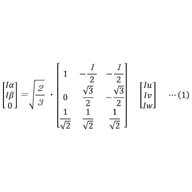
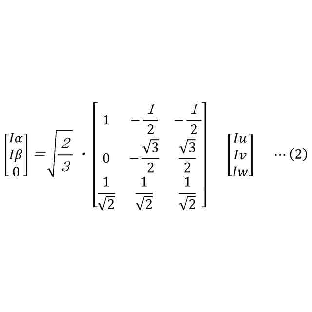
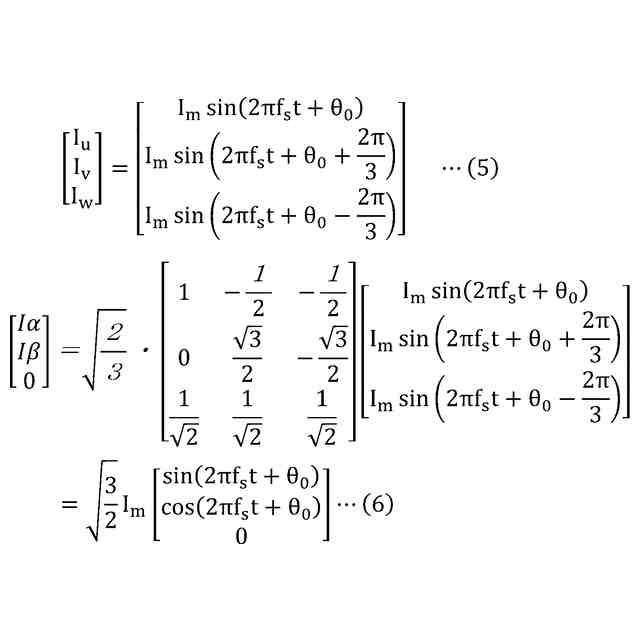
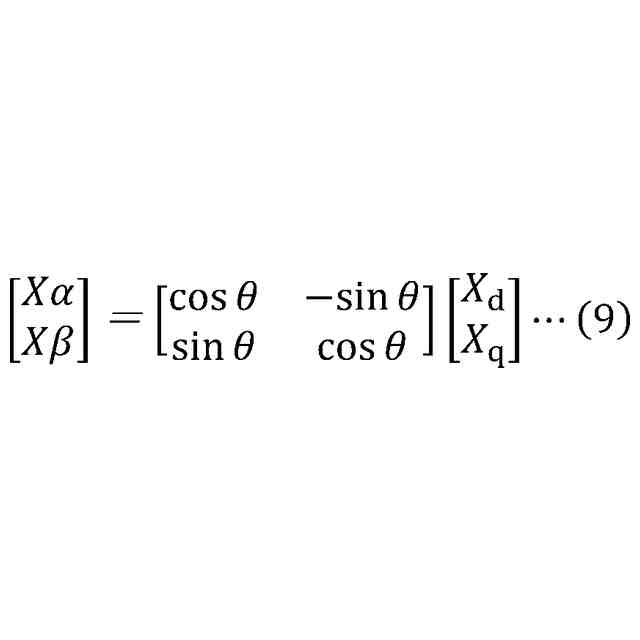
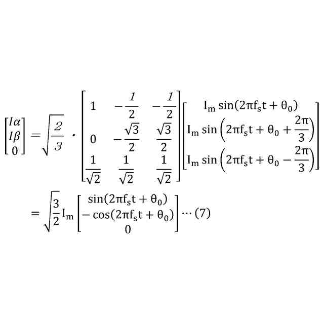
本発明の好ましい実施の形態においては、前記二相変換部は、前記三相の検出信号を二相の第3検出信号に変換する三相二相変換部と、前記二相の第3検出信号を、前記二相の第2検出信号に変換する回転座標変換部と、を備え、前記三相変換部は、前記二相の操作量信号を前記静止座標軸上の二相の第3操作量信号に変換する静止座標変換部と、前記二相の第3検出操作量信号を、前記三相の第2操作量信号に変換する二相三相変換部と、を備え、前記相回転が前記正転である場合、前記三相二相変換部は、第1変換行列を用いて変換を行い、前記二相三相変換部は、前記第1変換行列の逆行列である第1逆変換行列を用いて変換を行い、前記相回転が前記逆転である場合、前記三相二相変換部は、第2変換行列を用いて変換を行い、前記二相三相変換部は、前記第2変換行列の逆行列である第2逆変換行列を用いて変換を行い、前記第2変換行列は、前記第1変換行列の2列目と3列目とを入れ替えた行列である。
【0010】
本発明の好ましい実施の形態においては、前記二相変換部は、前記三相の検出信号を二相の第3検出信号に変換する三相二相変換部と、前記二相の第3検出信号を、前記二相の第2検出信号に変換する回転座標変換部と、を備え、前記三相変換部は、前記二相の操作量信号を前記静止座標軸上の二相の第3操作量信号に変換する静止座標変換部と、前記二相の第3検出操作量信号を、前記三相の第2操作量信号に変換する二相三相変換部と、を備え、前記相回転が前記正転である場合、前記回転座標変換部は、第3変換行列を用いて変換を行い、前記静止座標変換部は、前記第3変換行列の逆行列である第3逆変換行列を用いて変換を行い、前記相回転が前記逆転である場合、前記回転座標変換部は、第4変換行列を用いて変換を行い、前記静止座標変換部は、前記第4変換行列の逆行列である第4逆変換行列を用いて変換を行い、前記第4変換行列は、前記第3変換行列の逆行列である。
(【0011】以降は省略されています)
この特許をJ-PlatPat(特許庁公式サイト)で参照する
関連特許
株式会社ダイヘン
充電装置
1か月前
株式会社ダイヘン
制御装置
1か月前
株式会社ダイヘン
溶接装置
4日前
株式会社ダイヘン
充電装置
1か月前
株式会社ダイヘン
充電装置
1か月前
株式会社ダイヘン
搬送装置
1か月前
株式会社ダイヘン
充電装置
1か月前
株式会社ダイヘン
溶接トーチ
26日前
株式会社ダイヘン
電力変換装置
1か月前
株式会社ダイヘン
電力システム
1か月前
株式会社ダイヘン
電極交換装置
26日前
株式会社ダイヘン
研削システム
26日前
株式会社ダイヘン
回生ユニット
1か月前
株式会社ダイヘン
溶接電源装置
1か月前
株式会社ダイヘン
インバータ装置
1か月前
株式会社ダイヘン
変圧器組立装置
1か月前
株式会社ダイヘン
パルス電源装置
1か月前
株式会社ダイヘン
レーザ接合装置
26日前
株式会社ダイヘン
インバータ装置
1か月前
株式会社ダイヘン
絶縁紙巻回装置
1か月前
株式会社ダイヘン
パワーモジュール
1か月前
株式会社ダイヘン
パワーモジュール
1か月前
株式会社ダイヘン
ロボットシステム
1か月前
株式会社ダイヘン
パワーモジュール
1か月前
株式会社ダイヘン
熱加工用電源装置
1か月前
株式会社ダイヘン
積層造形システム
1か月前
株式会社ダイヘン
熱加工用電源装置
1か月前
株式会社ダイヘン
積層造形システム
1か月前
株式会社ダイヘン
積層造形システム
1か月前
株式会社ダイヘン
溶接ワイヤ送給装置
26日前
株式会社ダイヘン
アーク溶接システム
1か月前
株式会社ダイヘン
溶接ワイヤ送給機構
26日前
株式会社ダイヘン
直流パルス電源装置
1か月前
株式会社ダイヘン
溶接ワイヤ送給機構
26日前
株式会社ダイヘン
制御装置及び研削システム
1か月前
株式会社ダイヘン
パルスアーク溶接制御方法
18日前
続きを見る
他の特許を見る