TOP
|
特許
|
意匠
|
商標
特許ウォッチ
Twitter
他の特許を見る
10個以上の画像は省略されています。
公開番号
2025171642
公報種別
公開特許公報(A)
公開日
2025-11-20
出願番号
2024077193
出願日
2024-05-10
発明の名称
ワーク計測装置
出願人
ヤマハ発動機株式会社
代理人
弁理士法人三協国際特許事務所
主分類
G01B
11/25 20060101AFI20251113BHJP(測定;試験)
要約
【課題】ワークの三次元計測動作の高速化を図りつつ、三次元データを精度良く取得できるワーク計測装置を提供する。
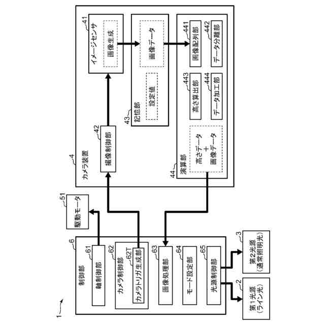
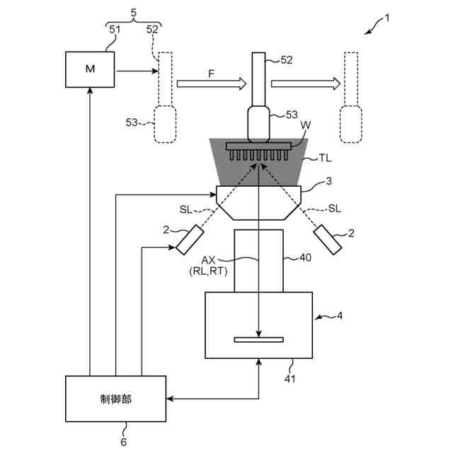
【解決手段】ワーク計測装置1は、ライン光SLを照射する第1光源2と、ワークWの画像を撮像するカメラ装置4と、ワークWをスキャン方向Fに相対移動させる移動機構5と、制御部6とを備える。カメラ装置4は、ワークWについての三次元データを光切断法により求める演算部44を含む。制御部6は、ワークWの移動単位をAとするとき、カメラ装置4にN×A(Nは2以上の自然数)に1回の割合でワークWのプロファイル画像を撮像させる。演算部44は、プロファイル画像の各々から、M列(Mは2以上の自然数)の画素ラインの画像データを抽出し、抽出された画像データを時系列順に並べて注目位置の三次元データを求める。
【選択図】図1
特許請求の範囲
【請求項1】
計測対象のワークに対してライン光を照射する第1光源と、
前記ライン光が照射された前記ワークおよびその周辺の画像を撮像する撮像部と、
前記ワークを所定のスキャン方向に相対移動させる移動機構と、
前記撮像部、前記第1光源および前記移動機構の動作を制御する制御部と、
前記撮像部が取得した画像に基づき、前記ワークについての三次元データを光切断法により求める計測部と、を備え、
前記制御部は、前記移動機構による前記ワークの移動単位をAとするとき、前記撮像部にN×A(Nは2以上の自然数)に1回の割合で前記ワークのプロファイル画像を撮像させ、
前記計測部は、
前記撮像部が前記スキャンに伴い順次撮像した前記プロファイル画像の各々から、前記ワークの注目位置に対応する画像データを抽出するとともに、抽出された画像データを時系列順に並べて当該注目位置の前記三次元データを求めるに当たり、
前記プロファイル画像の各々からM列(Mは2以上の自然数)の画素ラインの画像データを抽出する、ワーク計測装置。
続きを表示(約 1,100 文字)
【請求項2】
請求項1に記載のワーク計測装置において、
前記移動単位Aが、前記プロファイル画像の1画素分であり、
前記計測部は、N列の画素ラインの画像データを抽出する、ワーク計測装置。
【請求項3】
請求項1または2に記載のワーク計測装置において、
前記制御部で制御され、前記ワークに対して通常照明光を照射する第2光源をさらに備え、
前記制御部は、前記移動機構により前記ワークを移動させつつ、前記第1光源および前記第2光源を同時に点灯させた状態で、前記撮像部に前記ワークの撮像動作を行わせて前記プロファイル画像を撮像させ、
前記計測部は、前記プロファイル画像の各々から抽出された画像データに基づき、前記注目位置の二次元データおよび三次元データを導出する、ワーク計測装置。
【請求項4】
請求項3に記載のワーク計測装置において、
前記計測部は、前記プロファイル画像に含まれる通常照明光成分の画素ライン毎の輝度値を、M列間で移動平均した上で、前記プロファイル画像に含まれるライン光成分と、前記通常照明光成分とを分離する、ワーク計測装置。
【請求項5】
請求項3に記載のワーク計測装置において、
前記計測部は、前記プロファイル画像に含まれる通常照明光成分のM列の画素ラインについて、前記画素ライン毎に設定された閾値を用いて、前記プロファイル画像に含まれるライン光成分と、前記通常照明光成分とを分離する、ワーク計測装置。
【請求項6】
請求項1または2に記載のワーク計測装置において、
前記制御部は、前記撮像を、前記移動機構による前記ワークの移動単位A毎に前記撮像部に前記ワークのプロファイル画像を撮像させる高精度モードと、N×Aに1回の割合で前記撮像部に前記ワークのプロファイル画像を撮像させる高速度モードとを切り替えて実行させることが可能である、ワーク計測装置。
【請求項7】
請求項6に記載のワーク計測装置において、
前記制御部は、前記ワークの三次元データの計測に要する高さ計測レンジに関する情報を取得し、前記高さ計測レンジが予め定めた閾値以上であるとき、前記高速度モードを選択する、ワーク計測装置。
【請求項8】
請求項6に記載のワーク計測装置において、
前記制御部は、前記ワークの三次元データの計測精度に関する情報を取得し、当該情報が高精度計測を求める情報であるとき、前記高精度モードを選択する、ワーク計測装置。
発明の詳細な説明
【技術分野】
【0001】
本発明は、計測対象のワークの三次元データを光切断法により取得するワーク計測装置に関する。
続きを表示(約 1,800 文字)
【背景技術】
【0002】
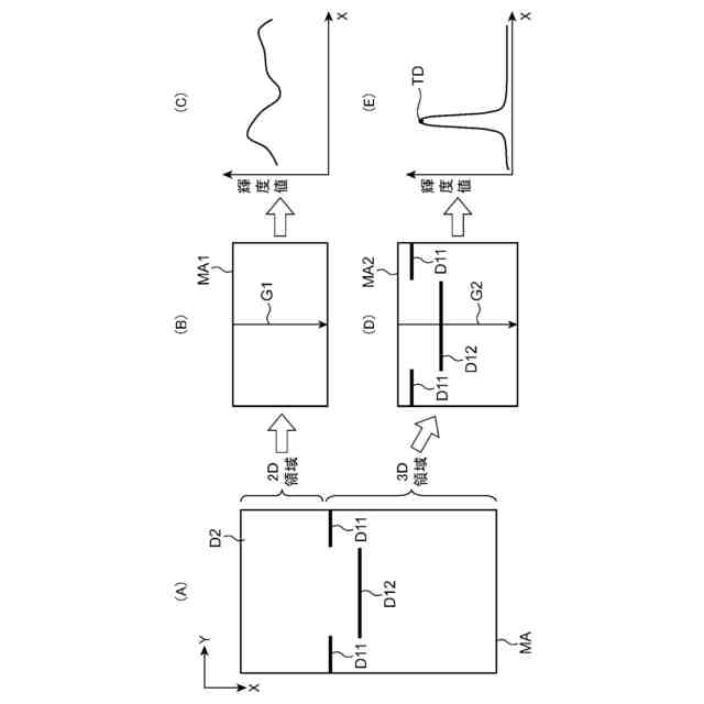
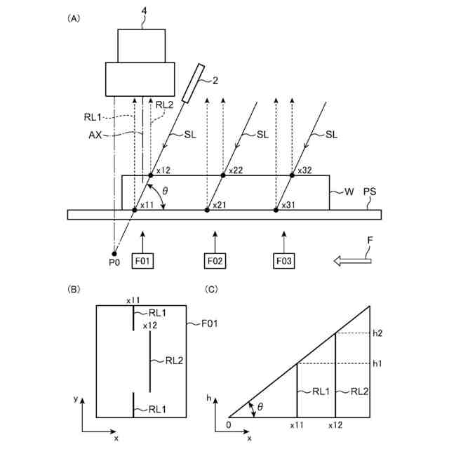
ワークの高さ計測を非接触で行う方法として、光切断法が知られている。光切断法では、ライン光が照射されたワークをスキャン撮像し、その撮像画像から三角測量の原理にてワークの高さを求める。特許文献1には、ワークに対してライン光と通常照明光とを同時照射し、ワークの三次元データおよび二次元データを同時取得するワーク計測装置が開示されている。ワークの三次元データは、スキャン撮像で順次取得されたワークのプロファイル画像から、注目位置の画像データを抽出して時系列順に並べることで得られる。
【先行技術文献】
【特許文献】
【0003】
国際公開第2023/105664号
【発明の概要】
【発明が解決しようとする課題】
【0004】
ワーク計測においては、計測時間の高速化が求められる。計測の高速化を図る一つの手法は、1回のスキャン当たりのワークの撮像回数を減らすことである。しかし、撮像の間引きによって、前記注目位置の画像データの欠損が生じ、ワークの三次元データを正確に計測できないことがある。
【0005】
本発明の目的は、ワークの三次元計測動作の高速化を図りつつ、三次元データを精度良く取得できるワーク計測装置を提供することにある。
【課題を解決するための手段】
【0006】
本発明の一局面に係るワーク計測装置は、計測対象のワークに対してライン光を照射する第1光源と、前記ライン光が照射された前記ワークおよびその周辺の画像を撮像する撮像部と、前記ワークを所定のスキャン方向に相対移動させる移動機構と、前記撮像部、前記第1光源および前記移動機構の動作を制御する制御部と、前記撮像部が取得した画像に基づき、前記ワークについての三次元データを光切断法により求める計測部と、を備え、前記制御部は、前記移動機構による前記ワークの移動単位をAとするとき、前記撮像部にN×A(Nは2以上の自然数)に1回の割合で前記ワークのプロファイル画像を撮像させ、前記計測部は、前記撮像部が前記スキャンに伴い順次撮像した前記プロファイル画像の各々から、前記ワークの注目位置に対応する画像データを抽出するとともに、抽出された画像データを時系列順に並べて当該注目位置の前記三次元データを求めるに当たり、前記プロファイル画像の各々からM列(Mは2以上の自然数)の画素ラインの画像データを抽出する。
【0007】
この態様によれば、撮像部は、ワークの移動単位A毎にワークの撮像を行わず、N×Aに1回の割合で間引きした撮像を行う。このため、ワークの三次元計測動作の高速化を図ることができる。また、N×Aに1回の撮像で得られたプロファイル画像の各々から、注目位置について、2列以上の画素ラインの画像データを抽出する。これにより、間引きにより撮像されなかった移動単位で取得されるべき画像データを補填することが可能となる。従って、ワークの三次元計測動作の高速化を図りつつ、当該ワークについての三次元データを精度良く取得できる。
【0008】
上記のワーク計測装置において、前記移動単位Aが、前記プロファイル画像の1画素分であり、前記計測部は、N列の画素ラインの画像データを抽出することが望ましい。
【0009】
この態様によれば、撮像部はワークがN画素分だけ移動する毎に当該ワークの画像を撮像する。計測部は、撮像ピッチに応じた、N列の画素ラインの画像データを、各プロファイル画像から抽出する。つまり、N=Mであるので、注目位置の画像データの欠損の防止に好適である。
【0010】
上記のワーク計測装置において、前記制御部で制御され、前記ワークに対して通常照明光を照射する第2光源をさらに備え、前記制御部は、前記移動機構により前記ワークを移動させつつ、前記第1光源および前記第2光源を同時に点灯させた状態で、前記撮像部に前記ワークの撮像動作を行わせて前記プロファイル画像を撮像させ、前記計測部は、前記プロファイル画像の各々から抽出された画像データに基づき、前記注目位置の二次元データおよび三次元データを導出する態様としても良い。
(【0011】以降は省略されています)
この特許をJ-PlatPat(特許庁公式サイト)で参照する
関連特許
ヤマハ発動機株式会社
鞍乗型車両
22日前
ヤマハ発動機株式会社
鞍乗型車両
22日前
ヤマハ発動機株式会社
生産システム
25日前
ヤマハ発動機株式会社
ワーク計測装置
9日前
ヤマハ発動機株式会社
ワーク搭載装置
22日前
ヤマハ発動機株式会社
自動操船システム及び方法
22日前
ヤマハ発動機株式会社
ノズル収容構造体および部品実装機
9日前
ヤマハ発動機株式会社
基板の生産システム、及び画像解析装置
1日前
ヤマハ発動機株式会社
船舶を制御するためのシステム及び方法
9日前
ヤマハ発動機株式会社
船舶を制御するためのシステムおよび方法
22日前
ヤマハ発動機株式会社
船舶を遠隔操船するためのシステム及び方法
22日前
ヤマハ発動機株式会社
操船システム、操船システムの制御方法及び船舶
1日前
ヤマハ発動機株式会社
オペレータ検出システム
17日前
エンシュウコネクティッド株式会社
タップ加工装置およびタップ工具のチッピング検出用コンピュータプログラム
9日前
日本精機株式会社
検出装置
24日前
個人
採尿及び採便具
1か月前
個人
高精度同時多点測定装置
1か月前
個人
計量機能付き容器
19日前
個人
アクセサリー型テスター
1か月前
甲神電機株式会社
電流検出装置
24日前
日本精機株式会社
発光表示装置
2日前
株式会社ミツトヨ
測定器
1か月前
株式会社カクマル
境界杭
9日前
株式会社トプコン
測量装置
1日前
アズビル株式会社
電磁流量計
1か月前
大成建設株式会社
風洞実験装置
19日前
ダイキン工業株式会社
監視装置
1か月前
愛知電機株式会社
軸部材の外観検査装置
1か月前
日本特殊陶業株式会社
ガスセンサ
1日前
大和製衡株式会社
組合せ計量装置
1か月前
大和製衡株式会社
組合せ計量装置
1か月前
日本特殊陶業株式会社
ガスセンサ
17日前
ローム株式会社
半導体装置
1か月前
長崎県
形状計測方法
1か月前
個人
計量具及び計量機能付き容器
19日前
愛知時計電機株式会社
ガスメータ
1か月前
続きを見る
他の特許を見る