TOP
|
特許
|
意匠
|
商標
特許ウォッチ
Twitter
他の特許を見る
公開番号
2025171534
公報種別
公開特許公報(A)
公開日
2025-11-20
出願番号
2024076984
出願日
2024-05-10
発明の名称
クラッド低減装置、及び、クラッド低減方法
出願人
日立GEベルノバニュークリアエナジー株式会社
代理人
弁理士法人磯野国際特許商標事務所
主分類
G21C
19/307 20060101AFI20251113BHJP(核物理;核工学)
要約
【課題】放射性クラッドを良好に低減する。
【解決手段】クラッド低減装置100Aは、原子炉圧力容器13の上方に配置され、かつ、燃料集合体12の移動のために水張りされる原子炉ウェル14に沈降している放射性クラッドを低減させるものである。クラッド低減装置は、原子炉ウェルの底部に取り付けられる水中ポンプ101と、水中ポンプと任意の場所を結ぶように取り付けられるホース102a,102b,103cと、を有する。クラッド低減装置は、水中ポンプで、原子炉ウェルの底部に水の流れを供給して、原子炉ウェルの周囲に設けられた浄化設備(濾過脱塩器33,42)及び放射性クラッドの回収可能領域(原子炉圧力容器13、燃料プール15)のいずれかに放射性クラッドを送り込むことで、浄化設備で放射性クラッドを回収する。
【選択図】図1
特許請求の範囲
【請求項1】
原子炉圧力容器の上方に配置され、かつ、燃料集合体の移動のために水張りされる原子炉ウェルに沈降している放射性クラッドを低減させるクラッド低減装置であって、
前記原子炉ウェルの底部に取り付けられる水中ポンプと、
前記水中ポンプと任意の場所を結ぶように取り付けられるホースと、を有し、
前記水中ポンプで、前記原子炉ウェルの底部に水の流れを供給して、前記原子炉ウェルの周囲に設けられた浄化設備及び放射性クラッドの回収可能領域のいずれかに前記放射性クラッドを送り込むことで、前記浄化設備で前記放射性クラッドを回収する、
ことを特徴とするクラッド低減装置。
続きを表示(約 1,800 文字)
【請求項2】
請求項1に記載のクラッド低減装置において、
前記浄化設備は、燃料プール冷却浄化系及び原子炉冷却材浄化系のいずれか一方又は双方に設けられた濾過脱塩器であり、
前記回収可能領域は、前記原子炉圧力容器又は燃料プールである、
ことを特徴とするクラッド低減装置。
【請求項3】
請求項1に記載のクラッド低減装置において、
前記ホースを介して、前記水中ポンプで、水とともに前記放射性クラッドを前記原子炉ウェルの底部から前記原子炉圧力容器における残留熱除去系の吸込み口よりも下側の場所に送り込む、
ことを特徴とするクラッド低減装置。
【請求項4】
請求項1に記載のクラッド低減装置において、
前記原子炉圧力容器から残留熱除去系に炉水を送り込み、前記原子炉ウェルの内部に設けられた散水管から炉水を放出することで、前記原子炉ウェルの底部に沈降した前記放射性クラッドを前記原子炉圧力容器の内部に落下させる、
ことを特徴とするクラッド低減装置。
【請求項5】
請求項1に記載のクラッド低減装置において、
前記ホースを介して、前記水中ポンプで、水とともに前記放射性クラッドを前記原子炉ウェルからスキマサージタンクの排水孔に送り込み、
前記スキマサージタンクから燃料プール冷却浄化系を経て、前記燃料プール冷却浄化系に設けられた濾過脱塩器で前記放射性クラッドの一部を回収しながら、水とともに前記回収しきれなかった放射性クラッドを燃料プールに送り込む、
ことを特徴とするクラッド低減装置。
【請求項6】
請求項5に記載のクラッド低減装置において、
前記ホースを介して、前記水中ポンプで、水とともに前記放射性クラッドを前記燃料プールからスキマサージタンクの排水孔に送り込み、
前記スキマサージタンクから燃料プール冷却浄化系を経て、前記燃料プール冷却浄化系に設けられた濾過脱塩器で前記放射性クラッドの一部を回収しながら、水とともに前記回収しきれなかった放射性クラッドを前記燃料プールに戻す、
ことを特徴とするクラッド低減装置。
【請求項7】
残留熱除去系から分岐して原子炉ウェルの内部に設けられた第1散水管に被せられた流路分配アダプタと、
前記原子炉ウェルの底部に設けられた第2散水管と、
前記流路分配アダプタと前記第2散水管とを接続するホースと、を備え、
原子炉圧力容器から前記残留熱除去系に送り込まれた炉水の一部を、前記ホースを介して前記流路分配アダプタから前記第2散水管に導き、前記原子炉ウェルの底部で放出することで、前記原子炉ウェルの底部に上昇流を発生させる、
ことを特徴とするクラッド低減装置。
【請求項8】
原子炉圧力容器の上方に配置され、かつ、燃料集合体の移動のために水張りされる原子炉ウェルに沈降している放射性クラッドを低減させるクラッド低減装置であって、
前記原子炉ウェルの底部に取り付けられる吸込ノズルと、
前記吸込ノズルと任意の場所を結ぶように取り付けられるホースと、を有し、
前記ホースは、浄化設備を有する燃料プール冷却浄化系に接続された排水系に水を排出するドレン孔に取り付けられており、
前記吸込ノズルは、前記ホースを介して原子炉ウェルの底部からドレン孔に水を排水し、さらに、前記排水系を介して前記燃料プール冷却浄化系に水を送り込むことで、前記浄化設備で前記放射性クラッドを回収する、
ことを特徴とするクラッド低減装置。
【請求項9】
請求項8に記載のクラッド低減装置において、
前記排水系と前記燃料プール冷却浄化系との間には弁が設けられており、弁が開くことで、水が自動的に前記排水系と前記燃料プール冷却浄化系に流れる、
ことを特徴とするクラッド低減装置。
【請求項10】
請求項8に記載のクラッド低減装置において、
前記燃料プール冷却浄化系を通った水は、燃料プールの内部、又は、燃料プールと原子炉ウェルの内部に放出される、
ことを特徴とするクラッド低減装置。
(【請求項11】以降は省略されています)
発明の詳細な説明
【技術分野】
【0001】
本発明は、クラッド低減装置、及び、クラッド低減方法に関する。
続きを表示(約 1,800 文字)
【背景技術】
【0002】
原子力発電所では、原子炉の定期検査時に原子炉ウェルに水を張り、燃料集合体の交換作業が行われ、原子炉ウェル水抜き後に除染作業が行われる。その原子炉ウェルに関連して、放射線量を低減する運転方法が特許文献1に記載されている。特許文献1には、原子炉の定期検査時に、原子炉冷却系統の流路の変更により放射性クラッドが原子炉ウェルの底部に堆積することを防止する運転方法が記載されている。
【先行技術文献】
【特許文献】
【0003】
特開2001-296387号公報
【発明の概要】
【発明が解決しようとする課題】
【0004】
放射性クラッドは、燃料集合体の移動時に燃料集合体から剥離する放射性物質であり、原子炉ウェルの底部に蓄積する。放射性クラッドは、原子炉ウェル内の主要な放射線源であるため、原子炉の定期検査時に原子炉ウェルの底部から除去される。特許文献1に記載された運転方法は、残留熱除去系ラインの出口側を燃料プールに設け、原子炉ウェルに漂う放射性クラッドを炉水とともに原子炉圧力容器内の残留熱除去系ラインの入口に移動させ、燃料プール内に沈降させるものである。しかしながら、特許文献1に記載された運転方法は、炉水の流れが弱いため、放射性クラッドを原子炉ウェルの底部に設けられた構造物の段差を超えて移動させること、つまり放射性クラッドを十分に低減(排除)することができない可能性がある。その結果、特許文献1に記載された運転方法は、放射性クラッドが原子炉ウェルの底部に残留してしまう可能性がある。
【0005】
本発明は、前記した課題を解決するためになされたものであり、放射性クラッドを良好に低減するクラッド低減装置、及び、クラッド低減方法を提供することを主な目的とする。
【課題を解決するための手段】
【0006】
前記目的を達成するため、本発明は、クラッド低減装置であって、原子炉圧力容器の上方に配置され、かつ、燃料集合体の移動のために水張りされる原子炉ウェルに沈降している放射性クラッドを低減させるクラッド低減装置であって、前記原子炉ウェルの底部に取り付けられる水中ポンプと、前記水中ポンプと任意の場所を結ぶように取り付けられるホースと、を有し、前記水中ポンプで、前記原子炉ウェルの底部に水の流れを供給して、前記原子炉ウェルの周囲に設けられた浄化設備及び放射性クラッドの回収可能領域のいずれかに前記放射性クラッドを送り込むことで、前記浄化設備で前記放射性クラッドを回収する、構成とする。
その他の手段は、後記する。
【発明の効果】
【0007】
本発明によれば、放射性クラッドを良好に低減することができる。
【図面の簡単な説明】
【0008】
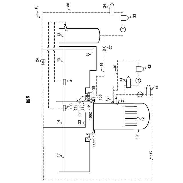
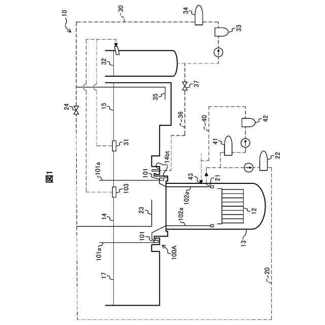
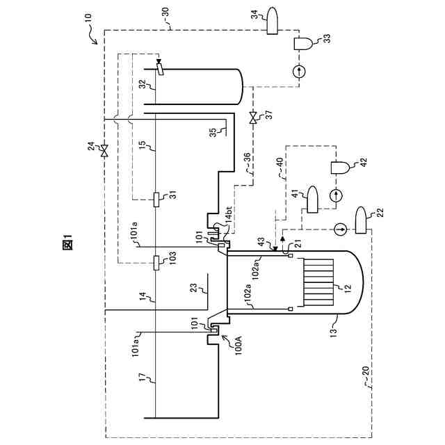
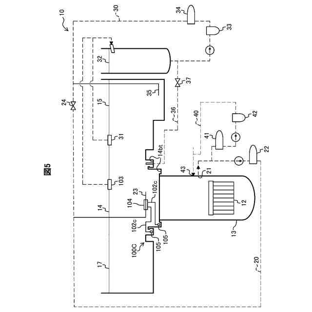
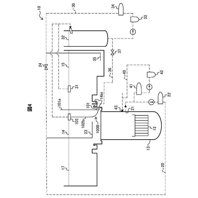
実施形態1に係るクラッド低減装置を備える原子力発電所の模式構成図である。
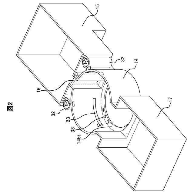
原子炉ウェル付近の構成図である。
除染作業時のクラッド低減装置の動作を示すフローチャートである。
実施形態2に係るクラッド低減装置を備える原子力発電所の模式構成図である。
実施形態3に係るクラッド低減装置を備える原子力発電所の模式構成図である。
実施形態4に係るクラッド低減装置を備える原子力発電所の模式構成図である。
【発明を実施するための形態】
【0009】
以下、図面を参照して、本発明の実施の形態(以下、「本実施形態」と称する)について詳細に説明する。なお、各図は、本発明を十分に理解できる程度に、概略的に示しているに過ぎない。よって、本発明は、図示例のみに限定されるものではない。また、各図において、共通する構成要素や同様な構成要素については、同一の符号を付し、それらの重複する説明を省略する。
【0010】
[実施形態1]
<クラッド低減装置を備える原子力発電所の構成>
以下、図1及び図2を参照して、本実施形態1に係るクラッド低減装置100Aの構成について説明する。図1は、クラッド低減装置100Aを備える原子力発電所10の模式構成図である。図2は、原子炉ウェル14付近の構成図である。
(【0011】以降は省略されています)
この特許をJ-PlatPat(特許庁公式サイト)で参照する
関連特許
他の特許を見る